Industrial Production Of Acrylic Acid . Learn how acrylic acid and acrylates are used in textiles and other industries, and how they can be produced from renewable. Acrylic acid is a major building block in the production of many industrial and consumer products. The global market for acrylic. In the past, industrial production of acrylic acid involved various methods like acrylonitrile hydrolysis and the modified reppe process. Lignocellulosic biomass is a promising renewable feedstock for the sustainable manufacturing of biofuels and bioproducts. Acrylic acid (aa) is a chemical with high market value used in industry to produce diapers, paints, adhesives and coatings, among.
from www.cheresources.com
Learn how acrylic acid and acrylates are used in textiles and other industries, and how they can be produced from renewable. Lignocellulosic biomass is a promising renewable feedstock for the sustainable manufacturing of biofuels and bioproducts. Acrylic acid (aa) is a chemical with high market value used in industry to produce diapers, paints, adhesives and coatings, among. The global market for acrylic. In the past, industrial production of acrylic acid involved various methods like acrylonitrile hydrolysis and the modified reppe process. Acrylic acid is a major building block in the production of many industrial and consumer products.
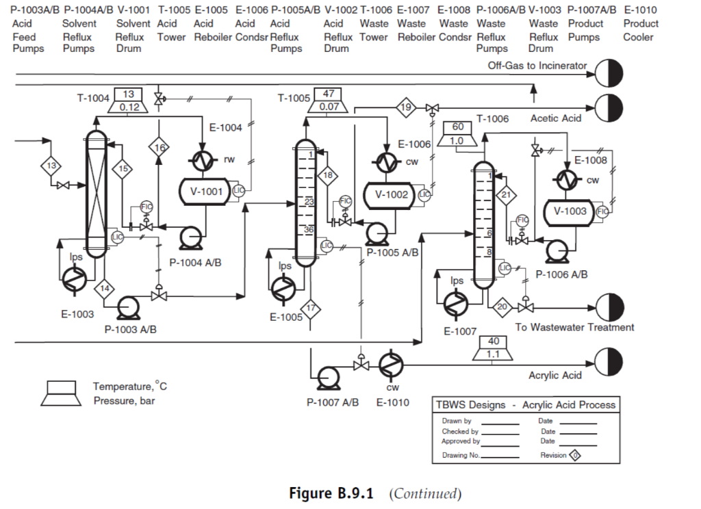
Original PFD for Acrylic Acid Process Unit 300
Industrial Production Of Acrylic Acid Acrylic acid is a major building block in the production of many industrial and consumer products. Learn how acrylic acid and acrylates are used in textiles and other industries, and how they can be produced from renewable. The global market for acrylic. Lignocellulosic biomass is a promising renewable feedstock for the sustainable manufacturing of biofuels and bioproducts. Acrylic acid is a major building block in the production of many industrial and consumer products. In the past, industrial production of acrylic acid involved various methods like acrylonitrile hydrolysis and the modified reppe process. Acrylic acid (aa) is a chemical with high market value used in industry to produce diapers, paints, adhesives and coatings, among.
From www.vrogue.co
Acrylic Acid Production Via Propylene Oxidation vrogue.co Industrial Production Of Acrylic Acid Acrylic acid is a major building block in the production of many industrial and consumer products. Lignocellulosic biomass is a promising renewable feedstock for the sustainable manufacturing of biofuels and bioproducts. In the past, industrial production of acrylic acid involved various methods like acrylonitrile hydrolysis and the modified reppe process. The global market for acrylic. Learn how acrylic acid and. Industrial Production Of Acrylic Acid.
From www.researchgate.net
Possible routes for acrylic acid (AA) biosynthesis. (a) Route that Industrial Production Of Acrylic Acid Acrylic acid is a major building block in the production of many industrial and consumer products. The global market for acrylic. Lignocellulosic biomass is a promising renewable feedstock for the sustainable manufacturing of biofuels and bioproducts. In the past, industrial production of acrylic acid involved various methods like acrylonitrile hydrolysis and the modified reppe process. Learn how acrylic acid and. Industrial Production Of Acrylic Acid.
From www.vrogue.co
Acrylic Acid Production Process vrogue.co Industrial Production Of Acrylic Acid Lignocellulosic biomass is a promising renewable feedstock for the sustainable manufacturing of biofuels and bioproducts. Learn how acrylic acid and acrylates are used in textiles and other industries, and how they can be produced from renewable. Acrylic acid is a major building block in the production of many industrial and consumer products. In the past, industrial production of acrylic acid. Industrial Production Of Acrylic Acid.
From kochmodular.com
Typical Industrial Applications for Separation by Extraction Koch Modular Industrial Production Of Acrylic Acid Lignocellulosic biomass is a promising renewable feedstock for the sustainable manufacturing of biofuels and bioproducts. The global market for acrylic. Learn how acrylic acid and acrylates are used in textiles and other industries, and how they can be produced from renewable. Acrylic acid is a major building block in the production of many industrial and consumer products. Acrylic acid (aa). Industrial Production Of Acrylic Acid.
From pdfslide.net
(PDF) acrylic acid production Industrial Production Of Acrylic Acid Acrylic acid is a major building block in the production of many industrial and consumer products. Acrylic acid (aa) is a chemical with high market value used in industry to produce diapers, paints, adhesives and coatings, among. The global market for acrylic. Lignocellulosic biomass is a promising renewable feedstock for the sustainable manufacturing of biofuels and bioproducts. In the past,. Industrial Production Of Acrylic Acid.
From kochmodular.com
LiquidLiquid Extraction Acetic Acid Koch Modular Industrial Production Of Acrylic Acid Lignocellulosic biomass is a promising renewable feedstock for the sustainable manufacturing of biofuels and bioproducts. Acrylic acid is a major building block in the production of many industrial and consumer products. The global market for acrylic. In the past, industrial production of acrylic acid involved various methods like acrylonitrile hydrolysis and the modified reppe process. Acrylic acid (aa) is a. Industrial Production Of Acrylic Acid.
From ar.inspiredpencil.com
Lactic Acid Fermentation Diagram Industrial Production Of Acrylic Acid In the past, industrial production of acrylic acid involved various methods like acrylonitrile hydrolysis and the modified reppe process. Lignocellulosic biomass is a promising renewable feedstock for the sustainable manufacturing of biofuels and bioproducts. The global market for acrylic. Acrylic acid (aa) is a chemical with high market value used in industry to produce diapers, paints, adhesives and coatings, among.. Industrial Production Of Acrylic Acid.
From www.mordorintelligence.com
Acrylic Acid Market Forecast, Report & Share Industrial Production Of Acrylic Acid Acrylic acid (aa) is a chemical with high market value used in industry to produce diapers, paints, adhesives and coatings, among. The global market for acrylic. Acrylic acid is a major building block in the production of many industrial and consumer products. In the past, industrial production of acrylic acid involved various methods like acrylonitrile hydrolysis and the modified reppe. Industrial Production Of Acrylic Acid.
From www.cheresources.com
Original PFD for Acrylic Acid Process Unit 300 Industrial Production Of Acrylic Acid Learn how acrylic acid and acrylates are used in textiles and other industries, and how they can be produced from renewable. In the past, industrial production of acrylic acid involved various methods like acrylonitrile hydrolysis and the modified reppe process. Acrylic acid (aa) is a chemical with high market value used in industry to produce diapers, paints, adhesives and coatings,. Industrial Production Of Acrylic Acid.
From www.mdpi.com
Energies Free FullText Reducing Energy Requirements in the Industrial Production Of Acrylic Acid Learn how acrylic acid and acrylates are used in textiles and other industries, and how they can be produced from renewable. Acrylic acid is a major building block in the production of many industrial and consumer products. The global market for acrylic. In the past, industrial production of acrylic acid involved various methods like acrylonitrile hydrolysis and the modified reppe. Industrial Production Of Acrylic Acid.
From www.chegg.com
Acrylic acid is a precursor for many polymers and Industrial Production Of Acrylic Acid Lignocellulosic biomass is a promising renewable feedstock for the sustainable manufacturing of biofuels and bioproducts. Acrylic acid is a major building block in the production of many industrial and consumer products. In the past, industrial production of acrylic acid involved various methods like acrylonitrile hydrolysis and the modified reppe process. Acrylic acid (aa) is a chemical with high market value. Industrial Production Of Acrylic Acid.
From www.researchgate.net
Acrylic acid process considered ReactorFlashAbsorber with basic Industrial Production Of Acrylic Acid Learn how acrylic acid and acrylates are used in textiles and other industries, and how they can be produced from renewable. Acrylic acid is a major building block in the production of many industrial and consumer products. Acrylic acid (aa) is a chemical with high market value used in industry to produce diapers, paints, adhesives and coatings, among. The global. Industrial Production Of Acrylic Acid.
From www.mdpi.com
SynBio Free FullText Heterologous Production of Acrylic Acid Industrial Production Of Acrylic Acid In the past, industrial production of acrylic acid involved various methods like acrylonitrile hydrolysis and the modified reppe process. Acrylic acid is a major building block in the production of many industrial and consumer products. Lignocellulosic biomass is a promising renewable feedstock for the sustainable manufacturing of biofuels and bioproducts. Acrylic acid (aa) is a chemical with high market value. Industrial Production Of Acrylic Acid.
From cen.acs.org
Hunting For Biobased Acrylic Acid Industrial Production Of Acrylic Acid In the past, industrial production of acrylic acid involved various methods like acrylonitrile hydrolysis and the modified reppe process. Acrylic acid is a major building block in the production of many industrial and consumer products. Acrylic acid (aa) is a chemical with high market value used in industry to produce diapers, paints, adhesives and coatings, among. The global market for. Industrial Production Of Acrylic Acid.
From www.zionmarketresearch.com
Global Acrylic Acid Market is Likely to Grow at a CAGR Value of 4.50 Industrial Production Of Acrylic Acid Acrylic acid is a major building block in the production of many industrial and consumer products. Learn how acrylic acid and acrylates are used in textiles and other industries, and how they can be produced from renewable. Acrylic acid (aa) is a chemical with high market value used in industry to produce diapers, paints, adhesives and coatings, among. The global. Industrial Production Of Acrylic Acid.
From pubs.acs.org
Highly Selective Production of Acrylic Acid from Glycerol via Two Steps Industrial Production Of Acrylic Acid Lignocellulosic biomass is a promising renewable feedstock for the sustainable manufacturing of biofuels and bioproducts. Acrylic acid is a major building block in the production of many industrial and consumer products. The global market for acrylic. Acrylic acid (aa) is a chemical with high market value used in industry to produce diapers, paints, adhesives and coatings, among. Learn how acrylic. Industrial Production Of Acrylic Acid.
From www.vrogue.co
Acrylic Acid Production Via Propylene Oxidation vrogue.co Industrial Production Of Acrylic Acid The global market for acrylic. Acrylic acid is a major building block in the production of many industrial and consumer products. Learn how acrylic acid and acrylates are used in textiles and other industries, and how they can be produced from renewable. In the past, industrial production of acrylic acid involved various methods like acrylonitrile hydrolysis and the modified reppe. Industrial Production Of Acrylic Acid.
From www.linkedin.com
Acrylic Acid Market Rising Demand and Diverse Applications Industrial Production Of Acrylic Acid Acrylic acid is a major building block in the production of many industrial and consumer products. In the past, industrial production of acrylic acid involved various methods like acrylonitrile hydrolysis and the modified reppe process. The global market for acrylic. Learn how acrylic acid and acrylates are used in textiles and other industries, and how they can be produced from. Industrial Production Of Acrylic Acid.
From www.vrogue.co
Acrylic Acid Production Process vrogue.co Industrial Production Of Acrylic Acid Lignocellulosic biomass is a promising renewable feedstock for the sustainable manufacturing of biofuels and bioproducts. Learn how acrylic acid and acrylates are used in textiles and other industries, and how they can be produced from renewable. The global market for acrylic. Acrylic acid (aa) is a chemical with high market value used in industry to produce diapers, paints, adhesives and. Industrial Production Of Acrylic Acid.
From www.chegg.com
Acrylic acid is a precursor for many polymers and Industrial Production Of Acrylic Acid Learn how acrylic acid and acrylates are used in textiles and other industries, and how they can be produced from renewable. Acrylic acid is a major building block in the production of many industrial and consumer products. In the past, industrial production of acrylic acid involved various methods like acrylonitrile hydrolysis and the modified reppe process. Acrylic acid (aa) is. Industrial Production Of Acrylic Acid.
From www.indiamart.com
Industrial Grade Acrylic Acid, For Commercial, Packaging Size 200 kg Industrial Production Of Acrylic Acid Lignocellulosic biomass is a promising renewable feedstock for the sustainable manufacturing of biofuels and bioproducts. In the past, industrial production of acrylic acid involved various methods like acrylonitrile hydrolysis and the modified reppe process. Acrylic acid is a major building block in the production of many industrial and consumer products. The global market for acrylic. Acrylic acid (aa) is a. Industrial Production Of Acrylic Acid.
From www.mdpi.com
Fermentation Free FullText Waste Apple Pomace Conversion to Industrial Production Of Acrylic Acid The global market for acrylic. Acrylic acid is a major building block in the production of many industrial and consumer products. Lignocellulosic biomass is a promising renewable feedstock for the sustainable manufacturing of biofuels and bioproducts. In the past, industrial production of acrylic acid involved various methods like acrylonitrile hydrolysis and the modified reppe process. Learn how acrylic acid and. Industrial Production Of Acrylic Acid.
From www.mdpi.com
SynBio Free FullText Heterologous Production of Acrylic Acid Industrial Production Of Acrylic Acid Lignocellulosic biomass is a promising renewable feedstock for the sustainable manufacturing of biofuels and bioproducts. Acrylic acid is a major building block in the production of many industrial and consumer products. Acrylic acid (aa) is a chemical with high market value used in industry to produce diapers, paints, adhesives and coatings, among. Learn how acrylic acid and acrylates are used. Industrial Production Of Acrylic Acid.
From www.google.com
Patent US20130081936 Processes for Producing Acrylic Acids and Industrial Production Of Acrylic Acid Acrylic acid is a major building block in the production of many industrial and consumer products. Acrylic acid (aa) is a chemical with high market value used in industry to produce diapers, paints, adhesives and coatings, among. In the past, industrial production of acrylic acid involved various methods like acrylonitrile hydrolysis and the modified reppe process. Lignocellulosic biomass is a. Industrial Production Of Acrylic Acid.
From www.indiamart.com
Acrylic Acid, ऐक्रेलिक एसिड in Nampally, Hyderabad , A.s. Moosani Industrial Production Of Acrylic Acid Acrylic acid is a major building block in the production of many industrial and consumer products. Acrylic acid (aa) is a chemical with high market value used in industry to produce diapers, paints, adhesives and coatings, among. Lignocellulosic biomass is a promising renewable feedstock for the sustainable manufacturing of biofuels and bioproducts. Learn how acrylic acid and acrylates are used. Industrial Production Of Acrylic Acid.
From www.indiamart.com
Industrial Grade Acrylic Acid Chemical, 99, Standard at Rs 107/kg in Industrial Production Of Acrylic Acid Learn how acrylic acid and acrylates are used in textiles and other industries, and how they can be produced from renewable. Acrylic acid (aa) is a chemical with high market value used in industry to produce diapers, paints, adhesives and coatings, among. In the past, industrial production of acrylic acid involved various methods like acrylonitrile hydrolysis and the modified reppe. Industrial Production Of Acrylic Acid.
From www.vrogue.co
Acrylic Acid Production Via Propylene Oxidation vrogue.co Industrial Production Of Acrylic Acid Acrylic acid is a major building block in the production of many industrial and consumer products. The global market for acrylic. Learn how acrylic acid and acrylates are used in textiles and other industries, and how they can be produced from renewable. Acrylic acid (aa) is a chemical with high market value used in industry to produce diapers, paints, adhesives. Industrial Production Of Acrylic Acid.
From www.researchgate.net
(a) The conventional industrial process for acrolein production [47 Industrial Production Of Acrylic Acid Lignocellulosic biomass is a promising renewable feedstock for the sustainable manufacturing of biofuels and bioproducts. Acrylic acid is a major building block in the production of many industrial and consumer products. Learn how acrylic acid and acrylates are used in textiles and other industries, and how they can be produced from renewable. In the past, industrial production of acrylic acid. Industrial Production Of Acrylic Acid.
From guanruchem.en.made-in-china.com
Acrylic Acid 99.5 Acrylic Acid Industrial Grade China Acrylic Acid 99 Industrial Production Of Acrylic Acid In the past, industrial production of acrylic acid involved various methods like acrylonitrile hydrolysis and the modified reppe process. Lignocellulosic biomass is a promising renewable feedstock for the sustainable manufacturing of biofuels and bioproducts. The global market for acrylic. Acrylic acid (aa) is a chemical with high market value used in industry to produce diapers, paints, adhesives and coatings, among.. Industrial Production Of Acrylic Acid.
From www.guanruchem.com
China Acrylic Acid CAS 79107 Industrial Grade Suppliers Industrial Production Of Acrylic Acid Acrylic acid (aa) is a chemical with high market value used in industry to produce diapers, paints, adhesives and coatings, among. Learn how acrylic acid and acrylates are used in textiles and other industries, and how they can be produced from renewable. Lignocellulosic biomass is a promising renewable feedstock for the sustainable manufacturing of biofuels and bioproducts. The global market. Industrial Production Of Acrylic Acid.
From www.mdpi.com
SynBio Free FullText Heterologous Production of Acrylic Acid Industrial Production Of Acrylic Acid The global market for acrylic. Acrylic acid is a major building block in the production of many industrial and consumer products. Acrylic acid (aa) is a chemical with high market value used in industry to produce diapers, paints, adhesives and coatings, among. Learn how acrylic acid and acrylates are used in textiles and other industries, and how they can be. Industrial Production Of Acrylic Acid.
From www.engineernewsnetwork.com
Crystallisation technologies enhance acrylic acid production Engineer Industrial Production Of Acrylic Acid In the past, industrial production of acrylic acid involved various methods like acrylonitrile hydrolysis and the modified reppe process. Acrylic acid (aa) is a chemical with high market value used in industry to produce diapers, paints, adhesives and coatings, among. Acrylic acid is a major building block in the production of many industrial and consumer products. The global market for. Industrial Production Of Acrylic Acid.
From www.semanticscholar.org
Figure 7.1 from Production of Acrylic Acid Semantic Scholar Industrial Production Of Acrylic Acid Acrylic acid (aa) is a chemical with high market value used in industry to produce diapers, paints, adhesives and coatings, among. In the past, industrial production of acrylic acid involved various methods like acrylonitrile hydrolysis and the modified reppe process. Learn how acrylic acid and acrylates are used in textiles and other industries, and how they can be produced from. Industrial Production Of Acrylic Acid.
From ideasforhomeandoffice.blogspot.com
Acrylic acid production process Industrial Production Of Acrylic Acid In the past, industrial production of acrylic acid involved various methods like acrylonitrile hydrolysis and the modified reppe process. Lignocellulosic biomass is a promising renewable feedstock for the sustainable manufacturing of biofuels and bioproducts. The global market for acrylic. Learn how acrylic acid and acrylates are used in textiles and other industries, and how they can be produced from renewable.. Industrial Production Of Acrylic Acid.
From npcsblog.com
Acrylic Acid Production from Propylene > Niir Project Consultancy Services Industrial Production Of Acrylic Acid Acrylic acid is a major building block in the production of many industrial and consumer products. Learn how acrylic acid and acrylates are used in textiles and other industries, and how they can be produced from renewable. The global market for acrylic. Lignocellulosic biomass is a promising renewable feedstock for the sustainable manufacturing of biofuels and bioproducts. In the past,. Industrial Production Of Acrylic Acid.