Wiring Thermostat To Transformer . You will need a 24 volt transformer, thermostat wiring, and the thermostat itself. I purchased a 24vac transformer and was able to put it into a closet that is behind the location of my new thermostat. To begin wiring a 24 volt transformer thermostat, the first step is to identify the necessary components. In principle, you have to. I connected the r and w wires as you would expect and ran another set of wires to. The red wire (r wire) is your power wire that connects to the transformer in your heat pump or ac to power the thermostat. This diy option is compatible with sensi smart, touch and touch 2 thermostats. It is relatively easy to wire a 24 vac transformer to a thermostat, even if you are not a professional electrician. Whats important is that if you have. The 24v transformer supplies power to the thermostat on the r terminal and the thermostat connects the r wire to w for heat, y for cool and g for the fan. Learn how to connect the r and rc wires to the thermostat terminals depending on your system type and configuration.
from schematicdiagram37.blogspot.com
The red wire (r wire) is your power wire that connects to the transformer in your heat pump or ac to power the thermostat. In principle, you have to. Learn how to connect the r and rc wires to the thermostat terminals depending on your system type and configuration. To begin wiring a 24 volt transformer thermostat, the first step is to identify the necessary components. It is relatively easy to wire a 24 vac transformer to a thermostat, even if you are not a professional electrician. I connected the r and w wires as you would expect and ran another set of wires to. This diy option is compatible with sensi smart, touch and touch 2 thermostats. I purchased a 24vac transformer and was able to put it into a closet that is behind the location of my new thermostat. Whats important is that if you have. You will need a 24 volt transformer, thermostat wiring, and the thermostat itself.
24 Volt Thermostat Wiring / 24 Volt Transformer Wiring Diagram Thermostat Wiring Electrical
Wiring Thermostat To Transformer To begin wiring a 24 volt transformer thermostat, the first step is to identify the necessary components. The red wire (r wire) is your power wire that connects to the transformer in your heat pump or ac to power the thermostat. I purchased a 24vac transformer and was able to put it into a closet that is behind the location of my new thermostat. It is relatively easy to wire a 24 vac transformer to a thermostat, even if you are not a professional electrician. Whats important is that if you have. To begin wiring a 24 volt transformer thermostat, the first step is to identify the necessary components. This diy option is compatible with sensi smart, touch and touch 2 thermostats. You will need a 24 volt transformer, thermostat wiring, and the thermostat itself. The 24v transformer supplies power to the thermostat on the r terminal and the thermostat connects the r wire to w for heat, y for cool and g for the fan. I connected the r and w wires as you would expect and ran another set of wires to. Learn how to connect the r and rc wires to the thermostat terminals depending on your system type and configuration. In principle, you have to.
From learnmetrics.com
Thermostat Wiring How To Wire Thermostat? (2,3,4,5 Wire Guide) Wiring Thermostat To Transformer The red wire (r wire) is your power wire that connects to the transformer in your heat pump or ac to power the thermostat. This diy option is compatible with sensi smart, touch and touch 2 thermostats. You will need a 24 volt transformer, thermostat wiring, and the thermostat itself. The 24v transformer supplies power to the thermostat on the. Wiring Thermostat To Transformer.
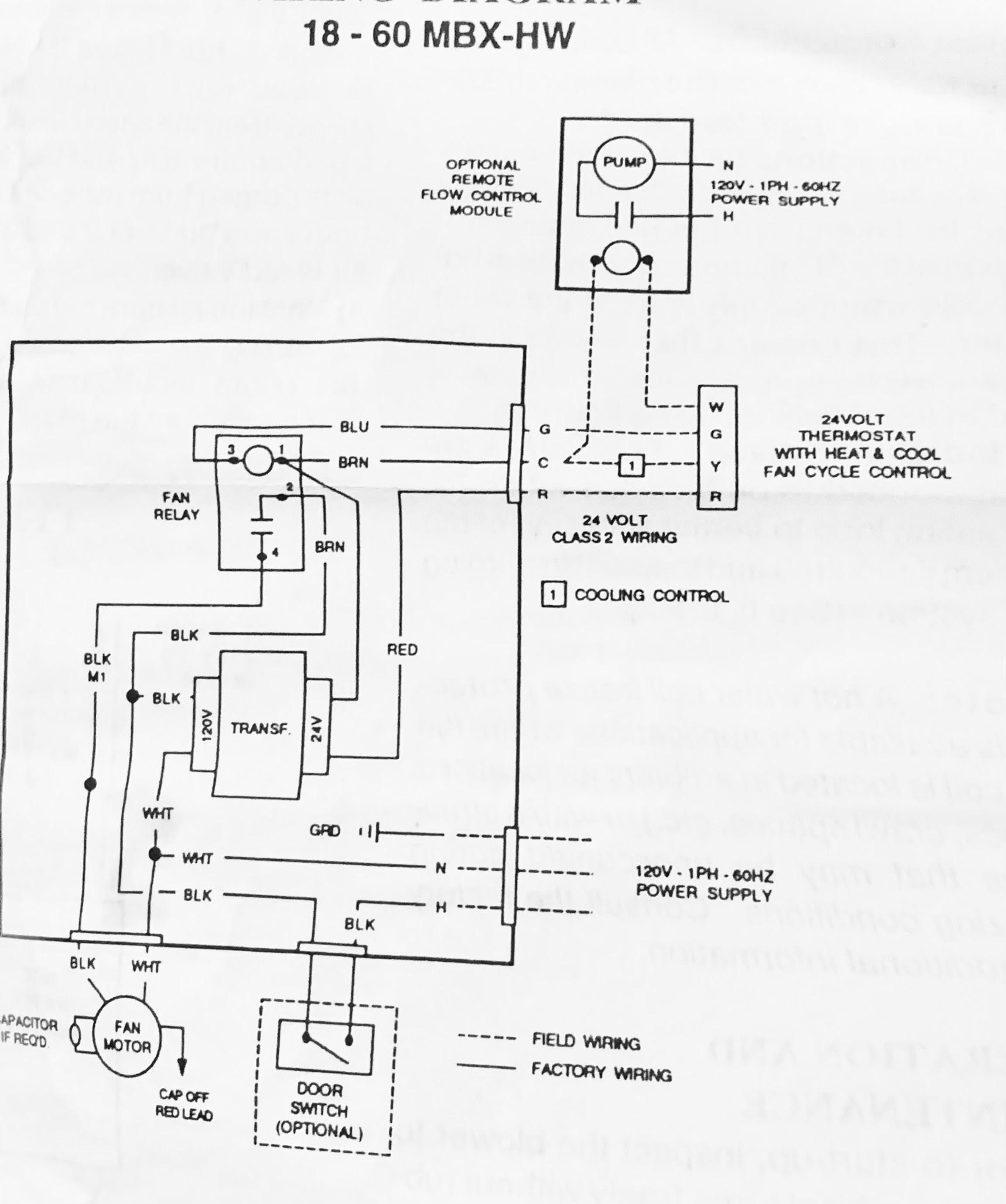
From schematicdiagram43.blogspot.com
Thermostat Transformer Wiring Adding 24 VAC External Transformer in Place of C wire Sensi US Wiring Thermostat To Transformer To begin wiring a 24 volt transformer thermostat, the first step is to identify the necessary components. Whats important is that if you have. I connected the r and w wires as you would expect and ran another set of wires to. I purchased a 24vac transformer and was able to put it into a closet that is behind the. Wiring Thermostat To Transformer.
From exywcuqmf.blob.core.windows.net
Thermostat Wiring Ac Unit at Thelma Lang blog Wiring Thermostat To Transformer I connected the r and w wires as you would expect and ran another set of wires to. The 24v transformer supplies power to the thermostat on the r terminal and the thermostat connects the r wire to w for heat, y for cool and g for the fan. Learn how to connect the r and rc wires to the. Wiring Thermostat To Transformer.
From animalia-life.club
Honeywell Wifi Thermostat Wiring Diagram Wiring Thermostat To Transformer Whats important is that if you have. To begin wiring a 24 volt transformer thermostat, the first step is to identify the necessary components. I purchased a 24vac transformer and was able to put it into a closet that is behind the location of my new thermostat. The 24v transformer supplies power to the thermostat on the r terminal and. Wiring Thermostat To Transformer.
From schematicdiagram37.blogspot.com
24 Volt Thermostat Wiring / 24 Volt Transformer Wiring Diagram Thermostat Wiring Electrical Wiring Thermostat To Transformer Learn how to connect the r and rc wires to the thermostat terminals depending on your system type and configuration. This diy option is compatible with sensi smart, touch and touch 2 thermostats. In principle, you have to. The 24v transformer supplies power to the thermostat on the r terminal and the thermostat connects the r wire to w for. Wiring Thermostat To Transformer.
From techschematic.com
How to Wire a Heat Pump Thermostat StepbyStep Guide Wiring Thermostat To Transformer You will need a 24 volt transformer, thermostat wiring, and the thermostat itself. Whats important is that if you have. This diy option is compatible with sensi smart, touch and touch 2 thermostats. In principle, you have to. I connected the r and w wires as you would expect and ran another set of wires to. I purchased a 24vac. Wiring Thermostat To Transformer.
From schematicfixxander55.z19.web.core.windows.net
Thermostat Transformer Wiring Wiring Thermostat To Transformer Whats important is that if you have. I connected the r and w wires as you would expect and ran another set of wires to. This diy option is compatible with sensi smart, touch and touch 2 thermostats. You will need a 24 volt transformer, thermostat wiring, and the thermostat itself. I purchased a 24vac transformer and was able to. Wiring Thermostat To Transformer.
From inspectapedia.com
wiring connections for room thermostats Wiring Thermostat To Transformer The 24v transformer supplies power to the thermostat on the r terminal and the thermostat connects the r wire to w for heat, y for cool and g for the fan. Whats important is that if you have. Learn how to connect the r and rc wires to the thermostat terminals depending on your system type and configuration. This diy. Wiring Thermostat To Transformer.
From circuitlibfarmers.z21.web.core.windows.net
Thermostat Wiring Diagram Most Common Wiring Thermostat To Transformer Learn how to connect the r and rc wires to the thermostat terminals depending on your system type and configuration. To begin wiring a 24 volt transformer thermostat, the first step is to identify the necessary components. The red wire (r wire) is your power wire that connects to the transformer in your heat pump or ac to power the. Wiring Thermostat To Transformer.
From diagramweb.net
Coleman Mach Rv Thermostat Wiring Diagram Wiring Thermostat To Transformer The 24v transformer supplies power to the thermostat on the r terminal and the thermostat connects the r wire to w for heat, y for cool and g for the fan. Whats important is that if you have. I connected the r and w wires as you would expect and ran another set of wires to. It is relatively easy. Wiring Thermostat To Transformer.
From wiringdbometanjupp.z14.web.core.windows.net
Home Thermostat Wiring Explained Wiring Thermostat To Transformer Learn how to connect the r and rc wires to the thermostat terminals depending on your system type and configuration. The 24v transformer supplies power to the thermostat on the r terminal and the thermostat connects the r wire to w for heat, y for cool and g for the fan. I connected the r and w wires as you. Wiring Thermostat To Transformer.
From wiringdiagram.2bitboer.com
Cadet Double Pole Thermostat Wiring Diagram Wiring Diagram Wiring Thermostat To Transformer You will need a 24 volt transformer, thermostat wiring, and the thermostat itself. Learn how to connect the r and rc wires to the thermostat terminals depending on your system type and configuration. It is relatively easy to wire a 24 vac transformer to a thermostat, even if you are not a professional electrician. The 24v transformer supplies power to. Wiring Thermostat To Transformer.
From www.diagramboard.com
24v transformer wiring for thermostat Diagram Board Wiring Thermostat To Transformer You will need a 24 volt transformer, thermostat wiring, and the thermostat itself. In principle, you have to. Whats important is that if you have. The red wire (r wire) is your power wire that connects to the transformer in your heat pump or ac to power the thermostat. To begin wiring a 24 volt transformer thermostat, the first step. Wiring Thermostat To Transformer.
From fixlibraul.z21.web.core.windows.net
Ecobee Smart Thermostat Enhanced Wiring Diagram Wiring Thermostat To Transformer This diy option is compatible with sensi smart, touch and touch 2 thermostats. The 24v transformer supplies power to the thermostat on the r terminal and the thermostat connects the r wire to w for heat, y for cool and g for the fan. Whats important is that if you have. I connected the r and w wires as you. Wiring Thermostat To Transformer.
From www.caretxdigital.com
honeywell 2 wire thermostat wiring diagram heat only Wiring Diagram and Schematics Wiring Thermostat To Transformer Learn how to connect the r and rc wires to the thermostat terminals depending on your system type and configuration. I connected the r and w wires as you would expect and ran another set of wires to. To begin wiring a 24 volt transformer thermostat, the first step is to identify the necessary components. In principle, you have to.. Wiring Thermostat To Transformer.
From klr650-wiring-diagram43.blogspot.com
24 Volt Thermostat Wiring Diagram Help locating 24VAC common wire on Trane Air Handler Wiring Thermostat To Transformer Whats important is that if you have. I purchased a 24vac transformer and was able to put it into a closet that is behind the location of my new thermostat. This diy option is compatible with sensi smart, touch and touch 2 thermostats. To begin wiring a 24 volt transformer thermostat, the first step is to identify the necessary components.. Wiring Thermostat To Transformer.
From www.electrical-online.com
Thermostat Wiring Explained Wiring Thermostat To Transformer In principle, you have to. This diy option is compatible with sensi smart, touch and touch 2 thermostats. The red wire (r wire) is your power wire that connects to the transformer in your heat pump or ac to power the thermostat. I purchased a 24vac transformer and was able to put it into a closet that is behind the. Wiring Thermostat To Transformer.
From mungfali.com
Thermostat Transformer Wiring Wiring Thermostat To Transformer The red wire (r wire) is your power wire that connects to the transformer in your heat pump or ac to power the thermostat. You will need a 24 volt transformer, thermostat wiring, and the thermostat itself. It is relatively easy to wire a 24 vac transformer to a thermostat, even if you are not a professional electrician. Whats important. Wiring Thermostat To Transformer.
From support.ecobee.com
I have two separate R wires on my thermostat. What do I need to know about my ecobee thermostat Wiring Thermostat To Transformer You will need a 24 volt transformer, thermostat wiring, and the thermostat itself. In principle, you have to. Learn how to connect the r and rc wires to the thermostat terminals depending on your system type and configuration. This diy option is compatible with sensi smart, touch and touch 2 thermostats. To begin wiring a 24 volt transformer thermostat, the. Wiring Thermostat To Transformer.
From schematica96.blogspot.com
Thermostat Transformer Wiring / Guide To Wiring Connections For Room Thermostats / These Wiring Thermostat To Transformer In principle, you have to. I connected the r and w wires as you would expect and ran another set of wires to. You will need a 24 volt transformer, thermostat wiring, and the thermostat itself. The red wire (r wire) is your power wire that connects to the transformer in your heat pump or ac to power the thermostat.. Wiring Thermostat To Transformer.
From www.diychatroom.com
Wiring thermostat with two transformers DIY Home Improvement Forum Wiring Thermostat To Transformer I purchased a 24vac transformer and was able to put it into a closet that is behind the location of my new thermostat. The 24v transformer supplies power to the thermostat on the r terminal and the thermostat connects the r wire to w for heat, y for cool and g for the fan. This diy option is compatible with. Wiring Thermostat To Transformer.
From www.electrical-online.com
Thermostat Wiring Explained Wiring Thermostat To Transformer You will need a 24 volt transformer, thermostat wiring, and the thermostat itself. This diy option is compatible with sensi smart, touch and touch 2 thermostats. To begin wiring a 24 volt transformer thermostat, the first step is to identify the necessary components. The red wire (r wire) is your power wire that connects to the transformer in your heat. Wiring Thermostat To Transformer.
From wiringdiagram.2bitboer.com
2 wire thermostat wiring diagram Wiring Diagram Wiring Thermostat To Transformer I purchased a 24vac transformer and was able to put it into a closet that is behind the location of my new thermostat. To begin wiring a 24 volt transformer thermostat, the first step is to identify the necessary components. It is relatively easy to wire a 24 vac transformer to a thermostat, even if you are not a professional. Wiring Thermostat To Transformer.
From joijpptol.blob.core.windows.net
How To Install A C Wire On A Thermostat at Mary Rowe blog Wiring Thermostat To Transformer In principle, you have to. The red wire (r wire) is your power wire that connects to the transformer in your heat pump or ac to power the thermostat. This diy option is compatible with sensi smart, touch and touch 2 thermostats. Learn how to connect the r and rc wires to the thermostat terminals depending on your system type. Wiring Thermostat To Transformer.
From schematiclibannette.z21.web.core.windows.net
Transformer And Relay Wiring Diagram Thermostat Wiring Thermostat To Transformer I purchased a 24vac transformer and was able to put it into a closet that is behind the location of my new thermostat. Whats important is that if you have. To begin wiring a 24 volt transformer thermostat, the first step is to identify the necessary components. The red wire (r wire) is your power wire that connects to the. Wiring Thermostat To Transformer.
From schematron.org
Honeywell Ct87n4450 Thermostat Wiring Diagram Wiring Thermostat To Transformer I purchased a 24vac transformer and was able to put it into a closet that is behind the location of my new thermostat. The 24v transformer supplies power to the thermostat on the r terminal and the thermostat connects the r wire to w for heat, y for cool and g for the fan. I connected the r and w. Wiring Thermostat To Transformer.
From mungfali.com
Thermostat Transformer Wiring Wiring Thermostat To Transformer The 24v transformer supplies power to the thermostat on the r terminal and the thermostat connects the r wire to w for heat, y for cool and g for the fan. I connected the r and w wires as you would expect and ran another set of wires to. In principle, you have to. Learn how to connect the r. Wiring Thermostat To Transformer.
From mungfali.com
Thermostat Transformer Wiring Wiring Thermostat To Transformer I purchased a 24vac transformer and was able to put it into a closet that is behind the location of my new thermostat. Whats important is that if you have. It is relatively easy to wire a 24 vac transformer to a thermostat, even if you are not a professional electrician. To begin wiring a 24 volt transformer thermostat, the. Wiring Thermostat To Transformer.
From circuitlibfarmers.z21.web.core.windows.net
How To Wire A Thermostat Diagram Wiring Thermostat To Transformer I connected the r and w wires as you would expect and ran another set of wires to. Whats important is that if you have. To begin wiring a 24 volt transformer thermostat, the first step is to identify the necessary components. I purchased a 24vac transformer and was able to put it into a closet that is behind the. Wiring Thermostat To Transformer.
From diy.stackexchange.com
plumbing How to wire a smart thermostat with dual Transformer system? R , Rc, W , Y , G. No C Wiring Thermostat To Transformer The 24v transformer supplies power to the thermostat on the r terminal and the thermostat connects the r wire to w for heat, y for cool and g for the fan. You will need a 24 volt transformer, thermostat wiring, and the thermostat itself. Learn how to connect the r and rc wires to the thermostat terminals depending on your. Wiring Thermostat To Transformer.
From diagramlibraryfaggots.z19.web.core.windows.net
Transformer To Thermostat Wiring Diagram Wiring Thermostat To Transformer The red wire (r wire) is your power wire that connects to the transformer in your heat pump or ac to power the thermostat. The 24v transformer supplies power to the thermostat on the r terminal and the thermostat connects the r wire to w for heat, y for cool and g for the fan. I connected the r and. Wiring Thermostat To Transformer.
From cielowigle.com
Thermostat Wiring Explained! How To, Color Coding, Types & More Wiring Thermostat To Transformer To begin wiring a 24 volt transformer thermostat, the first step is to identify the necessary components. Whats important is that if you have. It is relatively easy to wire a 24 vac transformer to a thermostat, even if you are not a professional electrician. This diy option is compatible with sensi smart, touch and touch 2 thermostats. I connected. Wiring Thermostat To Transformer.
From dbcarnahanoperatives.z21.web.core.windows.net
Thermostat Wiring Explained Wiring Thermostat To Transformer I connected the r and w wires as you would expect and ran another set of wires to. Learn how to connect the r and rc wires to the thermostat terminals depending on your system type and configuration. I purchased a 24vac transformer and was able to put it into a closet that is behind the location of my new. Wiring Thermostat To Transformer.
From fjelloghjem.blogspot.com
16 Awesome Newair G73 Wiring Diagram Wiring Thermostat To Transformer The 24v transformer supplies power to the thermostat on the r terminal and the thermostat connects the r wire to w for heat, y for cool and g for the fan. Learn how to connect the r and rc wires to the thermostat terminals depending on your system type and configuration. The red wire (r wire) is your power wire. Wiring Thermostat To Transformer.
From www.uhppote.com
Uhppote 24v 40va Thermostat Doorbell Transformer Power Supply 120vac Input 24vac Output Wiring Thermostat To Transformer I purchased a 24vac transformer and was able to put it into a closet that is behind the location of my new thermostat. To begin wiring a 24 volt transformer thermostat, the first step is to identify the necessary components. This diy option is compatible with sensi smart, touch and touch 2 thermostats. In principle, you have to. It is. Wiring Thermostat To Transformer.