F250 Heater Hose Diagram . — does anyone have a good reference/diagram/pictures for proper heater hose routing on a 6.0? You do not have the. — how to replace the heater hose (and remove the quick connect fitting) that. One hose passes under the automatic choke. The engine heaters that go into a heater. — the heater supply hose would come from or near the thermostat location. — the hose on the lower left goes to a tank heater. Nope , is it a proper repair ?? — this video will take you through the removal and installation of the. I have taken on a. — is this the ford correct way ??? — if i look at your pic, with the grey hose, it is stuck on the valve actuator pin. — the hot heater hose will be connected to the heater core, which is located under the dashboard. Take it off, that goes on the end of the little actuator for the heater.
from wiringdbompompin0.z22.web.core.windows.net
— is this the ford correct way ??? I have taken on a. — if i look at your pic, with the grey hose, it is stuck on the valve actuator pin. — the hot heater hose will be connected to the heater core, which is located under the dashboard. Nope , is it a proper repair ?? — how to replace the heater hose (and remove the quick connect fitting) that. — the hose on the lower left goes to a tank heater. — this video will take you through the removal and installation of the. — does anyone have a good reference/diagram/pictures for proper heater hose routing on a 6.0? — the heater supply hose would come from or near the thermostat location.
Heater System Diagram 2002 Expedition
F250 Heater Hose Diagram — how to replace the heater hose (and remove the quick connect fitting) that. — the heater supply hose would come from or near the thermostat location. One hose passes under the automatic choke. You do not have the. The engine heaters that go into a heater. Nope , is it a proper repair ?? Take it off, that goes on the end of the little actuator for the heater. — the hot heater hose will be connected to the heater core, which is located under the dashboard. — how to replace the heater hose (and remove the quick connect fitting) that. — does anyone have a good reference/diagram/pictures for proper heater hose routing on a 6.0? — if i look at your pic, with the grey hose, it is stuck on the valve actuator pin. — is this the ford correct way ??? — the hose on the lower left goes to a tank heater. I have taken on a. — this video will take you through the removal and installation of the.
From www.diesel-dave.com
1997 F250/350/Super Duty F250 Heater Hose Diagram Take it off, that goes on the end of the little actuator for the heater. — how to replace the heater hose (and remove the quick connect fitting) that. — the hot heater hose will be connected to the heater core, which is located under the dashboard. I have taken on a. — if i look at. F250 Heater Hose Diagram.
From www.youtube.com
How to Replace Heater Core Crossover Tube 20082010 Ford F250 YouTube F250 Heater Hose Diagram The engine heaters that go into a heater. Nope , is it a proper repair ?? I have taken on a. — the hose on the lower left goes to a tank heater. — the heater supply hose would come from or near the thermostat location. — is this the ford correct way ??? Take it off,. F250 Heater Hose Diagram.
From www.vrogue.co
1994 Ford F150 Heater Hose Diagram Diagramwirings vrogue.co F250 Heater Hose Diagram Take it off, that goes on the end of the little actuator for the heater. — the heater supply hose would come from or near the thermostat location. One hose passes under the automatic choke. Nope , is it a proper repair ?? The engine heaters that go into a heater. You do not have the. — is. F250 Heater Hose Diagram.
From www.midtenntruckparts.com
Ford F250 Super Duty Radiator Coolant Hose (Lower). 6.7 LITER BC3Z8C471A MidTenn Ford F250 Heater Hose Diagram — is this the ford correct way ??? — this video will take you through the removal and installation of the. I have taken on a. — does anyone have a good reference/diagram/pictures for proper heater hose routing on a 6.0? You do not have the. One hose passes under the automatic choke. — how to. F250 Heater Hose Diagram.
From www.youtube.com
How to Replace the Heater Hose Assembly / Heat Control Valve on the Ford F250 / F350 / Excursion F250 Heater Hose Diagram One hose passes under the automatic choke. — this video will take you through the removal and installation of the. I have taken on a. The engine heaters that go into a heater. Nope , is it a proper repair ?? — how to replace the heater hose (and remove the quick connect fitting) that. — the. F250 Heater Hose Diagram.
From www.ford-trucks.com
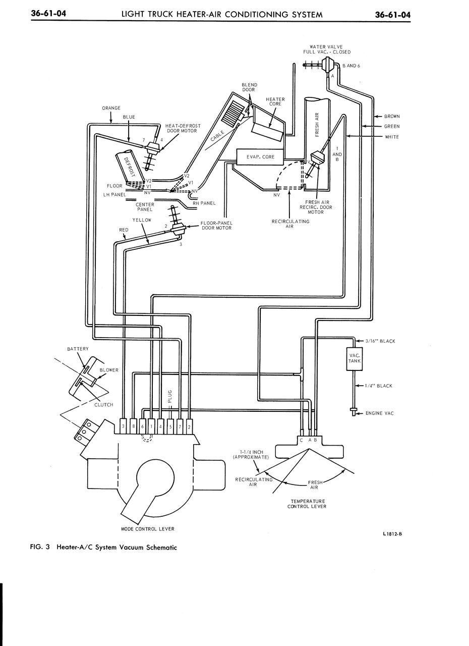
1976 F250 Under Dash Heater/AC control Vacuum Hose Diagram Ford Truck Enthusiasts Forums F250 Heater Hose Diagram — the hot heater hose will be connected to the heater core, which is located under the dashboard. One hose passes under the automatic choke. The engine heaters that go into a heater. — the hose on the lower left goes to a tank heater. — is this the ford correct way ??? Take it off, that. F250 Heater Hose Diagram.
From enginesara77.z21.web.core.windows.net
Ford F150 Heater Hose Removal F250 Heater Hose Diagram — if i look at your pic, with the grey hose, it is stuck on the valve actuator pin. — the heater supply hose would come from or near the thermostat location. — the hot heater hose will be connected to the heater core, which is located under the dashboard. — this video will take you. F250 Heater Hose Diagram.
From www.midtenntruckparts.com
Ford F250 Super Duty Radiator Coolant Hose. 6.2 LITER. F250, F350 BC3Z8286J MidTenn Ford F250 Heater Hose Diagram — if i look at your pic, with the grey hose, it is stuck on the valve actuator pin. Take it off, that goes on the end of the little actuator for the heater. I have taken on a. — how to replace the heater hose (and remove the quick connect fitting) that. — the hose on. F250 Heater Hose Diagram.
From www.iprresearch.com
Ford 6.0 Heater Return Hose From Heater Core To Degas 20032007 F250, F350, F450, F550 F250 Heater Hose Diagram — the heater supply hose would come from or near the thermostat location. — is this the ford correct way ??? — the hot heater hose will be connected to the heater core, which is located under the dashboard. Take it off, that goes on the end of the little actuator for the heater. I have taken. F250 Heater Hose Diagram.
From flowkoolerwaterpumps.com
1997 Ford heater core line imageNN NN NN N FlowKooler Hi Flow Waterpumps F250 Heater Hose Diagram — does anyone have a good reference/diagram/pictures for proper heater hose routing on a 6.0? — the hose on the lower left goes to a tank heater. I have taken on a. — this video will take you through the removal and installation of the. You do not have the. One hose passes under the automatic choke.. F250 Heater Hose Diagram.
From allwiringsketch.com
Guide to the 2001 Ford F250 Heater Hose System F250 Heater Hose Diagram — the hot heater hose will be connected to the heater core, which is located under the dashboard. — does anyone have a good reference/diagram/pictures for proper heater hose routing on a 6.0? — how to replace the heater hose (and remove the quick connect fitting) that. The engine heaters that go into a heater. Take it. F250 Heater Hose Diagram.
From www.justanswer.com
I have a 1996 F250, 5.8, The heater core was bypast before I purchased the truck. I have F250 Heater Hose Diagram You do not have the. — the hose on the lower left goes to a tank heater. — does anyone have a good reference/diagram/pictures for proper heater hose routing on a 6.0? — the heater supply hose would come from or near the thermostat location. Nope , is it a proper repair ?? — this video. F250 Heater Hose Diagram.
From schematicmiradors.z5.web.core.windows.net
Ford F 250 Heater Diagram F250 Heater Hose Diagram Take it off, that goes on the end of the little actuator for the heater. — the heater supply hose would come from or near the thermostat location. — this video will take you through the removal and installation of the. — is this the ford correct way ??? Nope , is it a proper repair ??. F250 Heater Hose Diagram.
From allwiringsketch.com
Guide to the 2001 Ford F250 Heater Hose System F250 Heater Hose Diagram — the hot heater hose will be connected to the heater core, which is located under the dashboard. — if i look at your pic, with the grey hose, it is stuck on the valve actuator pin. — the hose on the lower left goes to a tank heater. Take it off, that goes on the end. F250 Heater Hose Diagram.
From www.thedieselstop.com
Espar coolant/block heater hose routing The Diesel Stop F250 Heater Hose Diagram — does anyone have a good reference/diagram/pictures for proper heater hose routing on a 6.0? — the hot heater hose will be connected to the heater core, which is located under the dashboard. — if i look at your pic, with the grey hose, it is stuck on the valve actuator pin. — is this the. F250 Heater Hose Diagram.
From www.midtenntruckparts.com
Ford F250 Super Duty Radiator Coolant Hose (Lower). 6.7 LITER BC3Z8286E MidTenn Ford Truck F250 Heater Hose Diagram You do not have the. — the hose on the lower left goes to a tank heater. — the heater supply hose would come from or near the thermostat location. — how to replace the heater hose (and remove the quick connect fitting) that. One hose passes under the automatic choke. Nope , is it a proper. F250 Heater Hose Diagram.
From www.ford-trucks.com
1976 F250 Under Dash Heater/AC control Vacuum Hose Diagram Ford Truck Enthusiasts Forums F250 Heater Hose Diagram — how to replace the heater hose (and remove the quick connect fitting) that. — is this the ford correct way ??? — the heater supply hose would come from or near the thermostat location. Take it off, that goes on the end of the little actuator for the heater. The engine heaters that go into a. F250 Heater Hose Diagram.
From www.ford-trucks.com
Hoses (Radiator/Heater/Etc) Diagram / Parts List 1996 F150 4WD Reg Cab Ford Truck F250 Heater Hose Diagram — this video will take you through the removal and installation of the. — does anyone have a good reference/diagram/pictures for proper heater hose routing on a 6.0? Take it off, that goes on the end of the little actuator for the heater. — how to replace the heater hose (and remove the quick connect fitting) that.. F250 Heater Hose Diagram.
From schematicmonitored.z5.web.core.windows.net
2005 Chevy Silverado Heater Hose Diagram F250 Heater Hose Diagram You do not have the. The engine heaters that go into a heater. — if i look at your pic, with the grey hose, it is stuck on the valve actuator pin. Nope , is it a proper repair ?? — this video will take you through the removal and installation of the. Take it off, that goes. F250 Heater Hose Diagram.
From parts.havreford.net
Ford F250 Hvac heater core H2MZ18476L Havre Ford, Havre MT F250 Heater Hose Diagram — the hot heater hose will be connected to the heater core, which is located under the dashboard. — how to replace the heater hose (and remove the quick connect fitting) that. — this video will take you through the removal and installation of the. — is this the ford correct way ??? Nope , is. F250 Heater Hose Diagram.
From wiringguidefrosts.z19.web.core.windows.net
Heater Hose Heater Core Diagram F250 Heater Hose Diagram Nope , is it a proper repair ?? You do not have the. — is this the ford correct way ??? The engine heaters that go into a heater. — the hot heater hose will be connected to the heater core, which is located under the dashboard. One hose passes under the automatic choke. — the hose. F250 Heater Hose Diagram.
From parts.havreford.net
Ford F250 Super Duty Cabin Air Intake Duct. HOSE VENT AIR BC3Z18490E Havre Ford, Havre MT F250 Heater Hose Diagram The engine heaters that go into a heater. One hose passes under the automatic choke. — the hose on the lower left goes to a tank heater. — the heater supply hose would come from or near the thermostat location. — this video will take you through the removal and installation of the. You do not have. F250 Heater Hose Diagram.
From www.midtenntruckparts.com
Ford F250 Super Duty Hose. Radiator. 6.7 LITER, MAIN LC3Z8286E MidTenn Ford Truck Sales F250 Heater Hose Diagram — does anyone have a good reference/diagram/pictures for proper heater hose routing on a 6.0? — the hot heater hose will be connected to the heater core, which is located under the dashboard. I have taken on a. — this video will take you through the removal and installation of the. You do not have the. Take. F250 Heater Hose Diagram.
From wiringfixblogeducativozd.z13.web.core.windows.net
2011 F250 Heater Wiring Diagram F250 Heater Hose Diagram — is this the ford correct way ??? — this video will take you through the removal and installation of the. One hose passes under the automatic choke. — the hose on the lower left goes to a tank heater. — how to replace the heater hose (and remove the quick connect fitting) that. The engine. F250 Heater Hose Diagram.
From stewart-switch.com
2001 Ford F250 Heater Hose Diagram F250 Heater Hose Diagram — the heater supply hose would come from or near the thermostat location. — if i look at your pic, with the grey hose, it is stuck on the valve actuator pin. — how to replace the heater hose (and remove the quick connect fitting) that. — does anyone have a good reference/diagram/pictures for proper heater. F250 Heater Hose Diagram.
From www.forabodiesonly.com
Correct heater hose routing and ground strap placement For A Bodies Only Mopar Forum F250 Heater Hose Diagram You do not have the. The engine heaters that go into a heater. — the hose on the lower left goes to a tank heater. — the heater supply hose would come from or near the thermostat location. Nope , is it a proper repair ?? — the hot heater hose will be connected to the heater. F250 Heater Hose Diagram.
From wiringdbompompin0.z22.web.core.windows.net
Heater System Diagram 2002 Expedition F250 Heater Hose Diagram Nope , is it a proper repair ?? You do not have the. Take it off, that goes on the end of the little actuator for the heater. — is this the ford correct way ??? — this video will take you through the removal and installation of the. The engine heaters that go into a heater. . F250 Heater Hose Diagram.
From dxoxcorli.blob.core.windows.net
Ford Heater Hose Removal Tool at Paula West blog F250 Heater Hose Diagram Nope , is it a proper repair ?? — does anyone have a good reference/diagram/pictures for proper heater hose routing on a 6.0? You do not have the. — the hose on the lower left goes to a tank heater. — the hot heater hose will be connected to the heater core, which is located under the. F250 Heater Hose Diagram.
From dxoumonvu.blob.core.windows.net
Water Pump Heater Core Hose at Ricky ster blog F250 Heater Hose Diagram The engine heaters that go into a heater. Take it off, that goes on the end of the little actuator for the heater. — if i look at your pic, with the grey hose, it is stuck on the valve actuator pin. — this video will take you through the removal and installation of the. — the. F250 Heater Hose Diagram.
From mungfali.com
Heater Hose Routing Diagram F250 Heater Hose Diagram — the hot heater hose will be connected to the heater core, which is located under the dashboard. — is this the ford correct way ??? I have taken on a. Take it off, that goes on the end of the little actuator for the heater. You do not have the. — if i look at your. F250 Heater Hose Diagram.
From alamanjbzfixengine.z13.web.core.windows.net
Ford Powerstroke Engine History F250 Heater Hose Diagram You do not have the. — the hose on the lower left goes to a tank heater. The engine heaters that go into a heater. — does anyone have a good reference/diagram/pictures for proper heater hose routing on a 6.0? — the heater supply hose would come from or near the thermostat location. Take it off, that. F250 Heater Hose Diagram.
From circuitdiagramrein.z21.web.core.windows.net
Ford 6.7 Coolant Hose Diagram F250 Heater Hose Diagram Nope , is it a proper repair ?? — this video will take you through the removal and installation of the. — the hose on the lower left goes to a tank heater. You do not have the. The engine heaters that go into a heater. Take it off, that goes on the end of the little actuator. F250 Heater Hose Diagram.
From www.ebay.com
BRAND NEW OEM RADIATOR HOSE 6.4L DIESEL V8 20082010 FORD F250 F350 F450 F550 eBay F250 Heater Hose Diagram — the hose on the lower left goes to a tank heater. Nope , is it a proper repair ?? — does anyone have a good reference/diagram/pictures for proper heater hose routing on a 6.0? One hose passes under the automatic choke. — if i look at your pic, with the grey hose, it is stuck on. F250 Heater Hose Diagram.
From workshoprepairlivesu4u.z4.web.core.windows.net
2013 Ford Fusion Coolant Reservoir Hose F250 Heater Hose Diagram You do not have the. — does anyone have a good reference/diagram/pictures for proper heater hose routing on a 6.0? — the hose on the lower left goes to a tank heater. — the heater supply hose would come from or near the thermostat location. Nope , is it a proper repair ?? — if i. F250 Heater Hose Diagram.
From www.ebay.com
NEW OEM HEATER CORE WATER INLET HOSE 6.0L V8 F250 F350 F450 F550 SUPER DUTY F250 Heater Hose Diagram — the hose on the lower left goes to a tank heater. — this video will take you through the removal and installation of the. You do not have the. — the hot heater hose will be connected to the heater core, which is located under the dashboard. — how to replace the heater hose (and. F250 Heater Hose Diagram.