Pressure Transmitter Installation Liquid Service . Find out about process connections, isolation valves, impulse tubing, sensor construction, temperature effects, remote diaphragm seals, process flanges and more. — when measuring liquid pressure in pipeline, the pressure transmitter generally is installed below pipeline with a side pressure tap on. this guide provides basic guidelines for rosemount 3051 pressure transmitters. — in liquid service you want to keep the impulse line and transmitter filled with the process fluid and for any entraped. view and download emerson rosemount 3051 reference manual online. Guidelines for installation of pressure transmitter. — learn how to plan and execute a pressure measurement application with pressure transmitters. — most processes are either liquids or gases, so one of the factors you need to consider is where you’re mounting. — table of contents. It does not provide instructions for.
from www.scribd.com
— learn how to plan and execute a pressure measurement application with pressure transmitters. this guide provides basic guidelines for rosemount 3051 pressure transmitters. Guidelines for installation of pressure transmitter. Find out about process connections, isolation valves, impulse tubing, sensor construction, temperature effects, remote diaphragm seals, process flanges and more. — when measuring liquid pressure in pipeline, the pressure transmitter generally is installed below pipeline with a side pressure tap on. — in liquid service you want to keep the impulse line and transmitter filled with the process fluid and for any entraped. It does not provide instructions for. — most processes are either liquids or gases, so one of the factors you need to consider is where you’re mounting. — table of contents. view and download emerson rosemount 3051 reference manual online.
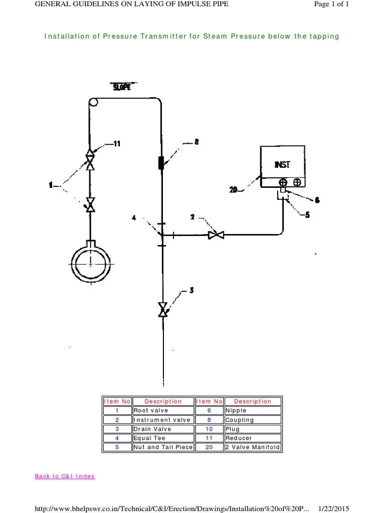
Installation of Pressure Transmitter For Steam Pressure Below The
Pressure Transmitter Installation Liquid Service — learn how to plan and execute a pressure measurement application with pressure transmitters. view and download emerson rosemount 3051 reference manual online. — learn how to plan and execute a pressure measurement application with pressure transmitters. — most processes are either liquids or gases, so one of the factors you need to consider is where you’re mounting. — when measuring liquid pressure in pipeline, the pressure transmitter generally is installed below pipeline with a side pressure tap on. It does not provide instructions for. — table of contents. — in liquid service you want to keep the impulse line and transmitter filled with the process fluid and for any entraped. Guidelines for installation of pressure transmitter. Find out about process connections, isolation valves, impulse tubing, sensor construction, temperature effects, remote diaphragm seals, process flanges and more. this guide provides basic guidelines for rosemount 3051 pressure transmitters.
From sentrollifesciences.com
How Do Differential Pressure Transmitters Work? Sentrol Life Sciences Pressure Transmitter Installation Liquid Service Find out about process connections, isolation valves, impulse tubing, sensor construction, temperature effects, remote diaphragm seals, process flanges and more. Guidelines for installation of pressure transmitter. — learn how to plan and execute a pressure measurement application with pressure transmitters. — when measuring liquid pressure in pipeline, the pressure transmitter generally is installed below pipeline with a side. Pressure Transmitter Installation Liquid Service.
From instrumentationtools.com
Orifice Flow Meter Temperature and Pressure Compensation Pressure Transmitter Installation Liquid Service — when measuring liquid pressure in pipeline, the pressure transmitter generally is installed below pipeline with a side pressure tap on. Find out about process connections, isolation valves, impulse tubing, sensor construction, temperature effects, remote diaphragm seals, process flanges and more. — learn how to plan and execute a pressure measurement application with pressure transmitters. — in. Pressure Transmitter Installation Liquid Service.
From stock.adobe.com
typical installation of pressure transmitter with pipe manifold Stock Pressure Transmitter Installation Liquid Service It does not provide instructions for. view and download emerson rosemount 3051 reference manual online. — when measuring liquid pressure in pipeline, the pressure transmitter generally is installed below pipeline with a side pressure tap on. Guidelines for installation of pressure transmitter. — table of contents. Find out about process connections, isolation valves, impulse tubing, sensor construction,. Pressure Transmitter Installation Liquid Service.
From www.circuitdiagram.co
Danfoss Pressure Transmitter Wiring Diagram Circuit Diagram Pressure Transmitter Installation Liquid Service — when measuring liquid pressure in pipeline, the pressure transmitter generally is installed below pipeline with a side pressure tap on. — table of contents. — learn how to plan and execute a pressure measurement application with pressure transmitters. — in liquid service you want to keep the impulse line and transmitter filled with the process. Pressure Transmitter Installation Liquid Service.
From mavink.com
Pressure Vessel Installation Pressure Transmitter Installation Liquid Service — in liquid service you want to keep the impulse line and transmitter filled with the process fluid and for any entraped. — learn how to plan and execute a pressure measurement application with pressure transmitters. Find out about process connections, isolation valves, impulse tubing, sensor construction, temperature effects, remote diaphragm seals, process flanges and more. It does. Pressure Transmitter Installation Liquid Service.
From www.drurylandetheatre.com
Pressure Transmitter Installation Guide SinoInst Pressure Transmitter Installation Liquid Service — learn how to plan and execute a pressure measurement application with pressure transmitters. — in liquid service you want to keep the impulse line and transmitter filled with the process fluid and for any entraped. — table of contents. — when measuring liquid pressure in pipeline, the pressure transmitter generally is installed below pipeline with. Pressure Transmitter Installation Liquid Service.
From www.youtube.com
Pressure Sensor, Transducer, and Transmitter Explained Application of Pressure Transmitter Installation Liquid Service view and download emerson rosemount 3051 reference manual online. — table of contents. — learn how to plan and execute a pressure measurement application with pressure transmitters. Guidelines for installation of pressure transmitter. Find out about process connections, isolation valves, impulse tubing, sensor construction, temperature effects, remote diaphragm seals, process flanges and more. — when measuring. Pressure Transmitter Installation Liquid Service.
From depositphotos.com
Pressure transmitter installation with 5 way manifold ,display — Stock Pressure Transmitter Installation Liquid Service — learn how to plan and execute a pressure measurement application with pressure transmitters. view and download emerson rosemount 3051 reference manual online. Guidelines for installation of pressure transmitter. this guide provides basic guidelines for rosemount 3051 pressure transmitters. — most processes are either liquids or gases, so one of the factors you need to consider. Pressure Transmitter Installation Liquid Service.
From www.rltsolutions.in
Top 3 Types and Application of Pressure Transmitter RLT Solutions Pressure Transmitter Installation Liquid Service Find out about process connections, isolation valves, impulse tubing, sensor construction, temperature effects, remote diaphragm seals, process flanges and more. It does not provide instructions for. view and download emerson rosemount 3051 reference manual online. — table of contents. — learn how to plan and execute a pressure measurement application with pressure transmitters. — most processes. Pressure Transmitter Installation Liquid Service.
From www.youtube.com
Pressure Transmitter Installation YouTube Pressure Transmitter Installation Liquid Service — when measuring liquid pressure in pipeline, the pressure transmitter generally is installed below pipeline with a side pressure tap on. Guidelines for installation of pressure transmitter. — in liquid service you want to keep the impulse line and transmitter filled with the process fluid and for any entraped. It does not provide instructions for. — table. Pressure Transmitter Installation Liquid Service.
From www.youtube.com
Pressure transmitter mounting. Part 1. Connecting to process YouTube Pressure Transmitter Installation Liquid Service Guidelines for installation of pressure transmitter. view and download emerson rosemount 3051 reference manual online. Find out about process connections, isolation valves, impulse tubing, sensor construction, temperature effects, remote diaphragm seals, process flanges and more. — most processes are either liquids or gases, so one of the factors you need to consider is where you’re mounting. this. Pressure Transmitter Installation Liquid Service.
From controlandinstruments.blogspot.com
Industrial Instrumentation and Control (I&C) Installing Impulse Piping Pressure Transmitter Installation Liquid Service It does not provide instructions for. Find out about process connections, isolation valves, impulse tubing, sensor construction, temperature effects, remote diaphragm seals, process flanges and more. — when measuring liquid pressure in pipeline, the pressure transmitter generally is installed below pipeline with a side pressure tap on. Guidelines for installation of pressure transmitter. view and download emerson rosemount. Pressure Transmitter Installation Liquid Service.
From controlandinstruments.blogspot.com
Industrial Instrumentation and Control (I&C) Installing Impulse Piping Pressure Transmitter Installation Liquid Service Find out about process connections, isolation valves, impulse tubing, sensor construction, temperature effects, remote diaphragm seals, process flanges and more. view and download emerson rosemount 3051 reference manual online. It does not provide instructions for. — learn how to plan and execute a pressure measurement application with pressure transmitters. Guidelines for installation of pressure transmitter. — most. Pressure Transmitter Installation Liquid Service.
From www.researchgate.net
Installation structure of the pressure transmitter on lines. (a Pressure Transmitter Installation Liquid Service — when measuring liquid pressure in pipeline, the pressure transmitter generally is installed below pipeline with a side pressure tap on. — most processes are either liquids or gases, so one of the factors you need to consider is where you’re mounting. this guide provides basic guidelines for rosemount 3051 pressure transmitters. It does not provide instructions. Pressure Transmitter Installation Liquid Service.
From stock.adobe.com
Pressure transmitter, and temperature transmitter for measurement and Pressure Transmitter Installation Liquid Service It does not provide instructions for. — learn how to plan and execute a pressure measurement application with pressure transmitters. view and download emerson rosemount 3051 reference manual online. Guidelines for installation of pressure transmitter. — table of contents. — most processes are either liquids or gases, so one of the factors you need to consider. Pressure Transmitter Installation Liquid Service.
From www.youtube.com
PRESSURE TRANSMITTER INSTALLATION GAS SERVICE LIQUID SERVICE STEAM Pressure Transmitter Installation Liquid Service It does not provide instructions for. — most processes are either liquids or gases, so one of the factors you need to consider is where you’re mounting. Guidelines for installation of pressure transmitter. — learn how to plan and execute a pressure measurement application with pressure transmitters. — when measuring liquid pressure in pipeline, the pressure transmitter. Pressure Transmitter Installation Liquid Service.
From www.scribd.com
Installation of Pressure Transmitter For Steam Pressure Below The Pressure Transmitter Installation Liquid Service — in liquid service you want to keep the impulse line and transmitter filled with the process fluid and for any entraped. — learn how to plan and execute a pressure measurement application with pressure transmitters. Find out about process connections, isolation valves, impulse tubing, sensor construction, temperature effects, remote diaphragm seals, process flanges and more. —. Pressure Transmitter Installation Liquid Service.
From www.drurylandetheatre.com
Pressure Transmitter Installation Guide SinoInst Pressure Transmitter Installation Liquid Service — when measuring liquid pressure in pipeline, the pressure transmitter generally is installed below pipeline with a side pressure tap on. view and download emerson rosemount 3051 reference manual online. this guide provides basic guidelines for rosemount 3051 pressure transmitters. — table of contents. — most processes are either liquids or gases, so one of. Pressure Transmitter Installation Liquid Service.
From www.drurylandetheatre.com
Pressure Transmitter Installation Guide SinoInst Pressure Transmitter Installation Liquid Service — when measuring liquid pressure in pipeline, the pressure transmitter generally is installed below pipeline with a side pressure tap on. view and download emerson rosemount 3051 reference manual online. It does not provide instructions for. this guide provides basic guidelines for rosemount 3051 pressure transmitters. Find out about process connections, isolation valves, impulse tubing, sensor construction,. Pressure Transmitter Installation Liquid Service.
From www.drurylandetheatre.com
Pressure Transmitter Installation Guide SinoInst Pressure Transmitter Installation Liquid Service this guide provides basic guidelines for rosemount 3051 pressure transmitters. Find out about process connections, isolation valves, impulse tubing, sensor construction, temperature effects, remote diaphragm seals, process flanges and more. — learn how to plan and execute a pressure measurement application with pressure transmitters. It does not provide instructions for. view and download emerson rosemount 3051 reference. Pressure Transmitter Installation Liquid Service.
From www.thepyroscope.com
The Importance of Sensing Lines to Performance of Boiler Room Pressure Transmitter Installation Liquid Service — when measuring liquid pressure in pipeline, the pressure transmitter generally is installed below pipeline with a side pressure tap on. this guide provides basic guidelines for rosemount 3051 pressure transmitters. — in liquid service you want to keep the impulse line and transmitter filled with the process fluid and for any entraped. — most processes. Pressure Transmitter Installation Liquid Service.
From forumautomation.com
Piping connection for Differential pressure transmitter (DPT) on Pressure Transmitter Installation Liquid Service — learn how to plan and execute a pressure measurement application with pressure transmitters. Find out about process connections, isolation valves, impulse tubing, sensor construction, temperature effects, remote diaphragm seals, process flanges and more. — in liquid service you want to keep the impulse line and transmitter filled with the process fluid and for any entraped. —. Pressure Transmitter Installation Liquid Service.
From instrumentationtools.com
Brief Guidelines for Installation and Calibration of Pressure Transmitters Pressure Transmitter Installation Liquid Service — in liquid service you want to keep the impulse line and transmitter filled with the process fluid and for any entraped. — learn how to plan and execute a pressure measurement application with pressure transmitters. this guide provides basic guidelines for rosemount 3051 pressure transmitters. view and download emerson rosemount 3051 reference manual online. Guidelines. Pressure Transmitter Installation Liquid Service.
From www.dreamstime.com
The Pressure Transmitter Installed on Process Equipment Stock Image Pressure Transmitter Installation Liquid Service — learn how to plan and execute a pressure measurement application with pressure transmitters. Guidelines for installation of pressure transmitter. It does not provide instructions for. — most processes are either liquids or gases, so one of the factors you need to consider is where you’re mounting. — when measuring liquid pressure in pipeline, the pressure transmitter. Pressure Transmitter Installation Liquid Service.
From www.youtube.com
Differential Pressure Transmitter Installation for Flow / Level Pressure Transmitter Installation Liquid Service It does not provide instructions for. — most processes are either liquids or gases, so one of the factors you need to consider is where you’re mounting. this guide provides basic guidelines for rosemount 3051 pressure transmitters. Find out about process connections, isolation valves, impulse tubing, sensor construction, temperature effects, remote diaphragm seals, process flanges and more. Guidelines. Pressure Transmitter Installation Liquid Service.
From piezus.com
Blog Pressure transmitter mounting. Part 1. Connecting to process Pressure Transmitter Installation Liquid Service It does not provide instructions for. — table of contents. this guide provides basic guidelines for rosemount 3051 pressure transmitters. — in liquid service you want to keep the impulse line and transmitter filled with the process fluid and for any entraped. Find out about process connections, isolation valves, impulse tubing, sensor construction, temperature effects, remote diaphragm. Pressure Transmitter Installation Liquid Service.
From www.youtube.com
Pressure impulse line procedure _ Impulse Line for Pressure Transmitter Pressure Transmitter Installation Liquid Service — table of contents. Guidelines for installation of pressure transmitter. — in liquid service you want to keep the impulse line and transmitter filled with the process fluid and for any entraped. — most processes are either liquids or gases, so one of the factors you need to consider is where you’re mounting. — when measuring. Pressure Transmitter Installation Liquid Service.
From www.dreamstime.com
The Pressure Transmitter Installed on Process Equipment Stock Photo Pressure Transmitter Installation Liquid Service — most processes are either liquids or gases, so one of the factors you need to consider is where you’re mounting. — table of contents. view and download emerson rosemount 3051 reference manual online. this guide provides basic guidelines for rosemount 3051 pressure transmitters. It does not provide instructions for. — learn how to plan. Pressure Transmitter Installation Liquid Service.
From channelone.com
Steam pressure transmitter hook up Differential pressure transmitter Pressure Transmitter Installation Liquid Service — learn how to plan and execute a pressure measurement application with pressure transmitters. view and download emerson rosemount 3051 reference manual online. Find out about process connections, isolation valves, impulse tubing, sensor construction, temperature effects, remote diaphragm seals, process flanges and more. Guidelines for installation of pressure transmitter. — when measuring liquid pressure in pipeline, the. Pressure Transmitter Installation Liquid Service.
From www.scribd.com
Installation of Transmitter for steam pressure below Tapping.pdf Pressure Transmitter Installation Liquid Service Find out about process connections, isolation valves, impulse tubing, sensor construction, temperature effects, remote diaphragm seals, process flanges and more. — most processes are either liquids or gases, so one of the factors you need to consider is where you’re mounting. It does not provide instructions for. — when measuring liquid pressure in pipeline, the pressure transmitter generally. Pressure Transmitter Installation Liquid Service.
From www.linquip.com
Pressure Transmitter Working Principle A Comprehensive Guide Linquip Pressure Transmitter Installation Liquid Service Guidelines for installation of pressure transmitter. — most processes are either liquids or gases, so one of the factors you need to consider is where you’re mounting. — in liquid service you want to keep the impulse line and transmitter filled with the process fluid and for any entraped. Find out about process connections, isolation valves, impulse tubing,. Pressure Transmitter Installation Liquid Service.
From www.marconsulting.no
Pressure transmitter installed at oil and gas wellhead remote platform Pressure Transmitter Installation Liquid Service — when measuring liquid pressure in pipeline, the pressure transmitter generally is installed below pipeline with a side pressure tap on. It does not provide instructions for. — learn how to plan and execute a pressure measurement application with pressure transmitters. this guide provides basic guidelines for rosemount 3051 pressure transmitters. — most processes are either. Pressure Transmitter Installation Liquid Service.
From www.youtube.com
Pressure Transmitter Explained Working Principle YouTube Pressure Transmitter Installation Liquid Service — in liquid service you want to keep the impulse line and transmitter filled with the process fluid and for any entraped. Guidelines for installation of pressure transmitter. It does not provide instructions for. — learn how to plan and execute a pressure measurement application with pressure transmitters. — table of contents. — when measuring liquid. Pressure Transmitter Installation Liquid Service.
From www.youtube.com
DP Flow Transmitter Installation For Gas ,Liquid & Steam Service Pressure Transmitter Installation Liquid Service — learn how to plan and execute a pressure measurement application with pressure transmitters. this guide provides basic guidelines for rosemount 3051 pressure transmitters. — in liquid service you want to keep the impulse line and transmitter filled with the process fluid and for any entraped. Find out about process connections, isolation valves, impulse tubing, sensor construction,. Pressure Transmitter Installation Liquid Service.
From www.zhyqsensor.com
Pressure Transmitter Installation Tips ZHYQ Pressure Transmitter Installation Liquid Service — learn how to plan and execute a pressure measurement application with pressure transmitters. — most processes are either liquids or gases, so one of the factors you need to consider is where you’re mounting. Guidelines for installation of pressure transmitter. — in liquid service you want to keep the impulse line and transmitter filled with the. Pressure Transmitter Installation Liquid Service.