Control Circuit For Fuel Tank Flap . It takes several attempts to unlock the car and open the flap. Details to change it can be found in the thread linked below. I've purchased this part and plan on switching. Checking with vcds, you can. I'm going to take a peak at the required parts and look to document the. I had to lock and unlock the car again and retry until it worked. Recently, i've had occurrences where the fuel door wouldn't open when pushing it in. So i'm thinking i have a problem with the fuel door actuator (the rod which moves up and down like a bolt lock to lock the fuel door flap). Buy a new fuel flap solenoid motor from audi and replace. 2) set a calendar reminder to. 1) carry a spare key fob battery (cr2032) in the console with a small screwdriver to replace it. My petrol tank does not always release when unlocking the car.
from www.piprocessinstrumentation.com
I had to lock and unlock the car again and retry until it worked. I'm going to take a peak at the required parts and look to document the. So i'm thinking i have a problem with the fuel door actuator (the rod which moves up and down like a bolt lock to lock the fuel door flap). It takes several attempts to unlock the car and open the flap. My petrol tank does not always release when unlocking the car. Buy a new fuel flap solenoid motor from audi and replace. Checking with vcds, you can. I've purchased this part and plan on switching. Recently, i've had occurrences where the fuel door wouldn't open when pushing it in. 1) carry a spare key fob battery (cr2032) in the console with a small screwdriver to replace it.
A systemic approach to storage tank overfill protection PI Process
Control Circuit For Fuel Tank Flap 1) carry a spare key fob battery (cr2032) in the console with a small screwdriver to replace it. My petrol tank does not always release when unlocking the car. I had to lock and unlock the car again and retry until it worked. Checking with vcds, you can. 1) carry a spare key fob battery (cr2032) in the console with a small screwdriver to replace it. It takes several attempts to unlock the car and open the flap. I've purchased this part and plan on switching. Details to change it can be found in the thread linked below. I'm going to take a peak at the required parts and look to document the. So i'm thinking i have a problem with the fuel door actuator (the rod which moves up and down like a bolt lock to lock the fuel door flap). 2) set a calendar reminder to. Recently, i've had occurrences where the fuel door wouldn't open when pushing it in. Buy a new fuel flap solenoid motor from audi and replace.
From wiringall.com
Bonanza A36 Flap Position Wiring Diagram Control Circuit For Fuel Tank Flap Recently, i've had occurrences where the fuel door wouldn't open when pushing it in. Details to change it can be found in the thread linked below. 1) carry a spare key fob battery (cr2032) in the console with a small screwdriver to replace it. Buy a new fuel flap solenoid motor from audi and replace. I've purchased this part and. Control Circuit For Fuel Tank Flap.
From www.researchgate.net
Modular system of a pneumatic PI controller based on a flappernozzle Control Circuit For Fuel Tank Flap I've purchased this part and plan on switching. Recently, i've had occurrences where the fuel door wouldn't open when pushing it in. 2) set a calendar reminder to. Details to change it can be found in the thread linked below. My petrol tank does not always release when unlocking the car. I had to lock and unlock the car again. Control Circuit For Fuel Tank Flap.
From www.researchgate.net
(a) Three tanks installed next to the wave flume, and (b) a schematic Control Circuit For Fuel Tank Flap My petrol tank does not always release when unlocking the car. 2) set a calendar reminder to. I've purchased this part and plan on switching. Checking with vcds, you can. 1) carry a spare key fob battery (cr2032) in the console with a small screwdriver to replace it. Buy a new fuel flap solenoid motor from audi and replace. Details. Control Circuit For Fuel Tank Flap.
From www.youtube.com
VW Golf fuel tank flap actuator replacement YouTube Control Circuit For Fuel Tank Flap 1) carry a spare key fob battery (cr2032) in the console with a small screwdriver to replace it. Checking with vcds, you can. I'm going to take a peak at the required parts and look to document the. So i'm thinking i have a problem with the fuel door actuator (the rod which moves up and down like a bolt. Control Circuit For Fuel Tank Flap.
From e2e.ti.com
Understanding flap actuators and what drives them in automotive HVAC Control Circuit For Fuel Tank Flap I'm going to take a peak at the required parts and look to document the. I had to lock and unlock the car again and retry until it worked. Recently, i've had occurrences where the fuel door wouldn't open when pushing it in. Checking with vcds, you can. 1) carry a spare key fob battery (cr2032) in the console with. Control Circuit For Fuel Tank Flap.
From www.team-bhp.com
DIY Adding OE emergency fuel flap release mechanism to the VW Polo Control Circuit For Fuel Tank Flap 2) set a calendar reminder to. Details to change it can be found in the thread linked below. I had to lock and unlock the car again and retry until it worked. I'm going to take a peak at the required parts and look to document the. 1) carry a spare key fob battery (cr2032) in the console with a. Control Circuit For Fuel Tank Flap.
From www.instructables.com
Fix a Gas Tank Flap for Almost Nothing 3 Steps Instructables Control Circuit For Fuel Tank Flap Buy a new fuel flap solenoid motor from audi and replace. I had to lock and unlock the car again and retry until it worked. Checking with vcds, you can. I've purchased this part and plan on switching. Details to change it can be found in the thread linked below. 1) carry a spare key fob battery (cr2032) in the. Control Circuit For Fuel Tank Flap.
From www.rpxtech.com
Left? Right? or Both? Cessna 172 Fuel Selector and Engine Failure RPX Control Circuit For Fuel Tank Flap So i'm thinking i have a problem with the fuel door actuator (the rod which moves up and down like a bolt lock to lock the fuel door flap). Details to change it can be found in the thread linked below. 1) carry a spare key fob battery (cr2032) in the console with a small screwdriver to replace it. Checking. Control Circuit For Fuel Tank Flap.
From www.askthemechanic.co.uk
Ask The MechanicJammed Fuel Flap Control Circuit For Fuel Tank Flap I had to lock and unlock the car again and retry until it worked. I've purchased this part and plan on switching. My petrol tank does not always release when unlocking the car. Checking with vcds, you can. 2) set a calendar reminder to. So i'm thinking i have a problem with the fuel door actuator (the rod which moves. Control Circuit For Fuel Tank Flap.
From www.vwgolf.org
Volkswagen Golf Service & Repair Manual Removing and installing fuel Control Circuit For Fuel Tank Flap I've purchased this part and plan on switching. Buy a new fuel flap solenoid motor from audi and replace. So i'm thinking i have a problem with the fuel door actuator (the rod which moves up and down like a bolt lock to lock the fuel door flap). Checking with vcds, you can. 1) carry a spare key fob battery. Control Circuit For Fuel Tank Flap.
From www.justanswer.com
Q&A How to Replace Fuel Filler Flap on MK5 Golf? JustAnswer Control Circuit For Fuel Tank Flap It takes several attempts to unlock the car and open the flap. Checking with vcds, you can. 1) carry a spare key fob battery (cr2032) in the console with a small screwdriver to replace it. Buy a new fuel flap solenoid motor from audi and replace. Details to change it can be found in the thread linked below. 2) set. Control Circuit For Fuel Tank Flap.
From forums.ross-tech.com
2014 Golf Mk7 B1263 Control Circuit for Fuel Tank Flap Electrical Control Circuit For Fuel Tank Flap I'm going to take a peak at the required parts and look to document the. I had to lock and unlock the car again and retry until it worked. So i'm thinking i have a problem with the fuel door actuator (the rod which moves up and down like a bolt lock to lock the fuel door flap). It takes. Control Circuit For Fuel Tank Flap.
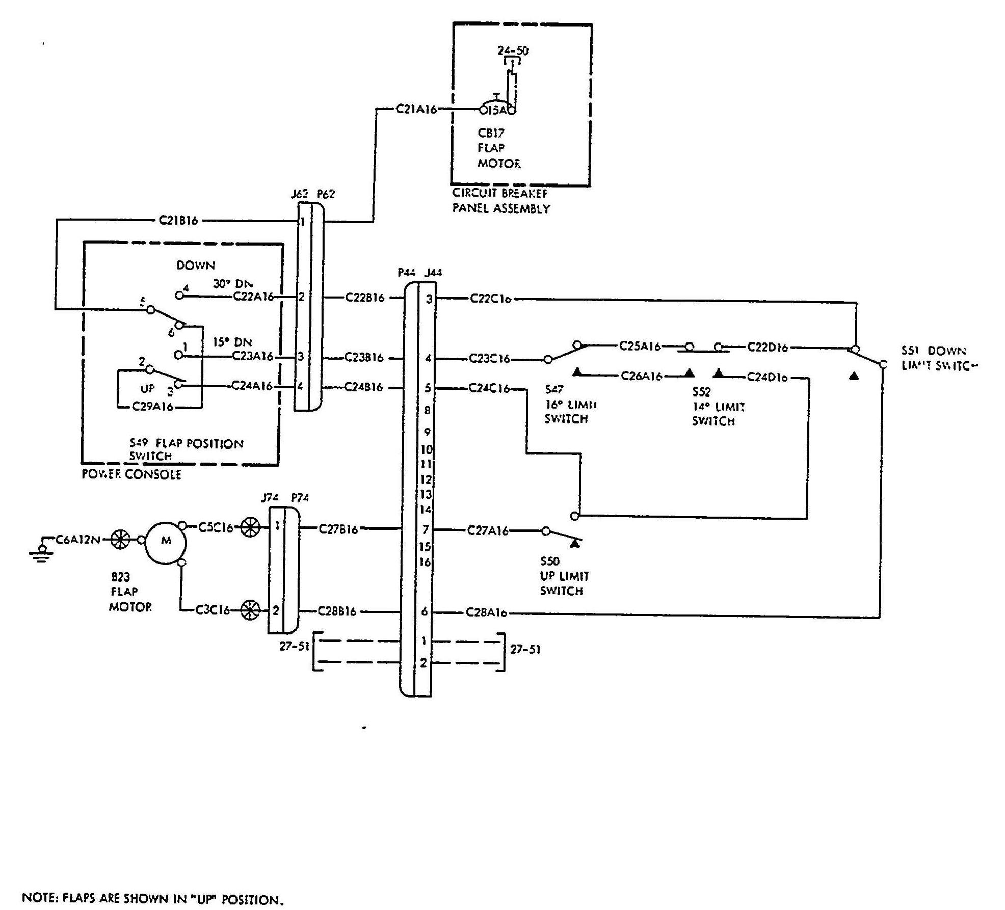
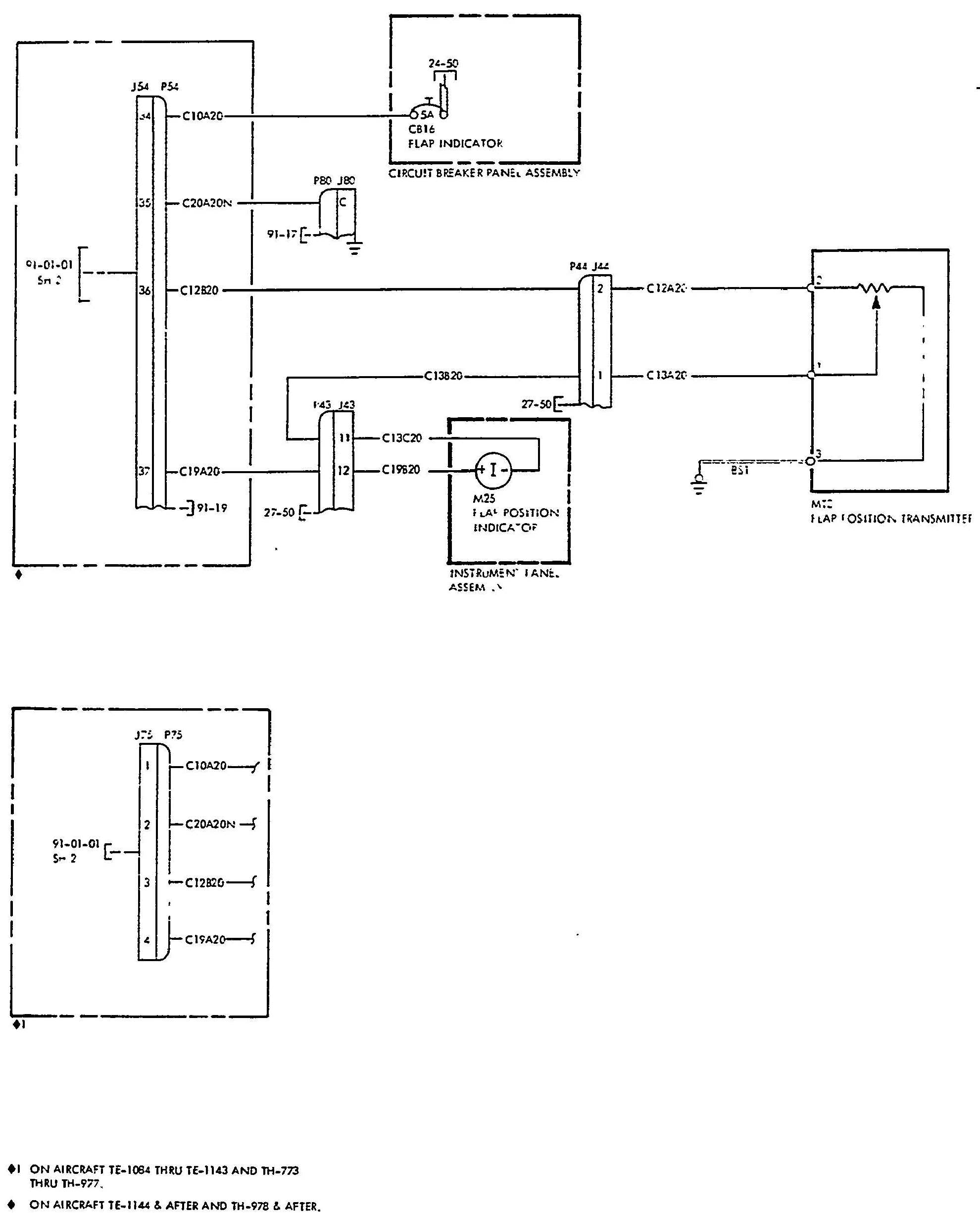
From navyaviation.tpub.com
Flap control circuit Control Circuit For Fuel Tank Flap Checking with vcds, you can. Buy a new fuel flap solenoid motor from audi and replace. Recently, i've had occurrences where the fuel door wouldn't open when pushing it in. 1) carry a spare key fob battery (cr2032) in the console with a small screwdriver to replace it. I've purchased this part and plan on switching. I'm going to take. Control Circuit For Fuel Tank Flap.
From www.onbuy.com
A4 B8 Fuel Tank Flap Actuator 8K0862153J NEW GENUINE on OnBuy Control Circuit For Fuel Tank Flap Recently, i've had occurrences where the fuel door wouldn't open when pushing it in. I've purchased this part and plan on switching. 2) set a calendar reminder to. Checking with vcds, you can. Buy a new fuel flap solenoid motor from audi and replace. Details to change it can be found in the thread linked below. 1) carry a spare. Control Circuit For Fuel Tank Flap.
From www.ebay.co.uk
Volkswagen Golf Mk7 Hatchback GTI Fuel Tank Cap Cover Actuator Control Circuit For Fuel Tank Flap Details to change it can be found in the thread linked below. 2) set a calendar reminder to. Recently, i've had occurrences where the fuel door wouldn't open when pushing it in. I've purchased this part and plan on switching. So i'm thinking i have a problem with the fuel door actuator (the rod which moves up and down like. Control Circuit For Fuel Tank Flap.
From aviation.stackexchange.com
jet engine Do fighter jets have a traditional inverted fuel system Control Circuit For Fuel Tank Flap Checking with vcds, you can. Recently, i've had occurrences where the fuel door wouldn't open when pushing it in. 2) set a calendar reminder to. Buy a new fuel flap solenoid motor from audi and replace. I'm going to take a peak at the required parts and look to document the. So i'm thinking i have a problem with the. Control Circuit For Fuel Tank Flap.
From www.2carpros.com
Fuel Not Reaching Injectors? Fuel Going to Fuel Pump but It&... Control Circuit For Fuel Tank Flap Recently, i've had occurrences where the fuel door wouldn't open when pushing it in. 2) set a calendar reminder to. I've purchased this part and plan on switching. My petrol tank does not always release when unlocking the car. It takes several attempts to unlock the car and open the flap. So i'm thinking i have a problem with the. Control Circuit For Fuel Tank Flap.
From www.parts.com.ph
FUEL TANK FLAP VOLKSWAGEN GOLF/JETTA/PASSAT/TT ACTUATOR Twincell Control Circuit For Fuel Tank Flap 2) set a calendar reminder to. It takes several attempts to unlock the car and open the flap. 1) carry a spare key fob battery (cr2032) in the console with a small screwdriver to replace it. So i'm thinking i have a problem with the fuel door actuator (the rod which moves up and down like a bolt lock to. Control Circuit For Fuel Tank Flap.
From www.vwgolf.org
Volkswagen Golf Service & Repair Manual Removing and installing tank Control Circuit For Fuel Tank Flap It takes several attempts to unlock the car and open the flap. I had to lock and unlock the car again and retry until it worked. Recently, i've had occurrences where the fuel door wouldn't open when pushing it in. I'm going to take a peak at the required parts and look to document the. Buy a new fuel flap. Control Circuit For Fuel Tank Flap.
From www.alibaba.com
Hanous New Fuel Tank Flap Actuator For For Vw Sharan 20102020 Control Circuit For Fuel Tank Flap 2) set a calendar reminder to. It takes several attempts to unlock the car and open the flap. So i'm thinking i have a problem with the fuel door actuator (the rod which moves up and down like a bolt lock to lock the fuel door flap). I'm going to take a peak at the required parts and look to. Control Circuit For Fuel Tank Flap.
From www.youtube.com
VW / Audi tank flap lock problem YouTube Control Circuit For Fuel Tank Flap I'm going to take a peak at the required parts and look to document the. Recently, i've had occurrences where the fuel door wouldn't open when pushing it in. Details to change it can be found in the thread linked below. It takes several attempts to unlock the car and open the flap. I had to lock and unlock the. Control Circuit For Fuel Tank Flap.
From workshop-manuals.com
Volkswagen Golf Mk3 Fuel Tank Removal and Installation FrontWheel Drive Control Circuit For Fuel Tank Flap Buy a new fuel flap solenoid motor from audi and replace. It takes several attempts to unlock the car and open the flap. 1) carry a spare key fob battery (cr2032) in the console with a small screwdriver to replace it. Recently, i've had occurrences where the fuel door wouldn't open when pushing it in. Checking with vcds, you can.. Control Circuit For Fuel Tank Flap.
From takun7xrtworkshopfix.z14.web.core.windows.net
2024 Toyota Tundra Fuel Tank Size Control Circuit For Fuel Tank Flap 2) set a calendar reminder to. 1) carry a spare key fob battery (cr2032) in the console with a small screwdriver to replace it. So i'm thinking i have a problem with the fuel door actuator (the rod which moves up and down like a bolt lock to lock the fuel door flap). My petrol tank does not always release. Control Circuit For Fuel Tank Flap.
From rennlist.com
Fuel Filler Flap? Standard item and how does it connect? Rennlist Control Circuit For Fuel Tank Flap Buy a new fuel flap solenoid motor from audi and replace. I've purchased this part and plan on switching. Details to change it can be found in the thread linked below. My petrol tank does not always release when unlocking the car. So i'm thinking i have a problem with the fuel door actuator (the rod which moves up and. Control Circuit For Fuel Tank Flap.
From aviation.stackexchange.com
What is a fuel tank float valve and how does it work? Aviation Stack Control Circuit For Fuel Tank Flap 2) set a calendar reminder to. I've purchased this part and plan on switching. I had to lock and unlock the car again and retry until it worked. It takes several attempts to unlock the car and open the flap. So i'm thinking i have a problem with the fuel door actuator (the rod which moves up and down like. Control Circuit For Fuel Tank Flap.
From www.germaxparts.com
Fuel Tank Flap Locking Actuator FSG500030 FSG50001… Land Rover Control Circuit For Fuel Tank Flap So i'm thinking i have a problem with the fuel door actuator (the rod which moves up and down like a bolt lock to lock the fuel door flap). I'm going to take a peak at the required parts and look to document the. 1) carry a spare key fob battery (cr2032) in the console with a small screwdriver to. Control Circuit For Fuel Tank Flap.
From www.audi-sport.net
Circuit for Fuel Tank Flap Error Control Circuit For Fuel Tank Flap Buy a new fuel flap solenoid motor from audi and replace. It takes several attempts to unlock the car and open the flap. So i'm thinking i have a problem with the fuel door actuator (the rod which moves up and down like a bolt lock to lock the fuel door flap). 1) carry a spare key fob battery (cr2032). Control Circuit For Fuel Tank Flap.
From www.audi-sport.net
Circuit for Fuel Tank Flap Error Control Circuit For Fuel Tank Flap Recently, i've had occurrences where the fuel door wouldn't open when pushing it in. I'm going to take a peak at the required parts and look to document the. I've purchased this part and plan on switching. So i'm thinking i have a problem with the fuel door actuator (the rod which moves up and down like a bolt lock. Control Circuit For Fuel Tank Flap.
From csobeech.com
CSOBeech Beechcraft Flap Actuator Brackets & System Components Control Circuit For Fuel Tank Flap I've purchased this part and plan on switching. 2) set a calendar reminder to. So i'm thinking i have a problem with the fuel door actuator (the rod which moves up and down like a bolt lock to lock the fuel door flap). 1) carry a spare key fob battery (cr2032) in the console with a small screwdriver to replace. Control Circuit For Fuel Tank Flap.
From www.hyundaibook.ru
Remote opening system for the fuel filler flap and trunk lid (Hyundai Control Circuit For Fuel Tank Flap So i'm thinking i have a problem with the fuel door actuator (the rod which moves up and down like a bolt lock to lock the fuel door flap). Buy a new fuel flap solenoid motor from audi and replace. Checking with vcds, you can. It takes several attempts to unlock the car and open the flap. Details to change. Control Circuit For Fuel Tank Flap.
From csobeech.com
CSOBeech Beechcraft Flap Actuator Brackets & System Components Control Circuit For Fuel Tank Flap I had to lock and unlock the car again and retry until it worked. My petrol tank does not always release when unlocking the car. I've purchased this part and plan on switching. So i'm thinking i have a problem with the fuel door actuator (the rod which moves up and down like a bolt lock to lock the fuel. Control Circuit For Fuel Tank Flap.
From www.aliexpress.com
Fuel Flap Door Lock Actuator Motor Control Fuel Tank Cap Lock Actuator Control Circuit For Fuel Tank Flap It takes several attempts to unlock the car and open the flap. I'm going to take a peak at the required parts and look to document the. I had to lock and unlock the car again and retry until it worked. I've purchased this part and plan on switching. So i'm thinking i have a problem with the fuel door. Control Circuit For Fuel Tank Flap.
From www.vwgolf.org
Volkswagen Golf Service & Repair Manual Assembly overview tank flap Control Circuit For Fuel Tank Flap Checking with vcds, you can. I had to lock and unlock the car again and retry until it worked. I've purchased this part and plan on switching. Recently, i've had occurrences where the fuel door wouldn't open when pushing it in. Buy a new fuel flap solenoid motor from audi and replace. 2) set a calendar reminder to. So i'm. Control Circuit For Fuel Tank Flap.
From www.piprocessinstrumentation.com
A systemic approach to storage tank overfill protection PI Process Control Circuit For Fuel Tank Flap Recently, i've had occurrences where the fuel door wouldn't open when pushing it in. I'm going to take a peak at the required parts and look to document the. I had to lock and unlock the car again and retry until it worked. 1) carry a spare key fob battery (cr2032) in the console with a small screwdriver to replace. Control Circuit For Fuel Tank Flap.
From www.chevronics.co.uk
XM Fuel Flap Actuator The Chevronic Centre Control Circuit For Fuel Tank Flap I've purchased this part and plan on switching. Buy a new fuel flap solenoid motor from audi and replace. Recently, i've had occurrences where the fuel door wouldn't open when pushing it in. 2) set a calendar reminder to. Checking with vcds, you can. So i'm thinking i have a problem with the fuel door actuator (the rod which moves. Control Circuit For Fuel Tank Flap.