How Does A Step Up Voltage Regulator Work . We’ve all come across pesky situations where we need a slightly higher voltage than our power supplies can provide. In my previous article, we examined the basic topology of a boost converter (figure 1). We need 12 volts but have only a 9. This unique capability is achieved by storing. A voltage regulator generates a fixed output voltage of a preset magnitude that remains constant regardless of changes to its input.
from www.ablic.com
In my previous article, we examined the basic topology of a boost converter (figure 1). A voltage regulator generates a fixed output voltage of a preset magnitude that remains constant regardless of changes to its input. This unique capability is achieved by storing. We’ve all come across pesky situations where we need a slightly higher voltage than our power supplies can provide. We need 12 volts but have only a 9.
Operating principle and configuration of a linear regulator ABLIC Inc.
How Does A Step Up Voltage Regulator Work We’ve all come across pesky situations where we need a slightly higher voltage than our power supplies can provide. We need 12 volts but have only a 9. A voltage regulator generates a fixed output voltage of a preset magnitude that remains constant regardless of changes to its input. This unique capability is achieved by storing. In my previous article, we examined the basic topology of a boost converter (figure 1). We’ve all come across pesky situations where we need a slightly higher voltage than our power supplies can provide.
From guidegrajacp.z21.web.core.windows.net
Series Voltage Regulator Circuit Diagram How Does A Step Up Voltage Regulator Work A voltage regulator generates a fixed output voltage of a preset magnitude that remains constant regardless of changes to its input. We need 12 volts but have only a 9. In my previous article, we examined the basic topology of a boost converter (figure 1). We’ve all come across pesky situations where we need a slightly higher voltage than our. How Does A Step Up Voltage Regulator Work.
From www.eleccircuit.com
2.4V to 9V StepUp Voltage Regulator using RC4193 How Does A Step Up Voltage Regulator Work We need 12 volts but have only a 9. A voltage regulator generates a fixed output voltage of a preset magnitude that remains constant regardless of changes to its input. This unique capability is achieved by storing. In my previous article, we examined the basic topology of a boost converter (figure 1). We’ve all come across pesky situations where we. How Does A Step Up Voltage Regulator Work.
From www.icstation.com
DCDC Automatic Voltage Regulator 5A High Power Step Up Step Down Power How Does A Step Up Voltage Regulator Work A voltage regulator generates a fixed output voltage of a preset magnitude that remains constant regardless of changes to its input. This unique capability is achieved by storing. We need 12 volts but have only a 9. We’ve all come across pesky situations where we need a slightly higher voltage than our power supplies can provide. In my previous article,. How Does A Step Up Voltage Regulator Work.
From bc-robotics.com
526V Adjustable StepUp Voltage Regulator BC Robotics How Does A Step Up Voltage Regulator Work We’ve all come across pesky situations where we need a slightly higher voltage than our power supplies can provide. This unique capability is achieved by storing. We need 12 volts but have only a 9. A voltage regulator generates a fixed output voltage of a preset magnitude that remains constant regardless of changes to its input. In my previous article,. How Does A Step Up Voltage Regulator Work.
From www.lifewire.com
What Are Voltage Regulators and How Do They Work in Electronics? How Does A Step Up Voltage Regulator Work This unique capability is achieved by storing. A voltage regulator generates a fixed output voltage of a preset magnitude that remains constant regardless of changes to its input. We need 12 volts but have only a 9. We’ve all come across pesky situations where we need a slightly higher voltage than our power supplies can provide. In my previous article,. How Does A Step Up Voltage Regulator Work.
From www.youtube.com
LM7805 voltage regulator working and wave form animation,how to work How Does A Step Up Voltage Regulator Work This unique capability is achieved by storing. In my previous article, we examined the basic topology of a boost converter (figure 1). We’ve all come across pesky situations where we need a slightly higher voltage than our power supplies can provide. A voltage regulator generates a fixed output voltage of a preset magnitude that remains constant regardless of changes to. How Does A Step Up Voltage Regulator Work.
From www.youtube.com
How to Connect a Voltage Regulator By STE YouTube How Does A Step Up Voltage Regulator Work In my previous article, we examined the basic topology of a boost converter (figure 1). A voltage regulator generates a fixed output voltage of a preset magnitude that remains constant regardless of changes to its input. We need 12 volts but have only a 9. We’ve all come across pesky situations where we need a slightly higher voltage than our. How Does A Step Up Voltage Regulator Work.
From www.digikey.in
Introduction to Linear Voltage Regulators How Does A Step Up Voltage Regulator Work We need 12 volts but have only a 9. We’ve all come across pesky situations where we need a slightly higher voltage than our power supplies can provide. In my previous article, we examined the basic topology of a boost converter (figure 1). This unique capability is achieved by storing. A voltage regulator generates a fixed output voltage of a. How Does A Step Up Voltage Regulator Work.
From robolabor.ee
Voltage regulator StepUp/StepDown How Does A Step Up Voltage Regulator Work This unique capability is achieved by storing. In my previous article, we examined the basic topology of a boost converter (figure 1). A voltage regulator generates a fixed output voltage of a preset magnitude that remains constant regardless of changes to its input. We need 12 volts but have only a 9. We’ve all come across pesky situations where we. How Does A Step Up Voltage Regulator Work.
From www.youtube.com
Voltage Regulator IC full Detail and How To Use All Types YouTube How Does A Step Up Voltage Regulator Work In my previous article, we examined the basic topology of a boost converter (figure 1). This unique capability is achieved by storing. A voltage regulator generates a fixed output voltage of a preset magnitude that remains constant regardless of changes to its input. We’ve all come across pesky situations where we need a slightly higher voltage than our power supplies. How Does A Step Up Voltage Regulator Work.
From www.ablic.com
Operating principle and configuration of a linear regulator ABLIC Inc. How Does A Step Up Voltage Regulator Work We need 12 volts but have only a 9. This unique capability is achieved by storing. We’ve all come across pesky situations where we need a slightly higher voltage than our power supplies can provide. In my previous article, we examined the basic topology of a boost converter (figure 1). A voltage regulator generates a fixed output voltage of a. How Does A Step Up Voltage Regulator Work.
From shop.pimoroni.com
StepUp Voltage Regulator 5V U3V40F5 How Does A Step Up Voltage Regulator Work A voltage regulator generates a fixed output voltage of a preset magnitude that remains constant regardless of changes to its input. We’ve all come across pesky situations where we need a slightly higher voltage than our power supplies can provide. In my previous article, we examined the basic topology of a boost converter (figure 1). We need 12 volts but. How Does A Step Up Voltage Regulator Work.
From www.youtube.com
How Does Voltage Regulator Work? Simple Voltage Regulator Explained How Does A Step Up Voltage Regulator Work We’ve all come across pesky situations where we need a slightly higher voltage than our power supplies can provide. This unique capability is achieved by storing. In my previous article, we examined the basic topology of a boost converter (figure 1). We need 12 volts but have only a 9. A voltage regulator generates a fixed output voltage of a. How Does A Step Up Voltage Regulator Work.
From www.icstation.com
DCDC Automatic Voltage Regulator 5A High Power Step Up Step Down Power How Does A Step Up Voltage Regulator Work We need 12 volts but have only a 9. We’ve all come across pesky situations where we need a slightly higher voltage than our power supplies can provide. This unique capability is achieved by storing. A voltage regulator generates a fixed output voltage of a preset magnitude that remains constant regardless of changes to its input. In my previous article,. How Does A Step Up Voltage Regulator Work.
From elecdan-converter.com
Stepup voltage regulators Archives DCDC Converters, StepUp Voltage How Does A Step Up Voltage Regulator Work A voltage regulator generates a fixed output voltage of a preset magnitude that remains constant regardless of changes to its input. In my previous article, we examined the basic topology of a boost converter (figure 1). We need 12 volts but have only a 9. This unique capability is achieved by storing. We’ve all come across pesky situations where we. How Does A Step Up Voltage Regulator Work.
From www.circuits-diy.com
StepUp Voltage Regulator LM2577 How Does A Step Up Voltage Regulator Work In my previous article, we examined the basic topology of a boost converter (figure 1). We’ve all come across pesky situations where we need a slightly higher voltage than our power supplies can provide. A voltage regulator generates a fixed output voltage of a preset magnitude that remains constant regardless of changes to its input. We need 12 volts but. How Does A Step Up Voltage Regulator Work.
From www.youtube.com
12 VDC Voltage Regulator how does it function in circuit YouTube How Does A Step Up Voltage Regulator Work In my previous article, we examined the basic topology of a boost converter (figure 1). A voltage regulator generates a fixed output voltage of a preset magnitude that remains constant regardless of changes to its input. We’ve all come across pesky situations where we need a slightly higher voltage than our power supplies can provide. This unique capability is achieved. How Does A Step Up Voltage Regulator Work.
From joikrxwnn.blob.core.windows.net
Voltage Regulator Simple Diagram at Priscilla Masters blog How Does A Step Up Voltage Regulator Work In my previous article, we examined the basic topology of a boost converter (figure 1). A voltage regulator generates a fixed output voltage of a preset magnitude that remains constant regardless of changes to its input. We’ve all come across pesky situations where we need a slightly higher voltage than our power supplies can provide. We need 12 volts but. How Does A Step Up Voltage Regulator Work.
From www.walmart.com
Step Up Voltage Regulator Module, Board Voltage Regulator Step Up How Does A Step Up Voltage Regulator Work We’ve all come across pesky situations where we need a slightly higher voltage than our power supplies can provide. This unique capability is achieved by storing. A voltage regulator generates a fixed output voltage of a preset magnitude that remains constant regardless of changes to its input. We need 12 volts but have only a 9. In my previous article,. How Does A Step Up Voltage Regulator Work.
From botland.store
Buy StepUp Voltage Regulator LM2577 556V 3A Botland Robotic Shop How Does A Step Up Voltage Regulator Work In my previous article, we examined the basic topology of a boost converter (figure 1). We’ve all come across pesky situations where we need a slightly higher voltage than our power supplies can provide. A voltage regulator generates a fixed output voltage of a preset magnitude that remains constant regardless of changes to its input. This unique capability is achieved. How Does A Step Up Voltage Regulator Work.
From www.circuits-diy.com
StepUp Voltage Regulator LM2577 How Does A Step Up Voltage Regulator Work We’ve all come across pesky situations where we need a slightly higher voltage than our power supplies can provide. In my previous article, we examined the basic topology of a boost converter (figure 1). A voltage regulator generates a fixed output voltage of a preset magnitude that remains constant regardless of changes to its input. This unique capability is achieved. How Does A Step Up Voltage Regulator Work.
From opencircuit.shop
12V StepUp Voltage Regulator U3V70F12 Opencircuit How Does A Step Up Voltage Regulator Work This unique capability is achieved by storing. A voltage regulator generates a fixed output voltage of a preset magnitude that remains constant regardless of changes to its input. We need 12 volts but have only a 9. In my previous article, we examined the basic topology of a boost converter (figure 1). We’ve all come across pesky situations where we. How Does A Step Up Voltage Regulator Work.
From www.tffn.net
Exploring How Does a Voltage Regulator Work An InDepth Guide The How Does A Step Up Voltage Regulator Work We’ve all come across pesky situations where we need a slightly higher voltage than our power supplies can provide. In my previous article, we examined the basic topology of a boost converter (figure 1). A voltage regulator generates a fixed output voltage of a preset magnitude that remains constant regardless of changes to its input. This unique capability is achieved. How Does A Step Up Voltage Regulator Work.
From opencircuit.shop
12V StepUp Voltage Regulator U3V40F12 Opencircuit How Does A Step Up Voltage Regulator Work This unique capability is achieved by storing. We’ve all come across pesky situations where we need a slightly higher voltage than our power supplies can provide. We need 12 volts but have only a 9. A voltage regulator generates a fixed output voltage of a preset magnitude that remains constant regardless of changes to its input. In my previous article,. How Does A Step Up Voltage Regulator Work.
From www.youtube.com
Voltage Stepup and How a Switching Regulator Works YouTube How Does A Step Up Voltage Regulator Work We’ve all come across pesky situations where we need a slightly higher voltage than our power supplies can provide. This unique capability is achieved by storing. We need 12 volts but have only a 9. A voltage regulator generates a fixed output voltage of a preset magnitude that remains constant regardless of changes to its input. In my previous article,. How Does A Step Up Voltage Regulator Work.
From electricalgang.com
What is a Voltage Regulator Types of Voltage Regulator Working of How Does A Step Up Voltage Regulator Work In my previous article, we examined the basic topology of a boost converter (figure 1). We need 12 volts but have only a 9. This unique capability is achieved by storing. A voltage regulator generates a fixed output voltage of a preset magnitude that remains constant regardless of changes to its input. We’ve all come across pesky situations where we. How Does A Step Up Voltage Regulator Work.
From www.robotgear.com.au
3.3V StepUp Voltage Regulator U3V16F3 Robot Gear Australia How Does A Step Up Voltage Regulator Work A voltage regulator generates a fixed output voltage of a preset magnitude that remains constant regardless of changes to its input. In my previous article, we examined the basic topology of a boost converter (figure 1). We need 12 volts but have only a 9. We’ve all come across pesky situations where we need a slightly higher voltage than our. How Does A Step Up Voltage Regulator Work.
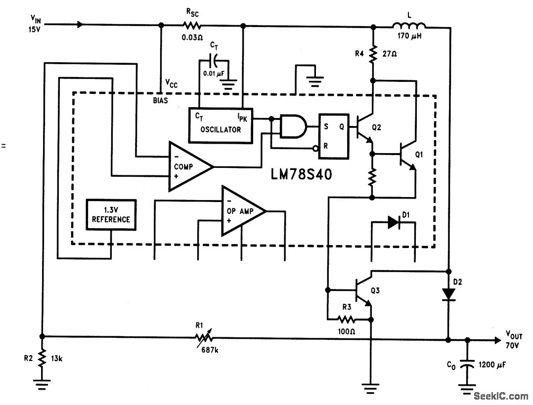
From www.seekic.com
Step_up_voltage_regulator_with_increased_voltage_current_ratings How Does A Step Up Voltage Regulator Work A voltage regulator generates a fixed output voltage of a preset magnitude that remains constant regardless of changes to its input. This unique capability is achieved by storing. We need 12 volts but have only a 9. In my previous article, we examined the basic topology of a boost converter (figure 1). We’ve all come across pesky situations where we. How Does A Step Up Voltage Regulator Work.
From www.seekic.com
Basic_step_up_voltage_regulator Power_Supply_Circuit Circuit How Does A Step Up Voltage Regulator Work We need 12 volts but have only a 9. This unique capability is achieved by storing. In my previous article, we examined the basic topology of a boost converter (figure 1). A voltage regulator generates a fixed output voltage of a preset magnitude that remains constant regardless of changes to its input. We’ve all come across pesky situations where we. How Does A Step Up Voltage Regulator Work.
From www.pinterest.com
Basic of transistor Series Voltage Regulator circuit Simple Electronics How Does A Step Up Voltage Regulator Work In my previous article, we examined the basic topology of a boost converter (figure 1). This unique capability is achieved by storing. We need 12 volts but have only a 9. A voltage regulator generates a fixed output voltage of a preset magnitude that remains constant regardless of changes to its input. We’ve all come across pesky situations where we. How Does A Step Up Voltage Regulator Work.
From dokumen.tips
(DOC) How Does the Voltage Regulator Work DOKUMEN.TIPS How Does A Step Up Voltage Regulator Work We need 12 volts but have only a 9. We’ve all come across pesky situations where we need a slightly higher voltage than our power supplies can provide. A voltage regulator generates a fixed output voltage of a preset magnitude that remains constant regardless of changes to its input. This unique capability is achieved by storing. In my previous article,. How Does A Step Up Voltage Regulator Work.
From www.tffn.net
Exploring How Does a Voltage Regulator Work An InDepth Guide The How Does A Step Up Voltage Regulator Work We need 12 volts but have only a 9. This unique capability is achieved by storing. In my previous article, we examined the basic topology of a boost converter (figure 1). A voltage regulator generates a fixed output voltage of a preset magnitude that remains constant regardless of changes to its input. We’ve all come across pesky situations where we. How Does A Step Up Voltage Regulator Work.
From www.circuits-diy.com
AMS117 Voltage Regulator Circuit 5V to 3.3V How Does A Step Up Voltage Regulator Work A voltage regulator generates a fixed output voltage of a preset magnitude that remains constant regardless of changes to its input. This unique capability is achieved by storing. We need 12 volts but have only a 9. In my previous article, we examined the basic topology of a boost converter (figure 1). We’ve all come across pesky situations where we. How Does A Step Up Voltage Regulator Work.
From www.getfpv.com
12V Stepup/StepDown Voltage Regulator How Does A Step Up Voltage Regulator Work In my previous article, we examined the basic topology of a boost converter (figure 1). We’ve all come across pesky situations where we need a slightly higher voltage than our power supplies can provide. A voltage regulator generates a fixed output voltage of a preset magnitude that remains constant regardless of changes to its input. This unique capability is achieved. How Does A Step Up Voltage Regulator Work.
From wholesale.pimoroni.com
StepUp Voltage Regulator Pimoroni How Does A Step Up Voltage Regulator Work We’ve all come across pesky situations where we need a slightly higher voltage than our power supplies can provide. This unique capability is achieved by storing. A voltage regulator generates a fixed output voltage of a preset magnitude that remains constant regardless of changes to its input. In my previous article, we examined the basic topology of a boost converter. How Does A Step Up Voltage Regulator Work.