How To Make A Vibration Test Table . By understanding the basics of vibration testing, industries can better design products that stand the test of time and environment. The product must be placed on the vibration table. The frequency and amplitude settings are adjusted according to. Learn how to take environmental vibration data and develop vibration test standards to inform your design decisions and replicate the environment in the lab. Looking to build a 3 axis vibration test bed, to vibrate an item (cube with side 5 cm) and weight 50 gm. Experimental vibration testing is a diagnostic tool for identifying, monitoring, and mitigating potential failures within machinery, such as rotating and reciprocating machines. Vibration testing systems are employed to simulate the conditions that a product or material might face during its lifecycle.
from www.slideserve.com
Learn how to take environmental vibration data and develop vibration test standards to inform your design decisions and replicate the environment in the lab. The frequency and amplitude settings are adjusted according to. Vibration testing systems are employed to simulate the conditions that a product or material might face during its lifecycle. Experimental vibration testing is a diagnostic tool for identifying, monitoring, and mitigating potential failures within machinery, such as rotating and reciprocating machines. The product must be placed on the vibration table. By understanding the basics of vibration testing, industries can better design products that stand the test of time and environment. Looking to build a 3 axis vibration test bed, to vibrate an item (cube with side 5 cm) and weight 50 gm.
PPT Sine Sweep Vibration Testing Primer PowerPoint Presentation, free
How To Make A Vibration Test Table Experimental vibration testing is a diagnostic tool for identifying, monitoring, and mitigating potential failures within machinery, such as rotating and reciprocating machines. Learn how to take environmental vibration data and develop vibration test standards to inform your design decisions and replicate the environment in the lab. The product must be placed on the vibration table. Looking to build a 3 axis vibration test bed, to vibrate an item (cube with side 5 cm) and weight 50 gm. By understanding the basics of vibration testing, industries can better design products that stand the test of time and environment. Vibration testing systems are employed to simulate the conditions that a product or material might face during its lifecycle. Experimental vibration testing is a diagnostic tool for identifying, monitoring, and mitigating potential failures within machinery, such as rotating and reciprocating machines. The frequency and amplitude settings are adjusted according to.
From paragon-systems-testing.medium.com
BASIC DESCRIPTION OF A VIBRATION TEST SYSTEM by Paragon Systems How To Make A Vibration Test Table Experimental vibration testing is a diagnostic tool for identifying, monitoring, and mitigating potential failures within machinery, such as rotating and reciprocating machines. The frequency and amplitude settings are adjusted according to. Looking to build a 3 axis vibration test bed, to vibrate an item (cube with side 5 cm) and weight 50 gm. Learn how to take environmental vibration data. How To Make A Vibration Test Table.
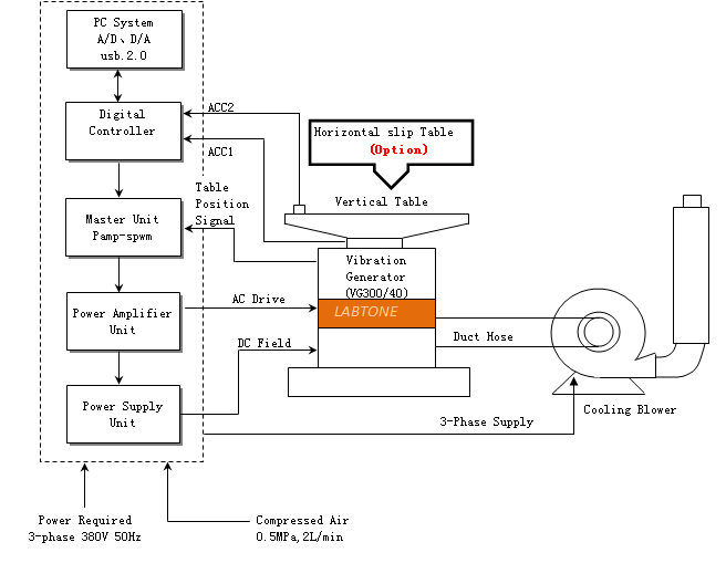
From hardlock.co.jp
Standard Vibration Tests? 7 best ways to test nuts and bolts How To Make A Vibration Test Table By understanding the basics of vibration testing, industries can better design products that stand the test of time and environment. The product must be placed on the vibration table. Experimental vibration testing is a diagnostic tool for identifying, monitoring, and mitigating potential failures within machinery, such as rotating and reciprocating machines. Learn how to take environmental vibration data and develop. How To Make A Vibration Test Table.
From www.vibrationtestmachine.com
100g Acceleration Vibration Test Table Vibration Meter Test For Medical How To Make A Vibration Test Table Looking to build a 3 axis vibration test bed, to vibrate an item (cube with side 5 cm) and weight 50 gm. The frequency and amplitude settings are adjusted according to. Learn how to take environmental vibration data and develop vibration test standards to inform your design decisions and replicate the environment in the lab. Vibration testing systems are employed. How To Make A Vibration Test Table.
From www.vibration-shaker.com
ASTM D999 Vibration Test Table How To Make A Vibration Test Table Learn how to take environmental vibration data and develop vibration test standards to inform your design decisions and replicate the environment in the lab. The frequency and amplitude settings are adjusted according to. Vibration testing systems are employed to simulate the conditions that a product or material might face during its lifecycle. Looking to build a 3 axis vibration test. How To Make A Vibration Test Table.
From www.tradeindia.com
Vibration Test Table Test Jig at Best Price in Bengaluru Psi How To Make A Vibration Test Table The frequency and amplitude settings are adjusted according to. The product must be placed on the vibration table. Learn how to take environmental vibration data and develop vibration test standards to inform your design decisions and replicate the environment in the lab. By understanding the basics of vibration testing, industries can better design products that stand the test of time. How To Make A Vibration Test Table.
From www.vibrationtestmachine.com
Vibration Test Table for Road Simulation Vibration Testing Meet IEC How To Make A Vibration Test Table Looking to build a 3 axis vibration test bed, to vibrate an item (cube with side 5 cm) and weight 50 gm. By understanding the basics of vibration testing, industries can better design products that stand the test of time and environment. The product must be placed on the vibration table. The frequency and amplitude settings are adjusted according to.. How To Make A Vibration Test Table.
From www.youtube.com
Mechanical Shaker Vibration Test Machine Vibration Test Table YouTube How To Make A Vibration Test Table Looking to build a 3 axis vibration test bed, to vibrate an item (cube with side 5 cm) and weight 50 gm. By understanding the basics of vibration testing, industries can better design products that stand the test of time and environment. Vibration testing systems are employed to simulate the conditions that a product or material might face during its. How To Make A Vibration Test Table.
From www.youtube.com
Vibration test table.mp4 YouTube How To Make A Vibration Test Table By understanding the basics of vibration testing, industries can better design products that stand the test of time and environment. The product must be placed on the vibration table. Learn how to take environmental vibration data and develop vibration test standards to inform your design decisions and replicate the environment in the lab. The frequency and amplitude settings are adjusted. How To Make A Vibration Test Table.
From www.desolutions.com
Choosing A Vibration Test Lab Product Reliability Testing How To Make A Vibration Test Table Experimental vibration testing is a diagnostic tool for identifying, monitoring, and mitigating potential failures within machinery, such as rotating and reciprocating machines. Vibration testing systems are employed to simulate the conditions that a product or material might face during its lifecycle. The frequency and amplitude settings are adjusted according to. By understanding the basics of vibration testing, industries can better. How To Make A Vibration Test Table.
From www.youtube.com
Vibration Table test 1 YouTube How To Make A Vibration Test Table The frequency and amplitude settings are adjusted according to. The product must be placed on the vibration table. Learn how to take environmental vibration data and develop vibration test standards to inform your design decisions and replicate the environment in the lab. Vibration testing systems are employed to simulate the conditions that a product or material might face during its. How To Make A Vibration Test Table.
From www.matest.com
Portable vibrating table How To Make A Vibration Test Table Looking to build a 3 axis vibration test bed, to vibrate an item (cube with side 5 cm) and weight 50 gm. Vibration testing systems are employed to simulate the conditions that a product or material might face during its lifecycle. By understanding the basics of vibration testing, industries can better design products that stand the test of time and. How To Make A Vibration Test Table.
From www.vibrationtestmachine.com
500kg Payload Rotary Vibration Test Table Meet ISTA 1A 2A ASTM D999 How To Make A Vibration Test Table By understanding the basics of vibration testing, industries can better design products that stand the test of time and environment. The frequency and amplitude settings are adjusted according to. The product must be placed on the vibration table. Learn how to take environmental vibration data and develop vibration test standards to inform your design decisions and replicate the environment in. How To Make A Vibration Test Table.
From www.vibrationtestmachine.com
Rotary Vertical Vibration Testing Table With 1 Inch Fixed Displacement How To Make A Vibration Test Table The product must be placed on the vibration table. Learn how to take environmental vibration data and develop vibration test standards to inform your design decisions and replicate the environment in the lab. By understanding the basics of vibration testing, industries can better design products that stand the test of time and environment. Looking to build a 3 axis vibration. How To Make A Vibration Test Table.
From www.desolutions.com
Vibration Testing Services Three Axis ED Shakers How To Make A Vibration Test Table Vibration testing systems are employed to simulate the conditions that a product or material might face during its lifecycle. By understanding the basics of vibration testing, industries can better design products that stand the test of time and environment. Learn how to take environmental vibration data and develop vibration test standards to inform your design decisions and replicate the environment. How To Make A Vibration Test Table.
From www.sonacme.com
Vibration Test Systems Vibration Test Table Vibration test chambers How To Make A Vibration Test Table Vibration testing systems are employed to simulate the conditions that a product or material might face during its lifecycle. The product must be placed on the vibration table. Looking to build a 3 axis vibration test bed, to vibrate an item (cube with side 5 cm) and weight 50 gm. By understanding the basics of vibration testing, industries can better. How To Make A Vibration Test Table.
From www.sentekdynamics.com
How to Select a Vibration Testing System How To Make A Vibration Test Table Looking to build a 3 axis vibration test bed, to vibrate an item (cube with side 5 cm) and weight 50 gm. The product must be placed on the vibration table. Experimental vibration testing is a diagnostic tool for identifying, monitoring, and mitigating potential failures within machinery, such as rotating and reciprocating machines. The frequency and amplitude settings are adjusted. How To Make A Vibration Test Table.
From www.navco.us
Vibrating Tables Compaction, Settling, Testing, & More How To Make A Vibration Test Table Looking to build a 3 axis vibration test bed, to vibrate an item (cube with side 5 cm) and weight 50 gm. Vibration testing systems are employed to simulate the conditions that a product or material might face during its lifecycle. The product must be placed on the vibration table. Learn how to take environmental vibration data and develop vibration. How To Make A Vibration Test Table.
From www.youtube.com
Build the right Vibration Table for your Project YouTube How To Make A Vibration Test Table Experimental vibration testing is a diagnostic tool for identifying, monitoring, and mitigating potential failures within machinery, such as rotating and reciprocating machines. By understanding the basics of vibration testing, industries can better design products that stand the test of time and environment. Learn how to take environmental vibration data and develop vibration test standards to inform your design decisions and. How To Make A Vibration Test Table.
From www.youtube.com
Vibration Test for Packaging What It Is and How It Works YouTube How To Make A Vibration Test Table By understanding the basics of vibration testing, industries can better design products that stand the test of time and environment. Vibration testing systems are employed to simulate the conditions that a product or material might face during its lifecycle. The product must be placed on the vibration table. Looking to build a 3 axis vibration test bed, to vibrate an. How To Make A Vibration Test Table.
From www.researchgate.net
Vibration test setup. Download Scientific Diagram How To Make A Vibration Test Table Vibration testing systems are employed to simulate the conditions that a product or material might face during its lifecycle. Learn how to take environmental vibration data and develop vibration test standards to inform your design decisions and replicate the environment in the lab. Looking to build a 3 axis vibration test bed, to vibrate an item (cube with side 5. How To Make A Vibration Test Table.
From www.youtube.com
Random Vibration Test Calculator Tutorial YouTube How To Make A Vibration Test Table By understanding the basics of vibration testing, industries can better design products that stand the test of time and environment. Experimental vibration testing is a diagnostic tool for identifying, monitoring, and mitigating potential failures within machinery, such as rotating and reciprocating machines. The product must be placed on the vibration table. Learn how to take environmental vibration data and develop. How To Make A Vibration Test Table.
From www.youtube.com
How to do a vibration test to a generator and what is the correct How To Make A Vibration Test Table The frequency and amplitude settings are adjusted according to. Learn how to take environmental vibration data and develop vibration test standards to inform your design decisions and replicate the environment in the lab. By understanding the basics of vibration testing, industries can better design products that stand the test of time and environment. Looking to build a 3 axis vibration. How To Make A Vibration Test Table.
From www.desolutions.com
Choosing A Vibration Test Lab Part 1 Delserro Engineering Solutions How To Make A Vibration Test Table Learn how to take environmental vibration data and develop vibration test standards to inform your design decisions and replicate the environment in the lab. The product must be placed on the vibration table. By understanding the basics of vibration testing, industries can better design products that stand the test of time and environment. Vibration testing systems are employed to simulate. How To Make A Vibration Test Table.
From www.vibrationtestmachine.com
Advanced Technology Vibration Shaker Table For Laboratory Testing With How To Make A Vibration Test Table Experimental vibration testing is a diagnostic tool for identifying, monitoring, and mitigating potential failures within machinery, such as rotating and reciprocating machines. The frequency and amplitude settings are adjusted according to. Looking to build a 3 axis vibration test bed, to vibrate an item (cube with side 5 cm) and weight 50 gm. Vibration testing systems are employed to simulate. How To Make A Vibration Test Table.
From www.vibration-shaker.com
ASTM D999 Vibration Test Table How To Make A Vibration Test Table Learn how to take environmental vibration data and develop vibration test standards to inform your design decisions and replicate the environment in the lab. Vibration testing systems are employed to simulate the conditions that a product or material might face during its lifecycle. Experimental vibration testing is a diagnostic tool for identifying, monitoring, and mitigating potential failures within machinery, such. How To Make A Vibration Test Table.
From www.desolutions.com
Three Axis Vibration Testing Delserro Engineering Solutions How To Make A Vibration Test Table Learn how to take environmental vibration data and develop vibration test standards to inform your design decisions and replicate the environment in the lab. Experimental vibration testing is a diagnostic tool for identifying, monitoring, and mitigating potential failures within machinery, such as rotating and reciprocating machines. The frequency and amplitude settings are adjusted according to. The product must be placed. How To Make A Vibration Test Table.
From www.researchgate.net
Shaker Table Design for Electronic Device Vibration Test System (PDF How To Make A Vibration Test Table Vibration testing systems are employed to simulate the conditions that a product or material might face during its lifecycle. The frequency and amplitude settings are adjusted according to. Learn how to take environmental vibration data and develop vibration test standards to inform your design decisions and replicate the environment in the lab. By understanding the basics of vibration testing, industries. How To Make A Vibration Test Table.
From www.glomro.com
Vibration Testing Machine/Table Vibration Test Table How To Make A Vibration Test Table The product must be placed on the vibration table. The frequency and amplitude settings are adjusted according to. Learn how to take environmental vibration data and develop vibration test standards to inform your design decisions and replicate the environment in the lab. Looking to build a 3 axis vibration test bed, to vibrate an item (cube with side 5 cm). How To Make A Vibration Test Table.
From www.youtube.com
Accelerometer Selection for Vibration Testing Vibration Test 101 How To Make A Vibration Test Table The product must be placed on the vibration table. Experimental vibration testing is a diagnostic tool for identifying, monitoring, and mitigating potential failures within machinery, such as rotating and reciprocating machines. Learn how to take environmental vibration data and develop vibration test standards to inform your design decisions and replicate the environment in the lab. Vibration testing systems are employed. How To Make A Vibration Test Table.
From www.amazon.com
Small Concrete Vibration Table Vibrating Test Bench How To Make A Vibration Test Table Learn how to take environmental vibration data and develop vibration test standards to inform your design decisions and replicate the environment in the lab. Looking to build a 3 axis vibration test bed, to vibrate an item (cube with side 5 cm) and weight 50 gm. The product must be placed on the vibration table. Vibration testing systems are employed. How To Make A Vibration Test Table.
From www.slideserve.com
PPT Sine Sweep Vibration Testing Primer PowerPoint Presentation, free How To Make A Vibration Test Table Learn how to take environmental vibration data and develop vibration test standards to inform your design decisions and replicate the environment in the lab. By understanding the basics of vibration testing, industries can better design products that stand the test of time and environment. The frequency and amplitude settings are adjusted according to. Experimental vibration testing is a diagnostic tool. How To Make A Vibration Test Table.
From www.youtube.com
Vibration test table YouTube How To Make A Vibration Test Table Learn how to take environmental vibration data and develop vibration test standards to inform your design decisions and replicate the environment in the lab. The frequency and amplitude settings are adjusted according to. Experimental vibration testing is a diagnostic tool for identifying, monitoring, and mitigating potential failures within machinery, such as rotating and reciprocating machines. By understanding the basics of. How To Make A Vibration Test Table.
From www.sanwood.cc
Vibration tableVibration Test Systemvibration machineSanwood How To Make A Vibration Test Table Experimental vibration testing is a diagnostic tool for identifying, monitoring, and mitigating potential failures within machinery, such as rotating and reciprocating machines. By understanding the basics of vibration testing, industries can better design products that stand the test of time and environment. Learn how to take environmental vibration data and develop vibration test standards to inform your design decisions and. How To Make A Vibration Test Table.
From www.decavibrator.com
Vibration Tables Built to Spec on Request Deca Vibrator Industries How To Make A Vibration Test Table Looking to build a 3 axis vibration test bed, to vibrate an item (cube with side 5 cm) and weight 50 gm. Vibration testing systems are employed to simulate the conditions that a product or material might face during its lifecycle. By understanding the basics of vibration testing, industries can better design products that stand the test of time and. How To Make A Vibration Test Table.
From www.eventalways.com
Vibration Test Tables, 105000.00 Per Unit, GOOD EARTH ENGINEERING How To Make A Vibration Test Table Looking to build a 3 axis vibration test bed, to vibrate an item (cube with side 5 cm) and weight 50 gm. Vibration testing systems are employed to simulate the conditions that a product or material might face during its lifecycle. By understanding the basics of vibration testing, industries can better design products that stand the test of time and. How To Make A Vibration Test Table.