Fuse Size For Fog Lights . You’ll need a fuse holder and an appropriate fuse to protect the electrical circuit from any potential overloads or short circuits. the rule of thumb is this: fuse holder and fuse: This will ensure that you blow the fuse before you burn the wire. it is essential to install the appropriate fuse size in line with the fog lights’ power requirements. A properly sized fuse will. The relay is an electromagnetic. Look for a fuse with the correct amperage rating for your fog lights. these may include wire cutters, crimping tools, electrical tape, a multimeter, a fuse holder, and the appropriate gauge wire for the fog lights. the basic fog light wiring diagram involves several key electrical components that work together to illuminate the fog lights. It is also important to consult your vehicle’s manual and fog lights’ manufacturer guidelines for specific details on installation. The fuse ought to be rated near 80% of the amperage of the wire. the fuse is a safety device that protects the electrical circuit from overload or short circuit. when installing fog lights to a fuse in the fuse box, the amperage must be considered and the appropriate circuit.
from cliosport.net
fuse holder and fuse: This will ensure that you blow the fuse before you burn the wire. when installing fog lights to a fuse in the fuse box, the amperage must be considered and the appropriate circuit. It is also important to consult your vehicle’s manual and fog lights’ manufacturer guidelines for specific details on installation. these may include wire cutters, crimping tools, electrical tape, a multimeter, a fuse holder, and the appropriate gauge wire for the fog lights. the basic fog light wiring diagram involves several key electrical components that work together to illuminate the fog lights. The fuse ought to be rated near 80% of the amperage of the wire. it is essential to install the appropriate fuse size in line with the fog lights’ power requirements. You’ll need a fuse holder and an appropriate fuse to protect the electrical circuit from any potential overloads or short circuits. the rule of thumb is this:
Rear Fog light What fuse?
Fuse Size For Fog Lights This will ensure that you blow the fuse before you burn the wire. The fuse ought to be rated near 80% of the amperage of the wire. it is essential to install the appropriate fuse size in line with the fog lights’ power requirements. when installing fog lights to a fuse in the fuse box, the amperage must be considered and the appropriate circuit. the basic fog light wiring diagram involves several key electrical components that work together to illuminate the fog lights. these may include wire cutters, crimping tools, electrical tape, a multimeter, a fuse holder, and the appropriate gauge wire for the fog lights. the fuse is a safety device that protects the electrical circuit from overload or short circuit. fuse holder and fuse: You’ll need a fuse holder and an appropriate fuse to protect the electrical circuit from any potential overloads or short circuits. It is also important to consult your vehicle’s manual and fog lights’ manufacturer guidelines for specific details on installation. The relay is an electromagnetic. the rule of thumb is this: A properly sized fuse will. Look for a fuse with the correct amperage rating for your fog lights. This will ensure that you blow the fuse before you burn the wire.
From www.justanswer.com
Q&A Lexus IS300 Fog Light Fuse Meaning, Box Diagram & Replacement Fuse Size For Fog Lights The relay is an electromagnetic. fuse holder and fuse: the rule of thumb is this: It is also important to consult your vehicle’s manual and fog lights’ manufacturer guidelines for specific details on installation. This will ensure that you blow the fuse before you burn the wire. the basic fog light wiring diagram involves several key electrical. Fuse Size For Fog Lights.
From www.justanswer.com
Fuse Tap for Fog Lights Best Wiring Guide & Troubleshooting JustAnswer Fuse Size For Fog Lights It is also important to consult your vehicle’s manual and fog lights’ manufacturer guidelines for specific details on installation. The fuse ought to be rated near 80% of the amperage of the wire. the fuse is a safety device that protects the electrical circuit from overload or short circuit. A properly sized fuse will. This will ensure that you. Fuse Size For Fog Lights.
From www.explorerforum.com
Need diagram for fog lights New from nyc Ford Explorer Forums Serious Explorations Fuse Size For Fog Lights fuse holder and fuse: the basic fog light wiring diagram involves several key electrical components that work together to illuminate the fog lights. It is also important to consult your vehicle’s manual and fog lights’ manufacturer guidelines for specific details on installation. Look for a fuse with the correct amperage rating for your fog lights. the rule. Fuse Size For Fog Lights.
From enginemullinssnuffers.z21.web.core.windows.net
Jeep Wrangler Fog Light Fuse Fuse Size For Fog Lights The fuse ought to be rated near 80% of the amperage of the wire. the rule of thumb is this: This will ensure that you blow the fuse before you burn the wire. Look for a fuse with the correct amperage rating for your fog lights. these may include wire cutters, crimping tools, electrical tape, a multimeter, a. Fuse Size For Fog Lights.
From www.elementownersclub.com
Fog Lights Fuse Box Honda Element Owners Club Fuse Size For Fog Lights when installing fog lights to a fuse in the fuse box, the amperage must be considered and the appropriate circuit. these may include wire cutters, crimping tools, electrical tape, a multimeter, a fuse holder, and the appropriate gauge wire for the fog lights. the basic fog light wiring diagram involves several key electrical components that work together. Fuse Size For Fog Lights.
From 2020cadillac.com
Fog Light Wiring Diagram Cadician's Blog Fuse Size For Fog Lights You’ll need a fuse holder and an appropriate fuse to protect the electrical circuit from any potential overloads or short circuits. the fuse is a safety device that protects the electrical circuit from overload or short circuit. It is also important to consult your vehicle’s manual and fog lights’ manufacturer guidelines for specific details on installation. these may. Fuse Size For Fog Lights.
From www.carparts.com
Bad Fog Light Relay Symptoms In The Garage with Fuse Size For Fog Lights This will ensure that you blow the fuse before you burn the wire. The relay is an electromagnetic. It is also important to consult your vehicle’s manual and fog lights’ manufacturer guidelines for specific details on installation. the rule of thumb is this: The fuse ought to be rated near 80% of the amperage of the wire. Look for. Fuse Size For Fog Lights.
From schematicsdiagram.blogspot.com
schematics and diagrams Nissan Fog Lamp Relay and Fuse Box Fuse Size For Fog Lights when installing fog lights to a fuse in the fuse box, the amperage must be considered and the appropriate circuit. This will ensure that you blow the fuse before you burn the wire. fuse holder and fuse: It is also important to consult your vehicle’s manual and fog lights’ manufacturer guidelines for specific details on installation. the. Fuse Size For Fog Lights.
From annawiringdiagram.com
Foglight Wiring Diagram Wiring Diagram Fuse Size For Fog Lights It is also important to consult your vehicle’s manual and fog lights’ manufacturer guidelines for specific details on installation. these may include wire cutters, crimping tools, electrical tape, a multimeter, a fuse holder, and the appropriate gauge wire for the fog lights. The fuse ought to be rated near 80% of the amperage of the wire. Look for a. Fuse Size For Fog Lights.
From www.audiworld.com
Fog light fuse Location AudiWorld Forums Fuse Size For Fog Lights it is essential to install the appropriate fuse size in line with the fog lights’ power requirements. You’ll need a fuse holder and an appropriate fuse to protect the electrical circuit from any potential overloads or short circuits. the rule of thumb is this: The relay is an electromagnetic. The fuse ought to be rated near 80% of. Fuse Size For Fog Lights.
From 2020cadillac.com
12V 40A Led Fog Light Wiring Harness Laser Rocker Switch Relay Fuse Fog Light Wiring Diagram Fuse Size For Fog Lights the basic fog light wiring diagram involves several key electrical components that work together to illuminate the fog lights. the rule of thumb is this: these may include wire cutters, crimping tools, electrical tape, a multimeter, a fuse holder, and the appropriate gauge wire for the fog lights. it is essential to install the appropriate fuse. Fuse Size For Fog Lights.
From dxoexalmp.blob.core.windows.net
Glass Fuse Size Chart at Clarence Martinez blog Fuse Size For Fog Lights The relay is an electromagnetic. the rule of thumb is this: it is essential to install the appropriate fuse size in line with the fog lights’ power requirements. fuse holder and fuse: these may include wire cutters, crimping tools, electrical tape, a multimeter, a fuse holder, and the appropriate gauge wire for the fog lights. . Fuse Size For Fog Lights.
From www.optimaforums.com
Where is fuse for FOG lights Kia Optima Forums Fuse Size For Fog Lights The relay is an electromagnetic. the rule of thumb is this: it is essential to install the appropriate fuse size in line with the fog lights’ power requirements. when installing fog lights to a fuse in the fuse box, the amperage must be considered and the appropriate circuit. the fuse is a safety device that protects. Fuse Size For Fog Lights.
From www.youtube.com
2012 Chevy Equinox Headlight Fuses, Fog Light Fuse & Relay YouTube Fuse Size For Fog Lights The fuse ought to be rated near 80% of the amperage of the wire. the basic fog light wiring diagram involves several key electrical components that work together to illuminate the fog lights. it is essential to install the appropriate fuse size in line with the fog lights’ power requirements. the fuse is a safety device that. Fuse Size For Fog Lights.
From www.justanswer.com
Fuse Tap for Fog Lights Best Wiring Guide & Troubleshooting JustAnswer Fuse Size For Fog Lights Look for a fuse with the correct amperage rating for your fog lights. The fuse ought to be rated near 80% of the amperage of the wire. It is also important to consult your vehicle’s manual and fog lights’ manufacturer guidelines for specific details on installation. You’ll need a fuse holder and an appropriate fuse to protect the electrical circuit. Fuse Size For Fog Lights.
From www.hotcarshop.in
Universal Fog Lights Wiring Kit With Relay, Switch & Fuse Fuse Size For Fog Lights You’ll need a fuse holder and an appropriate fuse to protect the electrical circuit from any potential overloads or short circuits. fuse holder and fuse: the basic fog light wiring diagram involves several key electrical components that work together to illuminate the fog lights. the rule of thumb is this: The relay is an electromagnetic. Look for. Fuse Size For Fog Lights.
From 5series.net
Fog lights fuse ???? Forums Fuse Size For Fog Lights the basic fog light wiring diagram involves several key electrical components that work together to illuminate the fog lights. Look for a fuse with the correct amperage rating for your fog lights. A properly sized fuse will. it is essential to install the appropriate fuse size in line with the fog lights’ power requirements. You’ll need a fuse. Fuse Size For Fog Lights.
From info.waytekwire.com
Fuses 101 What You Need to Know Fuse Size For Fog Lights The relay is an electromagnetic. the fuse is a safety device that protects the electrical circuit from overload or short circuit. fuse holder and fuse: A properly sized fuse will. the rule of thumb is this: these may include wire cutters, crimping tools, electrical tape, a multimeter, a fuse holder, and the appropriate gauge wire for. Fuse Size For Fog Lights.
From www.jlwranglerforums.com
Fuse location for fog lights 2018+ Jeep Wrangler Forums (JL / JLU) Rubicon, Sahara, Sport Fuse Size For Fog Lights the fuse is a safety device that protects the electrical circuit from overload or short circuit. This will ensure that you blow the fuse before you burn the wire. these may include wire cutters, crimping tools, electrical tape, a multimeter, a fuse holder, and the appropriate gauge wire for the fog lights. The fuse ought to be rated. Fuse Size For Fog Lights.
From www.youtube.com
HONDA ACCORD FOG LIGHTS FUSE LOCATION, LEFT RIGHT FOG LIGHT DOES NOT WORK FUSE 20082012 YouTube Fuse Size For Fog Lights You’ll need a fuse holder and an appropriate fuse to protect the electrical circuit from any potential overloads or short circuits. when installing fog lights to a fuse in the fuse box, the amperage must be considered and the appropriate circuit. the rule of thumb is this: It is also important to consult your vehicle’s manual and fog. Fuse Size For Fog Lights.
From www.youtube.com
2007 F150 Headlight Fuses, High Beam Relay & Fuse, Fog Light Relay & Fuse YouTube Fuse Size For Fog Lights the rule of thumb is this: Look for a fuse with the correct amperage rating for your fog lights. it is essential to install the appropriate fuse size in line with the fog lights’ power requirements. It is also important to consult your vehicle’s manual and fog lights’ manufacturer guidelines for specific details on installation. You’ll need a. Fuse Size For Fog Lights.
From www.youtube.com
FOG LIGHTS FUSE LOCATION REPLACEMENT FORD FOCUS MK3 20122018 YouTube Fuse Size For Fog Lights when installing fog lights to a fuse in the fuse box, the amperage must be considered and the appropriate circuit. it is essential to install the appropriate fuse size in line with the fog lights’ power requirements. The fuse ought to be rated near 80% of the amperage of the wire. fuse holder and fuse: the. Fuse Size For Fog Lights.
From studydbsommer.z13.web.core.windows.net
Standard Fuse Size Chart Fuse Size For Fog Lights Look for a fuse with the correct amperage rating for your fog lights. the rule of thumb is this: It is also important to consult your vehicle’s manual and fog lights’ manufacturer guidelines for specific details on installation. The fuse ought to be rated near 80% of the amperage of the wire. the fuse is a safety device. Fuse Size For Fog Lights.
From www.clubfrontier.org
New Fog Light Installation! Nissan Frontier Forum Fuse Size For Fog Lights The relay is an electromagnetic. when installing fog lights to a fuse in the fuse box, the amperage must be considered and the appropriate circuit. You’ll need a fuse holder and an appropriate fuse to protect the electrical circuit from any potential overloads or short circuits. It is also important to consult your vehicle’s manual and fog lights’ manufacturer. Fuse Size For Fog Lights.
From diagraminfo.com
Fog Lights Wiring Diagram DiagramInfo Fuse Size For Fog Lights You’ll need a fuse holder and an appropriate fuse to protect the electrical circuit from any potential overloads or short circuits. Look for a fuse with the correct amperage rating for your fog lights. the fuse is a safety device that protects the electrical circuit from overload or short circuit. The relay is an electromagnetic. fuse holder and. Fuse Size For Fog Lights.
From yotatech.com
Toyota 1996 to 2015 How to Wire in Independent Fog Lights Yotatech Fuse Size For Fog Lights The fuse ought to be rated near 80% of the amperage of the wire. when installing fog lights to a fuse in the fuse box, the amperage must be considered and the appropriate circuit. It is also important to consult your vehicle’s manual and fog lights’ manufacturer guidelines for specific details on installation. these may include wire cutters,. Fuse Size For Fog Lights.
From www.maseratilife.com
US GT fog light fuse Maserati Forum Fuse Size For Fog Lights A properly sized fuse will. You’ll need a fuse holder and an appropriate fuse to protect the electrical circuit from any potential overloads or short circuits. fuse holder and fuse: these may include wire cutters, crimping tools, electrical tape, a multimeter, a fuse holder, and the appropriate gauge wire for the fog lights. when installing fog lights. Fuse Size For Fog Lights.
From www.civic11forum.com
Which fuse to use for the Hood LED Strip Power? 11th Gen Civic Forum Fuse Size For Fog Lights it is essential to install the appropriate fuse size in line with the fog lights’ power requirements. A properly sized fuse will. fuse holder and fuse: the rule of thumb is this: It is also important to consult your vehicle’s manual and fog lights’ manufacturer guidelines for specific details on installation. when installing fog lights to. Fuse Size For Fog Lights.
From cliosport.net
Rear Fog light What fuse? Fuse Size For Fog Lights This will ensure that you blow the fuse before you burn the wire. The fuse ought to be rated near 80% of the amperage of the wire. The relay is an electromagnetic. It is also important to consult your vehicle’s manual and fog lights’ manufacturer guidelines for specific details on installation. these may include wire cutters, crimping tools, electrical. Fuse Size For Fog Lights.
From www.youtube.com
2014 Chevy Captiva Headlight Fuses & Relays, Fog Light Fuse & Relay YouTube Fuse Size For Fog Lights these may include wire cutters, crimping tools, electrical tape, a multimeter, a fuse holder, and the appropriate gauge wire for the fog lights. the fuse is a safety device that protects the electrical circuit from overload or short circuit. Look for a fuse with the correct amperage rating for your fog lights. the basic fog light wiring. Fuse Size For Fog Lights.
From www.youtube.com
LINCOLN MKX FOG LIGHTS FUSE LOCATION REPLACEMENT. FOG LIGHTS NOT WORKING YouTube Fuse Size For Fog Lights these may include wire cutters, crimping tools, electrical tape, a multimeter, a fuse holder, and the appropriate gauge wire for the fog lights. the basic fog light wiring diagram involves several key electrical components that work together to illuminate the fog lights. It is also important to consult your vehicle’s manual and fog lights’ manufacturer guidelines for specific. Fuse Size For Fog Lights.
From www.vwt4forum.co.uk
Rear fog light fuse VW T4 Forum VW T5 Forum Fuse Size For Fog Lights the basic fog light wiring diagram involves several key electrical components that work together to illuminate the fog lights. The relay is an electromagnetic. the fuse is a safety device that protects the electrical circuit from overload or short circuit. The fuse ought to be rated near 80% of the amperage of the wire. A properly sized fuse. Fuse Size For Fog Lights.
From dxoexalmp.blob.core.windows.net
Glass Fuse Size Chart at Clarence Martinez blog Fuse Size For Fog Lights Look for a fuse with the correct amperage rating for your fog lights. the basic fog light wiring diagram involves several key electrical components that work together to illuminate the fog lights. fuse holder and fuse: when installing fog lights to a fuse in the fuse box, the amperage must be considered and the appropriate circuit. The. Fuse Size For Fog Lights.
From www.justanswer.com
Pontiac Grand Am Fog Light Fuse Q&A 9904 Models Fuse Size For Fog Lights fuse holder and fuse: You’ll need a fuse holder and an appropriate fuse to protect the electrical circuit from any potential overloads or short circuits. It is also important to consult your vehicle’s manual and fog lights’ manufacturer guidelines for specific details on installation. A properly sized fuse will. the fuse is a safety device that protects the. Fuse Size For Fog Lights.
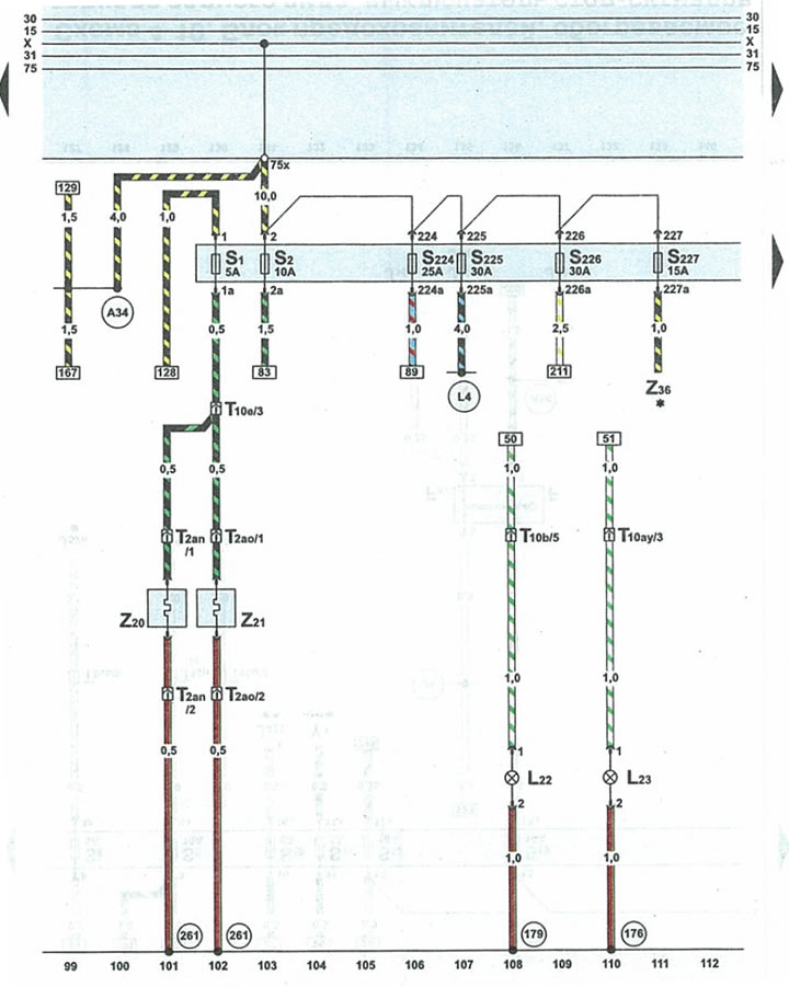
From www.audimanual.ru
Diagram 48. Fuses, heated jets, fog lights (Audi A6 C5 Allroad, 19992005 / Electrical Fuse Size For Fog Lights it is essential to install the appropriate fuse size in line with the fog lights’ power requirements. these may include wire cutters, crimping tools, electrical tape, a multimeter, a fuse holder, and the appropriate gauge wire for the fog lights. the rule of thumb is this: You’ll need a fuse holder and an appropriate fuse to protect. Fuse Size For Fog Lights.