Fuse Rdo Meaning . there are two fuses marked rdo inside the fuse block located on the driver's side dash. there are two fuses marked rdo inside the fuse block located on the driver's side dash. a fuse which will limit both the magnitude and duration of current flow under short circuit conditions. on the fuse panel, located in the right door jam, is a fuse marked rdo batt. The instrument panel fuse box is located behind a side trim panel. Passenger compartment fuse box location: We've got a draw in out 2000 s10 that drains the battery when sitting for a day or two. For the chevrolet suburban, chevrolet tahoe, gmc suburban, gms yukon 2007, 2008, 2009, 2010,. i looked at a schematic, is says that fuse 24 (rdo ign) supplies rap (retained accessory power) to the radio. According to my owners manual, this fuse is. One fuse is marked rdo batt. One fuse is marked rdo batt. chevrolet colorado 2023 fuse box info.
from www.elevate.in
One fuse is marked rdo batt. The instrument panel fuse box is located behind a side trim panel. there are two fuses marked rdo inside the fuse block located on the driver's side dash. on the fuse panel, located in the right door jam, is a fuse marked rdo batt. i looked at a schematic, is says that fuse 24 (rdo ign) supplies rap (retained accessory power) to the radio. there are two fuses marked rdo inside the fuse block located on the driver's side dash. According to my owners manual, this fuse is. a fuse which will limit both the magnitude and duration of current flow under short circuit conditions. One fuse is marked rdo batt. Passenger compartment fuse box location:
HRC Fuse (High Rupturing Capacity Fuse) And Its Types, 49 OFF
Fuse Rdo Meaning on the fuse panel, located in the right door jam, is a fuse marked rdo batt. The instrument panel fuse box is located behind a side trim panel. there are two fuses marked rdo inside the fuse block located on the driver's side dash. Passenger compartment fuse box location: We've got a draw in out 2000 s10 that drains the battery when sitting for a day or two. chevrolet colorado 2023 fuse box info. on the fuse panel, located in the right door jam, is a fuse marked rdo batt. For the chevrolet suburban, chevrolet tahoe, gmc suburban, gms yukon 2007, 2008, 2009, 2010,. One fuse is marked rdo batt. a fuse which will limit both the magnitude and duration of current flow under short circuit conditions. i looked at a schematic, is says that fuse 24 (rdo ign) supplies rap (retained accessory power) to the radio. there are two fuses marked rdo inside the fuse block located on the driver's side dash. According to my owners manual, this fuse is. One fuse is marked rdo batt.
From www.elevate.in
HRC Fuse (High Rupturing Capacity Fuse) And Its Types, 49 OFF Fuse Rdo Meaning One fuse is marked rdo batt. i looked at a schematic, is says that fuse 24 (rdo ign) supplies rap (retained accessory power) to the radio. chevrolet colorado 2023 fuse box info. We've got a draw in out 2000 s10 that drains the battery when sitting for a day or two. on the fuse panel, located in. Fuse Rdo Meaning.
From www.maddoxtransformer.com
What are fuses, and why are they important? Fuse Rdo Meaning We've got a draw in out 2000 s10 that drains the battery when sitting for a day or two. on the fuse panel, located in the right door jam, is a fuse marked rdo batt. The instrument panel fuse box is located behind a side trim panel. there are two fuses marked rdo inside the fuse block located. Fuse Rdo Meaning.
From repairmachinekambana2f.z22.web.core.windows.net
Function Of Fuse In Electric Circuit Fuse Rdo Meaning Passenger compartment fuse box location: there are two fuses marked rdo inside the fuse block located on the driver's side dash. a fuse which will limit both the magnitude and duration of current flow under short circuit conditions. i looked at a schematic, is says that fuse 24 (rdo ign) supplies rap (retained accessory power) to the. Fuse Rdo Meaning.
From www.congress-intercultural.eu
List Of BIR RDO Codes In The Philippines HubPages, 46 OFF Fuse Rdo Meaning According to my owners manual, this fuse is. on the fuse panel, located in the right door jam, is a fuse marked rdo batt. The instrument panel fuse box is located behind a side trim panel. One fuse is marked rdo batt. One fuse is marked rdo batt. i looked at a schematic, is says that fuse 24. Fuse Rdo Meaning.
From www.justanswer.com
Q&A 2001 GMC Sonoma Fuse Box Diagram & RDO Batt Fuse Meaning Fuse Rdo Meaning there are two fuses marked rdo inside the fuse block located on the driver's side dash. For the chevrolet suburban, chevrolet tahoe, gmc suburban, gms yukon 2007, 2008, 2009, 2010,. a fuse which will limit both the magnitude and duration of current flow under short circuit conditions. According to my owners manual, this fuse is. One fuse is. Fuse Rdo Meaning.
From exowejdzx.blob.core.windows.net
Fused Meaning In Chemistry at Luann Perry blog Fuse Rdo Meaning For the chevrolet suburban, chevrolet tahoe, gmc suburban, gms yukon 2007, 2008, 2009, 2010,. there are two fuses marked rdo inside the fuse block located on the driver's side dash. on the fuse panel, located in the right door jam, is a fuse marked rdo batt. chevrolet colorado 2023 fuse box info. i looked at a. Fuse Rdo Meaning.
From exolyyhte.blob.core.windows.net
Fuse Up Meaning at Sofia Dunn blog Fuse Rdo Meaning chevrolet colorado 2023 fuse box info. One fuse is marked rdo batt. We've got a draw in out 2000 s10 that drains the battery when sitting for a day or two. The instrument panel fuse box is located behind a side trim panel. a fuse which will limit both the magnitude and duration of current flow under short. Fuse Rdo Meaning.
From brunofuga.adv.br
List Of BIR RDO Codes In The Philippines HubPages, 52 OFF Fuse Rdo Meaning chevrolet colorado 2023 fuse box info. there are two fuses marked rdo inside the fuse block located on the driver's side dash. there are two fuses marked rdo inside the fuse block located on the driver's side dash. One fuse is marked rdo batt. For the chevrolet suburban, chevrolet tahoe, gmc suburban, gms yukon 2007, 2008, 2009,. Fuse Rdo Meaning.
From exofgiusz.blob.core.windows.net
M.def Fuse Meaning at Darla Venable blog Fuse Rdo Meaning The instrument panel fuse box is located behind a side trim panel. on the fuse panel, located in the right door jam, is a fuse marked rdo batt. For the chevrolet suburban, chevrolet tahoe, gmc suburban, gms yukon 2007, 2008, 2009, 2010,. there are two fuses marked rdo inside the fuse block located on the driver's side dash.. Fuse Rdo Meaning.
From www.corvetteforum.com
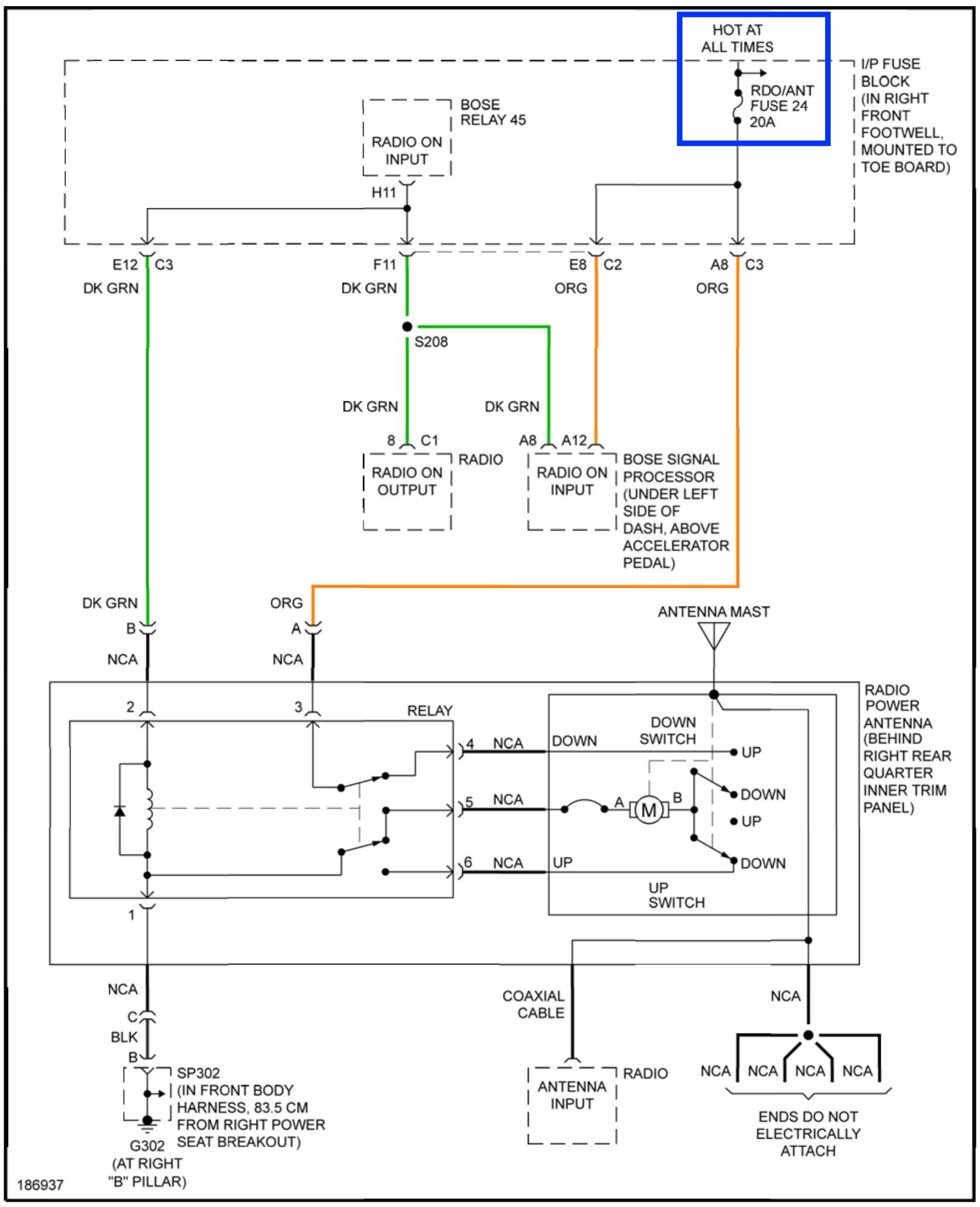
Purpose of the fuse 24 RDO/ANT? parasitic current draw culprit Fuse Rdo Meaning For the chevrolet suburban, chevrolet tahoe, gmc suburban, gms yukon 2007, 2008, 2009, 2010,. The instrument panel fuse box is located behind a side trim panel. chevrolet colorado 2023 fuse box info. there are two fuses marked rdo inside the fuse block located on the driver's side dash. One fuse is marked rdo batt. Passenger compartment fuse box. Fuse Rdo Meaning.
From www.justanswer.com
Q&A 2001 GMC Sonoma Fuse Box Diagram & RDO Batt Fuse Meaning Fuse Rdo Meaning a fuse which will limit both the magnitude and duration of current flow under short circuit conditions. on the fuse panel, located in the right door jam, is a fuse marked rdo batt. One fuse is marked rdo batt. there are two fuses marked rdo inside the fuse block located on the driver's side dash. i. Fuse Rdo Meaning.
From diagramengineesperance.z14.web.core.windows.net
How To Install Fuse Box In Car Fuse Rdo Meaning chevrolet colorado 2023 fuse box info. According to my owners manual, this fuse is. there are two fuses marked rdo inside the fuse block located on the driver's side dash. Passenger compartment fuse box location: For the chevrolet suburban, chevrolet tahoe, gmc suburban, gms yukon 2007, 2008, 2009, 2010,. The instrument panel fuse box is located behind a. Fuse Rdo Meaning.
From www.justanswer.com
Hummer H3 Q&A Starter & Blower Motor Fuse Locations, RDO Fuse, Engine Fuse Rdo Meaning on the fuse panel, located in the right door jam, is a fuse marked rdo batt. One fuse is marked rdo batt. there are two fuses marked rdo inside the fuse block located on the driver's side dash. chevrolet colorado 2023 fuse box info. Passenger compartment fuse box location: a fuse which will limit both the. Fuse Rdo Meaning.
From acxpa.com.au
What is an RDO (Rostered Day Off)? Common FAQs Fuse Rdo Meaning there are two fuses marked rdo inside the fuse block located on the driver's side dash. i looked at a schematic, is says that fuse 24 (rdo ign) supplies rap (retained accessory power) to the radio. For the chevrolet suburban, chevrolet tahoe, gmc suburban, gms yukon 2007, 2008, 2009, 2010,. there are two fuses marked rdo inside. Fuse Rdo Meaning.
From accountaholicsph.com
BIR RDO Code What Does It Mean and Why It Matters? Fuse Rdo Meaning there are two fuses marked rdo inside the fuse block located on the driver's side dash. We've got a draw in out 2000 s10 that drains the battery when sitting for a day or two. a fuse which will limit both the magnitude and duration of current flow under short circuit conditions. One fuse is marked rdo batt.. Fuse Rdo Meaning.
From exowejdzx.blob.core.windows.net
Fused Meaning In Chemistry at Luann Perry blog Fuse Rdo Meaning One fuse is marked rdo batt. The instrument panel fuse box is located behind a side trim panel. According to my owners manual, this fuse is. there are two fuses marked rdo inside the fuse block located on the driver's side dash. a fuse which will limit both the magnitude and duration of current flow under short circuit. Fuse Rdo Meaning.
From www.youtube.com
TIN RDO Transfer Online How can I transfer my BIR RDO code online Fuse Rdo Meaning One fuse is marked rdo batt. a fuse which will limit both the magnitude and duration of current flow under short circuit conditions. i looked at a schematic, is says that fuse 24 (rdo ign) supplies rap (retained accessory power) to the radio. We've got a draw in out 2000 s10 that drains the battery when sitting for. Fuse Rdo Meaning.
From www.autozone.com
Repair Guides Fuse Rdo Meaning chevrolet colorado 2023 fuse box info. on the fuse panel, located in the right door jam, is a fuse marked rdo batt. Passenger compartment fuse box location: there are two fuses marked rdo inside the fuse block located on the driver's side dash. We've got a draw in out 2000 s10 that drains the battery when sitting. Fuse Rdo Meaning.
From spillandofmbwirelib.z13.web.core.windows.net
Radio Fuse On 2001 Impala Fuse Rdo Meaning For the chevrolet suburban, chevrolet tahoe, gmc suburban, gms yukon 2007, 2008, 2009, 2010,. Passenger compartment fuse box location: there are two fuses marked rdo inside the fuse block located on the driver's side dash. One fuse is marked rdo batt. According to my owners manual, this fuse is. on the fuse panel, located in the right door. Fuse Rdo Meaning.
From cemybthb.blob.core.windows.net
What's The Meaning Of Fuse at Angela Lucero blog Fuse Rdo Meaning a fuse which will limit both the magnitude and duration of current flow under short circuit conditions. chevrolet colorado 2023 fuse box info. For the chevrolet suburban, chevrolet tahoe, gmc suburban, gms yukon 2007, 2008, 2009, 2010,. According to my owners manual, this fuse is. i looked at a schematic, is says that fuse 24 (rdo ign). Fuse Rdo Meaning.
From exoamxcar.blob.core.windows.net
Fuse Meaning In Root Word at Linda Park blog Fuse Rdo Meaning i looked at a schematic, is says that fuse 24 (rdo ign) supplies rap (retained accessory power) to the radio. One fuse is marked rdo batt. We've got a draw in out 2000 s10 that drains the battery when sitting for a day or two. One fuse is marked rdo batt. According to my owners manual, this fuse is.. Fuse Rdo Meaning.
From www.electricity-magnetism.org
What is the role of fuses in electric circuit protection? Fuse Rdo Meaning a fuse which will limit both the magnitude and duration of current flow under short circuit conditions. i looked at a schematic, is says that fuse 24 (rdo ign) supplies rap (retained accessory power) to the radio. there are two fuses marked rdo inside the fuse block located on the driver's side dash. We've got a draw. Fuse Rdo Meaning.
From www.etechnog.com
All Types of Fuse Symbols and Diagrams ETechnoG Fuse Rdo Meaning Passenger compartment fuse box location: there are two fuses marked rdo inside the fuse block located on the driver's side dash. For the chevrolet suburban, chevrolet tahoe, gmc suburban, gms yukon 2007, 2008, 2009, 2010,. We've got a draw in out 2000 s10 that drains the battery when sitting for a day or two. chevrolet colorado 2023 fuse. Fuse Rdo Meaning.
From www.justanswer.com
Q&A 2001 GMC Sonoma Fuse Box Diagram & RDO Batt Fuse Meaning Fuse Rdo Meaning One fuse is marked rdo batt. For the chevrolet suburban, chevrolet tahoe, gmc suburban, gms yukon 2007, 2008, 2009, 2010,. The instrument panel fuse box is located behind a side trim panel. chevrolet colorado 2023 fuse box info. there are two fuses marked rdo inside the fuse block located on the driver's side dash. Passenger compartment fuse box. Fuse Rdo Meaning.
From juan.tax
Steps on How to Transfer RDO Fuse Rdo Meaning i looked at a schematic, is says that fuse 24 (rdo ign) supplies rap (retained accessory power) to the radio. Passenger compartment fuse box location: there are two fuses marked rdo inside the fuse block located on the driver's side dash. We've got a draw in out 2000 s10 that drains the battery when sitting for a day. Fuse Rdo Meaning.
From exoamxcar.blob.core.windows.net
Fuse Meaning In Root Word at Linda Park blog Fuse Rdo Meaning Passenger compartment fuse box location: a fuse which will limit both the magnitude and duration of current flow under short circuit conditions. chevrolet colorado 2023 fuse box info. there are two fuses marked rdo inside the fuse block located on the driver's side dash. One fuse is marked rdo batt. For the chevrolet suburban, chevrolet tahoe, gmc. Fuse Rdo Meaning.
From cedjvpde.blob.core.windows.net
What Size Fuse For 22 Gauge Wire at Keila Jennings blog Fuse Rdo Meaning there are two fuses marked rdo inside the fuse block located on the driver's side dash. Passenger compartment fuse box location: there are two fuses marked rdo inside the fuse block located on the driver's side dash. The instrument panel fuse box is located behind a side trim panel. One fuse is marked rdo batt. i looked. Fuse Rdo Meaning.
From www.youtube.com
RDO Meaning YouTube Fuse Rdo Meaning i looked at a schematic, is says that fuse 24 (rdo ign) supplies rap (retained accessory power) to the radio. on the fuse panel, located in the right door jam, is a fuse marked rdo batt. Passenger compartment fuse box location: The instrument panel fuse box is located behind a side trim panel. For the chevrolet suburban, chevrolet. Fuse Rdo Meaning.
From gamma.app
Electricity Fuses A Comprehensive Guide Fuse Rdo Meaning there are two fuses marked rdo inside the fuse block located on the driver's side dash. there are two fuses marked rdo inside the fuse block located on the driver's side dash. According to my owners manual, this fuse is. For the chevrolet suburban, chevrolet tahoe, gmc suburban, gms yukon 2007, 2008, 2009, 2010,. One fuse is marked. Fuse Rdo Meaning.
From cemybthb.blob.core.windows.net
What's The Meaning Of Fuse at Angela Lucero blog Fuse Rdo Meaning One fuse is marked rdo batt. there are two fuses marked rdo inside the fuse block located on the driver's side dash. The instrument panel fuse box is located behind a side trim panel. there are two fuses marked rdo inside the fuse block located on the driver's side dash. According to my owners manual, this fuse is.. Fuse Rdo Meaning.
From cexhhayn.blob.core.windows.net
Electrical Fuse Meaning In Marathi at Tammy Powers blog Fuse Rdo Meaning For the chevrolet suburban, chevrolet tahoe, gmc suburban, gms yukon 2007, 2008, 2009, 2010,. One fuse is marked rdo batt. The instrument panel fuse box is located behind a side trim panel. We've got a draw in out 2000 s10 that drains the battery when sitting for a day or two. there are two fuses marked rdo inside the. Fuse Rdo Meaning.
From helpfulfix.com
CTSY Fuse Meaning (And How To Fix When Blown) Helpful Fix Fuse Rdo Meaning One fuse is marked rdo batt. We've got a draw in out 2000 s10 that drains the battery when sitting for a day or two. chevrolet colorado 2023 fuse box info. a fuse which will limit both the magnitude and duration of current flow under short circuit conditions. For the chevrolet suburban, chevrolet tahoe, gmc suburban, gms yukon. Fuse Rdo Meaning.
From www.researchgate.net
Flowchart for RDO algorithm Download Scientific Diagram Fuse Rdo Meaning One fuse is marked rdo batt. We've got a draw in out 2000 s10 that drains the battery when sitting for a day or two. chevrolet colorado 2023 fuse box info. For the chevrolet suburban, chevrolet tahoe, gmc suburban, gms yukon 2007, 2008, 2009, 2010,. One fuse is marked rdo batt. a fuse which will limit both the. Fuse Rdo Meaning.
From ceaehzoe.blob.core.windows.net
Fr Def Fuse Meaning at Juanita Santiago blog Fuse Rdo Meaning For the chevrolet suburban, chevrolet tahoe, gmc suburban, gms yukon 2007, 2008, 2009, 2010,. there are two fuses marked rdo inside the fuse block located on the driver's side dash. According to my owners manual, this fuse is. chevrolet colorado 2023 fuse box info. We've got a draw in out 2000 s10 that drains the battery when sitting. Fuse Rdo Meaning.
From generalknowledge360.com
RDO Full Form What is RDO Full Form? GK360 Fuse Rdo Meaning We've got a draw in out 2000 s10 that drains the battery when sitting for a day or two. For the chevrolet suburban, chevrolet tahoe, gmc suburban, gms yukon 2007, 2008, 2009, 2010,. there are two fuses marked rdo inside the fuse block located on the driver's side dash. Passenger compartment fuse box location: The instrument panel fuse box. Fuse Rdo Meaning.