Torque Converter Clutch Sensor . when your automatic vehicle reaches cruising speed, the torque converter clutch (tcc) engages. 433 rows the fluid pressure that applies and releases the torque converter lockup clutch is controlled by the torque. Low transmission fluid level, dirty transmission fluid, faulty torque converter clutch solenoid valve,. bad torque converter clutch solenoid symptoms. the fault code p0740 can be caused by: It is located near the transmission and the. torque converter clutch circuit performance or stuck off. If you’re experiencing a p0741 code, it points to an. the main function of the toque converter clutch or tcc solenoid is to send pressurized fluid to the torque converter’s clutch allowing it to achieve lock. The clutch locks the torque converter ’s impeller and the turbine, spinning them together. a torque converter clutch solenoid controls the flow of fluid to the torque converter. This keeps your power from slipping at highway speeds and maximizes the efficient use of power coming from the engine.
from www.troublecodes.net
If you’re experiencing a p0741 code, it points to an. when your automatic vehicle reaches cruising speed, the torque converter clutch (tcc) engages. the main function of the toque converter clutch or tcc solenoid is to send pressurized fluid to the torque converter’s clutch allowing it to achieve lock. The clutch locks the torque converter ’s impeller and the turbine, spinning them together. bad torque converter clutch solenoid symptoms. This keeps your power from slipping at highway speeds and maximizes the efficient use of power coming from the engine. It is located near the transmission and the. 433 rows the fluid pressure that applies and releases the torque converter lockup clutch is controlled by the torque. Low transmission fluid level, dirty transmission fluid, faulty torque converter clutch solenoid valve,. torque converter clutch circuit performance or stuck off.
P0744 Torque Converter Clutch Circuit Intermittent (Nissan
Torque Converter Clutch Sensor The clutch locks the torque converter ’s impeller and the turbine, spinning them together. Low transmission fluid level, dirty transmission fluid, faulty torque converter clutch solenoid valve,. the main function of the toque converter clutch or tcc solenoid is to send pressurized fluid to the torque converter’s clutch allowing it to achieve lock. It is located near the transmission and the. bad torque converter clutch solenoid symptoms. If you’re experiencing a p0741 code, it points to an. a torque converter clutch solenoid controls the flow of fluid to the torque converter. when your automatic vehicle reaches cruising speed, the torque converter clutch (tcc) engages. The clutch locks the torque converter ’s impeller and the turbine, spinning them together. torque converter clutch circuit performance or stuck off. 433 rows the fluid pressure that applies and releases the torque converter lockup clutch is controlled by the torque. This keeps your power from slipping at highway speeds and maximizes the efficient use of power coming from the engine. the fault code p0740 can be caused by:
From fixengineniewpartylt.z13.web.core.windows.net
Chevy Silverado Torque Converter Recall Torque Converter Clutch Sensor 433 rows the fluid pressure that applies and releases the torque converter lockup clutch is controlled by the torque. a torque converter clutch solenoid controls the flow of fluid to the torque converter. The clutch locks the torque converter ’s impeller and the turbine, spinning them together. the fault code p0740 can be caused by: torque. Torque Converter Clutch Sensor.
From www.carparts.com
P0743 Code Torque Converter Clutch Solenoid Circuit Electrical In Torque Converter Clutch Sensor It is located near the transmission and the. 433 rows the fluid pressure that applies and releases the torque converter lockup clutch is controlled by the torque. the main function of the toque converter clutch or tcc solenoid is to send pressurized fluid to the torque converter’s clutch allowing it to achieve lock. the fault code p0740. Torque Converter Clutch Sensor.
From www.carid.com
FTI® SRL800863 SRL3 Series™ Billet Triple Clutch Torque Converter Torque Converter Clutch Sensor If you’re experiencing a p0741 code, it points to an. It is located near the transmission and the. a torque converter clutch solenoid controls the flow of fluid to the torque converter. This keeps your power from slipping at highway speeds and maximizes the efficient use of power coming from the engine. The clutch locks the torque converter ’s. Torque Converter Clutch Sensor.
From www.hotrod.com
HOT ROD Rescue Lockup a 700R4 Torque Converter Without a Computer Torque Converter Clutch Sensor If you’re experiencing a p0741 code, it points to an. the main function of the toque converter clutch or tcc solenoid is to send pressurized fluid to the torque converter’s clutch allowing it to achieve lock. the fault code p0740 can be caused by: torque converter clutch circuit performance or stuck off. This keeps your power from. Torque Converter Clutch Sensor.
From www.troublecodes.net
P0744 Torque Converter Clutch Circuit Intermittent (Nissan Torque Converter Clutch Sensor It is located near the transmission and the. This keeps your power from slipping at highway speeds and maximizes the efficient use of power coming from the engine. the main function of the toque converter clutch or tcc solenoid is to send pressurized fluid to the torque converter’s clutch allowing it to achieve lock. torque converter clutch circuit. Torque Converter Clutch Sensor.
From www.youtube.com
0105 HONDA CIVIC TORQUE CONVERTER CLUTCH SOLENOID REPLACEMENT. TCC Torque Converter Clutch Sensor 433 rows the fluid pressure that applies and releases the torque converter lockup clutch is controlled by the torque. the main function of the toque converter clutch or tcc solenoid is to send pressurized fluid to the torque converter’s clutch allowing it to achieve lock. Low transmission fluid level, dirty transmission fluid, faulty torque converter clutch solenoid valve,.. Torque Converter Clutch Sensor.
From www.autozone.com
Dorman Torque Converter Clutch Solenoid 926378 Torque Converter Clutch Sensor This keeps your power from slipping at highway speeds and maximizes the efficient use of power coming from the engine. It is located near the transmission and the. the main function of the toque converter clutch or tcc solenoid is to send pressurized fluid to the torque converter’s clutch allowing it to achieve lock. Low transmission fluid level, dirty. Torque Converter Clutch Sensor.
From x-engineer.org
Torque converter clutch Torque Converter Clutch Sensor torque converter clutch circuit performance or stuck off. 433 rows the fluid pressure that applies and releases the torque converter lockup clutch is controlled by the torque. It is located near the transmission and the. The clutch locks the torque converter ’s impeller and the turbine, spinning them together. If you’re experiencing a p0741 code, it points to. Torque Converter Clutch Sensor.
From www.amazon.ae
Torque Converter Lockup solenoid Compatibile with Lineartronic CVT Torque Converter Clutch Sensor a torque converter clutch solenoid controls the flow of fluid to the torque converter. the fault code p0740 can be caused by: the main function of the toque converter clutch or tcc solenoid is to send pressurized fluid to the torque converter’s clutch allowing it to achieve lock. Low transmission fluid level, dirty transmission fluid, faulty torque. Torque Converter Clutch Sensor.
From acuramdxwallpapercollection.blogspot.com
2003 Acura Mdx Torque Converter Clutch Solenoid Valve Torque Converter Clutch Sensor The clutch locks the torque converter ’s impeller and the turbine, spinning them together. It is located near the transmission and the. Low transmission fluid level, dirty transmission fluid, faulty torque converter clutch solenoid valve,. 433 rows the fluid pressure that applies and releases the torque converter lockup clutch is controlled by the torque. torque converter clutch circuit. Torque Converter Clutch Sensor.
From www.dubizzle.com
Understanding Torque Converter vs. CVT vs. Dual Clutch Torque Converter Clutch Sensor when your automatic vehicle reaches cruising speed, the torque converter clutch (tcc) engages. torque converter clutch circuit performance or stuck off. 433 rows the fluid pressure that applies and releases the torque converter lockup clutch is controlled by the torque. If you’re experiencing a p0741 code, it points to an. a torque converter clutch solenoid controls. Torque Converter Clutch Sensor.
From engineaddiction.com
Where is The Torque Converter Clutch Solenoid Located? [Answered] Torque Converter Clutch Sensor when your automatic vehicle reaches cruising speed, the torque converter clutch (tcc) engages. 433 rows the fluid pressure that applies and releases the torque converter lockup clutch is controlled by the torque. a torque converter clutch solenoid controls the flow of fluid to the torque converter. the fault code p0740 can be caused by: It is. Torque Converter Clutch Sensor.
From www.lsxmag.com
Wiring In A Torque Convertor Clutch Switch For Gen III LS Swaps Torque Converter Clutch Sensor Low transmission fluid level, dirty transmission fluid, faulty torque converter clutch solenoid valve,. It is located near the transmission and the. If you’re experiencing a p0741 code, it points to an. when your automatic vehicle reaches cruising speed, the torque converter clutch (tcc) engages. the main function of the toque converter clutch or tcc solenoid is to send. Torque Converter Clutch Sensor.
From zzperformance.com
Torque Converter Clutch Solenoid ZZPerformance Torque Converter Clutch Sensor the main function of the toque converter clutch or tcc solenoid is to send pressurized fluid to the torque converter’s clutch allowing it to achieve lock. torque converter clutch circuit performance or stuck off. If you’re experiencing a p0741 code, it points to an. This keeps your power from slipping at highway speeds and maximizes the efficient use. Torque Converter Clutch Sensor.
From www.troublecodes.net
P0744 Torque Converter Clutch Circuit Intermittent (Nissan Torque Converter Clutch Sensor torque converter clutch circuit performance or stuck off. when your automatic vehicle reaches cruising speed, the torque converter clutch (tcc) engages. Low transmission fluid level, dirty transmission fluid, faulty torque converter clutch solenoid valve,. the fault code p0740 can be caused by: the main function of the toque converter clutch or tcc solenoid is to send. Torque Converter Clutch Sensor.
From www.motorverso.com
Torque Converter Clutch Solenoid Transmission Symptoms & Fix Torque Converter Clutch Sensor 433 rows the fluid pressure that applies and releases the torque converter lockup clutch is controlled by the torque. If you’re experiencing a p0741 code, it points to an. It is located near the transmission and the. a torque converter clutch solenoid controls the flow of fluid to the torque converter. when your automatic vehicle reaches cruising. Torque Converter Clutch Sensor.
From www.troublecodes.net
P0741 Torque Converter Clutch Solenoid Performance (Toyota Torque Converter Clutch Sensor the main function of the toque converter clutch or tcc solenoid is to send pressurized fluid to the torque converter’s clutch allowing it to achieve lock. If you’re experiencing a p0741 code, it points to an. 433 rows the fluid pressure that applies and releases the torque converter lockup clutch is controlled by the torque. torque converter. Torque Converter Clutch Sensor.
From www.carparts.com
P0744 Code Torque Converter Clutch Circuit Intermittent In The Torque Converter Clutch Sensor a torque converter clutch solenoid controls the flow of fluid to the torque converter. the fault code p0740 can be caused by: Low transmission fluid level, dirty transmission fluid, faulty torque converter clutch solenoid valve,. It is located near the transmission and the. The clutch locks the torque converter ’s impeller and the turbine, spinning them together. . Torque Converter Clutch Sensor.
From www.autozone.com
Duralast Torque Converter Clutch Solenoid TCS00538 Torque Converter Clutch Sensor torque converter clutch circuit performance or stuck off. If you’re experiencing a p0741 code, it points to an. 433 rows the fluid pressure that applies and releases the torque converter lockup clutch is controlled by the torque. The clutch locks the torque converter ’s impeller and the turbine, spinning them together. the fault code p0740 can be. Torque Converter Clutch Sensor.
From www.youtube.com
How to fix p2770 p2770 torque converter clutch circuit high Torque Converter Clutch Sensor the fault code p0740 can be caused by: a torque converter clutch solenoid controls the flow of fluid to the torque converter. The clutch locks the torque converter ’s impeller and the turbine, spinning them together. Low transmission fluid level, dirty transmission fluid, faulty torque converter clutch solenoid valve,. bad torque converter clutch solenoid symptoms. the. Torque Converter Clutch Sensor.
From transmissioncar.com
Torque Converter Clutch Solenoid Circuit Car Transmission Guide Torque Converter Clutch Sensor If you’re experiencing a p0741 code, it points to an. It is located near the transmission and the. a torque converter clutch solenoid controls the flow of fluid to the torque converter. This keeps your power from slipping at highway speeds and maximizes the efficient use of power coming from the engine. torque converter clutch circuit performance or. Torque Converter Clutch Sensor.
From x-engineer.org
Torque converter clutch Torque Converter Clutch Sensor torque converter clutch circuit performance or stuck off. a torque converter clutch solenoid controls the flow of fluid to the torque converter. It is located near the transmission and the. when your automatic vehicle reaches cruising speed, the torque converter clutch (tcc) engages. Low transmission fluid level, dirty transmission fluid, faulty torque converter clutch solenoid valve,. This. Torque Converter Clutch Sensor.
From www.autozone.com
Duralast Torque Converter Clutch Solenoid TCS21 Torque Converter Clutch Sensor Low transmission fluid level, dirty transmission fluid, faulty torque converter clutch solenoid valve,. The clutch locks the torque converter ’s impeller and the turbine, spinning them together. torque converter clutch circuit performance or stuck off. This keeps your power from slipping at highway speeds and maximizes the efficient use of power coming from the engine. bad torque converter. Torque Converter Clutch Sensor.
From www.carparts.com
Bad Torque Converter Symptoms, Diagnosis, Repair FAQs In The Garage Torque Converter Clutch Sensor bad torque converter clutch solenoid symptoms. It is located near the transmission and the. 433 rows the fluid pressure that applies and releases the torque converter lockup clutch is controlled by the torque. the main function of the toque converter clutch or tcc solenoid is to send pressurized fluid to the torque converter’s clutch allowing it to. Torque Converter Clutch Sensor.
From www.troublecodes.net
P0744 Torque Converter Clutch Circuit Intermittent (Nissan Torque Converter Clutch Sensor The clutch locks the torque converter ’s impeller and the turbine, spinning them together. If you’re experiencing a p0741 code, it points to an. It is located near the transmission and the. bad torque converter clutch solenoid symptoms. 433 rows the fluid pressure that applies and releases the torque converter lockup clutch is controlled by the torque. This. Torque Converter Clutch Sensor.
From www.hotrod.com
HOT ROD Rescue Lockup a 700R4 Torque Converter Without a Computer Torque Converter Clutch Sensor a torque converter clutch solenoid controls the flow of fluid to the torque converter. torque converter clutch circuit performance or stuck off. bad torque converter clutch solenoid symptoms. the fault code p0740 can be caused by: the main function of the toque converter clutch or tcc solenoid is to send pressurized fluid to the torque. Torque Converter Clutch Sensor.
From ubicaciondepersonas.cdmx.gob.mx
Torque Converter Clutch Solenoid ubicaciondepersonas.cdmx.gob.mx Torque Converter Clutch Sensor when your automatic vehicle reaches cruising speed, the torque converter clutch (tcc) engages. It is located near the transmission and the. bad torque converter clutch solenoid symptoms. the main function of the toque converter clutch or tcc solenoid is to send pressurized fluid to the torque converter’s clutch allowing it to achieve lock. This keeps your power. Torque Converter Clutch Sensor.
From www.carparts.com
P0740 Code Torque Converter Clutch Solenoid Circuit/Open Circuit Torque Converter Clutch Sensor torque converter clutch circuit performance or stuck off. It is located near the transmission and the. when your automatic vehicle reaches cruising speed, the torque converter clutch (tcc) engages. a torque converter clutch solenoid controls the flow of fluid to the torque converter. the main function of the toque converter clutch or tcc solenoid is to. Torque Converter Clutch Sensor.
From www.carid.com
WVE® 2N1216 Automatic Transmission Torque Converter Clutch Solenoid Torque Converter Clutch Sensor bad torque converter clutch solenoid symptoms. torque converter clutch circuit performance or stuck off. The clutch locks the torque converter ’s impeller and the turbine, spinning them together. Low transmission fluid level, dirty transmission fluid, faulty torque converter clutch solenoid valve,. 433 rows the fluid pressure that applies and releases the torque converter lockup clutch is controlled. Torque Converter Clutch Sensor.
From www.gboxparts.com
Torque Converter Clutch & Auto Transmission Parts Torque Converter Clutch Sensor It is located near the transmission and the. 433 rows the fluid pressure that applies and releases the torque converter lockup clutch is controlled by the torque. torque converter clutch circuit performance or stuck off. Low transmission fluid level, dirty transmission fluid, faulty torque converter clutch solenoid valve,. a torque converter clutch solenoid controls the flow of. Torque Converter Clutch Sensor.
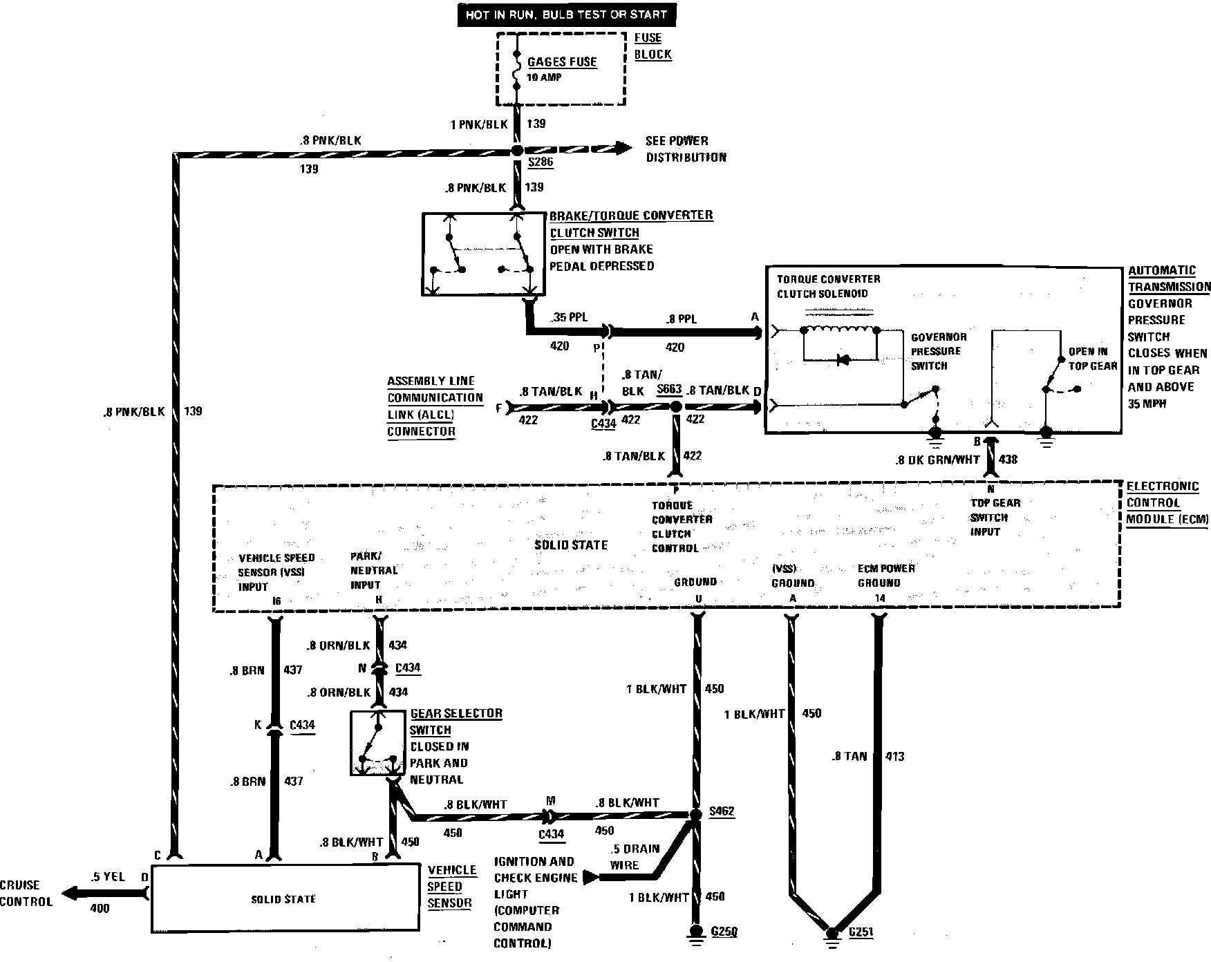
From charm.li
Torque Converter Clutch & Vehicle Speed Sensor (VSS) — 1985 Chevrolet Torque Converter Clutch Sensor torque converter clutch circuit performance or stuck off. The clutch locks the torque converter ’s impeller and the turbine, spinning them together. If you’re experiencing a p0741 code, it points to an. 433 rows the fluid pressure that applies and releases the torque converter lockup clutch is controlled by the torque. This keeps your power from slipping at. Torque Converter Clutch Sensor.
From www.justanswer.com
Where is the torque converter clutch solenoid located on my 2002 Jeep Torque Converter Clutch Sensor the main function of the toque converter clutch or tcc solenoid is to send pressurized fluid to the torque converter’s clutch allowing it to achieve lock. the fault code p0740 can be caused by: when your automatic vehicle reaches cruising speed, the torque converter clutch (tcc) engages. 433 rows the fluid pressure that applies and releases. Torque Converter Clutch Sensor.
From www.autozone.com
Duralast Torque Converter Clutch Solenoid TKS11 Torque Converter Clutch Sensor This keeps your power from slipping at highway speeds and maximizes the efficient use of power coming from the engine. when your automatic vehicle reaches cruising speed, the torque converter clutch (tcc) engages. the main function of the toque converter clutch or tcc solenoid is to send pressurized fluid to the torque converter’s clutch allowing it to achieve. Torque Converter Clutch Sensor.
From www.carparts.com
P0740 Code Torque Converter Clutch Solenoid Circuit/Open Circuit Torque Converter Clutch Sensor This keeps your power from slipping at highway speeds and maximizes the efficient use of power coming from the engine. It is located near the transmission and the. torque converter clutch circuit performance or stuck off. The clutch locks the torque converter ’s impeller and the turbine, spinning them together. Low transmission fluid level, dirty transmission fluid, faulty torque. Torque Converter Clutch Sensor.
From www.ebay.com
Auto Trans Torque Converter Clutch Solenoid AIRTEX 2N1238 fits 9200 Torque Converter Clutch Sensor It is located near the transmission and the. torque converter clutch circuit performance or stuck off. the fault code p0740 can be caused by: a torque converter clutch solenoid controls the flow of fluid to the torque converter. This keeps your power from slipping at highway speeds and maximizes the efficient use of power coming from the. Torque Converter Clutch Sensor.