Overcurrent Protection Circuit With Relay . An overcurrent relay is a protective device that operates solely based on current without the need for a voltage coil. From this basic method, the graded overcurrent. Overcurrent relays are electrical protection devices that are designed to open or trip a circuit when the current flowing through it exceeds a certain level, but on the higher side. Relay protection against high current was the earliest relay protection mechanism to develop. An overcurrent relay is a protective device that is used to trip or open a circuit when the current flowing through it exceeds the threshold limit set by the relay. Overcurrent protection protects electrical power systems against excessive currents which are.
        
        from www.youtube.com 
     
        
        An overcurrent relay is a protective device that is used to trip or open a circuit when the current flowing through it exceeds the threshold limit set by the relay. Overcurrent relays are electrical protection devices that are designed to open or trip a circuit when the current flowing through it exceeds a certain level, but on the higher side. An overcurrent relay is a protective device that operates solely based on current without the need for a voltage coil. Overcurrent protection protects electrical power systems against excessive currents which are. From this basic method, the graded overcurrent. Relay protection against high current was the earliest relay protection mechanism to develop.
    
    	
            
	
		 
         
    OverCurrent Relay Protection of electrical power systems against 
    Overcurrent Protection Circuit With Relay  Relay protection against high current was the earliest relay protection mechanism to develop. An overcurrent relay is a protective device that is used to trip or open a circuit when the current flowing through it exceeds the threshold limit set by the relay. Overcurrent protection protects electrical power systems against excessive currents which are. Overcurrent relays are electrical protection devices that are designed to open or trip a circuit when the current flowing through it exceeds a certain level, but on the higher side. An overcurrent relay is a protective device that operates solely based on current without the need for a voltage coil. Relay protection against high current was the earliest relay protection mechanism to develop. From this basic method, the graded overcurrent.
            
	
		 
         
 
    
        From electrical-engineering-portal.com 
                    Power transformer protection relaying (overcurrent, restricted earth Overcurrent Protection Circuit With Relay  Overcurrent relays are electrical protection devices that are designed to open or trip a circuit when the current flowing through it exceeds a certain level, but on the higher side. An overcurrent relay is a protective device that operates solely based on current without the need for a voltage coil. Relay protection against high current was the earliest relay protection. Overcurrent Protection Circuit With Relay.
     
    
        From www.circuits-diy.com 
                    Overcurrent Protection using LM358 Overcurrent Protection Circuit With Relay  Relay protection against high current was the earliest relay protection mechanism to develop. From this basic method, the graded overcurrent. An overcurrent relay is a protective device that is used to trip or open a circuit when the current flowing through it exceeds the threshold limit set by the relay. An overcurrent relay is a protective device that operates solely. Overcurrent Protection Circuit With Relay.
     
    
        From www.electricalvolt.com 
                    Overcurrent Relay Working Principle, Types. and Applications Overcurrent Protection Circuit With Relay  Overcurrent relays are electrical protection devices that are designed to open or trip a circuit when the current flowing through it exceeds a certain level, but on the higher side. Overcurrent protection protects electrical power systems against excessive currents which are. An overcurrent relay is a protective device that is used to trip or open a circuit when the current. Overcurrent Protection Circuit With Relay.
     
    
        From www.vrogue.co 
                    Overcurrent Protection Circuit Using Op Amp vrogue.co Overcurrent Protection Circuit With Relay  An overcurrent relay is a protective device that operates solely based on current without the need for a voltage coil. Overcurrent relays are electrical protection devices that are designed to open or trip a circuit when the current flowing through it exceeds a certain level, but on the higher side. From this basic method, the graded overcurrent. Overcurrent protection protects. Overcurrent Protection Circuit With Relay.
     
    
        From www.youtube.com 
                    OverCurrent Relay Protection of electrical power systems against Overcurrent Protection Circuit With Relay  An overcurrent relay is a protective device that operates solely based on current without the need for a voltage coil. Relay protection against high current was the earliest relay protection mechanism to develop. Overcurrent relays are electrical protection devices that are designed to open or trip a circuit when the current flowing through it exceeds a certain level, but on. Overcurrent Protection Circuit With Relay.
     
    
        From circuitspedia.com 
                    Overload/short Circuit Protection Using Lm358, Overcurrent Short Ckt Overcurrent Protection Circuit With Relay  From this basic method, the graded overcurrent. Overcurrent relays are electrical protection devices that are designed to open or trip a circuit when the current flowing through it exceeds a certain level, but on the higher side. Relay protection against high current was the earliest relay protection mechanism to develop. An overcurrent relay is a protective device that operates solely. Overcurrent Protection Circuit With Relay.
     
    
        From www.electricaldeck.com 
                    Directional Overcurrent Relay Construction, Working Principle Overcurrent Protection Circuit With Relay  An overcurrent relay is a protective device that is used to trip or open a circuit when the current flowing through it exceeds the threshold limit set by the relay. Relay protection against high current was the earliest relay protection mechanism to develop. Overcurrent protection protects electrical power systems against excessive currents which are. From this basic method, the graded. Overcurrent Protection Circuit With Relay.
     
    
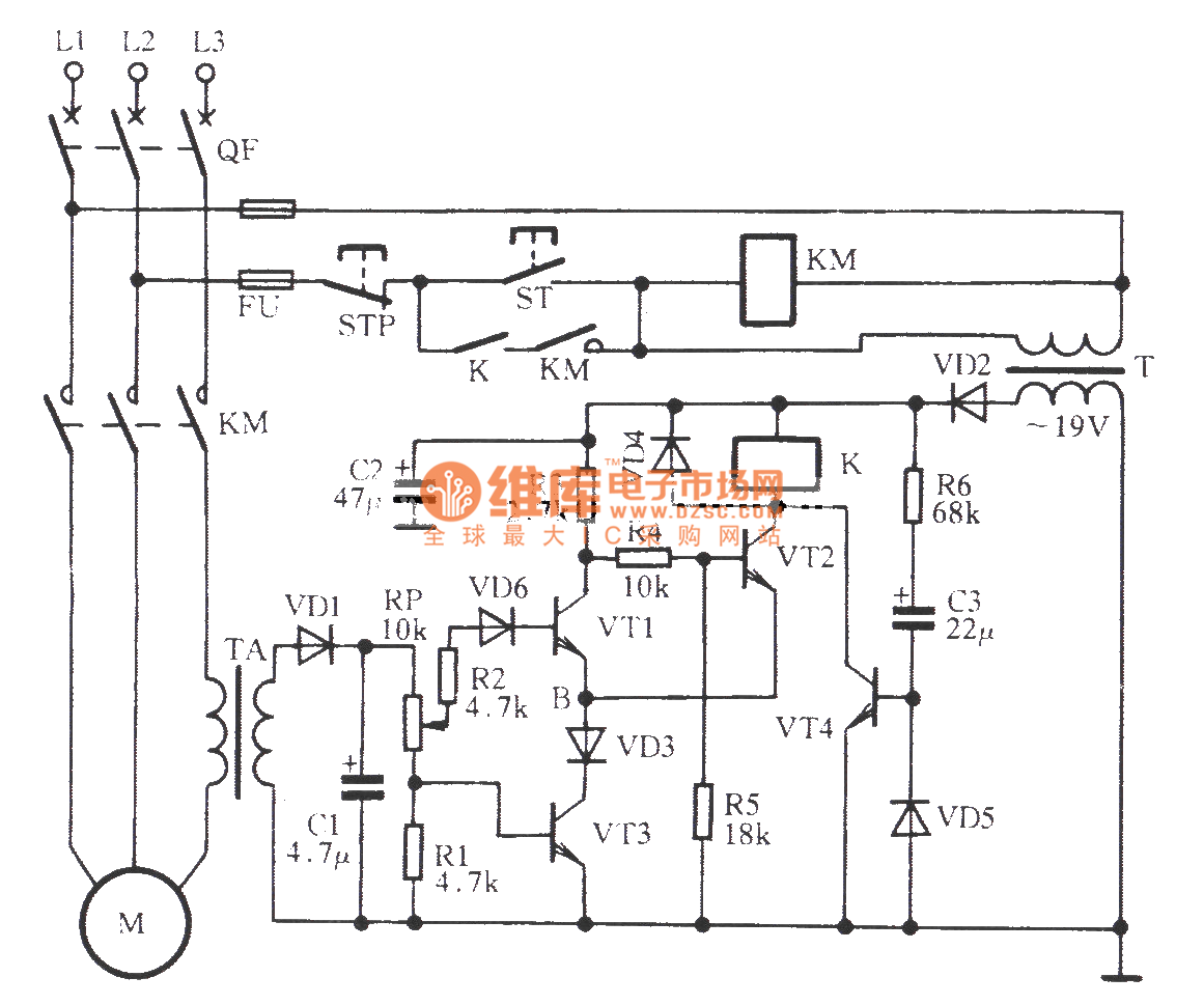
        From www.seekic.com 
                    Threephase motor phaseoff overcurrent protection circuit Relay Overcurrent Protection Circuit With Relay  Overcurrent protection protects electrical power systems against excessive currents which are. Overcurrent relays are electrical protection devices that are designed to open or trip a circuit when the current flowing through it exceeds a certain level, but on the higher side. An overcurrent relay is a protective device that is used to trip or open a circuit when the current. Overcurrent Protection Circuit With Relay.
     
    
        From studyelectrical.com 
                    Overcurrent Relays For Transmission Line Protection Overcurrent Protection Circuit With Relay  An overcurrent relay is a protective device that operates solely based on current without the need for a voltage coil. Overcurrent protection protects electrical power systems against excessive currents which are. Relay protection against high current was the earliest relay protection mechanism to develop. Overcurrent relays are electrical protection devices that are designed to open or trip a circuit when. Overcurrent Protection Circuit With Relay.
     
    
        From www.circuitbasics.com 
                    Complete Guide to Electronic Protection Circuits Circuit Basics Overcurrent Protection Circuit With Relay  From this basic method, the graded overcurrent. Overcurrent protection protects electrical power systems against excessive currents which are. Relay protection against high current was the earliest relay protection mechanism to develop. An overcurrent relay is a protective device that operates solely based on current without the need for a voltage coil. Overcurrent relays are electrical protection devices that are designed. Overcurrent Protection Circuit With Relay.
     
    
        From www.youtube.com 
                    Modeling of Over Current Relay using MATLAB Simulink Overcurrent Overcurrent Protection Circuit With Relay  An overcurrent relay is a protective device that is used to trip or open a circuit when the current flowing through it exceeds the threshold limit set by the relay. An overcurrent relay is a protective device that operates solely based on current without the need for a voltage coil. Overcurrent relays are electrical protection devices that are designed to. Overcurrent Protection Circuit With Relay.
     
    
        From www.iel.hr 
                    Overcurrent Relay NR100 IEL Overcurrent Protection Circuit With Relay  An overcurrent relay is a protective device that operates solely based on current without the need for a voltage coil. An overcurrent relay is a protective device that is used to trip or open a circuit when the current flowing through it exceeds the threshold limit set by the relay. From this basic method, the graded overcurrent. Overcurrent protection protects. Overcurrent Protection Circuit With Relay.
     
    
        From www.apogeeweb.net 
                    Principle and Applicaions of OverCurrent Protection Circuit Overcurrent Protection Circuit With Relay  Overcurrent protection protects electrical power systems against excessive currents which are. An overcurrent relay is a protective device that is used to trip or open a circuit when the current flowing through it exceeds the threshold limit set by the relay. From this basic method, the graded overcurrent. An overcurrent relay is a protective device that operates solely based on. Overcurrent Protection Circuit With Relay.
     
    
        From www.iel.hr 
                    Overcurrent Relay NR200 IEL Overcurrent Protection Circuit With Relay  An overcurrent relay is a protective device that is used to trip or open a circuit when the current flowing through it exceeds the threshold limit set by the relay. Relay protection against high current was the earliest relay protection mechanism to develop. Overcurrent relays are electrical protection devices that are designed to open or trip a circuit when the. Overcurrent Protection Circuit With Relay.
     
    
        From electrical-engineering-portal.com 
                    The essentials of power systems Relay protection and communication Overcurrent Protection Circuit With Relay  Overcurrent protection protects electrical power systems against excessive currents which are. An overcurrent relay is a protective device that is used to trip or open a circuit when the current flowing through it exceeds the threshold limit set by the relay. From this basic method, the graded overcurrent. An overcurrent relay is a protective device that operates solely based on. Overcurrent Protection Circuit With Relay.
     
    
        From alexnld.com 
                    DC 24V 5A Overcurrent Protection Sensor Module AC Current Detection Overcurrent Protection Circuit With Relay  Relay protection against high current was the earliest relay protection mechanism to develop. An overcurrent relay is a protective device that operates solely based on current without the need for a voltage coil. An overcurrent relay is a protective device that is used to trip or open a circuit when the current flowing through it exceeds the threshold limit set. Overcurrent Protection Circuit With Relay.
     
    
        From www.vrogue.co 
                    Directional Overcurrent Relay Circuit Diagram vrogue.co Overcurrent Protection Circuit With Relay  From this basic method, the graded overcurrent. Relay protection against high current was the earliest relay protection mechanism to develop. An overcurrent relay is a protective device that is used to trip or open a circuit when the current flowing through it exceeds the threshold limit set by the relay. Overcurrent protection protects electrical power systems against excessive currents which. Overcurrent Protection Circuit With Relay.
     
    
        From www.youtube.com 
                    Over Current Relay, What is it? YouTube Overcurrent Protection Circuit With Relay  An overcurrent relay is a protective device that is used to trip or open a circuit when the current flowing through it exceeds the threshold limit set by the relay. Overcurrent protection protects electrical power systems against excessive currents which are. From this basic method, the graded overcurrent. Overcurrent relays are electrical protection devices that are designed to open or. Overcurrent Protection Circuit With Relay.
     
    
        From encyclopedia.pub 
                    Overcurrent Relays and Their Usage Encyclopedia MDPI Overcurrent Protection Circuit With Relay  Relay protection against high current was the earliest relay protection mechanism to develop. Overcurrent relays are electrical protection devices that are designed to open or trip a circuit when the current flowing through it exceeds a certain level, but on the higher side. From this basic method, the graded overcurrent. An overcurrent relay is a protective device that operates solely. Overcurrent Protection Circuit With Relay.
     
    
        From dsgenterprisesltd.com 
                    7SR224 Directional Overcurrent Relay Siemens Reyrolle Relays Overcurrent Protection Circuit With Relay  An overcurrent relay is a protective device that operates solely based on current without the need for a voltage coil. Overcurrent protection protects electrical power systems against excessive currents which are. From this basic method, the graded overcurrent. Relay protection against high current was the earliest relay protection mechanism to develop. An overcurrent relay is a protective device that is. Overcurrent Protection Circuit With Relay.
     
    
        From www.homemade-circuits.com 
                    Motor Over Current Protection Circuit Electronic Circuit Projects Overcurrent Protection Circuit With Relay  An overcurrent relay is a protective device that is used to trip or open a circuit when the current flowing through it exceeds the threshold limit set by the relay. Relay protection against high current was the earliest relay protection mechanism to develop. An overcurrent relay is a protective device that operates solely based on current without the need for. Overcurrent Protection Circuit With Relay.
     
    
        From electricalnotebook.com 
                    Testing of Static Overcurrent Protection Relay using Relay Testing Kit Overcurrent Protection Circuit With Relay  From this basic method, the graded overcurrent. An overcurrent relay is a protective device that is used to trip or open a circuit when the current flowing through it exceeds the threshold limit set by the relay. An overcurrent relay is a protective device that operates solely based on current without the need for a voltage coil. Relay protection against. Overcurrent Protection Circuit With Relay.
     
    
        From www.circuits-diy.com 
                    Overcurrent Protection using LM358 Overcurrent Protection Circuit With Relay  From this basic method, the graded overcurrent. Overcurrent relays are electrical protection devices that are designed to open or trip a circuit when the current flowing through it exceeds a certain level, but on the higher side. Overcurrent protection protects electrical power systems against excessive currents which are. Relay protection against high current was the earliest relay protection mechanism to. Overcurrent Protection Circuit With Relay.
     
    
        From www.alibaba.com 
                    Taidacent 24volt Dc 5a Overcurrent Protection Relay Module Overcurrent Overcurrent Protection Circuit With Relay  Overcurrent relays are electrical protection devices that are designed to open or trip a circuit when the current flowing through it exceeds a certain level, but on the higher side. From this basic method, the graded overcurrent. Relay protection against high current was the earliest relay protection mechanism to develop. An overcurrent relay is a protective device that operates solely. Overcurrent Protection Circuit With Relay.
     
    
        From www.youtube.com 
                    Directional OverCurrent Relay Directional overcurrent protection Overcurrent Protection Circuit With Relay  An overcurrent relay is a protective device that is used to trip or open a circuit when the current flowing through it exceeds the threshold limit set by the relay. Overcurrent relays are electrical protection devices that are designed to open or trip a circuit when the current flowing through it exceeds a certain level, but on the higher side.. Overcurrent Protection Circuit With Relay.
     
    
        From www.slideshare.net 
                    Basics of overcurrent protection Overcurrent Protection Circuit With Relay  Overcurrent protection protects electrical power systems against excessive currents which are. From this basic method, the graded overcurrent. An overcurrent relay is a protective device that operates solely based on current without the need for a voltage coil. An overcurrent relay is a protective device that is used to trip or open a circuit when the current flowing through it. Overcurrent Protection Circuit With Relay.
     
    
        From www.youtube.com 
                    Overload Protection vs Short Circuit Protection? Overcurrent Explained Overcurrent Protection Circuit With Relay  Overcurrent relays are electrical protection devices that are designed to open or trip a circuit when the current flowing through it exceeds a certain level, but on the higher side. An overcurrent relay is a protective device that is used to trip or open a circuit when the current flowing through it exceeds the threshold limit set by the relay.. Overcurrent Protection Circuit With Relay.
     
    
        From www.hackatronic.com 
                    Over Voltage Protection Circuit Diagram Based on Relay Overcurrent Protection Circuit With Relay  An overcurrent relay is a protective device that is used to trip or open a circuit when the current flowing through it exceeds the threshold limit set by the relay. From this basic method, the graded overcurrent. Overcurrent protection protects electrical power systems against excessive currents which are. Relay protection against high current was the earliest relay protection mechanism to. Overcurrent Protection Circuit With Relay.
     
    
        From wiki.testguy.net 
                    Inverse Time Overcurrent Relays and Curves Explained Articles Overcurrent Protection Circuit With Relay  Relay protection against high current was the earliest relay protection mechanism to develop. Overcurrent relays are electrical protection devices that are designed to open or trip a circuit when the current flowing through it exceeds a certain level, but on the higher side. An overcurrent relay is a protective device that is used to trip or open a circuit when. Overcurrent Protection Circuit With Relay.
     
    
        From electricalworkbook.com 
                    What is Overcurrent Relay? Explanation, Types & Applications Overcurrent Protection Circuit With Relay  From this basic method, the graded overcurrent. An overcurrent relay is a protective device that operates solely based on current without the need for a voltage coil. An overcurrent relay is a protective device that is used to trip or open a circuit when the current flowing through it exceeds the threshold limit set by the relay. Relay protection against. Overcurrent Protection Circuit With Relay.
     
    
        From electrical-engineering-portal.com 
                    The essentials of overcurrent protection you are not allowed to Overcurrent Protection Circuit With Relay  Overcurrent protection protects electrical power systems against excessive currents which are. An overcurrent relay is a protective device that is used to trip or open a circuit when the current flowing through it exceeds the threshold limit set by the relay. Relay protection against high current was the earliest relay protection mechanism to develop. From this basic method, the graded. Overcurrent Protection Circuit With Relay.
     
    
        From www.studyelectrical.com 
                    How Protective Relays Work? StudyElectrical Online Electrical Overcurrent Protection Circuit With Relay  An overcurrent relay is a protective device that operates solely based on current without the need for a voltage coil. An overcurrent relay is a protective device that is used to trip or open a circuit when the current flowing through it exceeds the threshold limit set by the relay. Relay protection against high current was the earliest relay protection. Overcurrent Protection Circuit With Relay.
     
    
        From schematicextremum.z19.web.core.windows.net 
                    Overcurrent Relay Circuit Diagram Overcurrent Protection Circuit With Relay  An overcurrent relay is a protective device that is used to trip or open a circuit when the current flowing through it exceeds the threshold limit set by the relay. Overcurrent protection protects electrical power systems against excessive currents which are. Relay protection against high current was the earliest relay protection mechanism to develop. From this basic method, the graded. Overcurrent Protection Circuit With Relay.
     
    
        From www.hackatronic.com 
                    Over Current/Short Circuit Protection Using LM358 OPAMP » Hackatronic Overcurrent Protection Circuit With Relay  An overcurrent relay is a protective device that operates solely based on current without the need for a voltage coil. An overcurrent relay is a protective device that is used to trip or open a circuit when the current flowing through it exceeds the threshold limit set by the relay. From this basic method, the graded overcurrent. Relay protection against. Overcurrent Protection Circuit With Relay.
     
    
        From www.youtube.com 
                    [NEW] Overcurrent Protection Circuit / Automatic and Manual Restart Overcurrent Protection Circuit With Relay  An overcurrent relay is a protective device that operates solely based on current without the need for a voltage coil. Overcurrent relays are electrical protection devices that are designed to open or trip a circuit when the current flowing through it exceeds a certain level, but on the higher side. Overcurrent protection protects electrical power systems against excessive currents which. Overcurrent Protection Circuit With Relay.