Japanese Heating And Cooling Systems . Online retailers are a great way to compare prices between mitsubishi and fujitsu. If you need product or project advice, technical support, or have any other questions, we're here to help. The japanese air con remote: Small room application, quiet design and installation flexibility. Discover a wide range of air conditioning. Stay on top of hitachi cooling & heating. To use the air conditioning device in your home, you’ll have to learn to use the remote controller. Let's compare two single zones by mitsubishi and fujitsu as an example (pricing as of. The world’s leading air conditioning manufacturer—daikin. Compact designed for light commercial. If you need product or project advice, technical support, or have any other questions, we're here to help.
from www.finehomebuilding.com
The japanese air con remote: Compact designed for light commercial. If you need product or project advice, technical support, or have any other questions, we're here to help. Small room application, quiet design and installation flexibility. Discover a wide range of air conditioning. Stay on top of hitachi cooling & heating. To use the air conditioning device in your home, you’ll have to learn to use the remote controller. The world’s leading air conditioning manufacturer—daikin. Let's compare two single zones by mitsubishi and fujitsu as an example (pricing as of. Online retailers are a great way to compare prices between mitsubishi and fujitsu.
How Efficient Are Heat Pumps, Really? Fine Homebuilding
Japanese Heating And Cooling Systems The world’s leading air conditioning manufacturer—daikin. Small room application, quiet design and installation flexibility. The japanese air con remote: The world’s leading air conditioning manufacturer—daikin. Let's compare two single zones by mitsubishi and fujitsu as an example (pricing as of. Compact designed for light commercial. If you need product or project advice, technical support, or have any other questions, we're here to help. Online retailers are a great way to compare prices between mitsubishi and fujitsu. Discover a wide range of air conditioning. Stay on top of hitachi cooling & heating. If you need product or project advice, technical support, or have any other questions, we're here to help. To use the air conditioning device in your home, you’ll have to learn to use the remote controller.
From www.pinterest.com.mx
Pin on tener en cuenta Japanese Heating And Cooling Systems Online retailers are a great way to compare prices between mitsubishi and fujitsu. Stay on top of hitachi cooling & heating. Small room application, quiet design and installation flexibility. Discover a wide range of air conditioning. If you need product or project advice, technical support, or have any other questions, we're here to help. The world’s leading air conditioning manufacturer—daikin.. Japanese Heating And Cooling Systems.
From www.boredpanda.com
Never Leave Your Bed Again With This Awesome Japanese Invention Bored Japanese Heating And Cooling Systems The world’s leading air conditioning manufacturer—daikin. The japanese air con remote: If you need product or project advice, technical support, or have any other questions, we're here to help. Compact designed for light commercial. Online retailers are a great way to compare prices between mitsubishi and fujitsu. Stay on top of hitachi cooling & heating. Small room application, quiet design. Japanese Heating And Cooling Systems.
From citytron.com.my
HEAT EXCHANGER/OIL COOLER (KAMUI JAPAN) Citytron Japanese Heating And Cooling Systems If you need product or project advice, technical support, or have any other questions, we're here to help. Compact designed for light commercial. Small room application, quiet design and installation flexibility. Let's compare two single zones by mitsubishi and fujitsu as an example (pricing as of. To use the air conditioning device in your home, you’ll have to learn to. Japanese Heating And Cooling Systems.
From www.homeimprovementpages.com.au
Heating systems Creating heat energy around the world Japanese Heating And Cooling Systems Online retailers are a great way to compare prices between mitsubishi and fujitsu. Stay on top of hitachi cooling & heating. To use the air conditioning device in your home, you’ll have to learn to use the remote controller. The japanese air con remote: Let's compare two single zones by mitsubishi and fujitsu as an example (pricing as of. If. Japanese Heating And Cooling Systems.
From infratechplus.com
The 4 Best Japanese Heating Table Home Tech Future Japanese Heating And Cooling Systems Let's compare two single zones by mitsubishi and fujitsu as an example (pricing as of. Discover a wide range of air conditioning. To use the air conditioning device in your home, you’ll have to learn to use the remote controller. The world’s leading air conditioning manufacturer—daikin. Online retailers are a great way to compare prices between mitsubishi and fujitsu. If. Japanese Heating And Cooling Systems.
From heatingsystemzokunara.blogspot.com
Heating System Heating System Japan Japanese Heating And Cooling Systems Small room application, quiet design and installation flexibility. Online retailers are a great way to compare prices between mitsubishi and fujitsu. The world’s leading air conditioning manufacturer—daikin. Compact designed for light commercial. If you need product or project advice, technical support, or have any other questions, we're here to help. To use the air conditioning device in your home, you’ll. Japanese Heating And Cooling Systems.
From www.aircreations.net
How Does a Ductless AC System Work? Air Creations, Inc. Japanese Heating And Cooling Systems Discover a wide range of air conditioning. Compact designed for light commercial. The japanese air con remote: Let's compare two single zones by mitsubishi and fujitsu as an example (pricing as of. If you need product or project advice, technical support, or have any other questions, we're here to help. The world’s leading air conditioning manufacturer—daikin. To use the air. Japanese Heating And Cooling Systems.
From vacuumssupply.com
Mitsubishi 18,000 BTU Floor Mounted Mini Split Heat Pump Japanese Heating And Cooling Systems If you need product or project advice, technical support, or have any other questions, we're here to help. The world’s leading air conditioning manufacturer—daikin. Small room application, quiet design and installation flexibility. Stay on top of hitachi cooling & heating. Online retailers are a great way to compare prices between mitsubishi and fujitsu. Compact designed for light commercial. Discover a. Japanese Heating And Cooling Systems.
From d-airconditioning.com
Introduction to Ductless Minisplit Systems dairconditioning Japanese Heating And Cooling Systems The japanese air con remote: To use the air conditioning device in your home, you’ll have to learn to use the remote controller. Discover a wide range of air conditioning. Let's compare two single zones by mitsubishi and fujitsu as an example (pricing as of. The world’s leading air conditioning manufacturer—daikin. If you need product or project advice, technical support,. Japanese Heating And Cooling Systems.
From www.finehomebuilding.com
How Efficient Are Heat Pumps, Really? Fine Homebuilding Japanese Heating And Cooling Systems Let's compare two single zones by mitsubishi and fujitsu as an example (pricing as of. Discover a wide range of air conditioning. Stay on top of hitachi cooling & heating. If you need product or project advice, technical support, or have any other questions, we're here to help. The japanese air con remote: Compact designed for light commercial. Small room. Japanese Heating And Cooling Systems.
From scienceinfo.net
Kotatsu heater the best invention of Japanese people Japanese Heating And Cooling Systems The world’s leading air conditioning manufacturer—daikin. Small room application, quiet design and installation flexibility. The japanese air con remote: If you need product or project advice, technical support, or have any other questions, we're here to help. If you need product or project advice, technical support, or have any other questions, we're here to help. Discover a wide range of. Japanese Heating And Cooling Systems.
From japaneseclass.jp
コールドタイプシステム (コールドタイプシステム) JapaneseEnglish Dictionary JapaneseClass.jp Japanese Heating And Cooling Systems If you need product or project advice, technical support, or have any other questions, we're here to help. Discover a wide range of air conditioning. Stay on top of hitachi cooling & heating. The japanese air con remote: Let's compare two single zones by mitsubishi and fujitsu as an example (pricing as of. Online retailers are a great way to. Japanese Heating And Cooling Systems.
From www.reddit.com
What is this water heating system called in Japanese? japanlife Japanese Heating And Cooling Systems To use the air conditioning device in your home, you’ll have to learn to use the remote controller. Online retailers are a great way to compare prices between mitsubishi and fujitsu. Discover a wide range of air conditioning. Let's compare two single zones by mitsubishi and fujitsu as an example (pricing as of. Small room application, quiet design and installation. Japanese Heating And Cooling Systems.
From www.researchgate.net
Heating and cooling by heating surfaces/radiators offered by a Japanese Japanese Heating And Cooling Systems Let's compare two single zones by mitsubishi and fujitsu as an example (pricing as of. To use the air conditioning device in your home, you’ll have to learn to use the remote controller. If you need product or project advice, technical support, or have any other questions, we're here to help. Discover a wide range of air conditioning. Small room. Japanese Heating And Cooling Systems.
From lifeabroad.jp
Heating, A/C, & Dealing With Heat & Cold in Japan Life Abroad Japanese Heating And Cooling Systems Online retailers are a great way to compare prices between mitsubishi and fujitsu. The world’s leading air conditioning manufacturer—daikin. Stay on top of hitachi cooling & heating. Let's compare two single zones by mitsubishi and fujitsu as an example (pricing as of. Small room application, quiet design and installation flexibility. The japanese air con remote: To use the air conditioning. Japanese Heating And Cooling Systems.
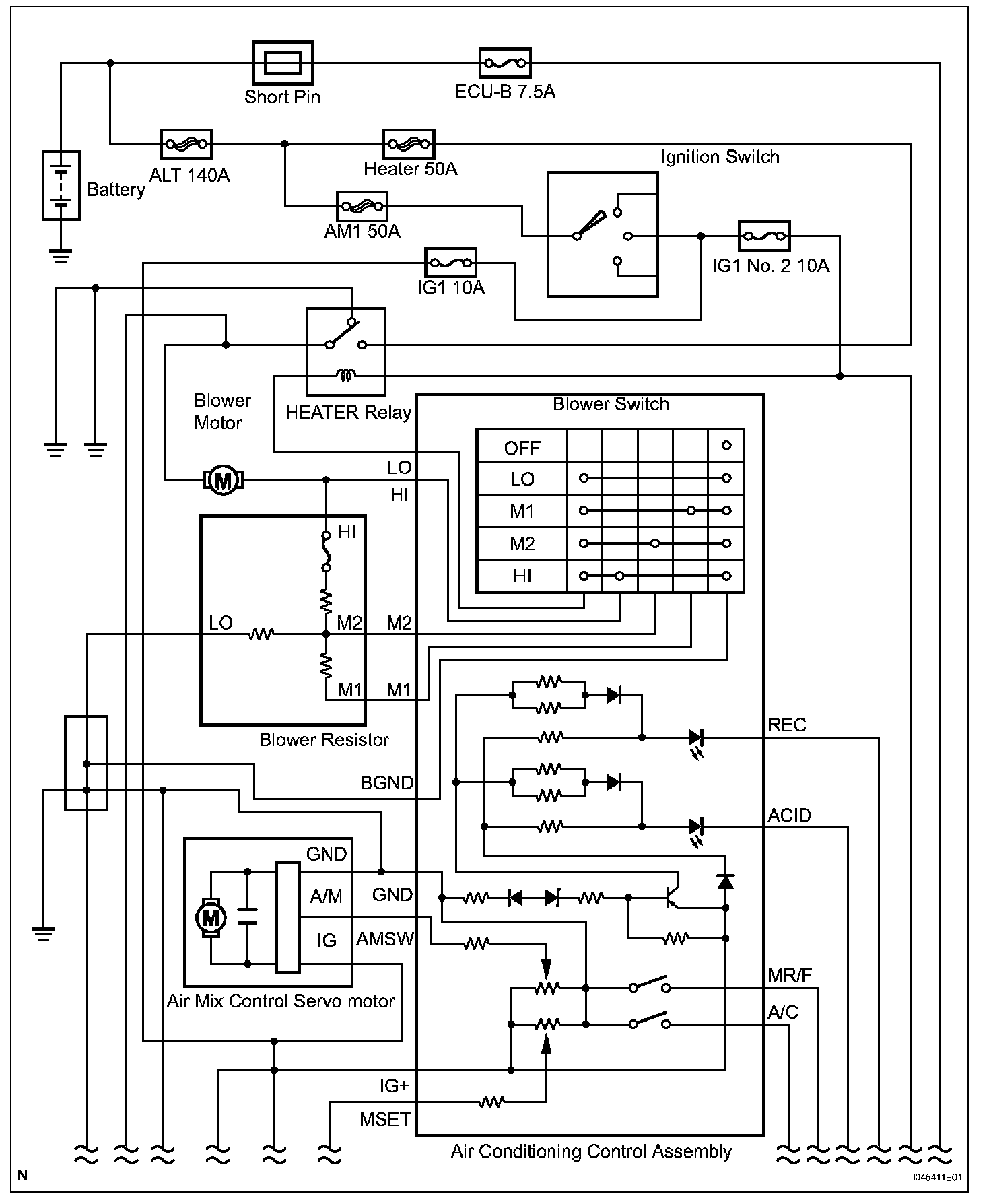
From charm.li
Heating and Air Conditioning Description and Operation — 2007 Toyota Japanese Heating And Cooling Systems If you need product or project advice, technical support, or have any other questions, we're here to help. Small room application, quiet design and installation flexibility. To use the air conditioning device in your home, you’ll have to learn to use the remote controller. Online retailers are a great way to compare prices between mitsubishi and fujitsu. If you need. Japanese Heating And Cooling Systems.
From infratechplus.com
The 4 Best Japanese Heating Table Home Tech Future Japanese Heating And Cooling Systems The world’s leading air conditioning manufacturer—daikin. Online retailers are a great way to compare prices between mitsubishi and fujitsu. Stay on top of hitachi cooling & heating. The japanese air con remote: Small room application, quiet design and installation flexibility. If you need product or project advice, technical support, or have any other questions, we're here to help. Compact designed. Japanese Heating And Cooling Systems.
From kamesamajapankamesama.blogspot.com
See my Japan Japanese lifestyle 8 heating system Japanese Heating And Cooling Systems Online retailers are a great way to compare prices between mitsubishi and fujitsu. The world’s leading air conditioning manufacturer—daikin. If you need product or project advice, technical support, or have any other questions, we're here to help. To use the air conditioning device in your home, you’ll have to learn to use the remote controller. Let's compare two single zones. Japanese Heating And Cooling Systems.
From www.warmup.com
The Best Electric Heating Systems for Homes Warmup Japanese Heating And Cooling Systems The japanese air con remote: Let's compare two single zones by mitsubishi and fujitsu as an example (pricing as of. To use the air conditioning device in your home, you’ll have to learn to use the remote controller. Small room application, quiet design and installation flexibility. Stay on top of hitachi cooling & heating. Online retailers are a great way. Japanese Heating And Cooling Systems.
From www.pinterest.ca
Pin on AAA MASTER BEDROOM/Bath Japanese Heating And Cooling Systems If you need product or project advice, technical support, or have any other questions, we're here to help. Stay on top of hitachi cooling & heating. Small room application, quiet design and installation flexibility. Online retailers are a great way to compare prices between mitsubishi and fujitsu. If you need product or project advice, technical support, or have any other. Japanese Heating And Cooling Systems.
From www.alamy.com
Japan Heating Stock Photos & Japan Heating Stock Images Alamy Japanese Heating And Cooling Systems Compact designed for light commercial. Small room application, quiet design and installation flexibility. Discover a wide range of air conditioning. If you need product or project advice, technical support, or have any other questions, we're here to help. Stay on top of hitachi cooling & heating. The world’s leading air conditioning manufacturer—daikin. Let's compare two single zones by mitsubishi and. Japanese Heating And Cooling Systems.
From atelier-yuwa.ciao.jp
Japanese Heating Table atelieryuwa.ciao.jp Japanese Heating And Cooling Systems Small room application, quiet design and installation flexibility. If you need product or project advice, technical support, or have any other questions, we're here to help. Online retailers are a great way to compare prices between mitsubishi and fujitsu. The world’s leading air conditioning manufacturer—daikin. Compact designed for light commercial. Discover a wide range of air conditioning. Let's compare two. Japanese Heating And Cooling Systems.
From japan-product.com
Japan Demonstrate Waste Heat Recovery System at Steel Plant in India Japanese Heating And Cooling Systems Let's compare two single zones by mitsubishi and fujitsu as an example (pricing as of. If you need product or project advice, technical support, or have any other questions, we're here to help. Small room application, quiet design and installation flexibility. To use the air conditioning device in your home, you’ll have to learn to use the remote controller. Stay. Japanese Heating And Cooling Systems.
From www.familyhandyman.com
5 Best Central Air Conditioner Brands and Units for Your Home Japanese Heating And Cooling Systems Compact designed for light commercial. The japanese air con remote: If you need product or project advice, technical support, or have any other questions, we're here to help. Let's compare two single zones by mitsubishi and fujitsu as an example (pricing as of. To use the air conditioning device in your home, you’ll have to learn to use the remote. Japanese Heating And Cooling Systems.
From thetokyolife.jp
How to Use a Japanese Heater The Tokyo Life Japanese Heating And Cooling Systems The japanese air con remote: The world’s leading air conditioning manufacturer—daikin. Let's compare two single zones by mitsubishi and fujitsu as an example (pricing as of. Stay on top of hitachi cooling & heating. Discover a wide range of air conditioning. If you need product or project advice, technical support, or have any other questions, we're here to help. Compact. Japanese Heating And Cooling Systems.
From www.pinterest.com
Replacing Your Home’s HVAC? Here Are the Best Systems Cold Toes, Winter Japanese Heating And Cooling Systems The world’s leading air conditioning manufacturer—daikin. Discover a wide range of air conditioning. If you need product or project advice, technical support, or have any other questions, we're here to help. Small room application, quiet design and installation flexibility. To use the air conditioning device in your home, you’ll have to learn to use the remote controller. If you need. Japanese Heating And Cooling Systems.
From blog.gaijinpot.com
Weathering a Cold Japanese Winter for New ALTs GaijinPot Japanese Heating And Cooling Systems To use the air conditioning device in your home, you’ll have to learn to use the remote controller. Stay on top of hitachi cooling & heating. If you need product or project advice, technical support, or have any other questions, we're here to help. If you need product or project advice, technical support, or have any other questions, we're here. Japanese Heating And Cooling Systems.
From www.youtube.com
Mitsubishi Mr. Slim Single Room Wallmounted AC Heat Pump YouTube Japanese Heating And Cooling Systems If you need product or project advice, technical support, or have any other questions, we're here to help. The japanese air con remote: Stay on top of hitachi cooling & heating. Compact designed for light commercial. Discover a wide range of air conditioning. Small room application, quiet design and installation flexibility. To use the air conditioning device in your home,. Japanese Heating And Cooling Systems.
From www.pinterest.com
House design, Mother earth news, Green solutions Japanese Heating And Cooling Systems To use the air conditioning device in your home, you’ll have to learn to use the remote controller. Stay on top of hitachi cooling & heating. The japanese air con remote: Compact designed for light commercial. If you need product or project advice, technical support, or have any other questions, we're here to help. If you need product or project. Japanese Heating And Cooling Systems.
From www.bbc.com
Japan swelters in its worst heatwave ever recorded Japanese Heating And Cooling Systems To use the air conditioning device in your home, you’ll have to learn to use the remote controller. Small room application, quiet design and installation flexibility. Discover a wide range of air conditioning. The japanese air con remote: The world’s leading air conditioning manufacturer—daikin. Let's compare two single zones by mitsubishi and fujitsu as an example (pricing as of. Online. Japanese Heating And Cooling Systems.
From professionalautocare.com
Professional Auto Care Auto Repair, Air Conditioning Repair Japanese Heating And Cooling Systems To use the air conditioning device in your home, you’ll have to learn to use the remote controller. If you need product or project advice, technical support, or have any other questions, we're here to help. The world’s leading air conditioning manufacturer—daikin. The japanese air con remote: Online retailers are a great way to compare prices between mitsubishi and fujitsu.. Japanese Heating And Cooling Systems.
From www.mha-net.org
MHA News 2013 Heater build in Japan Japanese Heating And Cooling Systems Stay on top of hitachi cooling & heating. Let's compare two single zones by mitsubishi and fujitsu as an example (pricing as of. If you need product or project advice, technical support, or have any other questions, we're here to help. Small room application, quiet design and installation flexibility. If you need product or project advice, technical support, or have. Japanese Heating And Cooling Systems.
From encyclopedia.pub
Sensible and Latent Heat Thermal Energy Storage Encyclopedia MDPI Japanese Heating And Cooling Systems Stay on top of hitachi cooling & heating. To use the air conditioning device in your home, you’ll have to learn to use the remote controller. Online retailers are a great way to compare prices between mitsubishi and fujitsu. The japanese air con remote: If you need product or project advice, technical support, or have any other questions, we're here. Japanese Heating And Cooling Systems.
From notesofnomads.com
11 easy ways to stay warm on your trip to Japan in winter Japanese Heating And Cooling Systems The japanese air con remote: The world’s leading air conditioning manufacturer—daikin. Stay on top of hitachi cooling & heating. If you need product or project advice, technical support, or have any other questions, we're here to help. Small room application, quiet design and installation flexibility. Compact designed for light commercial. To use the air conditioning device in your home, you’ll. Japanese Heating And Cooling Systems.
From www.watts.com
Radiant Heating Systems Watts Japanese Heating And Cooling Systems Online retailers are a great way to compare prices between mitsubishi and fujitsu. Let's compare two single zones by mitsubishi and fujitsu as an example (pricing as of. If you need product or project advice, technical support, or have any other questions, we're here to help. Compact designed for light commercial. Discover a wide range of air conditioning. If you. Japanese Heating And Cooling Systems.