How To Fix No Reverse . Your car can’t go into reverse at all; When you step on the throttle, your car pops out of gear. To fix a car that won’t go in reverse, the problem could lie anywhere from the transmission fluid to the linkage, clutch, or. Once you get your vehicle into. The transmission fluid serves as a lubricant and coolant within the. Your vehicle keeps on popping out of gear into neutral. One of the primary reasons for your car's reluctance to go in reverse might be a low transmission fluid level. If your car won’t go in reverse, one possible cause could be a faulty transmission linkage.
from www.golfertroop.com
When you step on the throttle, your car pops out of gear. One of the primary reasons for your car's reluctance to go in reverse might be a low transmission fluid level. Your car can’t go into reverse at all; Your vehicle keeps on popping out of gear into neutral. If your car won’t go in reverse, one possible cause could be a faulty transmission linkage. To fix a car that won’t go in reverse, the problem could lie anywhere from the transmission fluid to the linkage, clutch, or. Once you get your vehicle into. The transmission fluid serves as a lubricant and coolant within the.
How to Fix Club Car Forward Reverse Switch Problems?
How To Fix No Reverse One of the primary reasons for your car's reluctance to go in reverse might be a low transmission fluid level. The transmission fluid serves as a lubricant and coolant within the. One of the primary reasons for your car's reluctance to go in reverse might be a low transmission fluid level. Your car can’t go into reverse at all; To fix a car that won’t go in reverse, the problem could lie anywhere from the transmission fluid to the linkage, clutch, or. If your car won’t go in reverse, one possible cause could be a faulty transmission linkage. Once you get your vehicle into. Your vehicle keeps on popping out of gear into neutral. When you step on the throttle, your car pops out of gear.
From gadgetexa.com
How to unjam a laminator with no reverse button Quick fix How To Fix No Reverse Your car can’t go into reverse at all; Your vehicle keeps on popping out of gear into neutral. If your car won’t go in reverse, one possible cause could be a faulty transmission linkage. One of the primary reasons for your car's reluctance to go in reverse might be a low transmission fluid level. Once you get your vehicle into.. How To Fix No Reverse.
From www.youtube.com
HOW TO OVERRIDE AUTOMATIC TRANSMISSION SHIFTER LOCK, STUCK IN PARK How To Fix No Reverse If your car won’t go in reverse, one possible cause could be a faulty transmission linkage. Your vehicle keeps on popping out of gear into neutral. Once you get your vehicle into. Your car can’t go into reverse at all; The transmission fluid serves as a lubricant and coolant within the. When you step on the throttle, your car pops. How To Fix No Reverse.
From howto.goit.science
How To Fix No Sound Output Problems On Windows 11 Fix All Audio Issues How To Fix No Reverse Your vehicle keeps on popping out of gear into neutral. Your car can’t go into reverse at all; When you step on the throttle, your car pops out of gear. The transmission fluid serves as a lubricant and coolant within the. To fix a car that won’t go in reverse, the problem could lie anywhere from the transmission fluid to. How To Fix No Reverse.
From www.mql5.com
Indicators Reverse No Repair Articles, Library comments MQL5 How To Fix No Reverse If your car won’t go in reverse, one possible cause could be a faulty transmission linkage. One of the primary reasons for your car's reluctance to go in reverse might be a low transmission fluid level. Your car can’t go into reverse at all; Your vehicle keeps on popping out of gear into neutral. When you step on the throttle,. How To Fix No Reverse.
From www.youtube.com
MTD Yard Bug Gear Shift Cable Replacement, No Reverse Issues! Let's Fix How To Fix No Reverse Once you get your vehicle into. If your car won’t go in reverse, one possible cause could be a faulty transmission linkage. When you step on the throttle, your car pops out of gear. One of the primary reasons for your car's reluctance to go in reverse might be a low transmission fluid level. To fix a car that won’t. How To Fix No Reverse.
From brenn0yrworkshopfix.z14.web.core.windows.net
4l60e Transmission No Reverse How To Fix No Reverse Your car can’t go into reverse at all; Your vehicle keeps on popping out of gear into neutral. If your car won’t go in reverse, one possible cause could be a faulty transmission linkage. One of the primary reasons for your car's reluctance to go in reverse might be a low transmission fluid level. When you step on the throttle,. How To Fix No Reverse.
From www.vehiclesnation.com
Dodge Ram 1500 No Reverse Troubleshooting Tips to Get You Back on How To Fix No Reverse Once you get your vehicle into. To fix a car that won’t go in reverse, the problem could lie anywhere from the transmission fluid to the linkage, clutch, or. When you step on the throttle, your car pops out of gear. Your car can’t go into reverse at all; One of the primary reasons for your car's reluctance to go. How To Fix No Reverse.
From www.youtube.com
4R75E Transmission with No Reverse Transmission Repair YouTube How To Fix No Reverse The transmission fluid serves as a lubricant and coolant within the. If your car won’t go in reverse, one possible cause could be a faulty transmission linkage. When you step on the throttle, your car pops out of gear. One of the primary reasons for your car's reluctance to go in reverse might be a low transmission fluid level. Your. How To Fix No Reverse.
From www.youtube.com
Part 2 video. No Reverse issue now FIXED!!!! Ford Focus 2013 YouTube How To Fix No Reverse To fix a car that won’t go in reverse, the problem could lie anywhere from the transmission fluid to the linkage, clutch, or. When you step on the throttle, your car pops out of gear. Once you get your vehicle into. One of the primary reasons for your car's reluctance to go in reverse might be a low transmission fluid. How To Fix No Reverse.
From www.2carpros.com
No Reverse When I Put My Truck Into Reverse All That Happens Is How To Fix No Reverse One of the primary reasons for your car's reluctance to go in reverse might be a low transmission fluid level. When you step on the throttle, your car pops out of gear. To fix a car that won’t go in reverse, the problem could lie anywhere from the transmission fluid to the linkage, clutch, or. Your vehicle keeps on popping. How To Fix No Reverse.
From www.mikesautoservicerepair.com
Reasons Your Car Won't Go in Reverse Mike's Auto Service & Repair How To Fix No Reverse When you step on the throttle, your car pops out of gear. If your car won’t go in reverse, one possible cause could be a faulty transmission linkage. Once you get your vehicle into. One of the primary reasons for your car's reluctance to go in reverse might be a low transmission fluid level. Your car can’t go into reverse. How To Fix No Reverse.
From www.youtube.com
8 Causes Why Your Car Won’t Go in Reverse YouTube How To Fix No Reverse The transmission fluid serves as a lubricant and coolant within the. Your vehicle keeps on popping out of gear into neutral. One of the primary reasons for your car's reluctance to go in reverse might be a low transmission fluid level. Your car can’t go into reverse at all; When you step on the throttle, your car pops out of. How To Fix No Reverse.
From www.motorguider.com
How to Fix a Car That Won't Go in Reverse? Motor Guider How To Fix No Reverse If your car won’t go in reverse, one possible cause could be a faulty transmission linkage. Your car can’t go into reverse at all; The transmission fluid serves as a lubricant and coolant within the. To fix a car that won’t go in reverse, the problem could lie anywhere from the transmission fluid to the linkage, clutch, or. When you. How To Fix No Reverse.
From gadgetexa.com
How to unjam a laminator with no reverse button Quick fix How To Fix No Reverse If your car won’t go in reverse, one possible cause could be a faulty transmission linkage. Once you get your vehicle into. One of the primary reasons for your car's reluctance to go in reverse might be a low transmission fluid level. Your car can’t go into reverse at all; When you step on the throttle, your car pops out. How To Fix No Reverse.
From www.youtube.com
68RFE 25,000 TRANSMISSION NO REVERSE!! YouTube How To Fix No Reverse Your vehicle keeps on popping out of gear into neutral. One of the primary reasons for your car's reluctance to go in reverse might be a low transmission fluid level. Your car can’t go into reverse at all; Once you get your vehicle into. When you step on the throttle, your car pops out of gear. If your car won’t. How To Fix No Reverse.
From www.youtube.com
How to fix washing machine no reverse? YouTube How To Fix No Reverse If your car won’t go in reverse, one possible cause could be a faulty transmission linkage. Your vehicle keeps on popping out of gear into neutral. To fix a car that won’t go in reverse, the problem could lie anywhere from the transmission fluid to the linkage, clutch, or. Once you get your vehicle into. The transmission fluid serves as. How To Fix No Reverse.
From www.2carpros.com
No Reverse Can Runs Great and Shifts Fine but No Reverse. Van How To Fix No Reverse Your car can’t go into reverse at all; Your vehicle keeps on popping out of gear into neutral. The transmission fluid serves as a lubricant and coolant within the. Once you get your vehicle into. One of the primary reasons for your car's reluctance to go in reverse might be a low transmission fluid level. If your car won’t go. How To Fix No Reverse.
From www.youtube.com
Singer Sewing Machine does not go in Reverse Updated Video Stuck How To Fix No Reverse When you step on the throttle, your car pops out of gear. Your car can’t go into reverse at all; To fix a car that won’t go in reverse, the problem could lie anywhere from the transmission fluid to the linkage, clutch, or. One of the primary reasons for your car's reluctance to go in reverse might be a low. How To Fix No Reverse.
From www.youtube.com
NO REVERSE ISSUE MANUAL TRANSMISSION/MAZDA BT50/REASON WHY/WATCH YouTube How To Fix No Reverse To fix a car that won’t go in reverse, the problem could lie anywhere from the transmission fluid to the linkage, clutch, or. When you step on the throttle, your car pops out of gear. Your car can’t go into reverse at all; If your car won’t go in reverse, one possible cause could be a faulty transmission linkage. One. How To Fix No Reverse.
From workshopalibabic65x.z14.web.core.windows.net
4l60e No Reverse How To Fix No Reverse To fix a car that won’t go in reverse, the problem could lie anywhere from the transmission fluid to the linkage, clutch, or. Once you get your vehicle into. The transmission fluid serves as a lubricant and coolant within the. One of the primary reasons for your car's reluctance to go in reverse might be a low transmission fluid level.. How To Fix No Reverse.
From workshoplaila99.z19.web.core.windows.net
2012 Ford Focus Transmission Slipping How To Fix No Reverse The transmission fluid serves as a lubricant and coolant within the. Your vehicle keeps on popping out of gear into neutral. If your car won’t go in reverse, one possible cause could be a faulty transmission linkage. Once you get your vehicle into. Your car can’t go into reverse at all; When you step on the throttle, your car pops. How To Fix No Reverse.
From www.youtube.com
How to Fix Reverse Lights They Stopped Working So I Replaced The How To Fix No Reverse If your car won’t go in reverse, one possible cause could be a faulty transmission linkage. Your vehicle keeps on popping out of gear into neutral. When you step on the throttle, your car pops out of gear. Once you get your vehicle into. To fix a car that won’t go in reverse, the problem could lie anywhere from the. How To Fix No Reverse.
From www.youtube.com
How To Fix Dodge 727 Transmission With No Reverse part 1 YouTube How To Fix No Reverse One of the primary reasons for your car's reluctance to go in reverse might be a low transmission fluid level. To fix a car that won’t go in reverse, the problem could lie anywhere from the transmission fluid to the linkage, clutch, or. If your car won’t go in reverse, one possible cause could be a faulty transmission linkage. Your. How To Fix No Reverse.
From www.2carpros.com
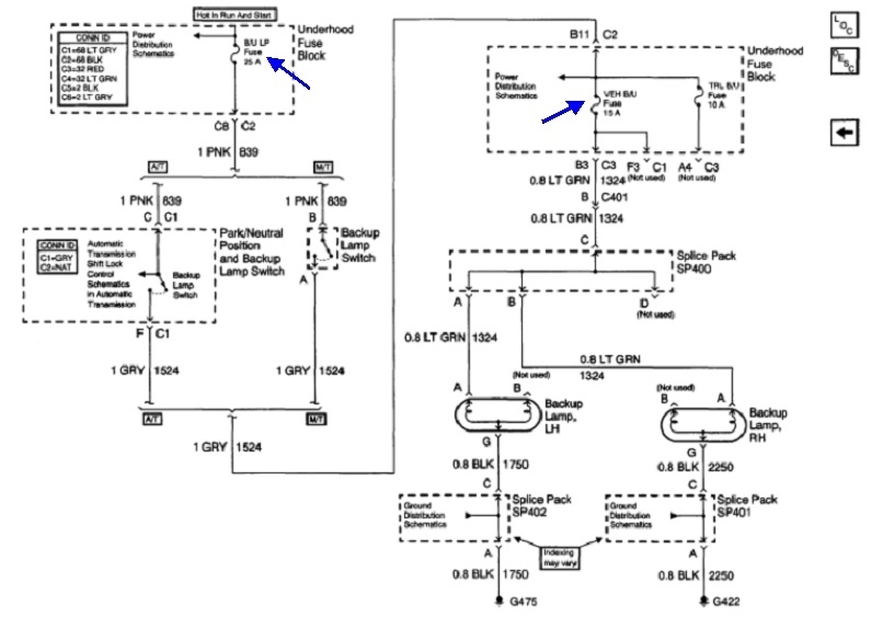
No Reverse and No Backup Lights Activating? How To Fix No Reverse Your vehicle keeps on popping out of gear into neutral. The transmission fluid serves as a lubricant and coolant within the. One of the primary reasons for your car's reluctance to go in reverse might be a low transmission fluid level. Once you get your vehicle into. Your car can’t go into reverse at all; To fix a car that. How To Fix No Reverse.
From www.2carpros.com
No Reverse Lights My Reverse Lights Do Not Work and I Can’t How To Fix No Reverse The transmission fluid serves as a lubricant and coolant within the. One of the primary reasons for your car's reluctance to go in reverse might be a low transmission fluid level. To fix a car that won’t go in reverse, the problem could lie anywhere from the transmission fluid to the linkage, clutch, or. Once you get your vehicle into.. How To Fix No Reverse.
From www.youtube.com
4L80E Extended Rear Band Servo Piston Rod fix For No Reverse or How To Fix No Reverse Once you get your vehicle into. Your car can’t go into reverse at all; If your car won’t go in reverse, one possible cause could be a faulty transmission linkage. One of the primary reasons for your car's reluctance to go in reverse might be a low transmission fluid level. When you step on the throttle, your car pops out. How To Fix No Reverse.
From garagerepairkristin77.z19.web.core.windows.net
2014 Ford Focus No Reverse How To Fix No Reverse The transmission fluid serves as a lubricant and coolant within the. One of the primary reasons for your car's reluctance to go in reverse might be a low transmission fluid level. Once you get your vehicle into. When you step on the throttle, your car pops out of gear. If your car won’t go in reverse, one possible cause could. How To Fix No Reverse.
From toewe35rgaragerepair.z13.web.core.windows.net
4l60e Transmission No Reverse How To Fix No Reverse The transmission fluid serves as a lubricant and coolant within the. To fix a car that won’t go in reverse, the problem could lie anywhere from the transmission fluid to the linkage, clutch, or. Your vehicle keeps on popping out of gear into neutral. One of the primary reasons for your car's reluctance to go in reverse might be a. How To Fix No Reverse.
From guidelibbyrnes.z19.web.core.windows.net
Troubleshooting 4l60e Transmission Problems How To Fix No Reverse One of the primary reasons for your car's reluctance to go in reverse might be a low transmission fluid level. Once you get your vehicle into. The transmission fluid serves as a lubricant and coolant within the. If your car won’t go in reverse, one possible cause could be a faulty transmission linkage. Your vehicle keeps on popping out of. How To Fix No Reverse.
From www.youtube.com
5R55N 5R55S No Drive Reverse Fix 5R55W No Drive 5R55 No Drive BF Falcon How To Fix No Reverse One of the primary reasons for your car's reluctance to go in reverse might be a low transmission fluid level. Your car can’t go into reverse at all; To fix a car that won’t go in reverse, the problem could lie anywhere from the transmission fluid to the linkage, clutch, or. Your vehicle keeps on popping out of gear into. How To Fix No Reverse.
From www.youtube.com
AUTOMATIC TRANSMISSION No Drive No Reverse Possible Solution (Very Easy How To Fix No Reverse Your car can’t go into reverse at all; Your vehicle keeps on popping out of gear into neutral. The transmission fluid serves as a lubricant and coolant within the. To fix a car that won’t go in reverse, the problem could lie anywhere from the transmission fluid to the linkage, clutch, or. Once you get your vehicle into. If your. How To Fix No Reverse.
From www.2carpros.com
Reverse Not Working? Reverse Quit with No Warning. It Kind of How To Fix No Reverse Your car can’t go into reverse at all; The transmission fluid serves as a lubricant and coolant within the. If your car won’t go in reverse, one possible cause could be a faulty transmission linkage. One of the primary reasons for your car's reluctance to go in reverse might be a low transmission fluid level. Your vehicle keeps on popping. How To Fix No Reverse.
From www.youtube.com
Manual Transmission Reverse Gear How it works? YouTube How To Fix No Reverse The transmission fluid serves as a lubricant and coolant within the. To fix a car that won’t go in reverse, the problem could lie anywhere from the transmission fluid to the linkage, clutch, or. If your car won’t go in reverse, one possible cause could be a faulty transmission linkage. Your car can’t go into reverse at all; One of. How To Fix No Reverse.
From www.golfertroop.com
How to Fix Club Car Forward Reverse Switch Problems? How To Fix No Reverse When you step on the throttle, your car pops out of gear. If your car won’t go in reverse, one possible cause could be a faulty transmission linkage. One of the primary reasons for your car's reluctance to go in reverse might be a low transmission fluid level. Your car can’t go into reverse at all; The transmission fluid serves. How To Fix No Reverse.
From www.youtube.com
Cub Cadet XT2 Weak Reverse Quick Fix YouTube How To Fix No Reverse To fix a car that won’t go in reverse, the problem could lie anywhere from the transmission fluid to the linkage, clutch, or. Once you get your vehicle into. Your car can’t go into reverse at all; The transmission fluid serves as a lubricant and coolant within the. When you step on the throttle, your car pops out of gear.. How To Fix No Reverse.