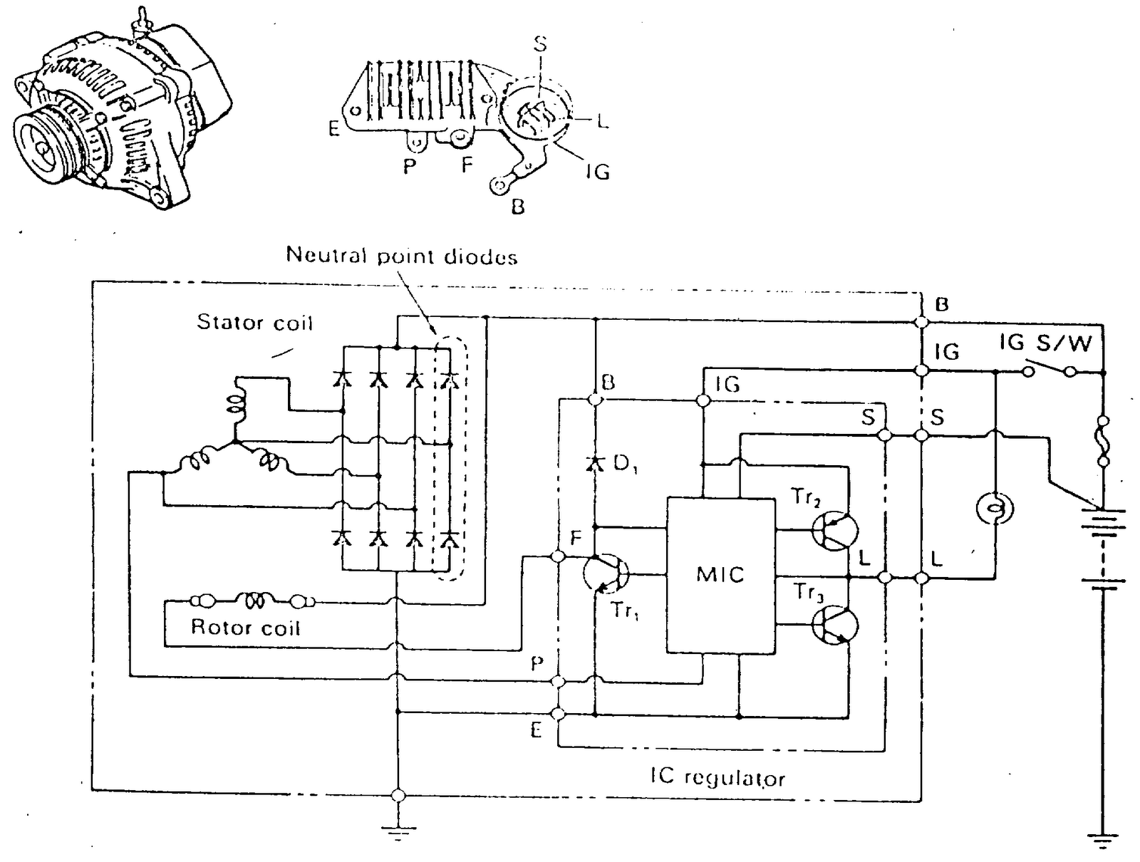
Ic Type Alternator . The cs3361 integral alternator regulator integrated circuit provides the voltage regulation for automotive, 3−phase alternators. The alternator's field winding is in the beginning stimulated through the ignition light bulb just as in a In this article, we'll explore the basics of an ic type alternator wiring diagram, what it tells us, and how it can help automotive professionals diagnose and fix problems. Learn about the diagram of an alternator ic regulator, which regulates the voltage output of an alternator in a motor vehicle. The 80310 is an integrated circuit intended to.
from fixengineburger.z19.web.core.windows.net
Learn about the diagram of an alternator ic regulator, which regulates the voltage output of an alternator in a motor vehicle. In this article, we'll explore the basics of an ic type alternator wiring diagram, what it tells us, and how it can help automotive professionals diagnose and fix problems. The alternator's field winding is in the beginning stimulated through the ignition light bulb just as in a The 80310 is an integrated circuit intended to. The cs3361 integral alternator regulator integrated circuit provides the voltage regulation for automotive, 3−phase alternators.
Wiring Diagram Alternator Ic
Ic Type Alternator Learn about the diagram of an alternator ic regulator, which regulates the voltage output of an alternator in a motor vehicle. In this article, we'll explore the basics of an ic type alternator wiring diagram, what it tells us, and how it can help automotive professionals diagnose and fix problems. Learn about the diagram of an alternator ic regulator, which regulates the voltage output of an alternator in a motor vehicle. The 80310 is an integrated circuit intended to. The cs3361 integral alternator regulator integrated circuit provides the voltage regulation for automotive, 3−phase alternators. The alternator's field winding is in the beginning stimulated through the ignition light bulb just as in a
From wiringdiagramall.blogspot.com
Wiring Diagram Of Ic Type Alternator Ic Type Alternator The alternator's field winding is in the beginning stimulated through the ignition light bulb just as in a In this article, we'll explore the basics of an ic type alternator wiring diagram, what it tells us, and how it can help automotive professionals diagnose and fix problems. Learn about the diagram of an alternator ic regulator, which regulates the voltage. Ic Type Alternator.
From forum.ih8mud.com
Explaining the Differences in the EARLY FEN 3 wire Alternator plug out Ic Type Alternator The alternator's field winding is in the beginning stimulated through the ignition light bulb just as in a In this article, we'll explore the basics of an ic type alternator wiring diagram, what it tells us, and how it can help automotive professionals diagnose and fix problems. The 80310 is an integrated circuit intended to. The cs3361 integral alternator regulator. Ic Type Alternator.
From bestmechanic.blogspot.com
ALTERNATOR DENGAN IC REGULATOR BEST MECHANIC Ic Type Alternator Learn about the diagram of an alternator ic regulator, which regulates the voltage output of an alternator in a motor vehicle. In this article, we'll explore the basics of an ic type alternator wiring diagram, what it tells us, and how it can help automotive professionals diagnose and fix problems. The cs3361 integral alternator regulator integrated circuit provides the voltage. Ic Type Alternator.
From manualfixyipcriticizes.z21.web.core.windows.net
Alternator Wiring Diagram 4 Wire Ic Type Alternator The cs3361 integral alternator regulator integrated circuit provides the voltage regulation for automotive, 3−phase alternators. In this article, we'll explore the basics of an ic type alternator wiring diagram, what it tells us, and how it can help automotive professionals diagnose and fix problems. The 80310 is an integrated circuit intended to. The alternator's field winding is in the beginning. Ic Type Alternator.
From wiringdiagramall.blogspot.com
Nikko Alternator Wiring Diagram Ic Type Alternator The 80310 is an integrated circuit intended to. In this article, we'll explore the basics of an ic type alternator wiring diagram, what it tells us, and how it can help automotive professionals diagnose and fix problems. The cs3361 integral alternator regulator integrated circuit provides the voltage regulation for automotive, 3−phase alternators. Learn about the diagram of an alternator ic. Ic Type Alternator.
From wiringdiagram.2bitboer.com
Basic Gm Alternator Wiring Diagram Wiring Diagram Ic Type Alternator In this article, we'll explore the basics of an ic type alternator wiring diagram, what it tells us, and how it can help automotive professionals diagnose and fix problems. The 80310 is an integrated circuit intended to. The alternator's field winding is in the beginning stimulated through the ignition light bulb just as in a The cs3361 integral alternator regulator. Ic Type Alternator.
From wiremanualkerstin99.z19.web.core.windows.net
Car Alternator Voltage Regulator Circuit Diagram Ic Type Alternator In this article, we'll explore the basics of an ic type alternator wiring diagram, what it tells us, and how it can help automotive professionals diagnose and fix problems. The 80310 is an integrated circuit intended to. Learn about the diagram of an alternator ic regulator, which regulates the voltage output of an alternator in a motor vehicle. The alternator's. Ic Type Alternator.
From www.smarts4k.com
Wiring Diagram Of Alternator And Voltage Regulator 4K Wallpapers Review Ic Type Alternator The alternator's field winding is in the beginning stimulated through the ignition light bulb just as in a The cs3361 integral alternator regulator integrated circuit provides the voltage regulation for automotive, 3−phase alternators. The 80310 is an integrated circuit intended to. In this article, we'll explore the basics of an ic type alternator wiring diagram, what it tells us, and. Ic Type Alternator.
From www.alibaba.com
12v Alternator 3vze 1012110130,1012110130,2706065040,2706065040 Ic Type Alternator Learn about the diagram of an alternator ic regulator, which regulates the voltage output of an alternator in a motor vehicle. The 80310 is an integrated circuit intended to. The alternator's field winding is in the beginning stimulated through the ignition light bulb just as in a The cs3361 integral alternator regulator integrated circuit provides the voltage regulation for automotive,. Ic Type Alternator.
From www.carid.com
iD Select® Honda CRV with Mitsubishi Alternator 2004 Alternator Ic Type Alternator Learn about the diagram of an alternator ic regulator, which regulates the voltage output of an alternator in a motor vehicle. The cs3361 integral alternator regulator integrated circuit provides the voltage regulation for automotive, 3−phase alternators. The alternator's field winding is in the beginning stimulated through the ignition light bulb just as in a The 80310 is an integrated circuit. Ic Type Alternator.
From www.woodauto.com
ALT30215 Alternator, 12v, 70A Ic Type Alternator The 80310 is an integrated circuit intended to. The cs3361 integral alternator regulator integrated circuit provides the voltage regulation for automotive, 3−phase alternators. In this article, we'll explore the basics of an ic type alternator wiring diagram, what it tells us, and how it can help automotive professionals diagnose and fix problems. The alternator's field winding is in the beginning. Ic Type Alternator.
From shopee.ph
Original Alternator IC Regulator L039 for Adventure L300 Pajero 4D56 Ic Type Alternator Learn about the diagram of an alternator ic regulator, which regulates the voltage output of an alternator in a motor vehicle. The cs3361 integral alternator regulator integrated circuit provides the voltage regulation for automotive, 3−phase alternators. In this article, we'll explore the basics of an ic type alternator wiring diagram, what it tells us, and how it can help automotive. Ic Type Alternator.
From www.wiringdigital.com
Wiring Diagram 24 Volt Alternator » Wiring Digital And Schematic Ic Type Alternator In this article, we'll explore the basics of an ic type alternator wiring diagram, what it tells us, and how it can help automotive professionals diagnose and fix problems. Learn about the diagram of an alternator ic regulator, which regulates the voltage output of an alternator in a motor vehicle. The 80310 is an integrated circuit intended to. The cs3361. Ic Type Alternator.
From marinehowto.com
Marine Alternator Installation Tips & Tricks Marine How To Ic Type Alternator Learn about the diagram of an alternator ic regulator, which regulates the voltage output of an alternator in a motor vehicle. In this article, we'll explore the basics of an ic type alternator wiring diagram, what it tells us, and how it can help automotive professionals diagnose and fix problems. The alternator's field winding is in the beginning stimulated through. Ic Type Alternator.
From manualdataconfined.z13.web.core.windows.net
Alternator Wiring Diagram Datsun 1600 Ic Type Alternator The cs3361 integral alternator regulator integrated circuit provides the voltage regulation for automotive, 3−phase alternators. In this article, we'll explore the basics of an ic type alternator wiring diagram, what it tells us, and how it can help automotive professionals diagnose and fix problems. The 80310 is an integrated circuit intended to. Learn about the diagram of an alternator ic. Ic Type Alternator.
From www.youtube.com
Testing Toyota Car Alternator's 4Pin AVR StepbyStep Guide YouTube Ic Type Alternator Learn about the diagram of an alternator ic regulator, which regulates the voltage output of an alternator in a motor vehicle. In this article, we'll explore the basics of an ic type alternator wiring diagram, what it tells us, and how it can help automotive professionals diagnose and fix problems. The cs3361 integral alternator regulator integrated circuit provides the voltage. Ic Type Alternator.
From www.youtube.com
Paano Ba Ang Connection ng IC Type Alternator at Maghanap ng Indicator Ic Type Alternator The 80310 is an integrated circuit intended to. Learn about the diagram of an alternator ic regulator, which regulates the voltage output of an alternator in a motor vehicle. The cs3361 integral alternator regulator integrated circuit provides the voltage regulation for automotive, 3−phase alternators. The alternator's field winding is in the beginning stimulated through the ignition light bulb just as. Ic Type Alternator.
From circuitwiringnabbed55.z21.web.core.windows.net
Simple Alternator Wiring Diagram Ic Type Alternator The alternator's field winding is in the beginning stimulated through the ignition light bulb just as in a Learn about the diagram of an alternator ic regulator, which regulates the voltage output of an alternator in a motor vehicle. The cs3361 integral alternator regulator integrated circuit provides the voltage regulation for automotive, 3−phase alternators. In this article, we'll explore the. Ic Type Alternator.
From www.wiringdigital.com
Wiring Diagram Alternator Charging Wiring Digital and Schematic Ic Type Alternator Learn about the diagram of an alternator ic regulator, which regulates the voltage output of an alternator in a motor vehicle. The cs3361 integral alternator regulator integrated circuit provides the voltage regulation for automotive, 3−phase alternators. The alternator's field winding is in the beginning stimulated through the ignition light bulb just as in a In this article, we'll explore the. Ic Type Alternator.
From www.autozone.com
Repair Guides Charging System Alternator Precautions Ic Type Alternator Learn about the diagram of an alternator ic regulator, which regulates the voltage output of an alternator in a motor vehicle. In this article, we'll explore the basics of an ic type alternator wiring diagram, what it tells us, and how it can help automotive professionals diagnose and fix problems. The cs3361 integral alternator regulator integrated circuit provides the voltage. Ic Type Alternator.
From otakatikblazer.blogspot.com
Otakatik Blazer sendiri Type dan jenis IC alternator untuk Blazer Ic Type Alternator The 80310 is an integrated circuit intended to. The cs3361 integral alternator regulator integrated circuit provides the voltage regulation for automotive, 3−phase alternators. In this article, we'll explore the basics of an ic type alternator wiring diagram, what it tells us, and how it can help automotive professionals diagnose and fix problems. Learn about the diagram of an alternator ic. Ic Type Alternator.
From wiringdiagram.2bitboer.com
hitachi alternator wiring diagram Wiring Diagram Ic Type Alternator The alternator's field winding is in the beginning stimulated through the ignition light bulb just as in a In this article, we'll explore the basics of an ic type alternator wiring diagram, what it tells us, and how it can help automotive professionals diagnose and fix problems. Learn about the diagram of an alternator ic regulator, which regulates the voltage. Ic Type Alternator.
From wiringdiagramall.blogspot.com
Wiring Diagram Of Ic Type Alternator Ic Type Alternator In this article, we'll explore the basics of an ic type alternator wiring diagram, what it tells us, and how it can help automotive professionals diagnose and fix problems. Learn about the diagram of an alternator ic regulator, which regulates the voltage output of an alternator in a motor vehicle. The cs3361 integral alternator regulator integrated circuit provides the voltage. Ic Type Alternator.
From engineeringlearn.com
Alternator Definition, Types, Working Principle, Parts, Uses Ic Type Alternator The cs3361 integral alternator regulator integrated circuit provides the voltage regulation for automotive, 3−phase alternators. The 80310 is an integrated circuit intended to. Learn about the diagram of an alternator ic regulator, which regulates the voltage output of an alternator in a motor vehicle. The alternator's field winding is in the beginning stimulated through the ignition light bulb just as. Ic Type Alternator.
From fixengineburger.z19.web.core.windows.net
Wiring Diagram Alternator Ic Ic Type Alternator Learn about the diagram of an alternator ic regulator, which regulates the voltage output of an alternator in a motor vehicle. The cs3361 integral alternator regulator integrated circuit provides the voltage regulation for automotive, 3−phase alternators. The alternator's field winding is in the beginning stimulated through the ignition light bulb just as in a In this article, we'll explore the. Ic Type Alternator.
From www.lazada.com.ph
IC Alternator Regulator Toyota Corolla / Camry / Vios Old / Hiace Old Ic Type Alternator The 80310 is an integrated circuit intended to. The alternator's field winding is in the beginning stimulated through the ignition light bulb just as in a In this article, we'll explore the basics of an ic type alternator wiring diagram, what it tells us, and how it can help automotive professionals diagnose and fix problems. The cs3361 integral alternator regulator. Ic Type Alternator.
From enginemedicenrulo2z4.z21.web.core.windows.net
Average Car Alternator Output Ic Type Alternator The 80310 is an integrated circuit intended to. The alternator's field winding is in the beginning stimulated through the ignition light bulb just as in a The cs3361 integral alternator regulator integrated circuit provides the voltage regulation for automotive, 3−phase alternators. Learn about the diagram of an alternator ic regulator, which regulates the voltage output of an alternator in a. Ic Type Alternator.
From climatebiz.com
How Do You Charge A Lithium Battery With An Alternator? Ic Type Alternator Learn about the diagram of an alternator ic regulator, which regulates the voltage output of an alternator in a motor vehicle. The 80310 is an integrated circuit intended to. The cs3361 integral alternator regulator integrated circuit provides the voltage regulation for automotive, 3−phase alternators. The alternator's field winding is in the beginning stimulated through the ignition light bulb just as. Ic Type Alternator.
From elecdiags.com
An indepth guide to understanding the alternator IC regulator diagram Ic Type Alternator The 80310 is an integrated circuit intended to. The alternator's field winding is in the beginning stimulated through the ignition light bulb just as in a In this article, we'll explore the basics of an ic type alternator wiring diagram, what it tells us, and how it can help automotive professionals diagnose and fix problems. Learn about the diagram of. Ic Type Alternator.
From www.caretxdigital.com
Delco Remy One Wire Alternator Wiring Diagram Wiring Diagram and Ic Type Alternator In this article, we'll explore the basics of an ic type alternator wiring diagram, what it tells us, and how it can help automotive professionals diagnose and fix problems. The 80310 is an integrated circuit intended to. The cs3361 integral alternator regulator integrated circuit provides the voltage regulation for automotive, 3−phase alternators. The alternator's field winding is in the beginning. Ic Type Alternator.
From www.wiringdigital.com
Wiring Diagram Of Ic Type Alternator Wiring Digital and Schematic Ic Type Alternator The alternator's field winding is in the beginning stimulated through the ignition light bulb just as in a In this article, we'll explore the basics of an ic type alternator wiring diagram, what it tells us, and how it can help automotive professionals diagnose and fix problems. The cs3361 integral alternator regulator integrated circuit provides the voltage regulation for automotive,. Ic Type Alternator.
From www.youtube.com
IC TYPE ALTERNATOR WIRING DIAGRAM YouTube Ic Type Alternator The 80310 is an integrated circuit intended to. The alternator's field winding is in the beginning stimulated through the ignition light bulb just as in a Learn about the diagram of an alternator ic regulator, which regulates the voltage output of an alternator in a motor vehicle. In this article, we'll explore the basics of an ic type alternator wiring. Ic Type Alternator.
From wiringdiagramall.blogspot.com
Wiring Diagram Of Ic Type Alternator Ic Type Alternator The cs3361 integral alternator regulator integrated circuit provides the voltage regulation for automotive, 3−phase alternators. Learn about the diagram of an alternator ic regulator, which regulates the voltage output of an alternator in a motor vehicle. In this article, we'll explore the basics of an ic type alternator wiring diagram, what it tells us, and how it can help automotive. Ic Type Alternator.
From www.alibaba.com
200a 100 New Car Alternator 24v Alternator Low Rpm Permanent Ic Type Alternator In this article, we'll explore the basics of an ic type alternator wiring diagram, what it tells us, and how it can help automotive professionals diagnose and fix problems. The cs3361 integral alternator regulator integrated circuit provides the voltage regulation for automotive, 3−phase alternators. The 80310 is an integrated circuit intended to. The alternator's field winding is in the beginning. Ic Type Alternator.
From cofedere.blogspot.com
Service Alternator Dan Stater Dynamo ic regulator voltage Ic Type Alternator Learn about the diagram of an alternator ic regulator, which regulates the voltage output of an alternator in a motor vehicle. The 80310 is an integrated circuit intended to. In this article, we'll explore the basics of an ic type alternator wiring diagram, what it tells us, and how it can help automotive professionals diagnose and fix problems. The cs3361. Ic Type Alternator.