Cpp Steering Column Problems . I now have a major misalignment with the 605 steering box (other 2 photos). Last winter i installed cpp ball joints (already had the cpp column installed for a year or so). Screw the tilt lever into the steering column head. Then use the supplied sheet metal screw to attach the. I have a cpp tilt column with a stuck/broken flasher button. I have a nice 66 impala steering column, tilt, telescoping and would like to use but can't find the article on using this. Does anyone know if a gm/acdelco tilt column turn signal switch will. I have bought a cpp tilt column and i am extremely concern about safety issues for obvious reasons. The steering box should be lower. For example if you order a. I'm sure some of you have read about the. Today i installed the column for a test fit using the cpp firewall bracket (see photo). I strongly advise you to pick out your steering wheel and column at the samne time to avoid problems.
from www.stevesnovasite.com
I have a nice 66 impala steering column, tilt, telescoping and would like to use but can't find the article on using this. I'm sure some of you have read about the. For example if you order a. I now have a major misalignment with the 605 steering box (other 2 photos). I strongly advise you to pick out your steering wheel and column at the samne time to avoid problems. Last winter i installed cpp ball joints (already had the cpp column installed for a year or so). Today i installed the column for a test fit using the cpp firewall bracket (see photo). Then use the supplied sheet metal screw to attach the. The steering box should be lower. I have a cpp tilt column with a stuck/broken flasher button.
CPP steering column Install Chevy Nova Forum
Cpp Steering Column Problems I'm sure some of you have read about the. I'm sure some of you have read about the. I now have a major misalignment with the 605 steering box (other 2 photos). For example if you order a. Does anyone know if a gm/acdelco tilt column turn signal switch will. The steering box should be lower. Today i installed the column for a test fit using the cpp firewall bracket (see photo). Screw the tilt lever into the steering column head. I have a nice 66 impala steering column, tilt, telescoping and would like to use but can't find the article on using this. I have bought a cpp tilt column and i am extremely concern about safety issues for obvious reasons. I have a cpp tilt column with a stuck/broken flasher button. Last winter i installed cpp ball joints (already had the cpp column installed for a year or so). Then use the supplied sheet metal screw to attach the. I strongly advise you to pick out your steering wheel and column at the samne time to avoid problems.
From fuelcurve.com
CPP Tilt Steering Columns for Classic Chevys Fuel Curve Cpp Steering Column Problems I have bought a cpp tilt column and i am extremely concern about safety issues for obvious reasons. I now have a major misalignment with the 605 steering box (other 2 photos). For example if you order a. The steering box should be lower. I have a nice 66 impala steering column, tilt, telescoping and would like to use but. Cpp Steering Column Problems.
From www.stevesnovasite.com
CPP steering column Install Chevy Nova Forum Cpp Steering Column Problems The steering box should be lower. I'm sure some of you have read about the. For example if you order a. I have a cpp tilt column with a stuck/broken flasher button. Does anyone know if a gm/acdelco tilt column turn signal switch will. Screw the tilt lever into the steering column head. Today i installed the column for a. Cpp Steering Column Problems.
From www.trifive.com
*Cpp steering column Chevy Tri Five Forum Cpp Steering Column Problems Last winter i installed cpp ball joints (already had the cpp column installed for a year or so). I have bought a cpp tilt column and i am extremely concern about safety issues for obvious reasons. For example if you order a. Today i installed the column for a test fit using the cpp firewall bracket (see photo). Does anyone. Cpp Steering Column Problems.
From teamcpp.com
How to Install a CPP Premium Tilt Steering Column in 1967 to 1972 Chevy C10 Trucks Team CPP Cpp Steering Column Problems Today i installed the column for a test fit using the cpp firewall bracket (see photo). I'm sure some of you have read about the. For example if you order a. I strongly advise you to pick out your steering wheel and column at the samne time to avoid problems. I have bought a cpp tilt column and i am. Cpp Steering Column Problems.
From www.stevesnovasite.com
CPP steering column Install Chevy Nova Forum Cpp Steering Column Problems I have a nice 66 impala steering column, tilt, telescoping and would like to use but can't find the article on using this. Last winter i installed cpp ball joints (already had the cpp column installed for a year or so). Then use the supplied sheet metal screw to attach the. Does anyone know if a gm/acdelco tilt column turn. Cpp Steering Column Problems.
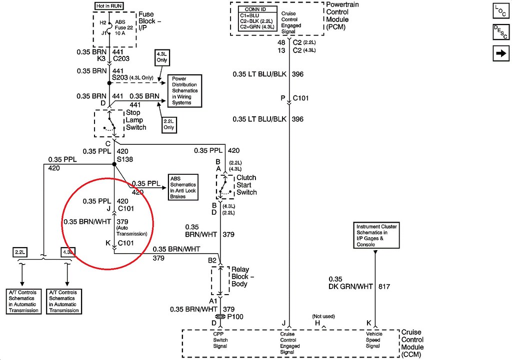
From celhrwnd.blob.core.windows.net
Cpp Steering Column Wiring Diagram at Sandra Armstrong blog Cpp Steering Column Problems For example if you order a. I have a cpp tilt column with a stuck/broken flasher button. Screw the tilt lever into the steering column head. I strongly advise you to pick out your steering wheel and column at the samne time to avoid problems. Then use the supplied sheet metal screw to attach the. Last winter i installed cpp. Cpp Steering Column Problems.
From www.stevesnovasite.com
Does anyone have pictures of the way to modify the steering column using cpp steering box Cpp Steering Column Problems Last winter i installed cpp ball joints (already had the cpp column installed for a year or so). I'm sure some of you have read about the. I have a nice 66 impala steering column, tilt, telescoping and would like to use but can't find the article on using this. Then use the supplied sheet metal screw to attach the.. Cpp Steering Column Problems.
From teamcpp.com
How to Install a CPP Premium Tilt Steering Column in 1967 to 1972 Chevy C10 Trucks Team CPP Cpp Steering Column Problems Last winter i installed cpp ball joints (already had the cpp column installed for a year or so). Screw the tilt lever into the steering column head. I now have a major misalignment with the 605 steering box (other 2 photos). Does anyone know if a gm/acdelco tilt column turn signal switch will. Then use the supplied sheet metal screw. Cpp Steering Column Problems.
From lateral-g.net
1955 Bel Air Classic Performance Products CPP Steering Column Lateral G_78 Cpp Steering Column Problems Then use the supplied sheet metal screw to attach the. I'm sure some of you have read about the. Does anyone know if a gm/acdelco tilt column turn signal switch will. Screw the tilt lever into the steering column head. I have a cpp tilt column with a stuck/broken flasher button. For example if you order a. I have bought. Cpp Steering Column Problems.
From fuelcurve.com
CPP Tilt Steering Columns for Classic Chevys Fuel Curve Cpp Steering Column Problems I strongly advise you to pick out your steering wheel and column at the samne time to avoid problems. For example if you order a. I have a cpp tilt column with a stuck/broken flasher button. Last winter i installed cpp ball joints (already had the cpp column installed for a year or so). Screw the tilt lever into the. Cpp Steering Column Problems.
From lateral-g.net
1955 Bel Air Classic Performance Products CPP Steering Column Lateral G_7 Cpp Steering Column Problems I strongly advise you to pick out your steering wheel and column at the samne time to avoid problems. The steering box should be lower. I have bought a cpp tilt column and i am extremely concern about safety issues for obvious reasons. Last winter i installed cpp ball joints (already had the cpp column installed for a year or. Cpp Steering Column Problems.
From www.stevesnovasite.com
CPP steering column Install Chevy Nova Forum Cpp Steering Column Problems I now have a major misalignment with the 605 steering box (other 2 photos). I strongly advise you to pick out your steering wheel and column at the samne time to avoid problems. Then use the supplied sheet metal screw to attach the. For example if you order a. The steering box should be lower. I'm sure some of you. Cpp Steering Column Problems.
From teamcpp.com
How to Install a CPP Premium Tilt Steering Column in 1967 to 1972 Chevy C10 Trucks Team CPP Cpp Steering Column Problems Then use the supplied sheet metal screw to attach the. Screw the tilt lever into the steering column head. I'm sure some of you have read about the. I have bought a cpp tilt column and i am extremely concern about safety issues for obvious reasons. Today i installed the column for a test fit using the cpp firewall bracket. Cpp Steering Column Problems.
From celhrwnd.blob.core.windows.net
Cpp Steering Column Wiring Diagram at Sandra Armstrong blog Cpp Steering Column Problems Screw the tilt lever into the steering column head. I now have a major misalignment with the 605 steering box (other 2 photos). I have bought a cpp tilt column and i am extremely concern about safety issues for obvious reasons. I'm sure some of you have read about the. Today i installed the column for a test fit using. Cpp Steering Column Problems.
From teamcpp.com
BoltIn TriFive Tilt Steering Column Install Team CPP Cpp Steering Column Problems Screw the tilt lever into the steering column head. I now have a major misalignment with the 605 steering box (other 2 photos). I strongly advise you to pick out your steering wheel and column at the samne time to avoid problems. I have a cpp tilt column with a stuck/broken flasher button. I'm sure some of you have read. Cpp Steering Column Problems.
From teamcpp.com
How to Install a CPP Premium Tilt Steering Column in 1967 to 1972 Chevy C10 Trucks Team CPP Cpp Steering Column Problems The steering box should be lower. I have a cpp tilt column with a stuck/broken flasher button. I have a nice 66 impala steering column, tilt, telescoping and would like to use but can't find the article on using this. Then use the supplied sheet metal screw to attach the. Last winter i installed cpp ball joints (already had the. Cpp Steering Column Problems.
From www.ford-trucks.com
CPP Steering Column Ford Truck Enthusiasts Forums Cpp Steering Column Problems I have bought a cpp tilt column and i am extremely concern about safety issues for obvious reasons. Last winter i installed cpp ball joints (already had the cpp column installed for a year or so). Does anyone know if a gm/acdelco tilt column turn signal switch will. I strongly advise you to pick out your steering wheel and column. Cpp Steering Column Problems.
From celhrwnd.blob.core.windows.net
Cpp Steering Column Wiring Diagram at Sandra Armstrong blog Cpp Steering Column Problems Last winter i installed cpp ball joints (already had the cpp column installed for a year or so). Screw the tilt lever into the steering column head. The steering box should be lower. I now have a major misalignment with the 605 steering box (other 2 photos). Does anyone know if a gm/acdelco tilt column turn signal switch will. I. Cpp Steering Column Problems.
From teamcpp.com
How to Install a CPP Premium Tilt Steering Column in 1967 to 1972 Chevy C10 Trucks Team CPP Cpp Steering Column Problems Screw the tilt lever into the steering column head. I'm sure some of you have read about the. I have a nice 66 impala steering column, tilt, telescoping and would like to use but can't find the article on using this. I have bought a cpp tilt column and i am extremely concern about safety issues for obvious reasons. Does. Cpp Steering Column Problems.
From www.stevesnovasite.com
CPP steering column Install Chevy Nova Forum Cpp Steering Column Problems I now have a major misalignment with the 605 steering box (other 2 photos). I'm sure some of you have read about the. I have a nice 66 impala steering column, tilt, telescoping and would like to use but can't find the article on using this. I strongly advise you to pick out your steering wheel and column at the. Cpp Steering Column Problems.
From teamcpp.com
How to Install a CPP Premium Tilt Steering Column in 1967 to 1972 Chevy C10 Trucks Team CPP Cpp Steering Column Problems Last winter i installed cpp ball joints (already had the cpp column installed for a year or so). Today i installed the column for a test fit using the cpp firewall bracket (see photo). For example if you order a. I have a nice 66 impala steering column, tilt, telescoping and would like to use but can't find the article. Cpp Steering Column Problems.
From www.trifive.com
57 Bel Air, CPP 500 Steering Box with Flaming River column problems Chevy Tri Five Forum Cpp Steering Column Problems Screw the tilt lever into the steering column head. I have a cpp tilt column with a stuck/broken flasher button. Does anyone know if a gm/acdelco tilt column turn signal switch will. Then use the supplied sheet metal screw to attach the. I now have a major misalignment with the 605 steering box (other 2 photos). I have a nice. Cpp Steering Column Problems.
From celhrwnd.blob.core.windows.net
Cpp Steering Column Wiring Diagram at Sandra Armstrong blog Cpp Steering Column Problems I strongly advise you to pick out your steering wheel and column at the samne time to avoid problems. The steering box should be lower. Last winter i installed cpp ball joints (already had the cpp column installed for a year or so). For example if you order a. I now have a major misalignment with the 605 steering box. Cpp Steering Column Problems.
From lateral-g.net
1955 Bel Air Classic Performance Products CPP Steering Column Lateral G_13 Cpp Steering Column Problems For example if you order a. The steering box should be lower. Does anyone know if a gm/acdelco tilt column turn signal switch will. I have a cpp tilt column with a stuck/broken flasher button. I'm sure some of you have read about the. I have bought a cpp tilt column and i am extremely concern about safety issues for. Cpp Steering Column Problems.
From www.youtube.com
How To Install CPP Premium Tilt Steering Column (19671972 C10) YouTube Cpp Steering Column Problems I have a nice 66 impala steering column, tilt, telescoping and would like to use but can't find the article on using this. Last winter i installed cpp ball joints (already had the cpp column installed for a year or so). The steering box should be lower. Does anyone know if a gm/acdelco tilt column turn signal switch will. Screw. Cpp Steering Column Problems.
From teamcpp.com
How to Install a CPP Premium Tilt Steering Column in 1967 to 1972 Chevy C10 Trucks Team CPP Cpp Steering Column Problems I have a cpp tilt column with a stuck/broken flasher button. I have bought a cpp tilt column and i am extremely concern about safety issues for obvious reasons. I have a nice 66 impala steering column, tilt, telescoping and would like to use but can't find the article on using this. Today i installed the column for a test. Cpp Steering Column Problems.
From www.ford-trucks.com
CPP Steering Column Ford Truck Enthusiasts Forums Cpp Steering Column Problems Then use the supplied sheet metal screw to attach the. I have a nice 66 impala steering column, tilt, telescoping and would like to use but can't find the article on using this. Today i installed the column for a test fit using the cpp firewall bracket (see photo). The steering box should be lower. Last winter i installed cpp. Cpp Steering Column Problems.
From www.trifive.com
CPP Steering Column (New) Does Not Align With Installed 605 Steering Box Chevy Tri Five Forum Cpp Steering Column Problems I strongly advise you to pick out your steering wheel and column at the samne time to avoid problems. I now have a major misalignment with the 605 steering box (other 2 photos). I have a nice 66 impala steering column, tilt, telescoping and would like to use but can't find the article on using this. Does anyone know if. Cpp Steering Column Problems.
From teamcpp.com
How to Install a CPP Premium Tilt Steering Column in 1967 to 1972 Chevy C10 Trucks Team CPP Cpp Steering Column Problems I now have a major misalignment with the 605 steering box (other 2 photos). I have a nice 66 impala steering column, tilt, telescoping and would like to use but can't find the article on using this. For example if you order a. Screw the tilt lever into the steering column head. Last winter i installed cpp ball joints (already. Cpp Steering Column Problems.
From lateral-g.net
1955 Bel Air Classic Performance Products CPP Steering Column Lateral G_73 Cpp Steering Column Problems I now have a major misalignment with the 605 steering box (other 2 photos). Today i installed the column for a test fit using the cpp firewall bracket (see photo). I have a nice 66 impala steering column, tilt, telescoping and would like to use but can't find the article on using this. I have bought a cpp tilt column. Cpp Steering Column Problems.
From www.youtube.com
Fixing steering problem 57 Chevy CPP center link installation YouTube Cpp Steering Column Problems For example if you order a. I have a cpp tilt column with a stuck/broken flasher button. Then use the supplied sheet metal screw to attach the. I have a nice 66 impala steering column, tilt, telescoping and would like to use but can't find the article on using this. Does anyone know if a gm/acdelco tilt column turn signal. Cpp Steering Column Problems.
From www.trifive.com
57 Chevy CPP steering column, am I missing something here? Chevy Tri Five Forum Cpp Steering Column Problems I have bought a cpp tilt column and i am extremely concern about safety issues for obvious reasons. Screw the tilt lever into the steering column head. I now have a major misalignment with the 605 steering box (other 2 photos). For example if you order a. The steering box should be lower. Does anyone know if a gm/acdelco tilt. Cpp Steering Column Problems.
From www.trifive.com
57 Bel Air, CPP 500 Steering Box with Flaming River column problems Chevy Tri Five Forum Cpp Steering Column Problems Screw the tilt lever into the steering column head. The steering box should be lower. Today i installed the column for a test fit using the cpp firewall bracket (see photo). I'm sure some of you have read about the. For example if you order a. I have a nice 66 impala steering column, tilt, telescoping and would like to. Cpp Steering Column Problems.
From teamcpp.com
How to Install a CPP Premium Tilt Steering Column in 1967 to 1972 Chevy C10 Trucks Team CPP Cpp Steering Column Problems I have a nice 66 impala steering column, tilt, telescoping and would like to use but can't find the article on using this. I have bought a cpp tilt column and i am extremely concern about safety issues for obvious reasons. I have a cpp tilt column with a stuck/broken flasher button. Does anyone know if a gm/acdelco tilt column. Cpp Steering Column Problems.
From www.ford-trucks.com
CPP Steering Column Ford Truck Enthusiasts Forums Cpp Steering Column Problems I have a nice 66 impala steering column, tilt, telescoping and would like to use but can't find the article on using this. Does anyone know if a gm/acdelco tilt column turn signal switch will. I have a cpp tilt column with a stuck/broken flasher button. The steering box should be lower. I have bought a cpp tilt column and. Cpp Steering Column Problems.