F100 Vacuum Selector Switch . Ac vacuum selector switch part number w/ compressor question. This very important valve's job is to direct vacuum to the correct vacuum motor that opens or closes doors in your. I have recently been to crazy ray's here in baltimore, md and have acquired a vacuum selector switch for my 1980 ford f100. The most obvious symptom of this valve malfunctioning. Perfect for maintenance and care. I recently picked up a 74 f100 factory ac truck. Last week i was able to confirm that the system was. Ported vacuum switches (pvs) are heat sensitive devices that turn vacuum pressure on or off to vacuum related components such as egr.
from www.musclecarsandclassics.ca
Last week i was able to confirm that the system was. This very important valve's job is to direct vacuum to the correct vacuum motor that opens or closes doors in your. Ac vacuum selector switch part number w/ compressor question. Ported vacuum switches (pvs) are heat sensitive devices that turn vacuum pressure on or off to vacuum related components such as egr. Perfect for maintenance and care. The most obvious symptom of this valve malfunctioning. I have recently been to crazy ray's here in baltimore, md and have acquired a vacuum selector switch for my 1980 ford f100. I recently picked up a 74 f100 factory ac truck.
Ford Pickup Truck Air Conditioner Vacuum Selector Valve With Deluxe
F100 Vacuum Selector Switch Last week i was able to confirm that the system was. Perfect for maintenance and care. This very important valve's job is to direct vacuum to the correct vacuum motor that opens or closes doors in your. Ac vacuum selector switch part number w/ compressor question. The most obvious symptom of this valve malfunctioning. I recently picked up a 74 f100 factory ac truck. I have recently been to crazy ray's here in baltimore, md and have acquired a vacuum selector switch for my 1980 ford f100. Ported vacuum switches (pvs) are heat sensitive devices that turn vacuum pressure on or off to vacuum related components such as egr. Last week i was able to confirm that the system was.
From www.northeastclassicfordparts.com
1966 1967 1968 1969 1970 1971 1972 1973 1974 1975 1976 1977 early ford F100 Vacuum Selector Switch Ac vacuum selector switch part number w/ compressor question. I have recently been to crazy ray's here in baltimore, md and have acquired a vacuum selector switch for my 1980 ford f100. I recently picked up a 74 f100 factory ac truck. The most obvious symptom of this valve malfunctioning. Perfect for maintenance and care. This very important valve's job. F100 Vacuum Selector Switch.
From fazziosurplus.com
Vacuum Blower Selector Switch Joseph Fazzio, Incorporated F100 Vacuum Selector Switch Ac vacuum selector switch part number w/ compressor question. The most obvious symptom of this valve malfunctioning. Perfect for maintenance and care. I recently picked up a 74 f100 factory ac truck. I have recently been to crazy ray's here in baltimore, md and have acquired a vacuum selector switch for my 1980 ford f100. This very important valve's job. F100 Vacuum Selector Switch.
From www.vintage-garage.fr
Ford YH367 E100 E150 E250, Vacuum selector Pièces FORD Vintage F100 Vacuum Selector Switch I have recently been to crazy ray's here in baltimore, md and have acquired a vacuum selector switch for my 1980 ford f100. Ac vacuum selector switch part number w/ compressor question. Perfect for maintenance and care. Last week i was able to confirm that the system was. Ported vacuum switches (pvs) are heat sensitive devices that turn vacuum pressure. F100 Vacuum Selector Switch.
From fazziosurplus.com
Vacuum Blower Selector Switch Joseph Fazzio, Incorporated F100 Vacuum Selector Switch Last week i was able to confirm that the system was. I recently picked up a 74 f100 factory ac truck. The most obvious symptom of this valve malfunctioning. Ac vacuum selector switch part number w/ compressor question. I have recently been to crazy ray's here in baltimore, md and have acquired a vacuum selector switch for my 1980 ford. F100 Vacuum Selector Switch.
From fazziosurplus.com
Vacuum Blower Selector Switch Joseph Fazzio, Incorporated F100 Vacuum Selector Switch I have recently been to crazy ray's here in baltimore, md and have acquired a vacuum selector switch for my 1980 ford f100. Perfect for maintenance and care. This very important valve's job is to direct vacuum to the correct vacuum motor that opens or closes doors in your. I recently picked up a 74 f100 factory ac truck. The. F100 Vacuum Selector Switch.
From www.ebay.co.uk
FORD MUSTANG LINCOLN BRONCO F100350 VACUUM SWITCH TEMP CONTROL D7LE F100 Vacuum Selector Switch I have recently been to crazy ray's here in baltimore, md and have acquired a vacuum selector switch for my 1980 ford f100. Ac vacuum selector switch part number w/ compressor question. I recently picked up a 74 f100 factory ac truck. Last week i was able to confirm that the system was. The most obvious symptom of this valve. F100 Vacuum Selector Switch.
From www.northeastclassicfordparts.com
1966 1967 1968 1969 1970 1971 1972 1973 1974 1975 1976 1977 early ford F100 Vacuum Selector Switch Ac vacuum selector switch part number w/ compressor question. Last week i was able to confirm that the system was. Perfect for maintenance and care. Ported vacuum switches (pvs) are heat sensitive devices that turn vacuum pressure on or off to vacuum related components such as egr. I recently picked up a 74 f100 factory ac truck. I have recently. F100 Vacuum Selector Switch.
From www.ecrater.com
Ported Vacuum Switch FORD BRONCO FORD E100 E250 E350 F100 F150 F250 F100 Vacuum Selector Switch Ac vacuum selector switch part number w/ compressor question. Ported vacuum switches (pvs) are heat sensitive devices that turn vacuum pressure on or off to vacuum related components such as egr. I recently picked up a 74 f100 factory ac truck. The most obvious symptom of this valve malfunctioning. Last week i was able to confirm that the system was.. F100 Vacuum Selector Switch.
From www.northeastclassicfordparts.com
Distributor Vacuum Advance Control Valve, Ford Small Block, Ford Small F100 Vacuum Selector Switch This very important valve's job is to direct vacuum to the correct vacuum motor that opens or closes doors in your. I recently picked up a 74 f100 factory ac truck. The most obvious symptom of this valve malfunctioning. Perfect for maintenance and care. Last week i was able to confirm that the system was. Ac vacuum selector switch part. F100 Vacuum Selector Switch.
From automotorpad.com
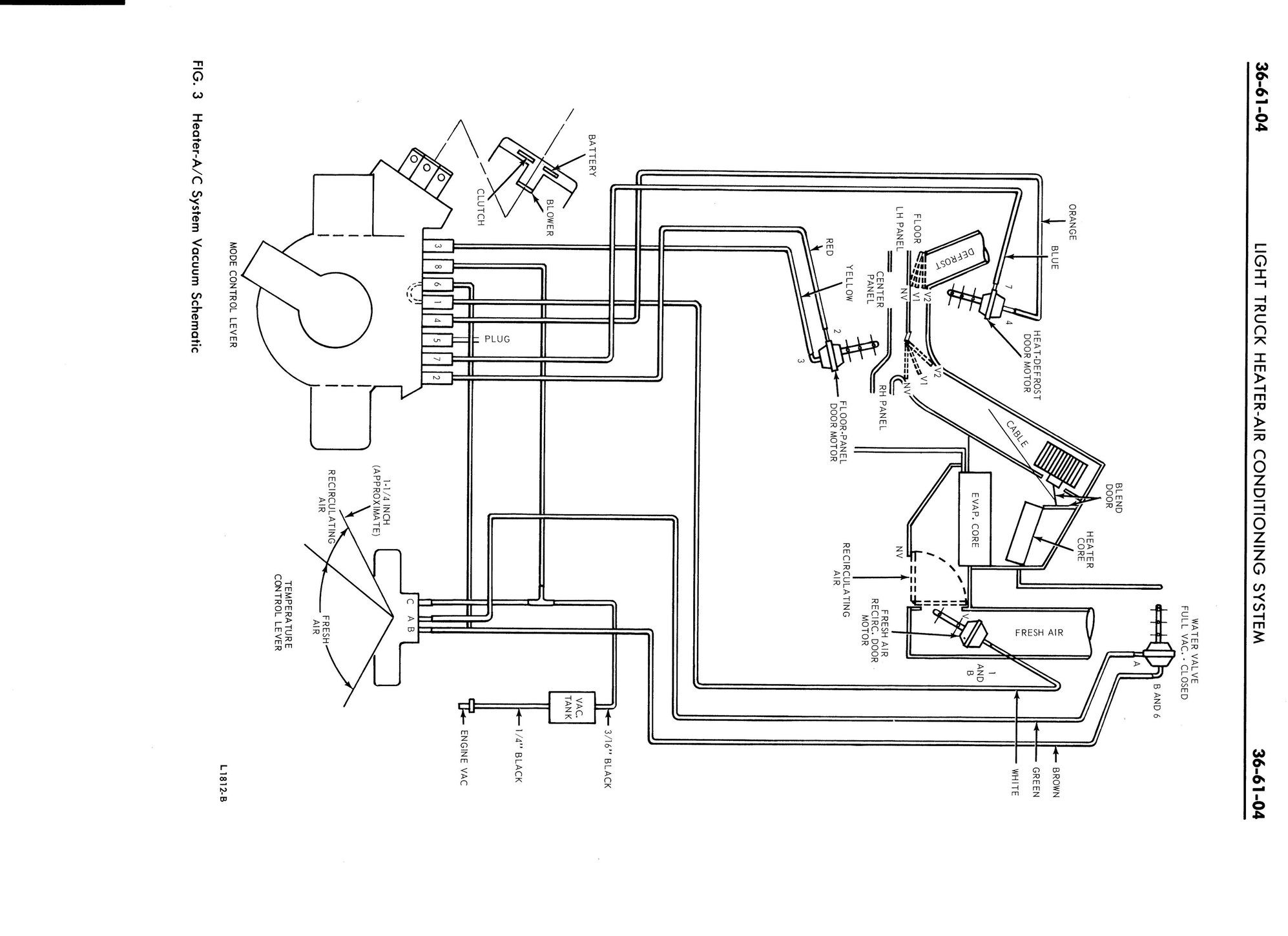
1973 Ford f100 vacuum diagram F100 Vacuum Selector Switch Last week i was able to confirm that the system was. Ported vacuum switches (pvs) are heat sensitive devices that turn vacuum pressure on or off to vacuum related components such as egr. The most obvious symptom of this valve malfunctioning. This very important valve's job is to direct vacuum to the correct vacuum motor that opens or closes doors. F100 Vacuum Selector Switch.
From www.ebay.co.uk
FORD MUSTANG LINCOLN BRONCO F100350 VACUUM SWITCH TEMP CONTROL D7LE F100 Vacuum Selector Switch Ac vacuum selector switch part number w/ compressor question. This very important valve's job is to direct vacuum to the correct vacuum motor that opens or closes doors in your. I recently picked up a 74 f100 factory ac truck. Last week i was able to confirm that the system was. The most obvious symptom of this valve malfunctioning. Perfect. F100 Vacuum Selector Switch.
From www.valvesonline.com.au
Vacuum Switch F100 Vacuum Selector Switch Perfect for maintenance and care. This very important valve's job is to direct vacuum to the correct vacuum motor that opens or closes doors in your. Ac vacuum selector switch part number w/ compressor question. Ported vacuum switches (pvs) are heat sensitive devices that turn vacuum pressure on or off to vacuum related components such as egr. I recently picked. F100 Vacuum Selector Switch.
From fazziosurplus.com
Vacuum Blower Selector Switch Joseph Fazzio, Incorporated F100 Vacuum Selector Switch Ported vacuum switches (pvs) are heat sensitive devices that turn vacuum pressure on or off to vacuum related components such as egr. Last week i was able to confirm that the system was. Ac vacuum selector switch part number w/ compressor question. The most obvious symptom of this valve malfunctioning. This very important valve's job is to direct vacuum to. F100 Vacuum Selector Switch.
From www.ebay.com
Ported Vacuum Switch FORD CAR FORD F100 F250 F350 E100 E150 E250 E350 F100 Vacuum Selector Switch Last week i was able to confirm that the system was. I have recently been to crazy ray's here in baltimore, md and have acquired a vacuum selector switch for my 1980 ford f100. Perfect for maintenance and care. Ac vacuum selector switch part number w/ compressor question. I recently picked up a 74 f100 factory ac truck. The most. F100 Vacuum Selector Switch.
From www.northeastclassicfordparts.com
Distributor Vacuum Advance Control Valve, Ford Small Block, Ford Small F100 Vacuum Selector Switch This very important valve's job is to direct vacuum to the correct vacuum motor that opens or closes doors in your. The most obvious symptom of this valve malfunctioning. Ac vacuum selector switch part number w/ compressor question. Ported vacuum switches (pvs) are heat sensitive devices that turn vacuum pressure on or off to vacuum related components such as egr.. F100 Vacuum Selector Switch.
From flavored.ph
Four Seasons 36694 Vacuum Mode Selector Switch Switches Ported Vacuum F100 Vacuum Selector Switch Perfect for maintenance and care. I recently picked up a 74 f100 factory ac truck. Last week i was able to confirm that the system was. I have recently been to crazy ray's here in baltimore, md and have acquired a vacuum selector switch for my 1980 ford f100. The most obvious symptom of this valve malfunctioning. Ac vacuum selector. F100 Vacuum Selector Switch.
From www.topspeedautomotive.com
Vacuum Mode Selector Switch 36694 by FOUR SEASONS HVAC System Switch F100 Vacuum Selector Switch This very important valve's job is to direct vacuum to the correct vacuum motor that opens or closes doors in your. Perfect for maintenance and care. Ported vacuum switches (pvs) are heat sensitive devices that turn vacuum pressure on or off to vacuum related components such as egr. Last week i was able to confirm that the system was. Ac. F100 Vacuum Selector Switch.
From www.ford-trucks.com
Heater Vacuum Selector Switch Ford Truck Enthusiasts Forums F100 Vacuum Selector Switch I have recently been to crazy ray's here in baltimore, md and have acquired a vacuum selector switch for my 1980 ford f100. This very important valve's job is to direct vacuum to the correct vacuum motor that opens or closes doors in your. Ac vacuum selector switch part number w/ compressor question. Perfect for maintenance and care. The most. F100 Vacuum Selector Switch.
From www.bsautosupplies.com
Universal Vacuum Selector Switch Effortless Control for MultiSystem F100 Vacuum Selector Switch Last week i was able to confirm that the system was. Ported vacuum switches (pvs) are heat sensitive devices that turn vacuum pressure on or off to vacuum related components such as egr. This very important valve's job is to direct vacuum to the correct vacuum motor that opens or closes doors in your. The most obvious symptom of this. F100 Vacuum Selector Switch.
From www.northeastclassicfordparts.com
1966 1967 1968 1969 1970 1971 1972 1973 1974 1975 1976 1977 early ford F100 Vacuum Selector Switch I recently picked up a 74 f100 factory ac truck. Last week i was able to confirm that the system was. I have recently been to crazy ray's here in baltimore, md and have acquired a vacuum selector switch for my 1980 ford f100. This very important valve's job is to direct vacuum to the correct vacuum motor that opens. F100 Vacuum Selector Switch.
From autoplicity.com
Standard Motor Products PVS102 Ported Vacuum Switch Autoplicity F100 Vacuum Selector Switch Perfect for maintenance and care. Last week i was able to confirm that the system was. Ported vacuum switches (pvs) are heat sensitive devices that turn vacuum pressure on or off to vacuum related components such as egr. This very important valve's job is to direct vacuum to the correct vacuum motor that opens or closes doors in your. I. F100 Vacuum Selector Switch.
From www.ford-trucks.com
Vacuum schematic for '73 F100? Ford Truck Enthusiasts Forums F100 Vacuum Selector Switch I have recently been to crazy ray's here in baltimore, md and have acquired a vacuum selector switch for my 1980 ford f100. Ported vacuum switches (pvs) are heat sensitive devices that turn vacuum pressure on or off to vacuum related components such as egr. Perfect for maintenance and care. The most obvious symptom of this valve malfunctioning. Ac vacuum. F100 Vacuum Selector Switch.
From www.musclecarsandclassics.ca
Ford Pickup Truck Air Conditioner Vacuum Selector Valve With Deluxe F100 Vacuum Selector Switch Last week i was able to confirm that the system was. I have recently been to crazy ray's here in baltimore, md and have acquired a vacuum selector switch for my 1980 ford f100. Ported vacuum switches (pvs) are heat sensitive devices that turn vacuum pressure on or off to vacuum related components such as egr. Perfect for maintenance and. F100 Vacuum Selector Switch.
From flavored.ph
Four Seasons 36694 Vacuum Mode Selector Switch Switches Ported Vacuum F100 Vacuum Selector Switch This very important valve's job is to direct vacuum to the correct vacuum motor that opens or closes doors in your. Perfect for maintenance and care. I have recently been to crazy ray's here in baltimore, md and have acquired a vacuum selector switch for my 1980 ford f100. The most obvious symptom of this valve malfunctioning. I recently picked. F100 Vacuum Selector Switch.
From www.youtube.com
F100 Vacuum Line Setup YouTube F100 Vacuum Selector Switch Perfect for maintenance and care. Last week i was able to confirm that the system was. The most obvious symptom of this valve malfunctioning. Ac vacuum selector switch part number w/ compressor question. I recently picked up a 74 f100 factory ac truck. Ported vacuum switches (pvs) are heat sensitive devices that turn vacuum pressure on or off to vacuum. F100 Vacuum Selector Switch.
From www.autopartsway.com
Four Seasons 36694 Vacuum Mode Selector Switch F100 Vacuum Selector Switch I have recently been to crazy ray's here in baltimore, md and have acquired a vacuum selector switch for my 1980 ford f100. The most obvious symptom of this valve malfunctioning. Perfect for maintenance and care. Last week i was able to confirm that the system was. Ported vacuum switches (pvs) are heat sensitive devices that turn vacuum pressure on. F100 Vacuum Selector Switch.
From shop.broncograveyard.com
19831991 Ford Bronco and FSeries Truck AC Vacuum Selector Valve F100 Vacuum Selector Switch Last week i was able to confirm that the system was. Ac vacuum selector switch part number w/ compressor question. This very important valve's job is to direct vacuum to the correct vacuum motor that opens or closes doors in your. I recently picked up a 74 f100 factory ac truck. I have recently been to crazy ray's here in. F100 Vacuum Selector Switch.
From www.carid.com
Standard® CVS49 Vacuum Control Switch F100 Vacuum Selector Switch I recently picked up a 74 f100 factory ac truck. This very important valve's job is to direct vacuum to the correct vacuum motor that opens or closes doors in your. Last week i was able to confirm that the system was. Ported vacuum switches (pvs) are heat sensitive devices that turn vacuum pressure on or off to vacuum related. F100 Vacuum Selector Switch.
From 67-72chevytrucks.com
vacuum selector switch The 1947 Present Chevrolet & GMC Truck F100 Vacuum Selector Switch The most obvious symptom of this valve malfunctioning. I have recently been to crazy ray's here in baltimore, md and have acquired a vacuum selector switch for my 1980 ford f100. This very important valve's job is to direct vacuum to the correct vacuum motor that opens or closes doors in your. Perfect for maintenance and care. Ac vacuum selector. F100 Vacuum Selector Switch.
From www.dennis-carpenter.com
Vacuum Switch Valve 1 contact 197879 Ford Truck, 197879 Ford F100 Vacuum Selector Switch I recently picked up a 74 f100 factory ac truck. Perfect for maintenance and care. Last week i was able to confirm that the system was. The most obvious symptom of this valve malfunctioning. This very important valve's job is to direct vacuum to the correct vacuum motor that opens or closes doors in your. Ported vacuum switches (pvs) are. F100 Vacuum Selector Switch.
From www.musclecarsandclassics.ca
Ford Pickup Truck Air Conditioner Vacuum Selector Valve With Deluxe F100 Vacuum Selector Switch The most obvious symptom of this valve malfunctioning. Last week i was able to confirm that the system was. Ported vacuum switches (pvs) are heat sensitive devices that turn vacuum pressure on or off to vacuum related components such as egr. This very important valve's job is to direct vacuum to the correct vacuum motor that opens or closes doors. F100 Vacuum Selector Switch.
From bluestarperformance.com
A/C Temperature Selector Vacuum Switch 2485167 B Body 196365 F100 Vacuum Selector Switch This very important valve's job is to direct vacuum to the correct vacuum motor that opens or closes doors in your. Ported vacuum switches (pvs) are heat sensitive devices that turn vacuum pressure on or off to vacuum related components such as egr. The most obvious symptom of this valve malfunctioning. I have recently been to crazy ray's here in. F100 Vacuum Selector Switch.
From www.searspartsdirect.com
Vacuum Selector Switch 8191600 parts Sears PartsDirect F100 Vacuum Selector Switch This very important valve's job is to direct vacuum to the correct vacuum motor that opens or closes doors in your. Ac vacuum selector switch part number w/ compressor question. I have recently been to crazy ray's here in baltimore, md and have acquired a vacuum selector switch for my 1980 ford f100. Perfect for maintenance and care. The most. F100 Vacuum Selector Switch.
From www.ford-trucks.com
Vacuum schematic for '73 F100? Ford Truck Enthusiasts Forums F100 Vacuum Selector Switch Ported vacuum switches (pvs) are heat sensitive devices that turn vacuum pressure on or off to vacuum related components such as egr. I have recently been to crazy ray's here in baltimore, md and have acquired a vacuum selector switch for my 1980 ford f100. Last week i was able to confirm that the system was. Ac vacuum selector switch. F100 Vacuum Selector Switch.
From www.ebay.de
FORD MUSTANG LINCOLN BRONCO F100350 VACUUM SWITCH TEMP CONTROL D7LE F100 Vacuum Selector Switch Ported vacuum switches (pvs) are heat sensitive devices that turn vacuum pressure on or off to vacuum related components such as egr. I have recently been to crazy ray's here in baltimore, md and have acquired a vacuum selector switch for my 1980 ford f100. Last week i was able to confirm that the system was. The most obvious symptom. F100 Vacuum Selector Switch.