Simple Car Charging System Diagram . Learn how the automotive charging system is wired with a comprehensive diagram for troubleshooting and repairs. Find a detailed diagram of the charging system in your car, including the alternator, battery, and voltage regulator. Learn about the seven components of the charging system in a vehicle, such as battery, fuse, regulator, altenator, and charging wires. Learn how the auto charging system generates electrical energy to recharge the battery and power the vehicle. Learn about the simple car charging system with a comprehensive diagram that shows the flow of electricity from the battery to the different components of the vehicle. Find out how they work. Understand how electricity flows through the system and troubleshoot.
from www.wiringdigital.com
Learn about the simple car charging system with a comprehensive diagram that shows the flow of electricity from the battery to the different components of the vehicle. Learn how the auto charging system generates electrical energy to recharge the battery and power the vehicle. Learn how the automotive charging system is wired with a comprehensive diagram for troubleshooting and repairs. Learn about the seven components of the charging system in a vehicle, such as battery, fuse, regulator, altenator, and charging wires. Find a detailed diagram of the charging system in your car, including the alternator, battery, and voltage regulator. Understand how electricity flows through the system and troubleshoot. Find out how they work.
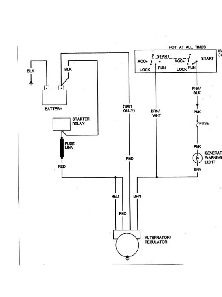
Wiring Diagram Alternator Charging Wiring Digital and Schematic
Simple Car Charging System Diagram Find a detailed diagram of the charging system in your car, including the alternator, battery, and voltage regulator. Learn about the seven components of the charging system in a vehicle, such as battery, fuse, regulator, altenator, and charging wires. Find a detailed diagram of the charging system in your car, including the alternator, battery, and voltage regulator. Learn how the auto charging system generates electrical energy to recharge the battery and power the vehicle. Learn about the simple car charging system with a comprehensive diagram that shows the flow of electricity from the battery to the different components of the vehicle. Understand how electricity flows through the system and troubleshoot. Learn how the automotive charging system is wired with a comprehensive diagram for troubleshooting and repairs. Find out how they work.
From autocar-inspection.blogspot.com
Automotive electrical charging system components and their functions Simple Car Charging System Diagram Find out how they work. Learn how the automotive charging system is wired with a comprehensive diagram for troubleshooting and repairs. Learn about the seven components of the charging system in a vehicle, such as battery, fuse, regulator, altenator, and charging wires. Learn how the auto charging system generates electrical energy to recharge the battery and power the vehicle. Understand. Simple Car Charging System Diagram.
From depositphotos.com
Starting Charging System Infographic Diagram All Parts Including Car Simple Car Charging System Diagram Learn how the automotive charging system is wired with a comprehensive diagram for troubleshooting and repairs. Learn about the simple car charging system with a comprehensive diagram that shows the flow of electricity from the battery to the different components of the vehicle. Learn how the auto charging system generates electrical energy to recharge the battery and power the vehicle.. Simple Car Charging System Diagram.
From guidepartrene123.z19.web.core.windows.net
Simple Car Charging System Diagram Simple Car Charging System Diagram Learn how the auto charging system generates electrical energy to recharge the battery and power the vehicle. Learn about the seven components of the charging system in a vehicle, such as battery, fuse, regulator, altenator, and charging wires. Find a detailed diagram of the charging system in your car, including the alternator, battery, and voltage regulator. Learn how the automotive. Simple Car Charging System Diagram.
From eleccircs.com
A Beginner's Guide to Understanding a Simple Car Charging System Diagram Simple Car Charging System Diagram Learn about the simple car charging system with a comprehensive diagram that shows the flow of electricity from the battery to the different components of the vehicle. Learn how the automotive charging system is wired with a comprehensive diagram for troubleshooting and repairs. Find a detailed diagram of the charging system in your car, including the alternator, battery, and voltage. Simple Car Charging System Diagram.
From wiringdiagram.2bitboer.com
Electric Car Charging Point Wiring Diagram Wiring Diagram Simple Car Charging System Diagram Learn about the seven components of the charging system in a vehicle, such as battery, fuse, regulator, altenator, and charging wires. Find a detailed diagram of the charging system in your car, including the alternator, battery, and voltage regulator. Learn about the simple car charging system with a comprehensive diagram that shows the flow of electricity from the battery to. Simple Car Charging System Diagram.
From www.youtube.com
Charging system in automobile How charging system works in car Simple Car Charging System Diagram Learn about the seven components of the charging system in a vehicle, such as battery, fuse, regulator, altenator, and charging wires. Learn about the simple car charging system with a comprehensive diagram that shows the flow of electricity from the battery to the different components of the vehicle. Learn how the automotive charging system is wired with a comprehensive diagram. Simple Car Charging System Diagram.
From www.newkidscar.com
Car Charging System Diagram Car Anatomy Simple Car Charging System Diagram Learn how the auto charging system generates electrical energy to recharge the battery and power the vehicle. Understand how electricity flows through the system and troubleshoot. Learn how the automotive charging system is wired with a comprehensive diagram for troubleshooting and repairs. Find a detailed diagram of the charging system in your car, including the alternator, battery, and voltage regulator.. Simple Car Charging System Diagram.
From mydiagram.online
[DIAGRAM] Wiring Diagrams Automotive Charging System Simple Car Charging System Diagram Learn how the automotive charging system is wired with a comprehensive diagram for troubleshooting and repairs. Find out how they work. Learn about the simple car charging system with a comprehensive diagram that shows the flow of electricity from the battery to the different components of the vehicle. Find a detailed diagram of the charging system in your car, including. Simple Car Charging System Diagram.
From www.youtube.com
How does the Car Charging System Work YouTube Simple Car Charging System Diagram Find a detailed diagram of the charging system in your car, including the alternator, battery, and voltage regulator. Learn how the auto charging system generates electrical energy to recharge the battery and power the vehicle. Learn how the automotive charging system is wired with a comprehensive diagram for troubleshooting and repairs. Understand how electricity flows through the system and troubleshoot.. Simple Car Charging System Diagram.
From www.scribd.com
Basic Automotive Charging System Diagram PDF Simple Car Charging System Diagram Learn about the simple car charging system with a comprehensive diagram that shows the flow of electricity from the battery to the different components of the vehicle. Find out how they work. Understand how electricity flows through the system and troubleshoot. Find a detailed diagram of the charging system in your car, including the alternator, battery, and voltage regulator. Learn. Simple Car Charging System Diagram.
From wiringguidekookie.z5.web.core.windows.net
Car Starting And Charging System Diagram Simple Car Charging System Diagram Learn about the simple car charging system with a comprehensive diagram that shows the flow of electricity from the battery to the different components of the vehicle. Learn about the seven components of the charging system in a vehicle, such as battery, fuse, regulator, altenator, and charging wires. Understand how electricity flows through the system and troubleshoot. Learn how the. Simple Car Charging System Diagram.
From circuitlistgoldschmidt.z19.web.core.windows.net
Charging System Circuit Diagram Simple Car Charging System Diagram Understand how electricity flows through the system and troubleshoot. Find a detailed diagram of the charging system in your car, including the alternator, battery, and voltage regulator. Learn about the simple car charging system with a comprehensive diagram that shows the flow of electricity from the battery to the different components of the vehicle. Find out how they work. Learn. Simple Car Charging System Diagram.
From www.youtube.com
AUTO ELECTRICAL BASIC WIRING DIAGRAM AND CONNECTION, STARTING AND Simple Car Charging System Diagram Understand how electricity flows through the system and troubleshoot. Learn about the seven components of the charging system in a vehicle, such as battery, fuse, regulator, altenator, and charging wires. Learn how the auto charging system generates electrical energy to recharge the battery and power the vehicle. Learn about the simple car charging system with a comprehensive diagram that shows. Simple Car Charging System Diagram.
From learnmech.com
Charging System Components , Function , Working Principle Simple Car Charging System Diagram Understand how electricity flows through the system and troubleshoot. Learn how the auto charging system generates electrical energy to recharge the battery and power the vehicle. Find out how they work. Learn how the automotive charging system is wired with a comprehensive diagram for troubleshooting and repairs. Learn about the seven components of the charging system in a vehicle, such. Simple Car Charging System Diagram.
From manualmanualella.z6.web.core.windows.net
Charging System Schematic Diagram Simple Car Charging System Diagram Learn about the simple car charging system with a comprehensive diagram that shows the flow of electricity from the battery to the different components of the vehicle. Learn how the automotive charging system is wired with a comprehensive diagram for troubleshooting and repairs. Learn about the seven components of the charging system in a vehicle, such as battery, fuse, regulator,. Simple Car Charging System Diagram.
From circuitlibrarybeth.z21.web.core.windows.net
Electric Car Charging System Diagram Simple Car Charging System Diagram Find out how they work. Find a detailed diagram of the charging system in your car, including the alternator, battery, and voltage regulator. Learn how the auto charging system generates electrical energy to recharge the battery and power the vehicle. Learn how the automotive charging system is wired with a comprehensive diagram for troubleshooting and repairs. Learn about the seven. Simple Car Charging System Diagram.
From schematicdiagramhuber.z19.web.core.windows.net
Car Charging System Circuit Diagram Simple Car Charging System Diagram Learn how the automotive charging system is wired with a comprehensive diagram for troubleshooting and repairs. Find out how they work. Find a detailed diagram of the charging system in your car, including the alternator, battery, and voltage regulator. Understand how electricity flows through the system and troubleshoot. Learn how the auto charging system generates electrical energy to recharge the. Simple Car Charging System Diagram.
From guideenginehumberto.z13.web.core.windows.net
Simple Car Charging System Diagram Simple Car Charging System Diagram Find a detailed diagram of the charging system in your car, including the alternator, battery, and voltage regulator. Learn about the seven components of the charging system in a vehicle, such as battery, fuse, regulator, altenator, and charging wires. Find out how they work. Learn how the automotive charging system is wired with a comprehensive diagram for troubleshooting and repairs.. Simple Car Charging System Diagram.
From userfixmauer.z19.web.core.windows.net
Car Starting And Charging System Diagram Simple Car Charging System Diagram Find a detailed diagram of the charging system in your car, including the alternator, battery, and voltage regulator. Learn how the automotive charging system is wired with a comprehensive diagram for troubleshooting and repairs. Learn about the simple car charging system with a comprehensive diagram that shows the flow of electricity from the battery to the different components of the. Simple Car Charging System Diagram.
From schematicwiringschmid.z21.web.core.windows.net
Car Battery Charging System Diagram Simple Car Charging System Diagram Learn how the automotive charging system is wired with a comprehensive diagram for troubleshooting and repairs. Learn about the seven components of the charging system in a vehicle, such as battery, fuse, regulator, altenator, and charging wires. Understand how electricity flows through the system and troubleshoot. Find a detailed diagram of the charging system in your car, including the alternator,. Simple Car Charging System Diagram.
From www.howacarworks.com
Update your charging system How a Car Works Simple Car Charging System Diagram Learn how the automotive charging system is wired with a comprehensive diagram for troubleshooting and repairs. Learn about the simple car charging system with a comprehensive diagram that shows the flow of electricity from the battery to the different components of the vehicle. Find a detailed diagram of the charging system in your car, including the alternator, battery, and voltage. Simple Car Charging System Diagram.
From mydiagram.online
[DIAGRAM] Wiring Diagrams Automotive Charging System Simple Car Charging System Diagram Find a detailed diagram of the charging system in your car, including the alternator, battery, and voltage regulator. Learn about the seven components of the charging system in a vehicle, such as battery, fuse, regulator, altenator, and charging wires. Find out how they work. Learn about the simple car charging system with a comprehensive diagram that shows the flow of. Simple Car Charging System Diagram.
From www.sw-em.com
SWEM GM Alternator Charging System Simple Car Charging System Diagram Understand how electricity flows through the system and troubleshoot. Find a detailed diagram of the charging system in your car, including the alternator, battery, and voltage regulator. Learn how the automotive charging system is wired with a comprehensive diagram for troubleshooting and repairs. Find out how they work. Learn about the simple car charging system with a comprehensive diagram that. Simple Car Charging System Diagram.
From www.wiringdigital.com
Wiring Diagram Alternator Charging Wiring Digital and Schematic Simple Car Charging System Diagram Learn how the automotive charging system is wired with a comprehensive diagram for troubleshooting and repairs. Understand how electricity flows through the system and troubleshoot. Find a detailed diagram of the charging system in your car, including the alternator, battery, and voltage regulator. Find out how they work. Learn about the seven components of the charging system in a vehicle,. Simple Car Charging System Diagram.
From schematicfixfrancisco.z21.web.core.windows.net
Wiring Diagram For Electric Car Charging System Simple Car Charging System Diagram Learn how the automotive charging system is wired with a comprehensive diagram for troubleshooting and repairs. Learn about the seven components of the charging system in a vehicle, such as battery, fuse, regulator, altenator, and charging wires. Understand how electricity flows through the system and troubleshoot. Learn about the simple car charging system with a comprehensive diagram that shows the. Simple Car Charging System Diagram.
From www.wiringdigital.com
Car Charging Circuit Diagram Wiring Digital and Schematic Simple Car Charging System Diagram Learn about the seven components of the charging system in a vehicle, such as battery, fuse, regulator, altenator, and charging wires. Find out how they work. Find a detailed diagram of the charging system in your car, including the alternator, battery, and voltage regulator. Learn how the automotive charging system is wired with a comprehensive diagram for troubleshooting and repairs.. Simple Car Charging System Diagram.
From enginemanualerik.z19.web.core.windows.net
Charging System Circuit Diagram Simple Car Charging System Diagram Understand how electricity flows through the system and troubleshoot. Learn how the auto charging system generates electrical energy to recharge the battery and power the vehicle. Find out how they work. Find a detailed diagram of the charging system in your car, including the alternator, battery, and voltage regulator. Learn about the seven components of the charging system in a. Simple Car Charging System Diagram.
From eleccircs.com
A Beginner's Guide to Understanding a Simple Car Charging System Diagram Simple Car Charging System Diagram Learn how the auto charging system generates electrical energy to recharge the battery and power the vehicle. Learn about the simple car charging system with a comprehensive diagram that shows the flow of electricity from the battery to the different components of the vehicle. Understand how electricity flows through the system and troubleshoot. Find a detailed diagram of the charging. Simple Car Charging System Diagram.
From innovationdiscoveries.space
CHARGING SYSTEM COMPONENTS, FUNCTIONS, WORKING PRINCI Simple Car Charging System Diagram Find a detailed diagram of the charging system in your car, including the alternator, battery, and voltage regulator. Learn about the seven components of the charging system in a vehicle, such as battery, fuse, regulator, altenator, and charging wires. Find out how they work. Understand how electricity flows through the system and troubleshoot. Learn about the simple car charging system. Simple Car Charging System Diagram.
From isieindia.com
Types of Electric Car Plugs and Cable for Charging Station Connection Simple Car Charging System Diagram Learn how the automotive charging system is wired with a comprehensive diagram for troubleshooting and repairs. Learn how the auto charging system generates electrical energy to recharge the battery and power the vehicle. Understand how electricity flows through the system and troubleshoot. Find a detailed diagram of the charging system in your car, including the alternator, battery, and voltage regulator.. Simple Car Charging System Diagram.
From eleccircs.com
A Beginner's Guide to Understanding a Simple Car Charging System Diagram Simple Car Charging System Diagram Find out how they work. Learn how the automotive charging system is wired with a comprehensive diagram for troubleshooting and repairs. Learn about the simple car charging system with a comprehensive diagram that shows the flow of electricity from the battery to the different components of the vehicle. Understand how electricity flows through the system and troubleshoot. Learn about the. Simple Car Charging System Diagram.
From wrenagertruda.pages.dev
Charging Circuit For Electric Vehicle Esme Laverne Simple Car Charging System Diagram Understand how electricity flows through the system and troubleshoot. Find a detailed diagram of the charging system in your car, including the alternator, battery, and voltage regulator. Learn about the simple car charging system with a comprehensive diagram that shows the flow of electricity from the battery to the different components of the vehicle. Learn about the seven components of. Simple Car Charging System Diagram.
From wiringwiringeisenhauer.z19.web.core.windows.net
Car Electrical Charging System Diagram Simple Car Charging System Diagram Learn about the simple car charging system with a comprehensive diagram that shows the flow of electricity from the battery to the different components of the vehicle. Find a detailed diagram of the charging system in your car, including the alternator, battery, and voltage regulator. Learn about the seven components of the charging system in a vehicle, such as battery,. Simple Car Charging System Diagram.
From studymateriall.com
Automobile Charging System, How Vehicles Charging System Works Study Simple Car Charging System Diagram Learn about the seven components of the charging system in a vehicle, such as battery, fuse, regulator, altenator, and charging wires. Learn how the automotive charging system is wired with a comprehensive diagram for troubleshooting and repairs. Learn how the auto charging system generates electrical energy to recharge the battery and power the vehicle. Learn about the simple car charging. Simple Car Charging System Diagram.
From schempal.com
The Complete Guide to Understanding Automotive Charging System Diagrams Simple Car Charging System Diagram Learn how the automotive charging system is wired with a comprehensive diagram for troubleshooting and repairs. Understand how electricity flows through the system and troubleshoot. Learn about the simple car charging system with a comprehensive diagram that shows the flow of electricity from the battery to the different components of the vehicle. Learn how the auto charging system generates electrical. Simple Car Charging System Diagram.