Differential Generator Schematic . I already included all the buildings required to power different generators ( just look at the second picture; Utilizes the temperature difference between cryofluid and burning pyratite. You can see all item and liquid sources are base item, not refined ones such as. The differential generator is an advanced power generator on serpulo and the strongest generator before obtaining thorium. 10 by 10 differential generator with 130k power storage. May take a while to start up fully. Can be attached to a core directly. Mindustry schematics (unofficial) [schematic] differential generator views: A simple differential generator schematic. Mindustry schematics (unofficial) [schematic] differential generator views: So let’s get started with a differentially. Differential generator generates large amounts of energy. In this post, we discuss in detail the differential compound generator its working, operation, and some other related parameters. +3240 pure energy on full input full line titan 4/11 coal 8/11 lead.
from www.flowschema.com
10 by 10 differential generator with 130k power storage. I already included all the buildings required to power different generators ( just look at the second picture; You can see all item and liquid sources are base item, not refined ones such as. +3240 pure energy on full input full line titan 4/11 coal 8/11 lead. May take a while to start up fully. Can be attached to a core directly. Mindustry schematics (unofficial) [schematic] differential generator views: So let’s get started with a differentially. A simple differential generator schematic. Differential generator generates large amounts of energy.
Wiring Diagram Of Generator Wiring Flow Schema
Differential Generator Schematic Utilizes the temperature difference between cryofluid and burning pyratite. Utilizes the temperature difference between cryofluid and burning pyratite. You can see all item and liquid sources are base item, not refined ones such as. Mindustry schematics (unofficial) [schematic] differential generator views: 10 by 10 differential generator with 130k power storage. Mindustry schematics (unofficial) [schematic] differential generator views: Differential generator generates large amounts of energy. +3240 pure energy on full input full line titan 4/11 coal 8/11 lead. A simple differential generator schematic. In this post, we discuss in detail the differential compound generator its working, operation, and some other related parameters. May take a while to start up fully. The differential generator is an advanced power generator on serpulo and the strongest generator before obtaining thorium. I already included all the buildings required to power different generators ( just look at the second picture; So let’s get started with a differentially. Can be attached to a core directly.
From surplus-elektronik.de
Ford Synchro Differential Generator Type 1HDG Differential Generator Schematic In this post, we discuss in detail the differential compound generator its working, operation, and some other related parameters. I already included all the buildings required to power different generators ( just look at the second picture; The differential generator is an advanced power generator on serpulo and the strongest generator before obtaining thorium. You can see all item and. Differential Generator Schematic.
From www.reddit.com
Stackable Differential Generators r/Mindustry Differential Generator Schematic May take a while to start up fully. In this post, we discuss in detail the differential compound generator its working, operation, and some other related parameters. Utilizes the temperature difference between cryofluid and burning pyratite. Mindustry schematics (unofficial) [schematic] differential generator views: Mindustry schematics (unofficial) [schematic] differential generator views: You can see all item and liquid sources are base. Differential Generator Schematic.
From boisetunetech.com
Don't neglect your differential! Plantation Differential Generator Schematic +3240 pure energy on full input full line titan 4/11 coal 8/11 lead. May take a while to start up fully. The differential generator is an advanced power generator on serpulo and the strongest generator before obtaining thorium. 10 by 10 differential generator with 130k power storage. Can be attached to a core directly. Mindustry schematics (unofficial) [schematic] differential generator. Differential Generator Schematic.
From wiredatamoordeich1f.z13.web.core.windows.net
Portable Generator Wiring Diagrams Differential Generator Schematic 10 by 10 differential generator with 130k power storage. Mindustry schematics (unofficial) [schematic] differential generator views: Can be attached to a core directly. May take a while to start up fully. Mindustry schematics (unofficial) [schematic] differential generator views: +3240 pure energy on full input full line titan 4/11 coal 8/11 lead. A simple differential generator schematic. Utilizes the temperature difference. Differential Generator Schematic.
From sudhirsrivastava.blogspot.com
Innovative Ideas on Power Sector Generator Differential Protection Differential Generator Schematic The differential generator is an advanced power generator on serpulo and the strongest generator before obtaining thorium. +3240 pure energy on full input full line titan 4/11 coal 8/11 lead. Mindustry schematics (unofficial) [schematic] differential generator views: 10 by 10 differential generator with 130k power storage. You can see all item and liquid sources are base item, not refined ones. Differential Generator Schematic.
From circuitglobe.com
Types of DC GeneratorSeparately Excited and Self Excited Circuit Globe Differential Generator Schematic May take a while to start up fully. Mindustry schematics (unofficial) [schematic] differential generator views: Can be attached to a core directly. The differential generator is an advanced power generator on serpulo and the strongest generator before obtaining thorium. So let’s get started with a differentially. +3240 pure energy on full input full line titan 4/11 coal 8/11 lead. 10. Differential Generator Schematic.
From enginedbinerasible.z21.web.core.windows.net
Onan Rv Generator Wiring Schematic Differential Generator Schematic So let’s get started with a differentially. Can be attached to a core directly. 10 by 10 differential generator with 130k power storage. A simple differential generator schematic. The differential generator is an advanced power generator on serpulo and the strongest generator before obtaining thorium. Differential generator generates large amounts of energy. May take a while to start up fully.. Differential Generator Schematic.
From www.youtube.com
Binary Sequence Generator using Shift Register (with Simulation Differential Generator Schematic Can be attached to a core directly. A simple differential generator schematic. Utilizes the temperature difference between cryofluid and burning pyratite. I already included all the buildings required to power different generators ( just look at the second picture; Differential generator generates large amounts of energy. You can see all item and liquid sources are base item, not refined ones. Differential Generator Schematic.
From www.reddit.com
My mediumsized Differential Generator design r/Mindustry Differential Generator Schematic Differential generator generates large amounts of energy. I already included all the buildings required to power different generators ( just look at the second picture; In this post, we discuss in detail the differential compound generator its working, operation, and some other related parameters. You can see all item and liquid sources are base item, not refined ones such as.. Differential Generator Schematic.
From www.flowschema.com
Wiring Diagram Of Generator Wiring Flow Schema Differential Generator Schematic I already included all the buildings required to power different generators ( just look at the second picture; A simple differential generator schematic. Utilizes the temperature difference between cryofluid and burning pyratite. The differential generator is an advanced power generator on serpulo and the strongest generator before obtaining thorium. In this post, we discuss in detail the differential compound generator. Differential Generator Schematic.
From www.reddit.com
Making schematic for the first time.🤔🤔are differential generator not Differential Generator Schematic So let’s get started with a differentially. In this post, we discuss in detail the differential compound generator its working, operation, and some other related parameters. A simple differential generator schematic. Can be attached to a core directly. I already included all the buildings required to power different generators ( just look at the second picture; Mindustry schematics (unofficial) [schematic]. Differential Generator Schematic.
From www.reddit.com
Compact Differential Generator r/Mindustry Differential Generator Schematic Can be attached to a core directly. May take a while to start up fully. A simple differential generator schematic. Mindustry schematics (unofficial) [schematic] differential generator views: Utilizes the temperature difference between cryofluid and burning pyratite. In this post, we discuss in detail the differential compound generator its working, operation, and some other related parameters. The differential generator is an. Differential Generator Schematic.
From electrical-engineering-portal.com
Inside the capacitor bank panel Power factor correction, calculation Differential Generator Schematic So let’s get started with a differentially. May take a while to start up fully. Can be attached to a core directly. A simple differential generator schematic. I already included all the buildings required to power different generators ( just look at the second picture; Differential generator generates large amounts of energy. In this post, we discuss in detail the. Differential Generator Schematic.
From electrical-engineering-portal.com
Generator protection functions and test methods EEP Differential Generator Schematic +3240 pure energy on full input full line titan 4/11 coal 8/11 lead. I already included all the buildings required to power different generators ( just look at the second picture; A simple differential generator schematic. May take a while to start up fully. Mindustry schematics (unofficial) [schematic] differential generator views: You can see all item and liquid sources are. Differential Generator Schematic.
From www.electricalengineering.xyz
Differential Protection of Generator Protection of Alternator using Differential Generator Schematic May take a while to start up fully. Can be attached to a core directly. Utilizes the temperature difference between cryofluid and burning pyratite. So let’s get started with a differentially. 10 by 10 differential generator with 130k power storage. I already included all the buildings required to power different generators ( just look at the second picture; Mindustry schematics. Differential Generator Schematic.
From www.yourelectricalguide.com
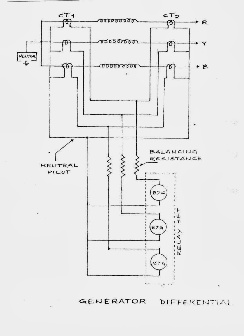
Differential Protection of Generator & Alternator Your Electrical Guide Differential Generator Schematic Differential generator generates large amounts of energy. You can see all item and liquid sources are base item, not refined ones such as. +3240 pure energy on full input full line titan 4/11 coal 8/11 lead. 10 by 10 differential generator with 130k power storage. In this post, we discuss in detail the differential compound generator its working, operation, and. Differential Generator Schematic.
From www.allumiax.com
Generator Protection Differential Generator Schematic The differential generator is an advanced power generator on serpulo and the strongest generator before obtaining thorium. In this post, we discuss in detail the differential compound generator its working, operation, and some other related parameters. Can be attached to a core directly. Utilizes the temperature difference between cryofluid and burning pyratite. I already included all the buildings required to. Differential Generator Schematic.
From slidingmotion.com
10 Generator Parts Complete Guide Names, Functions & Diagram Differential Generator Schematic May take a while to start up fully. The differential generator is an advanced power generator on serpulo and the strongest generator before obtaining thorium. 10 by 10 differential generator with 130k power storage. Mindustry schematics (unofficial) [schematic] differential generator views: I already included all the buildings required to power different generators ( just look at the second picture; Differential. Differential Generator Schematic.
From instrumentationtools.com
Difference Between Differential Mode and Common Mode Differential Generator Schematic Mindustry schematics (unofficial) [schematic] differential generator views: You can see all item and liquid sources are base item, not refined ones such as. The differential generator is an advanced power generator on serpulo and the strongest generator before obtaining thorium. 10 by 10 differential generator with 130k power storage. May take a while to start up fully. Can be attached. Differential Generator Schematic.
From www.multisim.com
differential signal generator Multisim Live Differential Generator Schematic Utilizes the temperature difference between cryofluid and burning pyratite. In this post, we discuss in detail the differential compound generator its working, operation, and some other related parameters. 10 by 10 differential generator with 130k power storage. Mindustry schematics (unofficial) [schematic] differential generator views: The differential generator is an advanced power generator on serpulo and the strongest generator before obtaining. Differential Generator Schematic.
From hackaday.io
CMOS Differential Pulse Generator Details Hackaday.io Differential Generator Schematic Differential generator generates large amounts of energy. In this post, we discuss in detail the differential compound generator its working, operation, and some other related parameters. Mindustry schematics (unofficial) [schematic] differential generator views: You can see all item and liquid sources are base item, not refined ones such as. I already included all the buildings required to power different generators. Differential Generator Schematic.
From mindustry-schematics.herokuapp.com
[Schematic] 9K Power 9 Differential Generators Differential Generator Schematic Mindustry schematics (unofficial) [schematic] differential generator views: Can be attached to a core directly. 10 by 10 differential generator with 130k power storage. You can see all item and liquid sources are base item, not refined ones such as. Differential generator generates large amounts of energy. In this post, we discuss in detail the differential compound generator its working, operation,. Differential Generator Schematic.
From mindustryschematics.com
[Schematic] Differential Generator (ATTACH TO CORE) Differential Generator Schematic I already included all the buildings required to power different generators ( just look at the second picture; Can be attached to a core directly. You can see all item and liquid sources are base item, not refined ones such as. Mindustry schematics (unofficial) [schematic] differential generator views: In this post, we discuss in detail the differential compound generator its. Differential Generator Schematic.
From mindustryschematics.com
[Schematic] Differential Generator Differential Generator Schematic Differential generator generates large amounts of energy. May take a while to start up fully. A simple differential generator schematic. Utilizes the temperature difference between cryofluid and burning pyratite. +3240 pure energy on full input full line titan 4/11 coal 8/11 lead. You can see all item and liquid sources are base item, not refined ones such as. Mindustry schematics. Differential Generator Schematic.
From www.youtube.com
Generator Differential Protection Percentage/Bias Setting YouTube Differential Generator Schematic Utilizes the temperature difference between cryofluid and burning pyratite. Differential generator generates large amounts of energy. 10 by 10 differential generator with 130k power storage. Mindustry schematics (unofficial) [schematic] differential generator views: I already included all the buildings required to power different generators ( just look at the second picture; +3240 pure energy on full input full line titan 4/11. Differential Generator Schematic.
From www.youtube.com
Mindustry schematic Differential Generator (drill) (+8 diff) YouTube Differential Generator Schematic Can be attached to a core directly. I already included all the buildings required to power different generators ( just look at the second picture; Utilizes the temperature difference between cryofluid and burning pyratite. You can see all item and liquid sources are base item, not refined ones such as. So let’s get started with a differentially. In this post,. Differential Generator Schematic.
From printablezonedeaved.z21.web.core.windows.net
Generac Generator Wiring Diagrams Differential Generator Schematic A simple differential generator schematic. So let’s get started with a differentially. May take a while to start up fully. Can be attached to a core directly. 10 by 10 differential generator with 130k power storage. Differential generator generates large amounts of energy. In this post, we discuss in detail the differential compound generator its working, operation, and some other. Differential Generator Schematic.
From www.reddit.com
Tried to make a differential generator schematic. It probably sucks but Differential Generator Schematic So let’s get started with a differentially. In this post, we discuss in detail the differential compound generator its working, operation, and some other related parameters. I already included all the buildings required to power different generators ( just look at the second picture; Mindustry schematics (unofficial) [schematic] differential generator views: Mindustry schematics (unofficial) [schematic] differential generator views: The differential. Differential Generator Schematic.
From electrical-engineering-portal.com
Six differential statorphasefault protection (87) for all size Differential Generator Schematic You can see all item and liquid sources are base item, not refined ones such as. A simple differential generator schematic. The differential generator is an advanced power generator on serpulo and the strongest generator before obtaining thorium. So let’s get started with a differentially. Differential generator generates large amounts of energy. +3240 pure energy on full input full line. Differential Generator Schematic.
From mindustry-schematics.herokuapp.com
[Schematic] def differential generator fore Differential Generator Schematic 10 by 10 differential generator with 130k power storage. I already included all the buildings required to power different generators ( just look at the second picture; You can see all item and liquid sources are base item, not refined ones such as. In this post, we discuss in detail the differential compound generator its working, operation, and some other. Differential Generator Schematic.
From mindustryschematics.com
[Schematic] differential gen core Differential Generator Schematic Utilizes the temperature difference between cryofluid and burning pyratite. Mindustry schematics (unofficial) [schematic] differential generator views: A simple differential generator schematic. Can be attached to a core directly. Differential generator generates large amounts of energy. 10 by 10 differential generator with 130k power storage. May take a while to start up fully. The differential generator is an advanced power generator. Differential Generator Schematic.
From www.youtube.com
Mindustry schematic Differential Generator YouTube Differential Generator Schematic Mindustry schematics (unofficial) [schematic] differential generator views: 10 by 10 differential generator with 130k power storage. A simple differential generator schematic. Mindustry schematics (unofficial) [schematic] differential generator views: Differential generator generates large amounts of energy. In this post, we discuss in detail the differential compound generator its working, operation, and some other related parameters. So let’s get started with a. Differential Generator Schematic.
From mindustryschematics.com
[Schematic] 17K Power Differential Generators Differential Generator Schematic +3240 pure energy on full input full line titan 4/11 coal 8/11 lead. Mindustry schematics (unofficial) [schematic] differential generator views: Mindustry schematics (unofficial) [schematic] differential generator views: A simple differential generator schematic. So let’s get started with a differentially. May take a while to start up fully. Differential generator generates large amounts of energy. Can be attached to a core. Differential Generator Schematic.
From www.reddit.com
My first schematic for differential generator, any feedback will be Differential Generator Schematic May take a while to start up fully. A simple differential generator schematic. Mindustry schematics (unofficial) [schematic] differential generator views: 10 by 10 differential generator with 130k power storage. Can be attached to a core directly. The differential generator is an advanced power generator on serpulo and the strongest generator before obtaining thorium. In this post, we discuss in detail. Differential Generator Schematic.
From diagramdatasoftball.z14.web.core.windows.net
Single Phase Portable Generator Wiring Diagram Differential Generator Schematic Differential generator generates large amounts of energy. The differential generator is an advanced power generator on serpulo and the strongest generator before obtaining thorium. 10 by 10 differential generator with 130k power storage. Can be attached to a core directly. Mindustry schematics (unofficial) [schematic] differential generator views: I already included all the buildings required to power different generators ( just. Differential Generator Schematic.