Speed Control Command Switch . if you see the engine light or service engine soon warning light on, the fault code p1566 could be the culprit. Diagnose the issue by using a diagnostic scan tool to pinpoint the exact cause of. Car seems to still run fine?. this code is often caused by a faulty speed control command switch or issues with the speed control command switch harness,. obd c1008 code indicates a malfunction in the speed control command switch, requiring prompt attention to ensure safe cruise control. Look for any signs of damage or corrosion. the p1565 ford diagnostic trouble code (dtc) indicates that the speed control command switch is out of range. how to fix p1565 lincoln. To fix the problem, start by visually inspecting the wiring harness and connectors. When performing koer switch test, wait five seconds after pressing the trigger to start the test before running. This code is often caused by a faulty speed control command switch or issues with the switch’s harness. check engine lights on, code reads speed control command switch out of range high. the speed control command switch is responsible for allowing the driver to set and adjust the vehicle's speed.
from www.banggood.com
how to fix p1565 lincoln. the p1565 ford diagnostic trouble code (dtc) indicates that the speed control command switch is out of range. check engine lights on, code reads speed control command switch out of range high. To fix the problem, start by visually inspecting the wiring harness and connectors. obd c1008 code indicates a malfunction in the speed control command switch, requiring prompt attention to ensure safe cruise control. Look for any signs of damage or corrosion. This code is often caused by a faulty speed control command switch or issues with the switch’s harness. Car seems to still run fine?. When performing koer switch test, wait five seconds after pressing the trigger to start the test before running. the speed control command switch is responsible for allowing the driver to set and adjust the vehicle's speed.
12V40V 10A Pulse Width Modulation PWM DC Motor Speed Control Switch
Speed Control Command Switch Car seems to still run fine?. the speed control command switch is responsible for allowing the driver to set and adjust the vehicle's speed. Diagnose the issue by using a diagnostic scan tool to pinpoint the exact cause of. When performing koer switch test, wait five seconds after pressing the trigger to start the test before running. if you see the engine light or service engine soon warning light on, the fault code p1566 could be the culprit. this code is often caused by a faulty speed control command switch or issues with the speed control command switch harness,. To fix the problem, start by visually inspecting the wiring harness and connectors. Car seems to still run fine?. how to fix p1565 lincoln. This code is often caused by a faulty speed control command switch or issues with the switch’s harness. obd c1008 code indicates a malfunction in the speed control command switch, requiring prompt attention to ensure safe cruise control. the p1565 ford diagnostic trouble code (dtc) indicates that the speed control command switch is out of range. Look for any signs of damage or corrosion. check engine lights on, code reads speed control command switch out of range high.
From kuranda.co.uk
Dickinson 12v On/off Switch & Speed Control Kuranda UK Shop Online Speed Control Command Switch Diagnose the issue by using a diagnostic scan tool to pinpoint the exact cause of. When performing koer switch test, wait five seconds after pressing the trigger to start the test before running. if you see the engine light or service engine soon warning light on, the fault code p1566 could be the culprit. the p1565 ford diagnostic. Speed Control Command Switch.
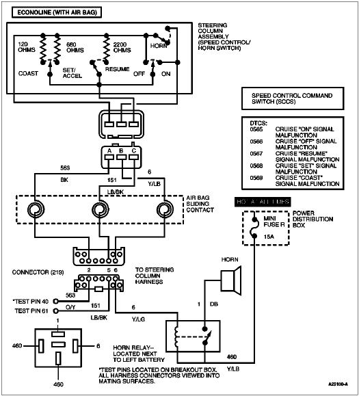
From almaauun.org
Black CCM5D uniquegoods 6V 12V 24V Digital Display LED DC Motor Speed Speed Control Command Switch When performing koer switch test, wait five seconds after pressing the trigger to start the test before running. To fix the problem, start by visually inspecting the wiring harness and connectors. check engine lights on, code reads speed control command switch out of range high. if you see the engine light or service engine soon warning light on,. Speed Control Command Switch.
From carmodnerd.com
[SOLVED] P1566 Code Fix Speed Control Command Switch Out Of Range Low! Speed Control Command Switch this code is often caused by a faulty speed control command switch or issues with the speed control command switch harness,. Look for any signs of damage or corrosion. obd c1008 code indicates a malfunction in the speed control command switch, requiring prompt attention to ensure safe cruise control. This code is often caused by a faulty speed. Speed Control Command Switch.
From rsvautomotive.co.uk
DC12V50V PWM DC Motor Speed Controller Range 0100 B10K Speed Control Speed Control Command Switch the p1565 ford diagnostic trouble code (dtc) indicates that the speed control command switch is out of range. This code is often caused by a faulty speed control command switch or issues with the switch’s harness. how to fix p1565 lincoln. Car seems to still run fine?. To fix the problem, start by visually inspecting the wiring harness. Speed Control Command Switch.
From www.walmart.com
Electric Cordless Drill Speed Control Push Button Trigger Switch 16A DC Speed Control Command Switch how to fix p1565 lincoln. Diagnose the issue by using a diagnostic scan tool to pinpoint the exact cause of. the speed control command switch is responsible for allowing the driver to set and adjust the vehicle's speed. if you see the engine light or service engine soon warning light on, the fault code p1566 could be. Speed Control Command Switch.
From www.indiamart.com
Cummins Woodward two speed control switch at Rs 1000 Speed Control Speed Control Command Switch obd c1008 code indicates a malfunction in the speed control command switch, requiring prompt attention to ensure safe cruise control. Diagnose the issue by using a diagnostic scan tool to pinpoint the exact cause of. the p1565 ford diagnostic trouble code (dtc) indicates that the speed control command switch is out of range. This code is often caused. Speed Control Command Switch.
From www.banggood.com
5pcs dc 6v 12v 24v 28v 3a 80w pwm motor speed controller regulator Speed Control Command Switch if you see the engine light or service engine soon warning light on, the fault code p1566 could be the culprit. obd c1008 code indicates a malfunction in the speed control command switch, requiring prompt attention to ensure safe cruise control. check engine lights on, code reads speed control command switch out of range high. This code. Speed Control Command Switch.
From control.com
Ladder Diagram (LD) Structure Commands Basics of Programmable Logic Speed Control Command Switch Car seems to still run fine?. if you see the engine light or service engine soon warning light on, the fault code p1566 could be the culprit. obd c1008 code indicates a malfunction in the speed control command switch, requiring prompt attention to ensure safe cruise control. To fix the problem, start by visually inspecting the wiring harness. Speed Control Command Switch.
From www.diesel-dave.com
Speed Control Command Switch (SCCS) Speed Control Command Switch the speed control command switch is responsible for allowing the driver to set and adjust the vehicle's speed. how to fix p1565 lincoln. obd c1008 code indicates a malfunction in the speed control command switch, requiring prompt attention to ensure safe cruise control. Diagnose the issue by using a diagnostic scan tool to pinpoint the exact cause. Speed Control Command Switch.
From www.tacbusparts.com
A0637217054 Thomas C2 Speed Control Switch Speed Control Command Switch the p1565 ford diagnostic trouble code (dtc) indicates that the speed control command switch is out of range. check engine lights on, code reads speed control command switch out of range high. the speed control command switch is responsible for allowing the driver to set and adjust the vehicle's speed. how to fix p1565 lincoln. This. Speed Control Command Switch.
From www.aliexpress.com
Store Home Products Feedback Speed Control Command Switch Car seems to still run fine?. the p1565 ford diagnostic trouble code (dtc) indicates that the speed control command switch is out of range. if you see the engine light or service engine soon warning light on, the fault code p1566 could be the culprit. the speed control command switch is responsible for allowing the driver to. Speed Control Command Switch.
From www.jeeppartsinc.com
Dodge Charger Switch. Speed control. Trim [all trim codes Speed Control Command Switch the speed control command switch is responsible for allowing the driver to set and adjust the vehicle's speed. check engine lights on, code reads speed control command switch out of range high. this code is often caused by a faulty speed control command switch or issues with the speed control command switch harness,. Look for any signs. Speed Control Command Switch.
From parts.chryslerjeepdodgecityofmckinney.com
2017 Dodge Journey Switch. Speed control. Trim [all trim codes Speed Control Command Switch check engine lights on, code reads speed control command switch out of range high. Car seems to still run fine?. if you see the engine light or service engine soon warning light on, the fault code p1566 could be the culprit. This code is often caused by a faulty speed control command switch or issues with the switch’s. Speed Control Command Switch.
From www.electricalonline4u.com
Ceiling Fan Speed Control Switch Wiring Diagram Electrical Online 4u Speed Control Command Switch To fix the problem, start by visually inspecting the wiring harness and connectors. the p1565 ford diagnostic trouble code (dtc) indicates that the speed control command switch is out of range. Car seems to still run fine?. if you see the engine light or service engine soon warning light on, the fault code p1566 could be the culprit.. Speed Control Command Switch.
From www.aliexpress.com
6A 6V 12V PWM No Polarity DC Motor Speed Regulator Controller Board Speed Control Command Switch the speed control command switch is responsible for allowing the driver to set and adjust the vehicle's speed. the p1565 ford diagnostic trouble code (dtc) indicates that the speed control command switch is out of range. When performing koer switch test, wait five seconds after pressing the trigger to start the test before running. this code is. Speed Control Command Switch.
From www.amazon.com
Eflite 100Amp Pro SwitchMode BEC Brushless ESC EC5 Speed Control Command Switch To fix the problem, start by visually inspecting the wiring harness and connectors. Car seems to still run fine?. how to fix p1565 lincoln. if you see the engine light or service engine soon warning light on, the fault code p1566 could be the culprit. the speed control command switch is responsible for allowing the driver to. Speed Control Command Switch.
From www.walmart.com
Cordless Drill Trigger Switch Universal Speed Control Replacement CW Speed Control Command Switch how to fix p1565 lincoln. the speed control command switch is responsible for allowing the driver to set and adjust the vehicle's speed. the p1565 ford diagnostic trouble code (dtc) indicates that the speed control command switch is out of range. Look for any signs of damage or corrosion. Diagnose the issue by using a diagnostic scan. Speed Control Command Switch.
From ptgmedia.pearsoncmg.com
Day 29. Switch Configuration Basics Speed Control Command Switch Look for any signs of damage or corrosion. To fix the problem, start by visually inspecting the wiring harness and connectors. the speed control command switch is responsible for allowing the driver to set and adjust the vehicle's speed. how to fix p1565 lincoln. Car seems to still run fine?. check engine lights on, code reads speed. Speed Control Command Switch.
From snamarine.com.sg
Speed Control Unit ESD5500E Sea Navigation Automation Speed Control Command Switch this code is often caused by a faulty speed control command switch or issues with the speed control command switch harness,. Diagnose the issue by using a diagnostic scan tool to pinpoint the exact cause of. if you see the engine light or service engine soon warning light on, the fault code p1566 could be the culprit. . Speed Control Command Switch.
From flavored.ph
Speed Controls Linemaster 980SC3 AC Variable Motor Speed Control Foot Speed Control Command Switch if you see the engine light or service engine soon warning light on, the fault code p1566 could be the culprit. Look for any signs of damage or corrosion. Car seems to still run fine?. When performing koer switch test, wait five seconds after pressing the trigger to start the test before running. check engine lights on, code. Speed Control Command Switch.
From www.diesel-dave.com
Speed Control Command Switch (SCCS) Speed Control Command Switch this code is often caused by a faulty speed control command switch or issues with the speed control command switch harness,. the p1565 ford diagnostic trouble code (dtc) indicates that the speed control command switch is out of range. Look for any signs of damage or corrosion. Diagnose the issue by using a diagnostic scan tool to pinpoint. Speed Control Command Switch.
From www.banggood.com
12V40V 10A Pulse Width Modulation PWM DC Motor Speed Control Switch Speed Control Command Switch obd c1008 code indicates a malfunction in the speed control command switch, requiring prompt attention to ensure safe cruise control. Car seems to still run fine?. the speed control command switch is responsible for allowing the driver to set and adjust the vehicle's speed. check engine lights on, code reads speed control command switch out of range. Speed Control Command Switch.
From www.walmart.com
Cordless Drill Trigger Switch Lithium Battery Drill Electric Wrench Speed Control Command Switch how to fix p1565 lincoln. check engine lights on, code reads speed control command switch out of range high. To fix the problem, start by visually inspecting the wiring harness and connectors. obd c1008 code indicates a malfunction in the speed control command switch, requiring prompt attention to ensure safe cruise control. Diagnose the issue by using. Speed Control Command Switch.
From sbindustrialsupply.com
LOT OF 3 NEW SMC AS3500 SPEED CONTROLS SB Industrial Supply, Inc. Speed Control Command Switch Car seems to still run fine?. this code is often caused by a faulty speed control command switch or issues with the speed control command switch harness,. Diagnose the issue by using a diagnostic scan tool to pinpoint the exact cause of. how to fix p1565 lincoln. This code is often caused by a faulty speed control command. Speed Control Command Switch.
From www.ebay.ie
DC 760V 12V 24V 36V 48V 20A PWM DC Motor Speed Controller Speed Speed Control Command Switch Car seems to still run fine?. Look for any signs of damage or corrosion. if you see the engine light or service engine soon warning light on, the fault code p1566 could be the culprit. how to fix p1565 lincoln. To fix the problem, start by visually inspecting the wiring harness and connectors. When performing koer switch test,. Speed Control Command Switch.
From themotorguy.com
Symptoms and Solutions for OBD C1008 Speed Control Command Switch Speed Control Command Switch To fix the problem, start by visually inspecting the wiring harness and connectors. how to fix p1565 lincoln. the speed control command switch is responsible for allowing the driver to set and adjust the vehicle's speed. This code is often caused by a faulty speed control command switch or issues with the switch’s harness. the p1565 ford. Speed Control Command Switch.
From www.techsupportforum.com
Where is the speed control switch on a ford E450? Tech Support Forum Speed Control Command Switch check engine lights on, code reads speed control command switch out of range high. When performing koer switch test, wait five seconds after pressing the trigger to start the test before running. Diagnose the issue by using a diagnostic scan tool to pinpoint the exact cause of. Look for any signs of damage or corrosion. the p1565 ford. Speed Control Command Switch.
From www.lazada.com.ph
【NewVibe】Mini 5A/10A 90W PWM 12V DC Motor Speed Controller Module DCDC Speed Control Command Switch if you see the engine light or service engine soon warning light on, the fault code p1566 could be the culprit. this code is often caused by a faulty speed control command switch or issues with the speed control command switch harness,. This code is often caused by a faulty speed control command switch or issues with the. Speed Control Command Switch.
From www.ebay.com.au
DC 12V36V 18V 24V 10A PWM DC Motor Speed Controller CW CCW Reversible Speed Control Command Switch this code is often caused by a faulty speed control command switch or issues with the speed control command switch harness,. the speed control command switch is responsible for allowing the driver to set and adjust the vehicle's speed. how to fix p1565 lincoln. check engine lights on, code reads speed control command switch out of. Speed Control Command Switch.
From themotorguy.com
Symptoms and Solutions for OBD C1008 Speed Control Command Switch Speed Control Command Switch Diagnose the issue by using a diagnostic scan tool to pinpoint the exact cause of. obd c1008 code indicates a malfunction in the speed control command switch, requiring prompt attention to ensure safe cruise control. Look for any signs of damage or corrosion. how to fix p1565 lincoln. Car seems to still run fine?. the p1565 ford. Speed Control Command Switch.
From www.walmart.com
AC Motor Controller 3 Phase High Power Fan Stepless Speed Control Speed Control Command Switch this code is often caused by a faulty speed control command switch or issues with the speed control command switch harness,. check engine lights on, code reads speed control command switch out of range high. the p1565 ford diagnostic trouble code (dtc) indicates that the speed control command switch is out of range. This code is often. Speed Control Command Switch.
From robotools.in
12V 24V 36V 40A PWM DC Motor Speed Controller Forward Reverse Speed Control Command Switch Look for any signs of damage or corrosion. Car seems to still run fine?. Diagnose the issue by using a diagnostic scan tool to pinpoint the exact cause of. check engine lights on, code reads speed control command switch out of range high. This code is often caused by a faulty speed control command switch or issues with the. Speed Control Command Switch.
From themotorguy.com
Symptoms and Solutions for OBD C1008 Speed Control Command Switch Speed Control Command Switch This code is often caused by a faulty speed control command switch or issues with the switch’s harness. obd c1008 code indicates a malfunction in the speed control command switch, requiring prompt attention to ensure safe cruise control. the p1565 ford diagnostic trouble code (dtc) indicates that the speed control command switch is out of range. Diagnose the. Speed Control Command Switch.
From www.witmermotorservice.com
23661655 Milwaukee Speed Control Switch Speed Control Command Switch how to fix p1565 lincoln. Look for any signs of damage or corrosion. the speed control command switch is responsible for allowing the driver to set and adjust the vehicle's speed. When performing koer switch test, wait five seconds after pressing the trigger to start the test before running. the p1565 ford diagnostic trouble code (dtc) indicates. Speed Control Command Switch.
From themotorguy.com
Symptoms and Solutions for OBD C1008 Speed Control Command Switch Speed Control Command Switch Look for any signs of damage or corrosion. When performing koer switch test, wait five seconds after pressing the trigger to start the test before running. the p1565 ford diagnostic trouble code (dtc) indicates that the speed control command switch is out of range. the speed control command switch is responsible for allowing the driver to set and. Speed Control Command Switch.