Hvac System Vav . Fundamentally, vav systems modify the amount of air supplied to an area to meet changing heating or cooling needs. Vav systems are very common in offices. vav stands for variable air volume. a variable air volume (vav) system works by adjusting the airflow in hvac systems based on demand, allowing for precise control over individual zones within a building. This is because they are much more energy efficient compared to the cav model (constant air volume). Scroll to the bottom to watch the youtube tutorial video on variable air volume. This enhances energy efficiency and can be achieved through temperature sensors, actuators, and vfds. In contrast, a vav adjusts the air volume up and down based. These deliver a constant amount of air. Vav allows zoning within the building. did you know that variable air volume (vav) systems are pivotal in modern hvac (heating, ventilation, and air conditioning) solutions? vav systems are not like your traditional hvac system. variable air volume (vav) systems are an essential component of effective heating, ventilation and air conditioning (hvac) solutions.
from www.researchgate.net
This is because they are much more energy efficient compared to the cav model (constant air volume). Fundamentally, vav systems modify the amount of air supplied to an area to meet changing heating or cooling needs. vav stands for variable air volume. a variable air volume (vav) system works by adjusting the airflow in hvac systems based on demand, allowing for precise control over individual zones within a building. Vav systems are very common in offices. Scroll to the bottom to watch the youtube tutorial video on variable air volume. vav systems are not like your traditional hvac system. variable air volume (vav) systems are an essential component of effective heating, ventilation and air conditioning (hvac) solutions. did you know that variable air volume (vav) systems are pivotal in modern hvac (heating, ventilation, and air conditioning) solutions? These deliver a constant amount of air.
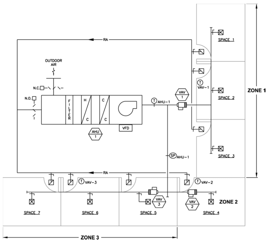
Schematic diagram of a typical variable air volume (VAV) system
Hvac System Vav This is because they are much more energy efficient compared to the cav model (constant air volume). a variable air volume (vav) system works by adjusting the airflow in hvac systems based on demand, allowing for precise control over individual zones within a building. These deliver a constant amount of air. Fundamentally, vav systems modify the amount of air supplied to an area to meet changing heating or cooling needs. This enhances energy efficiency and can be achieved through temperature sensors, actuators, and vfds. vav systems are not like your traditional hvac system. In contrast, a vav adjusts the air volume up and down based. variable air volume (vav) systems are an essential component of effective heating, ventilation and air conditioning (hvac) solutions. Vav allows zoning within the building. Vav systems are very common in offices. did you know that variable air volume (vav) systems are pivotal in modern hvac (heating, ventilation, and air conditioning) solutions? This is because they are much more energy efficient compared to the cav model (constant air volume). vav stands for variable air volume. Scroll to the bottom to watch the youtube tutorial video on variable air volume.
From hvacsimplified.in
VAV vs CAV Ventilation System hvacsimplified.in Hvac System Vav did you know that variable air volume (vav) systems are pivotal in modern hvac (heating, ventilation, and air conditioning) solutions? variable air volume (vav) systems are an essential component of effective heating, ventilation and air conditioning (hvac) solutions. vav stands for variable air volume. a variable air volume (vav) system works by adjusting the airflow in. Hvac System Vav.
From hvacsimplified.in
Variable Air Volume (VAV) System Design hvacsimplified.in Hvac System Vav a variable air volume (vav) system works by adjusting the airflow in hvac systems based on demand, allowing for precise control over individual zones within a building. Vav allows zoning within the building. Scroll to the bottom to watch the youtube tutorial video on variable air volume. Vav systems are very common in offices. variable air volume (vav). Hvac System Vav.
From www.youtube.com
How a Variable Air Volume VAV System Works YouTube Hvac System Vav Fundamentally, vav systems modify the amount of air supplied to an area to meet changing heating or cooling needs. Vav systems are very common in offices. This enhances energy efficiency and can be achieved through temperature sensors, actuators, and vfds. This is because they are much more energy efficient compared to the cav model (constant air volume). variable air. Hvac System Vav.
From theengineeringmindset.com
Variable Air Volume VAV The Engineering Mindset Hvac System Vav Scroll to the bottom to watch the youtube tutorial video on variable air volume. vav stands for variable air volume. Vav systems are very common in offices. vav systems are not like your traditional hvac system. This is because they are much more energy efficient compared to the cav model (constant air volume). Vav allows zoning within the. Hvac System Vav.
From www.computrols.com
Types Of Variable Air Volume (VAV) Boxes Computrols Building Hvac System Vav vav stands for variable air volume. This enhances energy efficiency and can be achieved through temperature sensors, actuators, and vfds. In contrast, a vav adjusts the air volume up and down based. vav systems are not like your traditional hvac system. a variable air volume (vav) system works by adjusting the airflow in hvac systems based on. Hvac System Vav.
From exokldmxu.blob.core.windows.net
What Is Vav In Hvac System at Larry Howell blog Hvac System Vav Vav allows zoning within the building. This is because they are much more energy efficient compared to the cav model (constant air volume). variable air volume (vav) systems are an essential component of effective heating, ventilation and air conditioning (hvac) solutions. Fundamentally, vav systems modify the amount of air supplied to an area to meet changing heating or cooling. Hvac System Vav.
From airmasteremirates.com
Airmaster Emirates Pressure Independent VAV HVAC VAV Systems Hvac System Vav Fundamentally, vav systems modify the amount of air supplied to an area to meet changing heating or cooling needs. Scroll to the bottom to watch the youtube tutorial video on variable air volume. a variable air volume (vav) system works by adjusting the airflow in hvac systems based on demand, allowing for precise control over individual zones within a. Hvac System Vav.
From www.youtube.com
VAV Variable Air Volume HVAC system basics hvacr YouTube Hvac System Vav This enhances energy efficiency and can be achieved through temperature sensors, actuators, and vfds. Fundamentally, vav systems modify the amount of air supplied to an area to meet changing heating or cooling needs. This is because they are much more energy efficient compared to the cav model (constant air volume). vav stands for variable air volume. Scroll to the. Hvac System Vav.
From hvac-eng.com
Variable Air Volume System HVAC HVAC/R & Solar Hvac System Vav Vav systems are very common in offices. vav stands for variable air volume. Vav allows zoning within the building. This is because they are much more energy efficient compared to the cav model (constant air volume). In contrast, a vav adjusts the air volume up and down based. This enhances energy efficiency and can be achieved through temperature sensors,. Hvac System Vav.
From ccpia.org
Variable Air Systems (VAV) and How to Inspect Them CCPIA Hvac System Vav This enhances energy efficiency and can be achieved through temperature sensors, actuators, and vfds. This is because they are much more energy efficient compared to the cav model (constant air volume). These deliver a constant amount of air. Vav allows zoning within the building. Scroll to the bottom to watch the youtube tutorial video on variable air volume. vav. Hvac System Vav.
From allair.net
VAV (Variable Air Volume) HVAC Hvac System Vav These deliver a constant amount of air. This enhances energy efficiency and can be achieved through temperature sensors, actuators, and vfds. This is because they are much more energy efficient compared to the cav model (constant air volume). vav stands for variable air volume. In contrast, a vav adjusts the air volume up and down based. variable air. Hvac System Vav.
From ccpia.org
Variable Air Systems (VAV) and How to Inspect Them CCPIA Hvac System Vav variable air volume (vav) systems are an essential component of effective heating, ventilation and air conditioning (hvac) solutions. Fundamentally, vav systems modify the amount of air supplied to an area to meet changing heating or cooling needs. vav systems are not like your traditional hvac system. did you know that variable air volume (vav) systems are pivotal. Hvac System Vav.
From www.belimo.com
VAV Actuators VAV system in HVAC Belimo Hvac System Vav variable air volume (vav) systems are an essential component of effective heating, ventilation and air conditioning (hvac) solutions. This is because they are much more energy efficient compared to the cav model (constant air volume). Vav systems are very common in offices. Vav allows zoning within the building. vav systems are not like your traditional hvac system. This. Hvac System Vav.
From hvacsimplified.in
Variable Air Volume (VAV) HVAC System Design hvacsimplified.in Hvac System Vav a variable air volume (vav) system works by adjusting the airflow in hvac systems based on demand, allowing for precise control over individual zones within a building. This is because they are much more energy efficient compared to the cav model (constant air volume). These deliver a constant amount of air. vav stands for variable air volume. Scroll. Hvac System Vav.
From www.researchgate.net
Schematic diagram of a typical variable air volume (VAV) system Hvac System Vav a variable air volume (vav) system works by adjusting the airflow in hvac systems based on demand, allowing for precise control over individual zones within a building. did you know that variable air volume (vav) systems are pivotal in modern hvac (heating, ventilation, and air conditioning) solutions? Vav allows zoning within the building. In contrast, a vav adjusts. Hvac System Vav.
From hvac-eng.com
Variable Air Volume (VAV) Systems HVAC HVAC/R & Solar Hvac System Vav a variable air volume (vav) system works by adjusting the airflow in hvac systems based on demand, allowing for precise control over individual zones within a building. Scroll to the bottom to watch the youtube tutorial video on variable air volume. Vav systems are very common in offices. Vav allows zoning within the building. This enhances energy efficiency and. Hvac System Vav.
From airmasteremirates.com
VAV box Pressure Independent VAV HVAC Variable Air Volume Terminal Hvac System Vav Vav systems are very common in offices. vav stands for variable air volume. variable air volume (vav) systems are an essential component of effective heating, ventilation and air conditioning (hvac) solutions. did you know that variable air volume (vav) systems are pivotal in modern hvac (heating, ventilation, and air conditioning) solutions? This is because they are much. Hvac System Vav.
From ashokakhedkar.com
HVAC variable air volume (VAV) system design, operations, maintenance Hvac System Vav did you know that variable air volume (vav) systems are pivotal in modern hvac (heating, ventilation, and air conditioning) solutions? vav stands for variable air volume. Vav allows zoning within the building. In contrast, a vav adjusts the air volume up and down based. These deliver a constant amount of air. Vav systems are very common in offices.. Hvac System Vav.
From dowdheatandair.com
VAV Systems in HVAC Understanding Variable Air Volume Hvac System Vav Scroll to the bottom to watch the youtube tutorial video on variable air volume. Fundamentally, vav systems modify the amount of air supplied to an area to meet changing heating or cooling needs. These deliver a constant amount of air. Vav systems are very common in offices. This is because they are much more energy efficient compared to the cav. Hvac System Vav.
From airmasteremirates.com
Variable Air Volume Terminals By Pass VAV Box Manufacturer HVAC Hvac System Vav Fundamentally, vav systems modify the amount of air supplied to an area to meet changing heating or cooling needs. did you know that variable air volume (vav) systems are pivotal in modern hvac (heating, ventilation, and air conditioning) solutions? a variable air volume (vav) system works by adjusting the airflow in hvac systems based on demand, allowing for. Hvac System Vav.
From www.zonexproducts.com
VRFVAV Overview Zonex Systems VRF, VAV, and VVT HVAC Zoning Controls Hvac System Vav This is because they are much more energy efficient compared to the cav model (constant air volume). Vav systems are very common in offices. Vav allows zoning within the building. Fundamentally, vav systems modify the amount of air supplied to an area to meet changing heating or cooling needs. did you know that variable air volume (vav) systems are. Hvac System Vav.
From www.convergencetraining.com
HVAC Air Side Variable Air Volume (VAV) Systems Online Training Hvac System Vav This is because they are much more energy efficient compared to the cav model (constant air volume). In contrast, a vav adjusts the air volume up and down based. did you know that variable air volume (vav) systems are pivotal in modern hvac (heating, ventilation, and air conditioning) solutions? Vav allows zoning within the building. vav systems are. Hvac System Vav.
From www.theseverngroup.com
VAV vs VVT HVAC Systems The Severn Group Hvac System Vav vav systems are not like your traditional hvac system. In contrast, a vav adjusts the air volume up and down based. Fundamentally, vav systems modify the amount of air supplied to an area to meet changing heating or cooling needs. did you know that variable air volume (vav) systems are pivotal in modern hvac (heating, ventilation, and air. Hvac System Vav.
From www.youtube.com
How does VAV Work in Air conditioning system Variable Air Volume Hvac System Vav These deliver a constant amount of air. vav stands for variable air volume. In contrast, a vav adjusts the air volume up and down based. variable air volume (vav) systems are an essential component of effective heating, ventilation and air conditioning (hvac) solutions. Scroll to the bottom to watch the youtube tutorial video on variable air volume. Vav. Hvac System Vav.
From www.youtube.com
Variable Air Volume (VAV) System Explained Components, Working Hvac System Vav Scroll to the bottom to watch the youtube tutorial video on variable air volume. vav stands for variable air volume. Fundamentally, vav systems modify the amount of air supplied to an area to meet changing heating or cooling needs. Vav systems are very common in offices. did you know that variable air volume (vav) systems are pivotal in. Hvac System Vav.
From hvacsimplified.in
VAV vs CAV Ventilation System hvacsimplified.in Hvac System Vav This enhances energy efficiency and can be achieved through temperature sensors, actuators, and vfds. did you know that variable air volume (vav) systems are pivotal in modern hvac (heating, ventilation, and air conditioning) solutions? Scroll to the bottom to watch the youtube tutorial video on variable air volume. variable air volume (vav) systems are an essential component of. Hvac System Vav.
From www.theseverngroup.com
CAV vs VAV HVAC Systems The Severn Group Hvac System Vav This is because they are much more energy efficient compared to the cav model (constant air volume). Fundamentally, vav systems modify the amount of air supplied to an area to meet changing heating or cooling needs. vav stands for variable air volume. These deliver a constant amount of air. This enhances energy efficiency and can be achieved through temperature. Hvac System Vav.
From www.pinterest.com
Variable Air Volume VAV system HVAC YouTube Variable air volume Hvac System Vav Vav systems are very common in offices. a variable air volume (vav) system works by adjusting the airflow in hvac systems based on demand, allowing for precise control over individual zones within a building. vav systems are not like your traditional hvac system. These deliver a constant amount of air. Fundamentally, vav systems modify the amount of air. Hvac System Vav.
From www.youtube.com
How Does VAV works in HVAC System Variable Air Volume What is VAV Hvac System Vav These deliver a constant amount of air. Fundamentally, vav systems modify the amount of air supplied to an area to meet changing heating or cooling needs. Vav allows zoning within the building. This enhances energy efficiency and can be achieved through temperature sensors, actuators, and vfds. Scroll to the bottom to watch the youtube tutorial video on variable air volume.. Hvac System Vav.
From allair.net
VAV (Variable Air Volume) HVAC Hvac System Vav These deliver a constant amount of air. variable air volume (vav) systems are an essential component of effective heating, ventilation and air conditioning (hvac) solutions. Fundamentally, vav systems modify the amount of air supplied to an area to meet changing heating or cooling needs. did you know that variable air volume (vav) systems are pivotal in modern hvac. Hvac System Vav.
From www.researchgate.net
Schematic layout of the HVAC systems (A) variable air volume (VAV Hvac System Vav Vav allows zoning within the building. This enhances energy efficiency and can be achieved through temperature sensors, actuators, and vfds. a variable air volume (vav) system works by adjusting the airflow in hvac systems based on demand, allowing for precise control over individual zones within a building. vav systems are not like your traditional hvac system. Scroll to. Hvac System Vav.
From www.advancedair.co.uk
VAV Units Variable Air Volume Systems Advanced Air Hvac System Vav Vav systems are very common in offices. variable air volume (vav) systems are an essential component of effective heating, ventilation and air conditioning (hvac) solutions. vav stands for variable air volume. did you know that variable air volume (vav) systems are pivotal in modern hvac (heating, ventilation, and air conditioning) solutions? In contrast, a vav adjusts the. Hvac System Vav.
From airmasteremirates.com
Variable Air Volume VAV Airmaster Emirates Hvac System Vav This is because they are much more energy efficient compared to the cav model (constant air volume). Fundamentally, vav systems modify the amount of air supplied to an area to meet changing heating or cooling needs. variable air volume (vav) systems are an essential component of effective heating, ventilation and air conditioning (hvac) solutions. This enhances energy efficiency and. Hvac System Vav.
From exokldmxu.blob.core.windows.net
What Is Vav In Hvac System at Larry Howell blog Hvac System Vav did you know that variable air volume (vav) systems are pivotal in modern hvac (heating, ventilation, and air conditioning) solutions? This enhances energy efficiency and can be achieved through temperature sensors, actuators, and vfds. Fundamentally, vav systems modify the amount of air supplied to an area to meet changing heating or cooling needs. This is because they are much. Hvac System Vav.
From www.computrols.com
Types Of Variable Air Volume (VAV) Boxes Computrols Building Hvac System Vav These deliver a constant amount of air. a variable air volume (vav) system works by adjusting the airflow in hvac systems based on demand, allowing for precise control over individual zones within a building. Vav allows zoning within the building. This enhances energy efficiency and can be achieved through temperature sensors, actuators, and vfds. In contrast, a vav adjusts. Hvac System Vav.