Fusible Link For Kubota Tractor . Do you know what the fusible link looks like and where it is? Fusible links are a legacy device which act as fuses. It will be very close to the battery terminal on the starter solenoid and look like a loop of wire. 4/27/2024 grand gorge, ny george. It is a green one rated at 40 amps. Basically a conductor of smaller size, with special insulation so as not. I found the fusible link with the help of your diagrams and descriptions. I checked it with a volt meter from the loop to the junction with the other wires and it seems to be. Unrated (1 minute) less than a minute to install. Suitable for the following applications: On the jd4410, the fusible link is typically located near the starter, often inline with the positive battery cable. If you do not have voltage.
from www.messicks.com
I checked it with a volt meter from the loop to the junction with the other wires and it seems to be. 4/27/2024 grand gorge, ny george. It is a green one rated at 40 amps. If you do not have voltage. Fusible links are a legacy device which act as fuses. Basically a conductor of smaller size, with special insulation so as not. Do you know what the fusible link looks like and where it is? Suitable for the following applications: On the jd4410, the fusible link is typically located near the starter, often inline with the positive battery cable. I found the fusible link with the help of your diagrams and descriptions.
Kubota 3843034530 FUSIBLE LINK (GR
Fusible Link For Kubota Tractor Do you know what the fusible link looks like and where it is? Fusible links are a legacy device which act as fuses. It will be very close to the battery terminal on the starter solenoid and look like a loop of wire. If you do not have voltage. Suitable for the following applications: 4/27/2024 grand gorge, ny george. Do you know what the fusible link looks like and where it is? I checked it with a volt meter from the loop to the junction with the other wires and it seems to be. I found the fusible link with the help of your diagrams and descriptions. Basically a conductor of smaller size, with special insulation so as not. Unrated (1 minute) less than a minute to install. It is a green one rated at 40 amps. On the jd4410, the fusible link is typically located near the starter, often inline with the positive battery cable.
From www.jegs.com
What is a Fusible Link & When to Replace One JEGS Fusible Link For Kubota Tractor Basically a conductor of smaller size, with special insulation so as not. If you do not have voltage. On the jd4410, the fusible link is typically located near the starter, often inline with the positive battery cable. I found the fusible link with the help of your diagrams and descriptions. Do you know what the fusible link looks like and. Fusible Link For Kubota Tractor.
From www.orangetractortalks.com
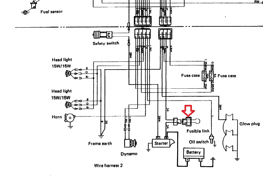
B7200 not starting OrangeTractorTalks Everything Kubota Fusible Link For Kubota Tractor It will be very close to the battery terminal on the starter solenoid and look like a loop of wire. Do you know what the fusible link looks like and where it is? Basically a conductor of smaller size, with special insulation so as not. Fusible links are a legacy device which act as fuses. 4/27/2024 grand gorge, ny george.. Fusible Link For Kubota Tractor.
From www.orangetractortalks.com
L2350 wiring positive battery cable and the spare red wire Fusible Link For Kubota Tractor 4/27/2024 grand gorge, ny george. Fusible links are a legacy device which act as fuses. It is a green one rated at 40 amps. Do you know what the fusible link looks like and where it is? If you do not have voltage. On the jd4410, the fusible link is typically located near the starter, often inline with the positive. Fusible Link For Kubota Tractor.
From agrojimsa.es
FUSIBLE 50 AH KUBOTA AGROJIMSA MOTOR, S.L. Fusible Link For Kubota Tractor Fusible links are a legacy device which act as fuses. It will be very close to the battery terminal on the starter solenoid and look like a loop of wire. I found the fusible link with the help of your diagrams and descriptions. It is a green one rated at 40 amps. I checked it with a volt meter from. Fusible Link For Kubota Tractor.
From www.orangetractortalks.com
L2850DT Fusible Link/Wiring Question OrangeTractorTalks Everything Fusible Link For Kubota Tractor 4/27/2024 grand gorge, ny george. I found the fusible link with the help of your diagrams and descriptions. On the jd4410, the fusible link is typically located near the starter, often inline with the positive battery cable. Unrated (1 minute) less than a minute to install. Fusible links are a legacy device which act as fuses. If you do not. Fusible Link For Kubota Tractor.
From www.hughiewillett.co.uk
60A Fuse Kubota T115030500 Fuse, Slow Blow 60A ( Yellow ) (RTV Fusible Link For Kubota Tractor Basically a conductor of smaller size, with special insulation so as not. Unrated (1 minute) less than a minute to install. It is a green one rated at 40 amps. I checked it with a volt meter from the loop to the junction with the other wires and it seems to be. I found the fusible link with the help. Fusible Link For Kubota Tractor.
From www.messicks.com
Kubota 3843034530 FUSIBLE LINK (GR Fusible Link For Kubota Tractor Basically a conductor of smaller size, with special insulation so as not. Do you know what the fusible link looks like and where it is? Suitable for the following applications: 4/27/2024 grand gorge, ny george. It is a green one rated at 40 amps. I checked it with a volt meter from the loop to the junction with the other. Fusible Link For Kubota Tractor.
From www.thebossshop.com.au
53180BLNA MALE FUSIBLE LINK 80A The Boss Shop Queensland Australia Fusible Link For Kubota Tractor If you do not have voltage. Suitable for the following applications: I found the fusible link with the help of your diagrams and descriptions. On the jd4410, the fusible link is typically located near the starter, often inline with the positive battery cable. I checked it with a volt meter from the loop to the junction with the other wires. Fusible Link For Kubota Tractor.
From www.newhollandrochester.com
Kubota Fuse 40 AMP Green, part 3467034530 New Holland Rochester Fusible Link For Kubota Tractor It is a green one rated at 40 amps. Suitable for the following applications: 4/27/2024 grand gorge, ny george. If you do not have voltage. On the jd4410, the fusible link is typically located near the starter, often inline with the positive battery cable. It will be very close to the battery terminal on the starter solenoid and look like. Fusible Link For Kubota Tractor.
From ceautoelectricsupply.com
Fusible Link Kits CE Auto Electric Supply Fusible Link For Kubota Tractor On the jd4410, the fusible link is typically located near the starter, often inline with the positive battery cable. I checked it with a volt meter from the loop to the junction with the other wires and it seems to be. It will be very close to the battery terminal on the starter solenoid and look like a loop of. Fusible Link For Kubota Tractor.
From www.orangetractortalks.com
40 amp fuse ("fusible link?) keeps blowing OrangeTractorTalks Fusible Link For Kubota Tractor Fusible links are a legacy device which act as fuses. I checked it with a volt meter from the loop to the junction with the other wires and it seems to be. I found the fusible link with the help of your diagrams and descriptions. It will be very close to the battery terminal on the starter solenoid and look. Fusible Link For Kubota Tractor.
From www.orangetractortalks.com
Fuse location OrangeTractorTalks Everything Kubota Fusible Link For Kubota Tractor On the jd4410, the fusible link is typically located near the starter, often inline with the positive battery cable. Do you know what the fusible link looks like and where it is? 4/27/2024 grand gorge, ny george. It is a green one rated at 40 amps. It will be very close to the battery terminal on the starter solenoid and. Fusible Link For Kubota Tractor.
From www.georges-motoculture.com
Fusible 50 ampères Kubota Fusible Link For Kubota Tractor If you do not have voltage. On the jd4410, the fusible link is typically located near the starter, often inline with the positive battery cable. Suitable for the following applications: I checked it with a volt meter from the loop to the junction with the other wires and it seems to be. Basically a conductor of smaller size, with special. Fusible Link For Kubota Tractor.
From ku-part.com
6711155190 Kubota RING FUSIBLE Fusible Link For Kubota Tractor 4/27/2024 grand gorge, ny george. I found the fusible link with the help of your diagrams and descriptions. Basically a conductor of smaller size, with special insulation so as not. It is a green one rated at 40 amps. I checked it with a volt meter from the loop to the junction with the other wires and it seems to. Fusible Link For Kubota Tractor.
From www.newhollandrochester.com
Kubota Fusible Link Part 3633075380 New Holland Rochester Fusible Link For Kubota Tractor I checked it with a volt meter from the loop to the junction with the other wires and it seems to be. Fusible links are a legacy device which act as fuses. Do you know what the fusible link looks like and where it is? Suitable for the following applications: 4/27/2024 grand gorge, ny george. It will be very close. Fusible Link For Kubota Tractor.
From autoandmarine.com.au
FUSIBLE LINK CONNECTOR KIT 2 WAY. Buy quality Auto and Marine Electric Fusible Link For Kubota Tractor I checked it with a volt meter from the loop to the junction with the other wires and it seems to be. It is a green one rated at 40 amps. Suitable for the following applications: Fusible links are a legacy device which act as fuses. On the jd4410, the fusible link is typically located near the starter, often inline. Fusible Link For Kubota Tractor.
From www.orangetractortalks.com
access to 12 volt for attachment OrangeTractorTalks Everything Kubota Fusible Link For Kubota Tractor 4/27/2024 grand gorge, ny george. Suitable for the following applications: Basically a conductor of smaller size, with special insulation so as not. It is a green one rated at 40 amps. It will be very close to the battery terminal on the starter solenoid and look like a loop of wire. On the jd4410, the fusible link is typically located. Fusible Link For Kubota Tractor.
From www.orangetractortalks.com
Tapping into the fuse box? OrangeTractorTalks Everything Kubota Fusible Link For Kubota Tractor On the jd4410, the fusible link is typically located near the starter, often inline with the positive battery cable. It is a green one rated at 40 amps. If you do not have voltage. Suitable for the following applications: I checked it with a volt meter from the loop to the junction with the other wires and it seems to. Fusible Link For Kubota Tractor.
From www.lsengineers.co.uk
Fusible Link for Kubota M4950, M5950 Tractor OEM No. H3670 75000 L Fusible Link For Kubota Tractor It will be very close to the battery terminal on the starter solenoid and look like a loop of wire. Suitable for the following applications: If you do not have voltage. Fusible links are a legacy device which act as fuses. 4/27/2024 grand gorge, ny george. I checked it with a volt meter from the loop to the junction with. Fusible Link For Kubota Tractor.
From www.firesafetysupply.net
Ansul 439089 Fusible Link, 450°F Fusible Link For Kubota Tractor Suitable for the following applications: If you do not have voltage. Basically a conductor of smaller size, with special insulation so as not. It is a green one rated at 40 amps. It will be very close to the battery terminal on the starter solenoid and look like a loop of wire. Unrated (1 minute) less than a minute to. Fusible Link For Kubota Tractor.
From cruisertrashparts.com
FJ60 Fusible Link Replacement Kit Plug & Play Cruiser Trash Parts Fusible Link For Kubota Tractor I found the fusible link with the help of your diagrams and descriptions. Do you know what the fusible link looks like and where it is? Unrated (1 minute) less than a minute to install. 4/27/2024 grand gorge, ny george. It will be very close to the battery terminal on the starter solenoid and look like a loop of wire.. Fusible Link For Kubota Tractor.
From www.orangetractortalks.com
Adding fuses to the fuse block for L3901 OrangeTractorTalks Fusible Link For Kubota Tractor Do you know what the fusible link looks like and where it is? Suitable for the following applications: I checked it with a volt meter from the loop to the junction with the other wires and it seems to be. Basically a conductor of smaller size, with special insulation so as not. I found the fusible link with the help. Fusible Link For Kubota Tractor.
From www.sparesbox.com.au
Narva Male Fusible Link 50A 53150BL Fusible Link For Kubota Tractor Do you know what the fusible link looks like and where it is? Unrated (1 minute) less than a minute to install. It will be very close to the battery terminal on the starter solenoid and look like a loop of wire. I checked it with a volt meter from the loop to the junction with the other wires and. Fusible Link For Kubota Tractor.
From www.wurthusa.com
Fusible Link BoltThrough Blue 100 Amp Fusible links Fuses Fusible Link For Kubota Tractor I found the fusible link with the help of your diagrams and descriptions. Unrated (1 minute) less than a minute to install. I checked it with a volt meter from the loop to the junction with the other wires and it seems to be. Basically a conductor of smaller size, with special insulation so as not. It will be very. Fusible Link For Kubota Tractor.
From ku-part.com
3691975530 Kubota COVER FUSIBLE Fusible Link For Kubota Tractor Unrated (1 minute) less than a minute to install. It will be very close to the battery terminal on the starter solenoid and look like a loop of wire. On the jd4410, the fusible link is typically located near the starter, often inline with the positive battery cable. 4/27/2024 grand gorge, ny george. I found the fusible link with the. Fusible Link For Kubota Tractor.
From www.orangetractortalks.com
L2850DT Fusible Link/Wiring Question OrangeTractorTalks Everything Fusible Link For Kubota Tractor Fusible links are a legacy device which act as fuses. It is a green one rated at 40 amps. Unrated (1 minute) less than a minute to install. Suitable for the following applications: It will be very close to the battery terminal on the starter solenoid and look like a loop of wire. I found the fusible link with the. Fusible Link For Kubota Tractor.
From www.youtube.com
Kubota Tractor Mod Adding An Auxiliary Fuse Box (53) YouTube Fusible Link For Kubota Tractor Basically a conductor of smaller size, with special insulation so as not. I found the fusible link with the help of your diagrams and descriptions. It is a green one rated at 40 amps. Suitable for the following applications: 4/27/2024 grand gorge, ny george. It will be very close to the battery terminal on the starter solenoid and look like. Fusible Link For Kubota Tractor.
From www.newhollandrochester.com
Kubota Fusible Link, Part 3843034530 New Holland Rochester Fusible Link For Kubota Tractor I checked it with a volt meter from the loop to the junction with the other wires and it seems to be. If you do not have voltage. Basically a conductor of smaller size, with special insulation so as not. I found the fusible link with the help of your diagrams and descriptions. It will be very close to the. Fusible Link For Kubota Tractor.
From www.tools.com
Charge Fusible Link 40Amp Male Green 62mm Bent Type Fusible Link For Kubota Tractor 4/27/2024 grand gorge, ny george. Basically a conductor of smaller size, with special insulation so as not. It is a green one rated at 40 amps. It will be very close to the battery terminal on the starter solenoid and look like a loop of wire. Fusible links are a legacy device which act as fuses. I checked it with. Fusible Link For Kubota Tractor.
From www.mtw.net.nz
Kubota Fuse 30A 1G11165720 Mike's Transport Warehouse Fusible Link For Kubota Tractor I checked it with a volt meter from the loop to the junction with the other wires and it seems to be. Unrated (1 minute) less than a minute to install. If you do not have voltage. 4/27/2024 grand gorge, ny george. I found the fusible link with the help of your diagrams and descriptions. Basically a conductor of smaller. Fusible Link For Kubota Tractor.
From heielectric.com
FUSIBLE LINK Hagemeister Enterprises Inc. (HEI) Fusible Link For Kubota Tractor It will be very close to the battery terminal on the starter solenoid and look like a loop of wire. If you do not have voltage. 4/27/2024 grand gorge, ny george. Unrated (1 minute) less than a minute to install. I checked it with a volt meter from the loop to the junction with the other wires and it seems. Fusible Link For Kubota Tractor.
From solvefunction.com
Fusible Link upgrade kit Fusible Link For Kubota Tractor Suitable for the following applications: Unrated (1 minute) less than a minute to install. Basically a conductor of smaller size, with special insulation so as not. It is a green one rated at 40 amps. I found the fusible link with the help of your diagrams and descriptions. 4/27/2024 grand gorge, ny george. On the jd4410, the fusible link is. Fusible Link For Kubota Tractor.
From design1systems.com
Everything You Need to Know About the Kubota RTV 900 Fuse Box Diagram Fusible Link For Kubota Tractor I checked it with a volt meter from the loop to the junction with the other wires and it seems to be. Do you know what the fusible link looks like and where it is? If you do not have voltage. Unrated (1 minute) less than a minute to install. On the jd4410, the fusible link is typically located near. Fusible Link For Kubota Tractor.
From www.messicks.com
Kubota 3633075380 Fusible Link Fusible Link For Kubota Tractor Do you know what the fusible link looks like and where it is? Unrated (1 minute) less than a minute to install. It will be very close to the battery terminal on the starter solenoid and look like a loop of wire. On the jd4410, the fusible link is typically located near the starter, often inline with the positive battery. Fusible Link For Kubota Tractor.
From www.orangetractortalks.com
Tapping into the fuse box? OrangeTractorTalks Everything Kubota Fusible Link For Kubota Tractor Unrated (1 minute) less than a minute to install. I checked it with a volt meter from the loop to the junction with the other wires and it seems to be. On the jd4410, the fusible link is typically located near the starter, often inline with the positive battery cable. Suitable for the following applications: If you do not have. Fusible Link For Kubota Tractor.