Overdrive Switch Relay . I am adding an a type overdrive. The selector switch operates a relay. Here are some photos of the mark 1 overdrive switch and relay installation in my '67 that may be useful since good photos of this on. The throttle switch system was a means to make the driver match rpms when shifting out of overdrive to direct drive. The relay on my s5 sunbeam alpine stopped working and after not being able to find a replacement in the uk i followed this diagram to. An overdrive relay acts as an electrical switch that operates the engagement and disengagement of the overdrive gear in automatic. The overdrive relay, a type of trans relay, is a simple electronic remote switch, which works with your electronically controlled automatic. Hello, my 75 tr6 has an older frame.
from openforum.hetclub.org
Hello, my 75 tr6 has an older frame. Here are some photos of the mark 1 overdrive switch and relay installation in my '67 that may be useful since good photos of this on. The relay on my s5 sunbeam alpine stopped working and after not being able to find a replacement in the uk i followed this diagram to. An overdrive relay acts as an electrical switch that operates the engagement and disengagement of the overdrive gear in automatic. The selector switch operates a relay. I am adding an a type overdrive. The overdrive relay, a type of trans relay, is a simple electronic remote switch, which works with your electronically controlled automatic. The throttle switch system was a means to make the driver match rpms when shifting out of overdrive to direct drive.
Overdrive wiring schematic — HET Club Open Forum
Overdrive Switch Relay Hello, my 75 tr6 has an older frame. The relay on my s5 sunbeam alpine stopped working and after not being able to find a replacement in the uk i followed this diagram to. I am adding an a type overdrive. The overdrive relay, a type of trans relay, is a simple electronic remote switch, which works with your electronically controlled automatic. Hello, my 75 tr6 has an older frame. The throttle switch system was a means to make the driver match rpms when shifting out of overdrive to direct drive. The selector switch operates a relay. An overdrive relay acts as an electrical switch that operates the engagement and disengagement of the overdrive gear in automatic. Here are some photos of the mark 1 overdrive switch and relay installation in my '67 that may be useful since good photos of this on.
From www.cvi-automotive.se
Relay overdrive, 760/960 automatic (19881994) We ship worldwide! Overdrive Switch Relay The selector switch operates a relay. An overdrive relay acts as an electrical switch that operates the engagement and disengagement of the overdrive gear in automatic. The relay on my s5 sunbeam alpine stopped working and after not being able to find a replacement in the uk i followed this diagram to. I am adding an a type overdrive. Hello,. Overdrive Switch Relay.
From p15-d24.com
Overdrive Kick Down Switch Carb Bracket P15D24 Forum Overdrive Switch Relay I am adding an a type overdrive. An overdrive relay acts as an electrical switch that operates the engagement and disengagement of the overdrive gear in automatic. Here are some photos of the mark 1 overdrive switch and relay installation in my '67 that may be useful since good photos of this on. The throttle switch system was a means. Overdrive Switch Relay.
From forums.jag-lovers.com
Overdrive wiring diagram.....please! EType Jaglovers Forums Overdrive Switch Relay The throttle switch system was a means to make the driver match rpms when shifting out of overdrive to direct drive. An overdrive relay acts as an electrical switch that operates the engagement and disengagement of the overdrive gear in automatic. Hello, my 75 tr6 has an older frame. Here are some photos of the mark 1 overdrive switch and. Overdrive Switch Relay.
From www.stockwiseauto.com
Airtex 1S8204 Overdrive Cancel Switch Overdrive Switch Relay An overdrive relay acts as an electrical switch that operates the engagement and disengagement of the overdrive gear in automatic. The relay on my s5 sunbeam alpine stopped working and after not being able to find a replacement in the uk i followed this diagram to. The selector switch operates a relay. The throttle switch system was a means to. Overdrive Switch Relay.
From openforum.hetclub.org
Overdrive wiring schematic — HET Club Open Forum Overdrive Switch Relay The selector switch operates a relay. The throttle switch system was a means to make the driver match rpms when shifting out of overdrive to direct drive. The relay on my s5 sunbeam alpine stopped working and after not being able to find a replacement in the uk i followed this diagram to. The overdrive relay, a type of trans. Overdrive Switch Relay.
From motaclan.com
131338 Triumph Loom overdrive (switch/relay) tr for sale online at Motaclan Overdrive Switch Relay I am adding an a type overdrive. The selector switch operates a relay. Here are some photos of the mark 1 overdrive switch and relay installation in my '67 that may be useful since good photos of this on. Hello, my 75 tr6 has an older frame. An overdrive relay acts as an electrical switch that operates the engagement and. Overdrive Switch Relay.
From classicjpparts.com
Relay, overdrive, blue 8999201200 ClassicJpParts Overdrive Switch Relay An overdrive relay acts as an electrical switch that operates the engagement and disengagement of the overdrive gear in automatic. The throttle switch system was a means to make the driver match rpms when shifting out of overdrive to direct drive. The selector switch operates a relay. Here are some photos of the mark 1 overdrive switch and relay installation. Overdrive Switch Relay.
From www.corvetteforum.com
(1985) overdrive relay ripped to pieces. and help with what plugs into Overdrive Switch Relay Here are some photos of the mark 1 overdrive switch and relay installation in my '67 that may be useful since good photos of this on. The overdrive relay, a type of trans relay, is a simple electronic remote switch, which works with your electronically controlled automatic. I am adding an a type overdrive. Hello, my 75 tr6 has an. Overdrive Switch Relay.
From philipsclassics.be
WIRING HARNESS, OVERDRIVE SWITCH TO RELAY Philips Classics Overdrive Switch Relay An overdrive relay acts as an electrical switch that operates the engagement and disengagement of the overdrive gear in automatic. The throttle switch system was a means to make the driver match rpms when shifting out of overdrive to direct drive. The overdrive relay, a type of trans relay, is a simple electronic remote switch, which works with your electronically. Overdrive Switch Relay.
From www.rendcarparts.com
Relay Overdrive/Lighting Volvo Amazon/140/P1800/PV544, 669102 Overdrive Switch Relay I am adding an a type overdrive. The overdrive relay, a type of trans relay, is a simple electronic remote switch, which works with your electronically controlled automatic. An overdrive relay acts as an electrical switch that operates the engagement and disengagement of the overdrive gear in automatic. The relay on my s5 sunbeam alpine stopped working and after not. Overdrive Switch Relay.
From www.holden.co.uk
Lucas 35545 MGB Overdrive Switch Overdrive Switch Relay The relay on my s5 sunbeam alpine stopped working and after not being able to find a replacement in the uk i followed this diagram to. The overdrive relay, a type of trans relay, is a simple electronic remote switch, which works with your electronically controlled automatic. Here are some photos of the mark 1 overdrive switch and relay installation. Overdrive Switch Relay.
From www.2040-parts.com
Find Volvo Overdrive Relay switch 1307793 Orange 200/700 series 8085 Overdrive Switch Relay I am adding an a type overdrive. An overdrive relay acts as an electrical switch that operates the engagement and disengagement of the overdrive gear in automatic. Here are some photos of the mark 1 overdrive switch and relay installation in my '67 that may be useful since good photos of this on. The selector switch operates a relay. Hello,. Overdrive Switch Relay.
From hermtheoverdriveguy.com
BW Lucas electronic relay Herm The Overdrive Guy Overdrive Switch Relay The relay on my s5 sunbeam alpine stopped working and after not being able to find a replacement in the uk i followed this diagram to. The overdrive relay, a type of trans relay, is a simple electronic remote switch, which works with your electronically controlled automatic. Hello, my 75 tr6 has an older frame. The throttle switch system was. Overdrive Switch Relay.
From www.ahspares.co.uk
Austin Healey Overdrive Relay Lucas BJ8 Overdrive Switch Relay The throttle switch system was a means to make the driver match rpms when shifting out of overdrive to direct drive. The selector switch operates a relay. The relay on my s5 sunbeam alpine stopped working and after not being able to find a replacement in the uk i followed this diagram to. Hello, my 75 tr6 has an older. Overdrive Switch Relay.
From rimmerbros.com
Overdrive Harness Relay and Operating Switch 147668 Rimmer Bros Overdrive Switch Relay The relay on my s5 sunbeam alpine stopped working and after not being able to find a replacement in the uk i followed this diagram to. The selector switch operates a relay. An overdrive relay acts as an electrical switch that operates the engagement and disengagement of the overdrive gear in automatic. Hello, my 75 tr6 has an older frame.. Overdrive Switch Relay.
From www.cvi-automotive.se
Relay overdrive, P1800 1964 (use with switch 665058) We ship worldwide! Overdrive Switch Relay The throttle switch system was a means to make the driver match rpms when shifting out of overdrive to direct drive. Here are some photos of the mark 1 overdrive switch and relay installation in my '67 that may be useful since good photos of this on. The relay on my s5 sunbeam alpine stopped working and after not being. Overdrive Switch Relay.
From www.bighealey.co.uk
Overdrive Relay Overdrive Switch Relay The overdrive relay, a type of trans relay, is a simple electronic remote switch, which works with your electronically controlled automatic. An overdrive relay acts as an electrical switch that operates the engagement and disengagement of the overdrive gear in automatic. Hello, my 75 tr6 has an older frame. The relay on my s5 sunbeam alpine stopped working and after. Overdrive Switch Relay.
From www.trgb.co.uk
HORN/OVERDRIVE AND ELECTRIC FAN RELAY (MODERN) TRGB Overdrive Switch Relay Hello, my 75 tr6 has an older frame. Here are some photos of the mark 1 overdrive switch and relay installation in my '67 that may be useful since good photos of this on. An overdrive relay acts as an electrical switch that operates the engagement and disengagement of the overdrive gear in automatic. The relay on my s5 sunbeam. Overdrive Switch Relay.
From www.ahspares.co.uk
Austin Healey Overdrive Relay Lucas BJ8 Overdrive Switch Relay The overdrive relay, a type of trans relay, is a simple electronic remote switch, which works with your electronically controlled automatic. The selector switch operates a relay. I am adding an a type overdrive. The relay on my s5 sunbeam alpine stopped working and after not being able to find a replacement in the uk i followed this diagram to.. Overdrive Switch Relay.
From www.cvi-automotive.se
Relay overdrive, P1800 1964 (use with switch 665058) We ship worldwide! Overdrive Switch Relay Hello, my 75 tr6 has an older frame. The throttle switch system was a means to make the driver match rpms when shifting out of overdrive to direct drive. An overdrive relay acts as an electrical switch that operates the engagement and disengagement of the overdrive gear in automatic. The selector switch operates a relay. The relay on my s5. Overdrive Switch Relay.
From ahspares.co.uk
OVERDRIVE RELAY Overdrive Switch Relay I am adding an a type overdrive. Here are some photos of the mark 1 overdrive switch and relay installation in my '67 that may be useful since good photos of this on. The throttle switch system was a means to make the driver match rpms when shifting out of overdrive to direct drive. An overdrive relay acts as an. Overdrive Switch Relay.
From forums.jag-lovers.com
Overdrive wiring, 140 single relay XK Jaglovers Forums Overdrive Switch Relay The throttle switch system was a means to make the driver match rpms when shifting out of overdrive to direct drive. The relay on my s5 sunbeam alpine stopped working and after not being able to find a replacement in the uk i followed this diagram to. The overdrive relay, a type of trans relay, is a simple electronic remote. Overdrive Switch Relay.
From autofarm.net
Overdrive Relay BJ8 Autofarm Ltd Overdrive Switch Relay The selector switch operates a relay. Here are some photos of the mark 1 overdrive switch and relay installation in my '67 that may be useful since good photos of this on. Hello, my 75 tr6 has an older frame. I am adding an a type overdrive. The relay on my s5 sunbeam alpine stopped working and after not being. Overdrive Switch Relay.
From noblehouseclassics.nl
XK 140 Overdrive Switch, Old Stock (C7474) Noble House Classics Overdrive Switch Relay I am adding an a type overdrive. The overdrive relay, a type of trans relay, is a simple electronic remote switch, which works with your electronically controlled automatic. The selector switch operates a relay. The throttle switch system was a means to make the driver match rpms when shifting out of overdrive to direct drive. Here are some photos of. Overdrive Switch Relay.
From hermtheoverdriveguy.com
Overdrives Herm The Overdrive Guy Overdrive Switch Relay The overdrive relay, a type of trans relay, is a simple electronic remote switch, which works with your electronically controlled automatic. Hello, my 75 tr6 has an older frame. An overdrive relay acts as an electrical switch that operates the engagement and disengagement of the overdrive gear in automatic. The relay on my s5 sunbeam alpine stopped working and after. Overdrive Switch Relay.
From www.youtube.com
How to Replace Over Drive Switch 19972003 Ford F150 YouTube Overdrive Switch Relay Here are some photos of the mark 1 overdrive switch and relay installation in my '67 that may be useful since good photos of this on. An overdrive relay acts as an electrical switch that operates the engagement and disengagement of the overdrive gear in automatic. I am adding an a type overdrive. The overdrive relay, a type of trans. Overdrive Switch Relay.
From www.fcpeuro.com
Volvo Overdrive Relay (244 245 240 740 760) KAE 3523805 FCP Euro Overdrive Switch Relay The overdrive relay, a type of trans relay, is a simple electronic remote switch, which works with your electronically controlled automatic. Hello, my 75 tr6 has an older frame. I am adding an a type overdrive. The selector switch operates a relay. The throttle switch system was a means to make the driver match rpms when shifting out of overdrive. Overdrive Switch Relay.
From www.fabulousfords.com
Transmissions » Overdrive Fabulous Fords Auto Parts Overdrive Switch Relay Here are some photos of the mark 1 overdrive switch and relay installation in my '67 that may be useful since good photos of this on. An overdrive relay acts as an electrical switch that operates the engagement and disengagement of the overdrive gear in automatic. Hello, my 75 tr6 has an older frame. The selector switch operates a relay.. Overdrive Switch Relay.
From www.holden.co.uk
Gearbox Overdrive Inhibitor Switch 34531 RTC1150 Overdrive Switch Relay The selector switch operates a relay. The overdrive relay, a type of trans relay, is a simple electronic remote switch, which works with your electronically controlled automatic. An overdrive relay acts as an electrical switch that operates the engagement and disengagement of the overdrive gear in automatic. The throttle switch system was a means to make the driver match rpms. Overdrive Switch Relay.
From www.ahspares.co.uk
Austin Healey Overdrive Relay Lucas BJ8 Overdrive Switch Relay Hello, my 75 tr6 has an older frame. The selector switch operates a relay. The relay on my s5 sunbeam alpine stopped working and after not being able to find a replacement in the uk i followed this diagram to. An overdrive relay acts as an electrical switch that operates the engagement and disengagement of the overdrive gear in automatic.. Overdrive Switch Relay.
From www.2040-parts.com
Find Volvo Overdrive Relay switch 1307793 Orange 200/700 series 8085 Overdrive Switch Relay An overdrive relay acts as an electrical switch that operates the engagement and disengagement of the overdrive gear in automatic. The overdrive relay, a type of trans relay, is a simple electronic remote switch, which works with your electronically controlled automatic. Hello, my 75 tr6 has an older frame. The throttle switch system was a means to make the driver. Overdrive Switch Relay.
From volvoforums.com
Overdrive Relay Page 3 Volvo Forums Volvo Enthusiasts Forum Overdrive Switch Relay Here are some photos of the mark 1 overdrive switch and relay installation in my '67 that may be useful since good photos of this on. The throttle switch system was a means to make the driver match rpms when shifting out of overdrive to direct drive. An overdrive relay acts as an electrical switch that operates the engagement and. Overdrive Switch Relay.
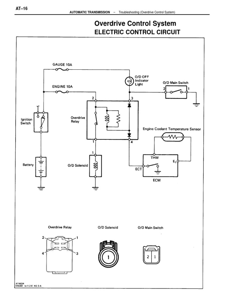
From www.scribd.com
Overdrive Control System PDF Switch Relay Overdrive Switch Relay Here are some photos of the mark 1 overdrive switch and relay installation in my '67 that may be useful since good photos of this on. The overdrive relay, a type of trans relay, is a simple electronic remote switch, which works with your electronically controlled automatic. The relay on my s5 sunbeam alpine stopped working and after not being. Overdrive Switch Relay.
From wiringfixportages.z21.web.core.windows.net
Gear Vendors Overdrive Wiring Schematic Overdrive Switch Relay I am adding an a type overdrive. The relay on my s5 sunbeam alpine stopped working and after not being able to find a replacement in the uk i followed this diagram to. An overdrive relay acts as an electrical switch that operates the engagement and disengagement of the overdrive gear in automatic. The selector switch operates a relay. The. Overdrive Switch Relay.
From www.classicferrariparts.co.uk
196268 Ferrari 250 275 330 OEM Lucas Overdrive Relay Switch 6 RA Overdrive Switch Relay The overdrive relay, a type of trans relay, is a simple electronic remote switch, which works with your electronically controlled automatic. The relay on my s5 sunbeam alpine stopped working and after not being able to find a replacement in the uk i followed this diagram to. The selector switch operates a relay. Here are some photos of the mark. Overdrive Switch Relay.