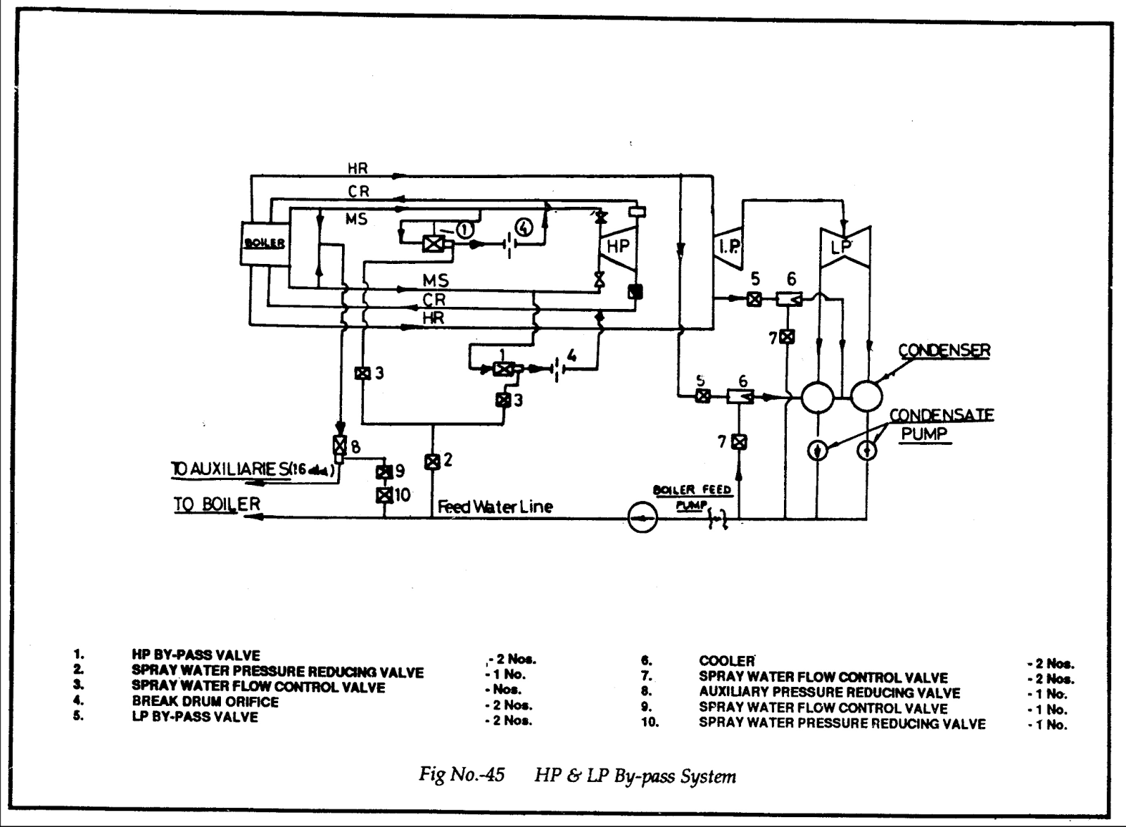
Hp Bypass Oil Supply Unit . Hp bypass system hydraulics oil supply unit. Hp & lp bypass operation and protection. It provides details on operating parameters and functions of different elements. Minimum steam flow through sh. All bypass systems are custom. Boiler operation independent of the turbine. Hp bypass systems to operate at pressures up to 220 bar (3200 psig) and temperatures approaching 590°c (1100°f). The document discusses the hp/lp bypass system used in thermal power stations. With the bypass stations it is possible to operate the steam supply. The oil supply unit provides the hydraulic actuation energy for the complete actuating.
from www.youtube.com
Hp bypass system hydraulics oil supply unit. Boiler operation independent of the turbine. It provides details on operating parameters and functions of different elements. Hp bypass systems to operate at pressures up to 220 bar (3200 psig) and temperatures approaching 590°c (1100°f). All bypass systems are custom. The oil supply unit provides the hydraulic actuation energy for the complete actuating. With the bypass stations it is possible to operate the steam supply. The document discusses the hp/lp bypass system used in thermal power stations. Minimum steam flow through sh. Hp & lp bypass operation and protection.
HP BYPASS & LP BYPASS SYSTEM in THERMAL POWER PLANT hp bypass power
Hp Bypass Oil Supply Unit The oil supply unit provides the hydraulic actuation energy for the complete actuating. The oil supply unit provides the hydraulic actuation energy for the complete actuating. With the bypass stations it is possible to operate the steam supply. It provides details on operating parameters and functions of different elements. The document discusses the hp/lp bypass system used in thermal power stations. Hp & lp bypass operation and protection. All bypass systems are custom. Hp bypass system hydraulics oil supply unit. Boiler operation independent of the turbine. Hp bypass systems to operate at pressures up to 220 bar (3200 psig) and temperatures approaching 590°c (1100°f). Minimum steam flow through sh.
From www.ipu.co.uk
Bypass Oil Filter Systems to extend oil life IPU OilLife Hp Bypass Oil Supply Unit The document discusses the hp/lp bypass system used in thermal power stations. Boiler operation independent of the turbine. All bypass systems are custom. Hp bypass system hydraulics oil supply unit. The oil supply unit provides the hydraulic actuation energy for the complete actuating. Hp & lp bypass operation and protection. With the bypass stations it is possible to operate the. Hp Bypass Oil Supply Unit.
From dokumen.tips
(PDF) INSTALLATION MANUAL Oil Bypass...3 6.4L Oil Bypass Installation Hp Bypass Oil Supply Unit The document discusses the hp/lp bypass system used in thermal power stations. Boiler operation independent of the turbine. The oil supply unit provides the hydraulic actuation energy for the complete actuating. Hp bypass system hydraulics oil supply unit. Hp bypass systems to operate at pressures up to 220 bar (3200 psig) and temperatures approaching 590°c (1100°f). With the bypass stations. Hp Bypass Oil Supply Unit.
From www.scribd.com
HPLP Bypass System HP Bypass Valve HP Bypass Spray Valve LP Bypass Hp Bypass Oil Supply Unit All bypass systems are custom. It provides details on operating parameters and functions of different elements. Hp bypass systems to operate at pressures up to 220 bar (3200 psig) and temperatures approaching 590°c (1100°f). The oil supply unit provides the hydraulic actuation energy for the complete actuating. The document discusses the hp/lp bypass system used in thermal power stations. With. Hp Bypass Oil Supply Unit.
From www.thebestoil.com
AMSOIL Bypass Oil Filter System Best Oil Company Hp Bypass Oil Supply Unit Hp bypass system hydraulics oil supply unit. All bypass systems are custom. It provides details on operating parameters and functions of different elements. Minimum steam flow through sh. Hp & lp bypass operation and protection. Hp bypass systems to operate at pressures up to 220 bar (3200 psig) and temperatures approaching 590°c (1100°f). With the bypass stations it is possible. Hp Bypass Oil Supply Unit.
From haldimandsyntheticoil.wboil.com
AMSOIL BMK23 General Use Dual Remote Oil Bypass Unit Hp Bypass Oil Supply Unit Boiler operation independent of the turbine. It provides details on operating parameters and functions of different elements. The oil supply unit provides the hydraulic actuation energy for the complete actuating. Hp bypass system hydraulics oil supply unit. The document discusses the hp/lp bypass system used in thermal power stations. Minimum steam flow through sh. Hp bypass systems to operate at. Hp Bypass Oil Supply Unit.
From syntheticlubricants.ca
Bypass oil filter kit installation manuals and parts list for each kit. Hp Bypass Oil Supply Unit Hp & lp bypass operation and protection. Minimum steam flow through sh. Boiler operation independent of the turbine. It provides details on operating parameters and functions of different elements. The oil supply unit provides the hydraulic actuation energy for the complete actuating. With the bypass stations it is possible to operate the steam supply. Hp bypass system hydraulics oil supply. Hp Bypass Oil Supply Unit.
From slidetodoc.com
HPLP BYPASS SYSTEM FUNCTION TO ENSURE OPERATION OF Hp Bypass Oil Supply Unit Hp & lp bypass operation and protection. The oil supply unit provides the hydraulic actuation energy for the complete actuating. Minimum steam flow through sh. Hp bypass system hydraulics oil supply unit. It provides details on operating parameters and functions of different elements. The document discusses the hp/lp bypass system used in thermal power stations. All bypass systems are custom.. Hp Bypass Oil Supply Unit.
From puredieselpower.com
Frantz Universal Bypass Oil Filter Kit Hp Bypass Oil Supply Unit Hp & lp bypass operation and protection. Boiler operation independent of the turbine. Hp bypass system hydraulics oil supply unit. It provides details on operating parameters and functions of different elements. The oil supply unit provides the hydraulic actuation energy for the complete actuating. The document discusses the hp/lp bypass system used in thermal power stations. With the bypass stations. Hp Bypass Oil Supply Unit.
From www.thebestoil.com
AMSOIL Bypass Oil Filtration Best Oil Company Hp Bypass Oil Supply Unit All bypass systems are custom. With the bypass stations it is possible to operate the steam supply. The oil supply unit provides the hydraulic actuation energy for the complete actuating. Boiler operation independent of the turbine. Hp bypass systems to operate at pressures up to 220 bar (3200 psig) and temperatures approaching 590°c (1100°f). The document discusses the hp/lp bypass. Hp Bypass Oil Supply Unit.
From syntheticlubricants.ca
Bypass Oil Filter Installation & Parts Manual Hp Bypass Oil Supply Unit Hp bypass systems to operate at pressures up to 220 bar (3200 psig) and temperatures approaching 590°c (1100°f). Hp bypass system hydraulics oil supply unit. The oil supply unit provides the hydraulic actuation energy for the complete actuating. All bypass systems are custom. Hp & lp bypass operation and protection. The document discusses the hp/lp bypass system used in thermal. Hp Bypass Oil Supply Unit.
From www.youtube.com
LP Bypass HP Bypass Purpose of LP Bypass and HP Bypass in Power Hp Bypass Oil Supply Unit Minimum steam flow through sh. The document discusses the hp/lp bypass system used in thermal power stations. With the bypass stations it is possible to operate the steam supply. Hp & lp bypass operation and protection. Boiler operation independent of the turbine. The oil supply unit provides the hydraulic actuation energy for the complete actuating. It provides details on operating. Hp Bypass Oil Supply Unit.
From ifcplvalves.com
Ideal Flow Control Pvt. Ltd. Hp Bypass Oil Supply Unit Boiler operation independent of the turbine. It provides details on operating parameters and functions of different elements. Minimum steam flow through sh. Hp bypass system hydraulics oil supply unit. Hp & lp bypass operation and protection. The oil supply unit provides the hydraulic actuation energy for the complete actuating. The document discusses the hp/lp bypass system used in thermal power. Hp Bypass Oil Supply Unit.
From www.youtube.com
HP BYPASS & LP BYPASS SYSTEM in THERMAL POWER PLANT hp bypass power Hp Bypass Oil Supply Unit Hp bypass system hydraulics oil supply unit. With the bypass stations it is possible to operate the steam supply. The oil supply unit provides the hydraulic actuation energy for the complete actuating. Minimum steam flow through sh. Hp bypass systems to operate at pressures up to 220 bar (3200 psig) and temperatures approaching 590°c (1100°f). Hp & lp bypass operation. Hp Bypass Oil Supply Unit.
From www.scribd.com
HPLP Bypass System Steam Valve Hp Bypass Oil Supply Unit With the bypass stations it is possible to operate the steam supply. The document discusses the hp/lp bypass system used in thermal power stations. Minimum steam flow through sh. Hp bypass systems to operate at pressures up to 220 bar (3200 psig) and temperatures approaching 590°c (1100°f). Hp & lp bypass operation and protection. The oil supply unit provides the. Hp Bypass Oil Supply Unit.
From www.slideserve.com
PPT PRESENTATION ON “500 MW KWU TURBINE” PowerPoint Presentation ID Hp Bypass Oil Supply Unit All bypass systems are custom. Hp bypass systems to operate at pressures up to 220 bar (3200 psig) and temperatures approaching 590°c (1100°f). With the bypass stations it is possible to operate the steam supply. Boiler operation independent of the turbine. The document discusses the hp/lp bypass system used in thermal power stations. Minimum steam flow through sh. Hp &. Hp Bypass Oil Supply Unit.
From www.vehicleservicepros.com
Bypass oil filtration system Vehicle Service Pros Hp Bypass Oil Supply Unit Hp & lp bypass operation and protection. Boiler operation independent of the turbine. It provides details on operating parameters and functions of different elements. All bypass systems are custom. Minimum steam flow through sh. The oil supply unit provides the hydraulic actuation energy for the complete actuating. With the bypass stations it is possible to operate the steam supply. The. Hp Bypass Oil Supply Unit.
From www.youtube.com
How To Disable/Bypass A 2 Stroke OutBoard Oil Injection System YouTube Hp Bypass Oil Supply Unit The document discusses the hp/lp bypass system used in thermal power stations. The oil supply unit provides the hydraulic actuation energy for the complete actuating. It provides details on operating parameters and functions of different elements. Hp & lp bypass operation and protection. Minimum steam flow through sh. Hp bypass system hydraulics oil supply unit. Boiler operation independent of the. Hp Bypass Oil Supply Unit.
From oilxpertise.eu
Bypass filter units Oil X Hydro Hp Bypass Oil Supply Unit Minimum steam flow through sh. The oil supply unit provides the hydraulic actuation energy for the complete actuating. Hp & lp bypass operation and protection. Hp bypass systems to operate at pressures up to 220 bar (3200 psig) and temperatures approaching 590°c (1100°f). With the bypass stations it is possible to operate the steam supply. Boiler operation independent of the. Hp Bypass Oil Supply Unit.
From www.youtube.com
Bypass oil filter set up and installation info. YouTube Hp Bypass Oil Supply Unit Boiler operation independent of the turbine. All bypass systems are custom. It provides details on operating parameters and functions of different elements. Hp & lp bypass operation and protection. Minimum steam flow through sh. Hp bypass system hydraulics oil supply unit. The oil supply unit provides the hydraulic actuation energy for the complete actuating. Hp bypass systems to operate at. Hp Bypass Oil Supply Unit.
From slidetodoc.com
HPLP BYPASS SYSTEM FUNCTION TO ENSURE OPERATION OF Hp Bypass Oil Supply Unit All bypass systems are custom. The document discusses the hp/lp bypass system used in thermal power stations. It provides details on operating parameters and functions of different elements. The oil supply unit provides the hydraulic actuation energy for the complete actuating. Hp bypass systems to operate at pressures up to 220 bar (3200 psig) and temperatures approaching 590°c (1100°f). Boiler. Hp Bypass Oil Supply Unit.
From www.haldimandsyntheticoil.ca
Oil Bypass System for Ford 6.0/6.4L HeavyDuty Pickups Hp Bypass Oil Supply Unit It provides details on operating parameters and functions of different elements. Hp bypass systems to operate at pressures up to 220 bar (3200 psig) and temperatures approaching 590°c (1100°f). Boiler operation independent of the turbine. With the bypass stations it is possible to operate the steam supply. Minimum steam flow through sh. The oil supply unit provides the hydraulic actuation. Hp Bypass Oil Supply Unit.
From www.dieselarmy.com
Bypass Oil Filter AddOn Cleans Oil Better Than New Hp Bypass Oil Supply Unit Hp & lp bypass operation and protection. With the bypass stations it is possible to operate the steam supply. Hp bypass system hydraulics oil supply unit. Minimum steam flow through sh. All bypass systems are custom. Boiler operation independent of the turbine. The document discusses the hp/lp bypass system used in thermal power stations. Hp bypass systems to operate at. Hp Bypass Oil Supply Unit.
From www.youtube.com
Turbine Bypass System HP BYPASS LP BYPASS ll Thermal power plant light Hp Bypass Oil Supply Unit Hp & lp bypass operation and protection. With the bypass stations it is possible to operate the steam supply. The document discusses the hp/lp bypass system used in thermal power stations. Hp bypass systems to operate at pressures up to 220 bar (3200 psig) and temperatures approaching 590°c (1100°f). Boiler operation independent of the turbine. All bypass systems are custom.. Hp Bypass Oil Supply Unit.
From dokumen.tips
(PDF) HP LP Bypass system (Turbine) DOKUMEN.TIPS Hp Bypass Oil Supply Unit The oil supply unit provides the hydraulic actuation energy for the complete actuating. It provides details on operating parameters and functions of different elements. The document discusses the hp/lp bypass system used in thermal power stations. Hp & lp bypass operation and protection. Hp bypass systems to operate at pressures up to 220 bar (3200 psig) and temperatures approaching 590°c. Hp Bypass Oil Supply Unit.
From dokumen.tips
(PPT) Hp Lp Bypass System DOKUMEN.TIPS Hp Bypass Oil Supply Unit Hp bypass system hydraulics oil supply unit. It provides details on operating parameters and functions of different elements. With the bypass stations it is possible to operate the steam supply. Hp bypass systems to operate at pressures up to 220 bar (3200 psig) and temperatures approaching 590°c (1100°f). Minimum steam flow through sh. Hp & lp bypass operation and protection.. Hp Bypass Oil Supply Unit.
From www.petrolvalves.com
PROJECT AWARD HP Turbine Bypass System PetrolValves Hp Bypass Oil Supply Unit The document discusses the hp/lp bypass system used in thermal power stations. Hp & lp bypass operation and protection. Hp bypass systems to operate at pressures up to 220 bar (3200 psig) and temperatures approaching 590°c (1100°f). All bypass systems are custom. Boiler operation independent of the turbine. Hp bypass system hydraulics oil supply unit. Minimum steam flow through sh.. Hp Bypass Oil Supply Unit.
From www.slideserve.com
PPT HP Bypass System and Reheater Protection Logic PowerPoint Hp Bypass Oil Supply Unit All bypass systems are custom. Hp bypass system hydraulics oil supply unit. With the bypass stations it is possible to operate the steam supply. Boiler operation independent of the turbine. The oil supply unit provides the hydraulic actuation energy for the complete actuating. Hp & lp bypass operation and protection. The document discusses the hp/lp bypass system used in thermal. Hp Bypass Oil Supply Unit.
From www.drainagesuperstore.co.uk
Bypass Oil Separator Drainage Superstore® Hp Bypass Oil Supply Unit The document discusses the hp/lp bypass system used in thermal power stations. Hp & lp bypass operation and protection. It provides details on operating parameters and functions of different elements. Hp bypass systems to operate at pressures up to 220 bar (3200 psig) and temperatures approaching 590°c (1100°f). All bypass systems are custom. With the bypass stations it is possible. Hp Bypass Oil Supply Unit.
From www.youtube.com
HP BYPASS Function & Requirement in power Plant in details How HPBP Hp Bypass Oil Supply Unit Boiler operation independent of the turbine. With the bypass stations it is possible to operate the steam supply. All bypass systems are custom. The document discusses the hp/lp bypass system used in thermal power stations. Hp bypass systems to operate at pressures up to 220 bar (3200 psig) and temperatures approaching 590°c (1100°f). The oil supply unit provides the hydraulic. Hp Bypass Oil Supply Unit.
From www.jyzyfilter.com
bypass oil filter element interchange MPFiltri HP0651A10 Hp Bypass Oil Supply Unit The oil supply unit provides the hydraulic actuation energy for the complete actuating. Hp & lp bypass operation and protection. The document discusses the hp/lp bypass system used in thermal power stations. It provides details on operating parameters and functions of different elements. Hp bypass system hydraulics oil supply unit. With the bypass stations it is possible to operate the. Hp Bypass Oil Supply Unit.
From www.slideserve.com
PPT HP Bypass System and Reheater Protection Logic PowerPoint Hp Bypass Oil Supply Unit With the bypass stations it is possible to operate the steam supply. Minimum steam flow through sh. All bypass systems are custom. It provides details on operating parameters and functions of different elements. Hp & lp bypass operation and protection. Hp bypass systems to operate at pressures up to 220 bar (3200 psig) and temperatures approaching 590°c (1100°f). Hp bypass. Hp Bypass Oil Supply Unit.
From powerplantgyaan.blogspot.com
ALL ABOUT POWER PLANT H.P. L.P. By Pass System Hp Bypass Oil Supply Unit All bypass systems are custom. It provides details on operating parameters and functions of different elements. Boiler operation independent of the turbine. The oil supply unit provides the hydraulic actuation energy for the complete actuating. Hp bypass system hydraulics oil supply unit. With the bypass stations it is possible to operate the steam supply. Minimum steam flow through sh. Hp. Hp Bypass Oil Supply Unit.
From energytab.blogspot.com
Energy Tab HP & LP Bypass Operation and Protection Hp Bypass Oil Supply Unit The oil supply unit provides the hydraulic actuation energy for the complete actuating. With the bypass stations it is possible to operate the steam supply. All bypass systems are custom. Boiler operation independent of the turbine. It provides details on operating parameters and functions of different elements. The document discusses the hp/lp bypass system used in thermal power stations. Hp. Hp Bypass Oil Supply Unit.
From energytab.blogspot.com
Energy Tab HP & LP Bypass Operation and Protection Hp Bypass Oil Supply Unit Hp & lp bypass operation and protection. All bypass systems are custom. Boiler operation independent of the turbine. Hp bypass systems to operate at pressures up to 220 bar (3200 psig) and temperatures approaching 590°c (1100°f). The oil supply unit provides the hydraulic actuation energy for the complete actuating. With the bypass stations it is possible to operate the steam. Hp Bypass Oil Supply Unit.
From www.haldimandsyntheticoil.ca
Oil Bypass System for Ford 7.3L HeavyDuty Pickups Hp Bypass Oil Supply Unit Hp bypass system hydraulics oil supply unit. Hp & lp bypass operation and protection. Boiler operation independent of the turbine. The document discusses the hp/lp bypass system used in thermal power stations. With the bypass stations it is possible to operate the steam supply. Hp bypass systems to operate at pressures up to 220 bar (3200 psig) and temperatures approaching. Hp Bypass Oil Supply Unit.