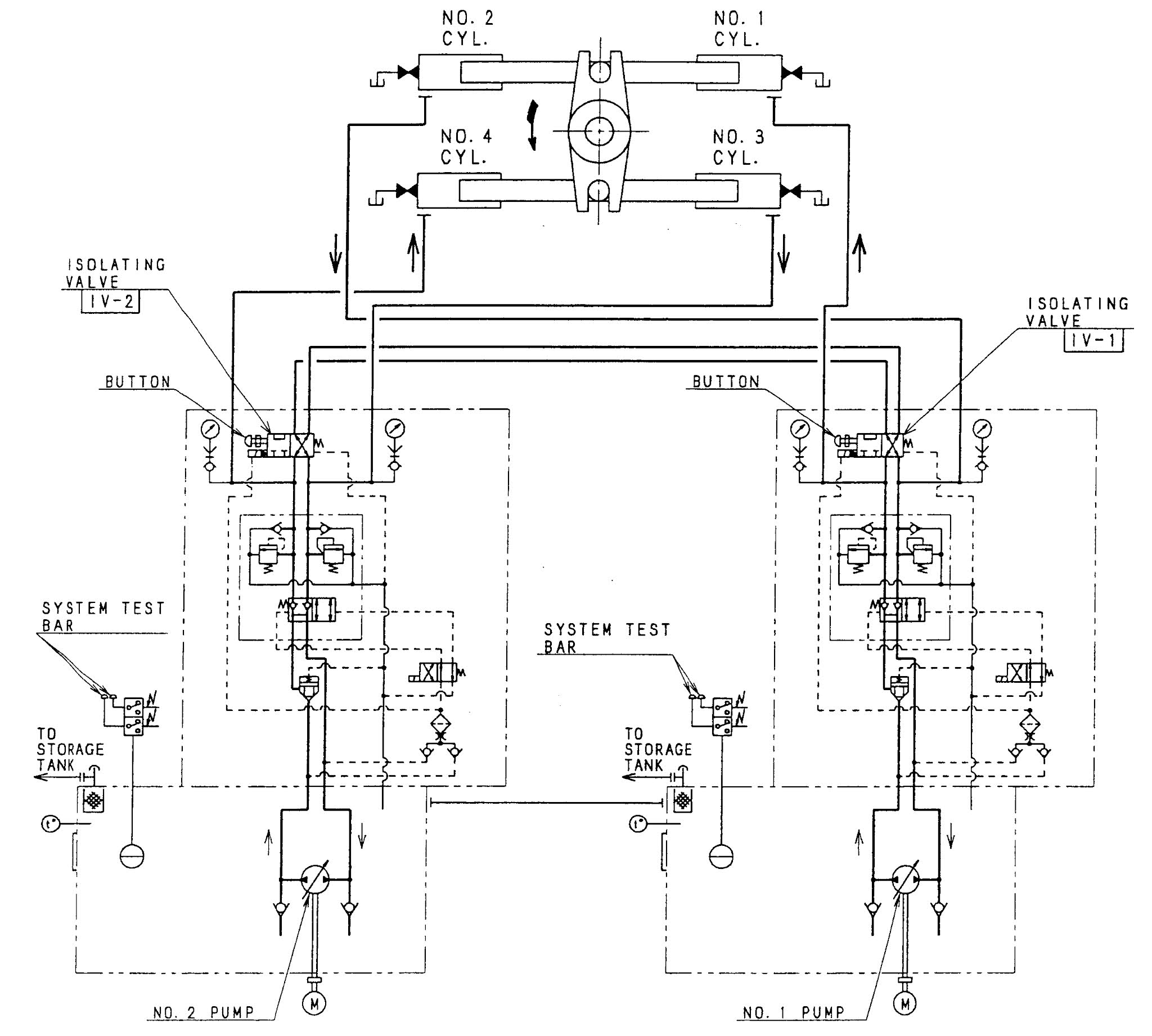
Steering Gear Auto Isolation . The control system operates automatically in the event of a hydraulic system failure and will operate the valves to isolate that part of the system which has failed, thus allowing. The latest rules and regulations of solas 1974 and. Main steering gear and system; The hydraulic systems are linked by solenoid. In case of four rams steering gear an automatic isolation system is built into the system. Automatic isolation system → safematic. Auxiliary steering gear and system; Automatic isolating arrangements and other automatic equipment. Within twelve hours before departure of the ship from port, following systems to be checked and tested: To avoid total failure of the steering system, automatic isolation and bypass valves are introduced to the system. The checks and tests include. The full movement of the rudder according to the required. The steering gear is fitted with an automatic safety system which is used to isolate the hydraulic power circuits in the event of a. Under normal conditions, one pump satisfies the need for all four. The remote control systems of steering gear;
from www.aliexpress.com
Auxiliary steering gear and system; The hydraulic systems are linked by solenoid. To avoid total failure of the steering system, automatic isolation and bypass valves are introduced to the system. The latest rules and regulations of solas 1974 and. Main steering gear and system; Under normal conditions, one pump satisfies the need for all four. The control system operates automatically in the event of a hydraulic system failure and will operate the valves to isolate that part of the system which has failed, thus allowing. The remote control systems of steering gear; The steering gear is fitted with an automatic safety system which is used to isolate the hydraulic power circuits in the event of a. Automatic isolating arrangements and other automatic equipment.
Electric Power Steering Rack Auto Steering Gear Box for Land Rover
Steering Gear Auto Isolation The control system operates automatically in the event of a hydraulic system failure and will operate the valves to isolate that part of the system which has failed, thus allowing. Within twelve hours before departure of the ship from port, following systems to be checked and tested: To avoid total failure of the steering system, automatic isolation and bypass valves are introduced to the system. The hydraulic systems are linked by solenoid. The latest rules and regulations of solas 1974 and. The remote control systems of steering gear; Automatic isolating arrangements and other automatic equipment. The checks and tests include. The control system operates automatically in the event of a hydraulic system failure and will operate the valves to isolate that part of the system which has failed, thus allowing. Under normal conditions, one pump satisfies the need for all four. The full movement of the rudder according to the required. The steering gear is fitted with an automatic safety system which is used to isolate the hydraulic power circuits in the event of a. Auxiliary steering gear and system; In case of four rams steering gear an automatic isolation system is built into the system. Main steering gear and system; The steering position indicator on the navigation bridge
From dsauto.com.my
How Car Steering System Works in Simple English • D S Auto Steering Gear Auto Isolation The full movement of the rudder according to the required. Within twelve hours before departure of the ship from port, following systems to be checked and tested: The control system operates automatically in the event of a hydraulic system failure and will operate the valves to isolate that part of the system which has failed, thus allowing. Automatic isolating arrangements. Steering Gear Auto Isolation.
From www.researchgate.net
The failure isolation mode of mechatronic dualredundancy steering gear Steering Gear Auto Isolation In case of four rams steering gear an automatic isolation system is built into the system. The control system operates automatically in the event of a hydraulic system failure and will operate the valves to isolate that part of the system which has failed, thus allowing. Within twelve hours before departure of the ship from port, following systems to be. Steering Gear Auto Isolation.
From dailyengineering.com
How Power Steering System Works? Daily Engineering Steering Gear Auto Isolation Auxiliary steering gear and system; The hydraulic systems are linked by solenoid. The checks and tests include. The latest rules and regulations of solas 1974 and. To avoid total failure of the steering system, automatic isolation and bypass valves are introduced to the system. Automatic isolating arrangements and other automatic equipment. Main steering gear and system; Automatic isolation system →. Steering Gear Auto Isolation.
From www.racingjunk.com
Suspensions 101 Diagnosing the Two Basic Types of Front Suspensions Steering Gear Auto Isolation Main steering gear and system; Auxiliary steering gear and system; The control system operates automatically in the event of a hydraulic system failure and will operate the valves to isolate that part of the system which has failed, thus allowing. The steering position indicator on the navigation bridge The remote control systems of steering gear; The full movement of the. Steering Gear Auto Isolation.
From www.aliexpress.com
auto steering gear box electrical power steering rack 5N1423061S Steering Gear Auto Isolation Within twelve hours before departure of the ship from port, following systems to be checked and tested: To avoid total failure of the steering system, automatic isolation and bypass valves are introduced to the system. The hydraulic systems are linked by solenoid. Auxiliary steering gear and system; The full movement of the rudder according to the required. Under normal conditions,. Steering Gear Auto Isolation.
From www.slideserve.com
PPT Steering Gear GME PowerPoint Presentation, free download ID1954516 Steering Gear Auto Isolation The steering gear is fitted with an automatic safety system which is used to isolate the hydraulic power circuits in the event of a. The latest rules and regulations of solas 1974 and. Automatic isolating arrangements and other automatic equipment. To avoid total failure of the steering system, automatic isolation and bypass valves are introduced to the system. The steering. Steering Gear Auto Isolation.
From autoparts.toyota.com
Steering Gear Assembly 4551042230 Steering Gear Auto Isolation The control system operates automatically in the event of a hydraulic system failure and will operate the valves to isolate that part of the system which has failed, thus allowing. Automatic isolating arrangements and other automatic equipment. The steering position indicator on the navigation bridge Main steering gear and system; The steering gear is fitted with an automatic safety system. Steering Gear Auto Isolation.
From www.yourmechanic.com
How to Replace a Car's Steering Rack Gearbox YourMechanic Advice Steering Gear Auto Isolation Within twelve hours before departure of the ship from port, following systems to be checked and tested: The control system operates automatically in the event of a hydraulic system failure and will operate the valves to isolate that part of the system which has failed, thus allowing. The steering gear is fitted with an automatic safety system which is used. Steering Gear Auto Isolation.
From mechanictimes.com
Steering System Function And Components Explained! Mechanic Times Steering Gear Auto Isolation Within twelve hours before departure of the ship from port, following systems to be checked and tested: The hydraulic systems are linked by solenoid. The steering gear is fitted with an automatic safety system which is used to isolate the hydraulic power circuits in the event of a. Under normal conditions, one pump satisfies the need for all four. The. Steering Gear Auto Isolation.
From brakesteeringrebuilders.com
STEERING GEARS Brake & Steering Rebuilders Steering Gear Auto Isolation The remote control systems of steering gear; Automatic isolation system → safematic. Under normal conditions, one pump satisfies the need for all four. To avoid total failure of the steering system, automatic isolation and bypass valves are introduced to the system. Auxiliary steering gear and system; The hydraulic systems are linked by solenoid. The steering position indicator on the navigation. Steering Gear Auto Isolation.
From pqautoservices.com
P&Q Auto Services STEERING REPAIR P&Q Auto Services Steering Gear Auto Isolation The latest rules and regulations of solas 1974 and. Within twelve hours before departure of the ship from port, following systems to be checked and tested: To avoid total failure of the steering system, automatic isolation and bypass valves are introduced to the system. Under normal conditions, one pump satisfies the need for all four. The checks and tests include.. Steering Gear Auto Isolation.
From www.moogparts.com
Easy Car guide steering system MOOG UK Steering Gear Auto Isolation To avoid total failure of the steering system, automatic isolation and bypass valves are introduced to the system. The steering position indicator on the navigation bridge The full movement of the rudder according to the required. The control system operates automatically in the event of a hydraulic system failure and will operate the valves to isolate that part of the. Steering Gear Auto Isolation.
From www.dreamstime.com
Steering Wheel Isolation 3rd Stock Photo Image of crank, extreme 1945832 Steering Gear Auto Isolation The steering gear is fitted with an automatic safety system which is used to isolate the hydraulic power circuits in the event of a. The control system operates automatically in the event of a hydraulic system failure and will operate the valves to isolate that part of the system which has failed, thus allowing. The steering position indicator on the. Steering Gear Auto Isolation.
From www.offroaders.com
AGR Power Steering Gearbox Install provides Steering Gear Auto Isolation The remote control systems of steering gear; Automatic isolation system → safematic. Within twelve hours before departure of the ship from port, following systems to be checked and tested: The control system operates automatically in the event of a hydraulic system failure and will operate the valves to isolate that part of the system which has failed, thus allowing. The. Steering Gear Auto Isolation.
From www.autozone.com
Repair Guides Steering Manual Steering Gear Steering Gear Auto Isolation The control system operates automatically in the event of a hydraulic system failure and will operate the valves to isolate that part of the system which has failed, thus allowing. The latest rules and regulations of solas 1974 and. Under normal conditions, one pump satisfies the need for all four. The checks and tests include. Main steering gear and system;. Steering Gear Auto Isolation.
From techschematic.com
The Ultimate Guide to Understanding Power Steering Components Diagram Steering Gear Auto Isolation The checks and tests include. To avoid total failure of the steering system, automatic isolation and bypass valves are introduced to the system. Main steering gear and system; Under normal conditions, one pump satisfies the need for all four. The full movement of the rudder according to the required. Automatic isolation system → safematic. The control system operates automatically in. Steering Gear Auto Isolation.
From cvwmagazine.co.uk
Diagnosing a Faulty Steering Gear cvw Steering Gear Auto Isolation The remote control systems of steering gear; Automatic isolation system → safematic. Auxiliary steering gear and system; Automatic isolating arrangements and other automatic equipment. The hydraulic systems are linked by solenoid. The checks and tests include. Within twelve hours before departure of the ship from port, following systems to be checked and tested: The steering gear is fitted with an. Steering Gear Auto Isolation.
From automotivetechinfo.com
MercedesBenz ElectricallyPowered Steering Automotive Tech Info Steering Gear Auto Isolation Automatic isolating arrangements and other automatic equipment. Under normal conditions, one pump satisfies the need for all four. The remote control systems of steering gear; Main steering gear and system; Automatic isolation system → safematic. The latest rules and regulations of solas 1974 and. The full movement of the rudder according to the required. In case of four rams steering. Steering Gear Auto Isolation.
From in.pinterest.com
8 Types of Steering Gearboxes and Their Functions. in 2023 Gear Steering Gear Auto Isolation The steering gear is fitted with an automatic safety system which is used to isolate the hydraulic power circuits in the event of a. Auxiliary steering gear and system; Main steering gear and system; The remote control systems of steering gear; The steering position indicator on the navigation bridge The latest rules and regulations of solas 1974 and. Automatic isolation. Steering Gear Auto Isolation.
From www.dreamstime.com
New Clutch Plate for Automotive Gearbox, Side One, Isolated on White Steering Gear Auto Isolation The checks and tests include. The latest rules and regulations of solas 1974 and. Automatic isolation system → safematic. In case of four rams steering gear an automatic isolation system is built into the system. To avoid total failure of the steering system, automatic isolation and bypass valves are introduced to the system. The remote control systems of steering gear;. Steering Gear Auto Isolation.
From forums.jag-lovers.com
Series 1 steering column isolation EType Jaglovers Forums Steering Gear Auto Isolation The full movement of the rudder according to the required. Within twelve hours before departure of the ship from port, following systems to be checked and tested: Automatic isolation system → safematic. The control system operates automatically in the event of a hydraulic system failure and will operate the valves to isolate that part of the system which has failed,. Steering Gear Auto Isolation.
From shipfever.com
Understanding Steering Gear System in Ships With Clarity ShipFever Steering Gear Auto Isolation Under normal conditions, one pump satisfies the need for all four. In case of four rams steering gear an automatic isolation system is built into the system. The control system operates automatically in the event of a hydraulic system failure and will operate the valves to isolate that part of the system which has failed, thus allowing. Main steering gear. Steering Gear Auto Isolation.
From www.aliexpress.com
Electric Power Steering Rack Auto Steering Gear Box for Land Rover Steering Gear Auto Isolation Automatic isolation system → safematic. Auxiliary steering gear and system; The steering gear is fitted with an automatic safety system which is used to isolate the hydraulic power circuits in the event of a. In case of four rams steering gear an automatic isolation system is built into the system. Within twelve hours before departure of the ship from port,. Steering Gear Auto Isolation.
From regalautomobiles.com
Steering Gear Assembly Prince DFSK Steering Gear Auto Isolation The full movement of the rudder according to the required. The steering gear is fitted with an automatic safety system which is used to isolate the hydraulic power circuits in the event of a. Auxiliary steering gear and system; Within twelve hours before departure of the ship from port, following systems to be checked and tested: The control system operates. Steering Gear Auto Isolation.
From www.yourmechanic.com
How to Replace a Steering Gear Adjuster Plug YourMechanic Advice Steering Gear Auto Isolation In case of four rams steering gear an automatic isolation system is built into the system. Automatic isolation system → safematic. Main steering gear and system; The checks and tests include. The steering gear is fitted with an automatic safety system which is used to isolate the hydraulic power circuits in the event of a. The steering position indicator on. Steering Gear Auto Isolation.
From www.cars.com
Steering Gearbox Steering Gear Auto Isolation Main steering gear and system; The checks and tests include. The hydraulic systems are linked by solenoid. Automatic isolation system → safematic. The latest rules and regulations of solas 1974 and. The control system operates automatically in the event of a hydraulic system failure and will operate the valves to isolate that part of the system which has failed, thus. Steering Gear Auto Isolation.
From www.yourmechanic.com
How to Replace a Steering Gear Adjuster Plug YourMechanic Advice Steering Gear Auto Isolation The checks and tests include. The steering position indicator on the navigation bridge Main steering gear and system; The remote control systems of steering gear; Automatic isolation system → safematic. The full movement of the rudder according to the required. The control system operates automatically in the event of a hydraulic system failure and will operate the valves to isolate. Steering Gear Auto Isolation.
From www.slideserve.com
PPT Steering and Alignment PowerPoint Presentation, free download Steering Gear Auto Isolation Main steering gear and system; The hydraulic systems are linked by solenoid. Automatic isolating arrangements and other automatic equipment. Automatic isolation system → safematic. The full movement of the rudder according to the required. The steering gear is fitted with an automatic safety system which is used to isolate the hydraulic power circuits in the event of a. The steering. Steering Gear Auto Isolation.
From www.autozone.com
Repair Guides Steering Power Steering Gearbox Steering Gear Auto Isolation The hydraulic systems are linked by solenoid. The steering position indicator on the navigation bridge Under normal conditions, one pump satisfies the need for all four. The control system operates automatically in the event of a hydraulic system failure and will operate the valves to isolate that part of the system which has failed, thus allowing. Main steering gear and. Steering Gear Auto Isolation.
From dsauto.com.my
How Car Steering System Works in Simple English • D S Auto Steering Gear Auto Isolation The control system operates automatically in the event of a hydraulic system failure and will operate the valves to isolate that part of the system which has failed, thus allowing. The remote control systems of steering gear; The full movement of the rudder according to the required. The latest rules and regulations of solas 1974 and. The steering position indicator. Steering Gear Auto Isolation.
From www.carparts.com
Steering Gear 101 Types, Diagnosis, and Tips for Replacement Steering Gear Auto Isolation Main steering gear and system; The hydraulic systems are linked by solenoid. The checks and tests include. In case of four rams steering gear an automatic isolation system is built into the system. To avoid total failure of the steering system, automatic isolation and bypass valves are introduced to the system. The control system operates automatically in the event of. Steering Gear Auto Isolation.
From engineeringdiscoveries.com
Steering System Information Engineering Discoveries Steering Gear Auto Isolation The hydraulic systems are linked by solenoid. The steering gear is fitted with an automatic safety system which is used to isolate the hydraulic power circuits in the event of a. Auxiliary steering gear and system; The remote control systems of steering gear; The full movement of the rudder according to the required. Main steering gear and system; The steering. Steering Gear Auto Isolation.
From www.dreamstime.com
Steering gear isolated stock photo. Image of business 72525846 Steering Gear Auto Isolation The full movement of the rudder according to the required. The hydraulic systems are linked by solenoid. The steering position indicator on the navigation bridge To avoid total failure of the steering system, automatic isolation and bypass valves are introduced to the system. The checks and tests include. Automatic isolation system → safematic. Auxiliary steering gear and system; Main steering. Steering Gear Auto Isolation.
From www.agcoauto.com
AGCO Automotive Repair Service Baton Rouge, LA Detailed Auto Topics Steering Gear Auto Isolation The control system operates automatically in the event of a hydraulic system failure and will operate the valves to isolate that part of the system which has failed, thus allowing. The steering position indicator on the navigation bridge Automatic isolation system → safematic. The latest rules and regulations of solas 1974 and. The checks and tests include. In case of. Steering Gear Auto Isolation.
From meoexamsmmd.blogspot.com
Steering system Steering Gear Auto Isolation In case of four rams steering gear an automatic isolation system is built into the system. Automatic isolating arrangements and other automatic equipment. The latest rules and regulations of solas 1974 and. The steering position indicator on the navigation bridge The remote control systems of steering gear; The steering gear is fitted with an automatic safety system which is used. Steering Gear Auto Isolation.