Two Breakers Control One Circuit . Either through accident (as suggested above, poorly. In that case, turn the power off to both circuits, disconnect an outlet, cover the exposed connections, and turn the power on to only one. This issue is with two separate, single pole breakers in two separate spots on the same leg inside the panel, that must both be. There is no valid way for two breakers to control the same circuit. What i've found is that most of the outlets (ones not dedicated to a specific appliance), and all of the overhead fixtures in the original part of the house (built 1940) seem to be on one. Breaker control relay ‘a’ contact followed by a series of lor ‘b’ contacts. While looking for the breaker to turn off a circuit (i was replacing a light switch), i found that two breakers, on the same side of the bus, but separated by a few other breakers, both disconnect the. Breaker operation is controlled by relays and switches. Close contacts are wired in series i.e. They are normally installed in situations where the breaker box is already full with no available slots for additional circuit breakers. Trip contacts are wired in parallel. Each one connects to one of.
from manualwiringentaming.z21.web.core.windows.net
Close contacts are wired in series i.e. Breaker control relay ‘a’ contact followed by a series of lor ‘b’ contacts. Breaker operation is controlled by relays and switches. What i've found is that most of the outlets (ones not dedicated to a specific appliance), and all of the overhead fixtures in the original part of the house (built 1940) seem to be on one. In that case, turn the power off to both circuits, disconnect an outlet, cover the exposed connections, and turn the power on to only one. There is no valid way for two breakers to control the same circuit. They are normally installed in situations where the breaker box is already full with no available slots for additional circuit breakers. While looking for the breaker to turn off a circuit (i was replacing a light switch), i found that two breakers, on the same side of the bus, but separated by a few other breakers, both disconnect the. Either through accident (as suggested above, poorly. Each one connects to one of.
240v Double Pole Breaker Wiring
Two Breakers Control One Circuit What i've found is that most of the outlets (ones not dedicated to a specific appliance), and all of the overhead fixtures in the original part of the house (built 1940) seem to be on one. Close contacts are wired in series i.e. There is no valid way for two breakers to control the same circuit. This issue is with two separate, single pole breakers in two separate spots on the same leg inside the panel, that must both be. Trip contacts are wired in parallel. While looking for the breaker to turn off a circuit (i was replacing a light switch), i found that two breakers, on the same side of the bus, but separated by a few other breakers, both disconnect the. Breaker operation is controlled by relays and switches. They are normally installed in situations where the breaker box is already full with no available slots for additional circuit breakers. Either through accident (as suggested above, poorly. Breaker control relay ‘a’ contact followed by a series of lor ‘b’ contacts. What i've found is that most of the outlets (ones not dedicated to a specific appliance), and all of the overhead fixtures in the original part of the house (built 1940) seem to be on one. In that case, turn the power off to both circuits, disconnect an outlet, cover the exposed connections, and turn the power on to only one. Each one connects to one of.
From www.dreamstime.com
Two Contactors, Two Circuit Breakers and Two Phase Control Relays Stock Two Breakers Control One Circuit Breaker control relay ‘a’ contact followed by a series of lor ‘b’ contacts. Each one connects to one of. What i've found is that most of the outlets (ones not dedicated to a specific appliance), and all of the overhead fixtures in the original part of the house (built 1940) seem to be on one. They are normally installed in. Two Breakers Control One Circuit.
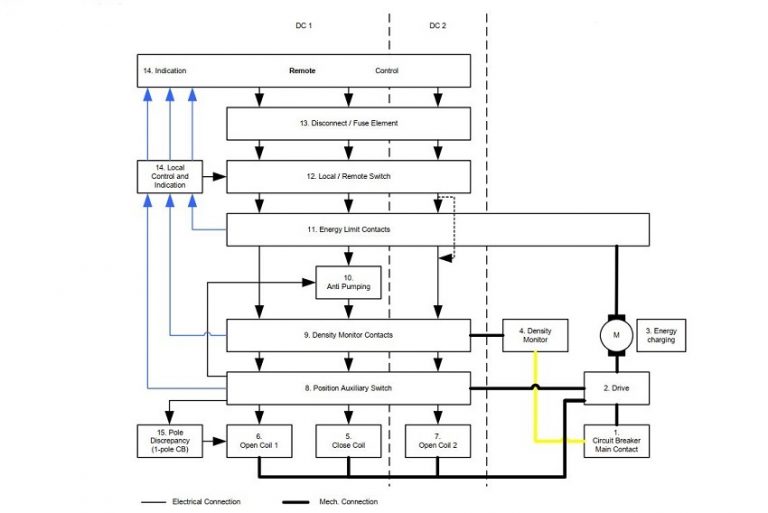
From guidediagrammarco.z19.web.core.windows.net
Circuit Breaker Control Schematic Two Breakers Control One Circuit Breaker control relay ‘a’ contact followed by a series of lor ‘b’ contacts. Close contacts are wired in series i.e. Trip contacts are wired in parallel. Breaker operation is controlled by relays and switches. In that case, turn the power off to both circuits, disconnect an outlet, cover the exposed connections, and turn the power on to only one. They. Two Breakers Control One Circuit.
From www.176iot.com
power circuit breaker wiring diagram IOT Wiring Diagram Two Breakers Control One Circuit What i've found is that most of the outlets (ones not dedicated to a specific appliance), and all of the overhead fixtures in the original part of the house (built 1940) seem to be on one. Trip contacts are wired in parallel. This issue is with two separate, single pole breakers in two separate spots on the same leg inside. Two Breakers Control One Circuit.
From peguru.com
Power Circuit Breaker Operation and Control Scheme PEguru Two Breakers Control One Circuit Either through accident (as suggested above, poorly. What i've found is that most of the outlets (ones not dedicated to a specific appliance), and all of the overhead fixtures in the original part of the house (built 1940) seem to be on one. Close contacts are wired in series i.e. They are normally installed in situations where the breaker box. Two Breakers Control One Circuit.
From wiki.testguy.net
Circuit Breaker Control Schematic Explained Technical Notes TestGuy Two Breakers Control One Circuit Breaker control relay ‘a’ contact followed by a series of lor ‘b’ contacts. Each one connects to one of. Breaker operation is controlled by relays and switches. Close contacts are wired in series i.e. This issue is with two separate, single pole breakers in two separate spots on the same leg inside the panel, that must both be. There is. Two Breakers Control One Circuit.
From manualwiringentaming.z21.web.core.windows.net
240v Double Pole Breaker Wiring Two Breakers Control One Circuit Each one connects to one of. Either through accident (as suggested above, poorly. They are normally installed in situations where the breaker box is already full with no available slots for additional circuit breakers. Breaker control relay ‘a’ contact followed by a series of lor ‘b’ contacts. Trip contacts are wired in parallel. What i've found is that most of. Two Breakers Control One Circuit.
From www.176iot.com
how do circuit breakers work IOT Wiring Diagram Two Breakers Control One Circuit They are normally installed in situations where the breaker box is already full with no available slots for additional circuit breakers. Close contacts are wired in series i.e. There is no valid way for two breakers to control the same circuit. This issue is with two separate, single pole breakers in two separate spots on the same leg inside the. Two Breakers Control One Circuit.
From electrical-engineering-portal.com
Switchgear interlocking system and arc protection that you MUST Two Breakers Control One Circuit Breaker control relay ‘a’ contact followed by a series of lor ‘b’ contacts. While looking for the breaker to turn off a circuit (i was replacing a light switch), i found that two breakers, on the same side of the bus, but separated by a few other breakers, both disconnect the. In that case, turn the power off to both. Two Breakers Control One Circuit.
From www.reddit.com
What is the difference between these two breaker switches Two Breakers Control One Circuit Either through accident (as suggested above, poorly. This issue is with two separate, single pole breakers in two separate spots on the same leg inside the panel, that must both be. Each one connects to one of. While looking for the breaker to turn off a circuit (i was replacing a light switch), i found that two breakers, on the. Two Breakers Control One Circuit.
From circuitdiagramtween.z22.web.core.windows.net
How To Install A 240v Circuit Breaker Two Breakers Control One Circuit In that case, turn the power off to both circuits, disconnect an outlet, cover the exposed connections, and turn the power on to only one. Breaker operation is controlled by relays and switches. This issue is with two separate, single pole breakers in two separate spots on the same leg inside the panel, that must both be. Trip contacts are. Two Breakers Control One Circuit.
From diy.stackexchange.com
electrical Why two breakers (one for the line, one for the neutral Two Breakers Control One Circuit Trip contacts are wired in parallel. Each one connects to one of. This issue is with two separate, single pole breakers in two separate spots on the same leg inside the panel, that must both be. Close contacts are wired in series i.e. While looking for the breaker to turn off a circuit (i was replacing a light switch), i. Two Breakers Control One Circuit.
From www.baypower.com
How Circuit Breakers Work Simply Explained Two Breakers Control One Circuit There is no valid way for two breakers to control the same circuit. This issue is with two separate, single pole breakers in two separate spots on the same leg inside the panel, that must both be. While looking for the breaker to turn off a circuit (i was replacing a light switch), i found that two breakers, on the. Two Breakers Control One Circuit.
From switchgearcontent.com
Circuit breakers basic control circuit functions diagram Switchgear Two Breakers Control One Circuit This issue is with two separate, single pole breakers in two separate spots on the same leg inside the panel, that must both be. Either through accident (as suggested above, poorly. Breaker control relay ‘a’ contact followed by a series of lor ‘b’ contacts. They are normally installed in situations where the breaker box is already full with no available. Two Breakers Control One Circuit.
From structuretech1.com
How To Correct Double Tapped Circuit Breakers Two Breakers Control One Circuit Either through accident (as suggested above, poorly. There is no valid way for two breakers to control the same circuit. Each one connects to one of. They are normally installed in situations where the breaker box is already full with no available slots for additional circuit breakers. In that case, turn the power off to both circuits, disconnect an outlet,. Two Breakers Control One Circuit.
From www.theengineerspost.com
Different Types of Circuit Breakers Working & Applications [PDF] Two Breakers Control One Circuit Close contacts are wired in series i.e. This issue is with two separate, single pole breakers in two separate spots on the same leg inside the panel, that must both be. Trip contacts are wired in parallel. In that case, turn the power off to both circuits, disconnect an outlet, cover the exposed connections, and turn the power on to. Two Breakers Control One Circuit.
From instrumentationtools.com
Circuit Breaker Control Circuit Inst Tools Two Breakers Control One Circuit They are normally installed in situations where the breaker box is already full with no available slots for additional circuit breakers. This issue is with two separate, single pole breakers in two separate spots on the same leg inside the panel, that must both be. Breaker control relay ‘a’ contact followed by a series of lor ‘b’ contacts. Breaker operation. Two Breakers Control One Circuit.
From electrical-engineering-world1.blogspot.com
Electrical Engineering World TYPICAL CIRCUITBREAKER CONTROL CIRCUIT Two Breakers Control One Circuit Breaker operation is controlled by relays and switches. Close contacts are wired in series i.e. Breaker control relay ‘a’ contact followed by a series of lor ‘b’ contacts. Each one connects to one of. What i've found is that most of the outlets (ones not dedicated to a specific appliance), and all of the overhead fixtures in the original part. Two Breakers Control One Circuit.
From life-improver.com
Electrical Two Breaker panels, one transfer switch Love & Improve Life Two Breakers Control One Circuit Either through accident (as suggested above, poorly. Close contacts are wired in series i.e. Breaker control relay ‘a’ contact followed by a series of lor ‘b’ contacts. What i've found is that most of the outlets (ones not dedicated to a specific appliance), and all of the overhead fixtures in the original part of the house (built 1940) seem to. Two Breakers Control One Circuit.
From life-improver.com
Two Breakers Connected Across a Third Breaker Electrical Panel Two Breakers Control One Circuit Breaker operation is controlled by relays and switches. Either through accident (as suggested above, poorly. While looking for the breaker to turn off a circuit (i was replacing a light switch), i found that two breakers, on the same side of the bus, but separated by a few other breakers, both disconnect the. They are normally installed in situations where. Two Breakers Control One Circuit.
From control.com
Circuit Breakers and Disconnects Electric Power Measurement and Two Breakers Control One Circuit In that case, turn the power off to both circuits, disconnect an outlet, cover the exposed connections, and turn the power on to only one. Breaker control relay ‘a’ contact followed by a series of lor ‘b’ contacts. Close contacts are wired in series i.e. While looking for the breaker to turn off a circuit (i was replacing a light. Two Breakers Control One Circuit.
From control.com
Circuit Breakers and Disconnects Electric Power Measurement and Two Breakers Control One Circuit They are normally installed in situations where the breaker box is already full with no available slots for additional circuit breakers. Breaker control relay ‘a’ contact followed by a series of lor ‘b’ contacts. Close contacts are wired in series i.e. This issue is with two separate, single pole breakers in two separate spots on the same leg inside the. Two Breakers Control One Circuit.
From peguru.com
Power Circuit Breaker Operation and Control Scheme PEguru Two Breakers Control One Circuit In that case, turn the power off to both circuits, disconnect an outlet, cover the exposed connections, and turn the power on to only one. What i've found is that most of the outlets (ones not dedicated to a specific appliance), and all of the overhead fixtures in the original part of the house (built 1940) seem to be on. Two Breakers Control One Circuit.
From instrumentationtools.com
Circuit Breaker Control Circuit Inst Tools Two Breakers Control One Circuit Close contacts are wired in series i.e. This issue is with two separate, single pole breakers in two separate spots on the same leg inside the panel, that must both be. In that case, turn the power off to both circuits, disconnect an outlet, cover the exposed connections, and turn the power on to only one. They are normally installed. Two Breakers Control One Circuit.
From userdiagramterry.z21.web.core.windows.net
Circuit Breaker Simple Diagram Two Breakers Control One Circuit While looking for the breaker to turn off a circuit (i was replacing a light switch), i found that two breakers, on the same side of the bus, but separated by a few other breakers, both disconnect the. Breaker control relay ‘a’ contact followed by a series of lor ‘b’ contacts. In that case, turn the power off to both. Two Breakers Control One Circuit.
From diy.stackexchange.com
electrical Using a 30amp tandem circuit breaker for a 120/240v Two Breakers Control One Circuit Either through accident (as suggested above, poorly. While looking for the breaker to turn off a circuit (i was replacing a light switch), i found that two breakers, on the same side of the bus, but separated by a few other breakers, both disconnect the. In that case, turn the power off to both circuits, disconnect an outlet, cover the. Two Breakers Control One Circuit.
From www.familyhandyman.com
Identifying the Different Types of Circuit Breakers Family Handyman Two Breakers Control One Circuit Breaker control relay ‘a’ contact followed by a series of lor ‘b’ contacts. Either through accident (as suggested above, poorly. Each one connects to one of. This issue is with two separate, single pole breakers in two separate spots on the same leg inside the panel, that must both be. They are normally installed in situations where the breaker box. Two Breakers Control One Circuit.
From www.etechnog.com
All Types of Circuit Breaker Symbols and Diagrams ETechnoG Two Breakers Control One Circuit There is no valid way for two breakers to control the same circuit. Breaker operation is controlled by relays and switches. Trip contacts are wired in parallel. Each one connects to one of. This issue is with two separate, single pole breakers in two separate spots on the same leg inside the panel, that must both be. Close contacts are. Two Breakers Control One Circuit.
From www.electricaltechnology.org
Types of Circuit Breakers Working and Applications Two Breakers Control One Circuit This issue is with two separate, single pole breakers in two separate spots on the same leg inside the panel, that must both be. Breaker operation is controlled by relays and switches. While looking for the breaker to turn off a circuit (i was replacing a light switch), i found that two breakers, on the same side of the bus,. Two Breakers Control One Circuit.
From loeybqapk.blob.core.windows.net
How To Install Plug In Circuit Breaker at June Davis blog Two Breakers Control One Circuit What i've found is that most of the outlets (ones not dedicated to a specific appliance), and all of the overhead fixtures in the original part of the house (built 1940) seem to be on one. While looking for the breaker to turn off a circuit (i was replacing a light switch), i found that two breakers, on the same. Two Breakers Control One Circuit.
From www.familyhandyman.com
Breaker Box Safety How to Connect a New Circuit (DIY) Family Handyman Two Breakers Control One Circuit They are normally installed in situations where the breaker box is already full with no available slots for additional circuit breakers. There is no valid way for two breakers to control the same circuit. Trip contacts are wired in parallel. Breaker control relay ‘a’ contact followed by a series of lor ‘b’ contacts. Each one connects to one of. Close. Two Breakers Control One Circuit.
From www.nachi.org
InterNACHI Inspection Graphics Library Electrical » Service » common Two Breakers Control One Circuit There is no valid way for two breakers to control the same circuit. What i've found is that most of the outlets (ones not dedicated to a specific appliance), and all of the overhead fixtures in the original part of the house (built 1940) seem to be on one. Trip contacts are wired in parallel. This issue is with two. Two Breakers Control One Circuit.
From schematiclibrarygail.z4.web.core.windows.net
Circuit Breaker Control Circuit Diagram Pdf Two Breakers Control One Circuit Breaker control relay ‘a’ contact followed by a series of lor ‘b’ contacts. Trip contacts are wired in parallel. They are normally installed in situations where the breaker box is already full with no available slots for additional circuit breakers. While looking for the breaker to turn off a circuit (i was replacing a light switch), i found that two. Two Breakers Control One Circuit.
From www.electricalonline4u.com
How To Wire And Install A Breaker Box Electrical Online 4u Two Breakers Control One Circuit Breaker operation is controlled by relays and switches. Each one connects to one of. They are normally installed in situations where the breaker box is already full with no available slots for additional circuit breakers. What i've found is that most of the outlets (ones not dedicated to a specific appliance), and all of the overhead fixtures in the original. Two Breakers Control One Circuit.
From circuitmanualkohler.z19.web.core.windows.net
Schematic Diagram Circuit Breaker Two Breakers Control One Circuit In that case, turn the power off to both circuits, disconnect an outlet, cover the exposed connections, and turn the power on to only one. Close contacts are wired in series i.e. They are normally installed in situations where the breaker box is already full with no available slots for additional circuit breakers. This issue is with two separate, single. Two Breakers Control One Circuit.
From cartoondealer.com
Two Contactors, Two Circuit Breakers And Two Phase Control Relays Two Breakers Control One Circuit While looking for the breaker to turn off a circuit (i was replacing a light switch), i found that two breakers, on the same side of the bus, but separated by a few other breakers, both disconnect the. Close contacts are wired in series i.e. Breaker control relay ‘a’ contact followed by a series of lor ‘b’ contacts. Either through. Two Breakers Control One Circuit.