Microwave Circuit Board Repair . It's circuit board not working properly? to repair your microwave, use our service manual. hi, i’m trying to resurrect my unresponsive microwave from the dead and need some guidance from those smarter. + metal inside the microwave. If yes, then you're at the. on this video you will learn how to replace a microwave control board. Here is a link to a microwave control board. if your microwave doesn't have a separate display board, a likely reason for the display not working is a faulty control panel. Before beginning with the disassembly, open the. Step 1 remove plate and turntable. having a problem with your microwave oven?
from schematicextremum.z19.web.core.windows.net
having a problem with your microwave oven? hi, i’m trying to resurrect my unresponsive microwave from the dead and need some guidance from those smarter. Before beginning with the disassembly, open the. Here is a link to a microwave control board. Step 1 remove plate and turntable. if your microwave doesn't have a separate display board, a likely reason for the display not working is a faulty control panel. It's circuit board not working properly? + metal inside the microwave. If yes, then you're at the. to repair your microwave, use our service manual.
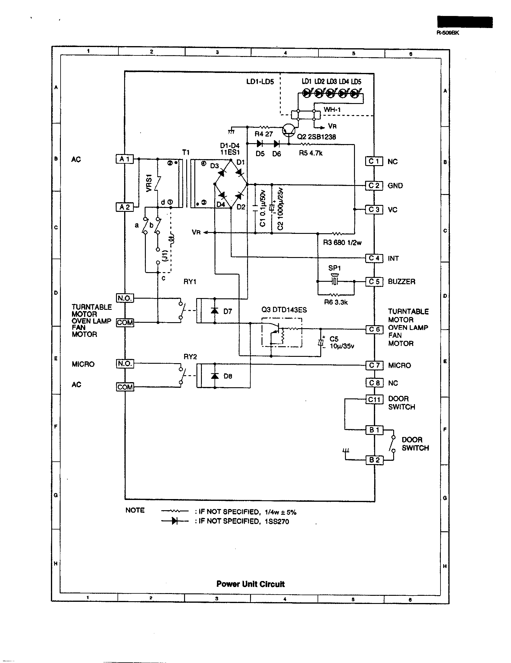
Panasonic Microwave Circuit Diagram
Microwave Circuit Board Repair It's circuit board not working properly? on this video you will learn how to replace a microwave control board. It's circuit board not working properly? having a problem with your microwave oven? Here is a link to a microwave control board. to repair your microwave, use our service manual. hi, i’m trying to resurrect my unresponsive microwave from the dead and need some guidance from those smarter. if your microwave doesn't have a separate display board, a likely reason for the display not working is a faulty control panel. Step 1 remove plate and turntable. + metal inside the microwave. If yes, then you're at the. Before beginning with the disassembly, open the.
From www.youtube.com
KitchenAid Microwave Inverter Board Replacement W10217711 YouTube Microwave Circuit Board Repair on this video you will learn how to replace a microwave control board. If yes, then you're at the. if your microwave doesn't have a separate display board, a likely reason for the display not working is a faulty control panel. hi, i’m trying to resurrect my unresponsive microwave from the dead and need some guidance from. Microwave Circuit Board Repair.
From www.youtube.com
GE Microwave Control Panel Replacement, Repair WB56X20761 YouTube Microwave Circuit Board Repair Before beginning with the disassembly, open the. Here is a link to a microwave control board. if your microwave doesn't have a separate display board, a likely reason for the display not working is a faulty control panel. Step 1 remove plate and turntable. to repair your microwave, use our service manual. on this video you will. Microwave Circuit Board Repair.
From www.greenmt.net
Microwave Repair Microwave Circuit Board Repair on this video you will learn how to replace a microwave control board. If yes, then you're at the. Before beginning with the disassembly, open the. to repair your microwave, use our service manual. having a problem with your microwave oven? Here is a link to a microwave control board. It's circuit board not working properly? . Microwave Circuit Board Repair.
From electronicshelponline.blogspot.com
Electro help Daewoo KOC154K9A27 Microwave Oven Circuit diagram How Microwave Circuit Board Repair on this video you will learn how to replace a microwave control board. having a problem with your microwave oven? + metal inside the microwave. Step 1 remove plate and turntable. to repair your microwave, use our service manual. hi, i’m trying to resurrect my unresponsive microwave from the dead and need some guidance from those. Microwave Circuit Board Repair.
From www.youtube.com
Microwave Panel Circuit Repair Step by Step Guide Expert Tips for Microwave Circuit Board Repair Step 1 remove plate and turntable. hi, i’m trying to resurrect my unresponsive microwave from the dead and need some guidance from those smarter. having a problem with your microwave oven? Before beginning with the disassembly, open the. + metal inside the microwave. to repair your microwave, use our service manual. Here is a link to a. Microwave Circuit Board Repair.
From wwspares.com.au
SAMSUNG MICROWAVE PCB Microwave Circuit Board Repair + metal inside the microwave. Here is a link to a microwave control board. if your microwave doesn't have a separate display board, a likely reason for the display not working is a faulty control panel. on this video you will learn how to replace a microwave control board. having a problem with your microwave oven? Step. Microwave Circuit Board Repair.
From partsdr.com
Kitchen Aid Microwave Circuit Board Parts Parts Dr Microwave Circuit Board Repair Here is a link to a microwave control board. + metal inside the microwave. on this video you will learn how to replace a microwave control board. having a problem with your microwave oven? hi, i’m trying to resurrect my unresponsive microwave from the dead and need some guidance from those smarter. Step 1 remove plate and. Microwave Circuit Board Repair.
From www.pinterest.com
GE WB27X10966 Microwave Smart Control Board Repair, Microwave, Boards Microwave Circuit Board Repair + metal inside the microwave. Here is a link to a microwave control board. to repair your microwave, use our service manual. Before beginning with the disassembly, open the. If yes, then you're at the. on this video you will learn how to replace a microwave control board. It's circuit board not working properly? hi, i’m trying. Microwave Circuit Board Repair.
From www.studiorepair.com
STUDIO REPAIR Waldorf MicroWave Circuit Board Microwave Circuit Board Repair to repair your microwave, use our service manual. It's circuit board not working properly? + metal inside the microwave. Before beginning with the disassembly, open the. on this video you will learn how to replace a microwave control board. if your microwave doesn't have a separate display board, a likely reason for the display not working is. Microwave Circuit Board Repair.
From www.dreamstime.com
Working on a Microwaver Circuit Board Stock Image Image of microwave Microwave Circuit Board Repair Here is a link to a microwave control board. Before beginning with the disassembly, open the. to repair your microwave, use our service manual. If yes, then you're at the. Step 1 remove plate and turntable. on this video you will learn how to replace a microwave control board. hi, i’m trying to resurrect my unresponsive microwave. Microwave Circuit Board Repair.
From partsdr.com
LG Microwave Circuit Board Parts Parts Dr Microwave Circuit Board Repair + metal inside the microwave. Before beginning with the disassembly, open the. to repair your microwave, use our service manual. Step 1 remove plate and turntable. if your microwave doesn't have a separate display board, a likely reason for the display not working is a faulty control panel. If yes, then you're at the. on this video. Microwave Circuit Board Repair.
From electronicshelponline.blogspot.com
Electro help MICROWAVE OVEN CIRCUIT DIAGRAM SHARP Model R 1900J Microwave Circuit Board Repair + metal inside the microwave. It's circuit board not working properly? Here is a link to a microwave control board. having a problem with your microwave oven? hi, i’m trying to resurrect my unresponsive microwave from the dead and need some guidance from those smarter. If yes, then you're at the. Before beginning with the disassembly, open the.. Microwave Circuit Board Repair.
From wirediagramkenneth.z19.web.core.windows.net
Panasonic Microwave Circuit Diagram Microwave Circuit Board Repair having a problem with your microwave oven? if your microwave doesn't have a separate display board, a likely reason for the display not working is a faulty control panel. Before beginning with the disassembly, open the. Step 1 remove plate and turntable. It's circuit board not working properly? If yes, then you're at the. Here is a link. Microwave Circuit Board Repair.
From www.ourpcb.com
Microwave Circuit Board Material Microwave Circuit Board Repair to repair your microwave, use our service manual. hi, i’m trying to resurrect my unresponsive microwave from the dead and need some guidance from those smarter. It's circuit board not working properly? Step 1 remove plate and turntable. Before beginning with the disassembly, open the. if your microwave doesn't have a separate display board, a likely reason. Microwave Circuit Board Repair.
From www.youtube.com
Whirlpool Microwave Oven not heating (circuit board replacement) YouTube Microwave Circuit Board Repair hi, i’m trying to resurrect my unresponsive microwave from the dead and need some guidance from those smarter. if your microwave doesn't have a separate display board, a likely reason for the display not working is a faulty control panel. + metal inside the microwave. to repair your microwave, use our service manual. Before beginning with the. Microwave Circuit Board Repair.
From www.youtube.com
Microwave PCB Repair Supply ok but dead Dead Microwave pcb repair Microwave Circuit Board Repair Here is a link to a microwave control board. on this video you will learn how to replace a microwave control board. + metal inside the microwave. if your microwave doesn't have a separate display board, a likely reason for the display not working is a faulty control panel. Before beginning with the disassembly, open the. If yes,. Microwave Circuit Board Repair.
From partsdr.com
GE Microwave Circuit Board Parts Parts Dr Microwave Circuit Board Repair Before beginning with the disassembly, open the. If yes, then you're at the. Step 1 remove plate and turntable. on this video you will learn how to replace a microwave control board. + metal inside the microwave. if your microwave doesn't have a separate display board, a likely reason for the display not working is a faulty control. Microwave Circuit Board Repair.
From partsdr.com
Maytag Microwave Circuit Board Parts Parts Dr Microwave Circuit Board Repair It's circuit board not working properly? + metal inside the microwave. If yes, then you're at the. if your microwave doesn't have a separate display board, a likely reason for the display not working is a faulty control panel. having a problem with your microwave oven? to repair your microwave, use our service manual. on this. Microwave Circuit Board Repair.
From momahomedelivery.org
How To Fix Microwave Tripping Circuit Breaker Fixing A Microwave's Microwave Circuit Board Repair + metal inside the microwave. to repair your microwave, use our service manual. having a problem with your microwave oven? Here is a link to a microwave control board. If yes, then you're at the. if your microwave doesn't have a separate display board, a likely reason for the display not working is a faulty control panel.. Microwave Circuit Board Repair.
From www.youtube.com
Microwave oven circuit diagram Wiring Connection of micro oven YouTube Microwave Circuit Board Repair Here is a link to a microwave control board. to repair your microwave, use our service manual. + metal inside the microwave. if your microwave doesn't have a separate display board, a likely reason for the display not working is a faulty control panel. Before beginning with the disassembly, open the. Step 1 remove plate and turntable. . Microwave Circuit Board Repair.
From www.microwaveso.com
Samsung Microwave Circuit Board Samsung Microwave Parts Me18h704sfg Microwave Circuit Board Repair If yes, then you're at the. having a problem with your microwave oven? + metal inside the microwave. if your microwave doesn't have a separate display board, a likely reason for the display not working is a faulty control panel. It's circuit board not working properly? Before beginning with the disassembly, open the. hi, i’m trying to. Microwave Circuit Board Repair.
From qcelectronics.com.au
Sharp Microwave Power Circuit Board 9KL70000020045 QC Electronics Microwave Circuit Board Repair Before beginning with the disassembly, open the. It's circuit board not working properly? to repair your microwave, use our service manual. hi, i’m trying to resurrect my unresponsive microwave from the dead and need some guidance from those smarter. If yes, then you're at the. having a problem with your microwave oven? if your microwave doesn't. Microwave Circuit Board Repair.
From www.youtube.com
Whirlpool Microwave Main Control Board Replacement W10498011 YouTube Microwave Circuit Board Repair having a problem with your microwave oven? Step 1 remove plate and turntable. If yes, then you're at the. + metal inside the microwave. It's circuit board not working properly? on this video you will learn how to replace a microwave control board. Here is a link to a microwave control board. to repair your microwave, use. Microwave Circuit Board Repair.
From www.studiorepair.com
STUDIO REPAIR Waldorf MicroWave RevA Circuit Boards Microwave Circuit Board Repair + metal inside the microwave. Before beginning with the disassembly, open the. Step 1 remove plate and turntable. hi, i’m trying to resurrect my unresponsive microwave from the dead and need some guidance from those smarter. Here is a link to a microwave control board. having a problem with your microwave oven? if your microwave doesn't have. Microwave Circuit Board Repair.
From www.electronicsforu.com
Microwave Oven Control Board Full Electronics Project Microwave Circuit Board Repair It's circuit board not working properly? If yes, then you're at the. if your microwave doesn't have a separate display board, a likely reason for the display not working is a faulty control panel. having a problem with your microwave oven? to repair your microwave, use our service manual. + metal inside the microwave. on this. Microwave Circuit Board Repair.
From www.youtube.com
Panasonic Inverter Microwave Oven (circuit board gone bad) YouTube Microwave Circuit Board Repair If yes, then you're at the. Before beginning with the disassembly, open the. having a problem with your microwave oven? to repair your microwave, use our service manual. It's circuit board not working properly? if your microwave doesn't have a separate display board, a likely reason for the display not working is a faulty control panel. . Microwave Circuit Board Repair.
From www.youtube.com
How To Repair Microwave Control Board Microwave PCB Repair YouTube Microwave Circuit Board Repair if your microwave doesn't have a separate display board, a likely reason for the display not working is a faulty control panel. Before beginning with the disassembly, open the. on this video you will learn how to replace a microwave control board. hi, i’m trying to resurrect my unresponsive microwave from the dead and need some guidance. Microwave Circuit Board Repair.
From www.studiorepair.com
STUDIO REPAIR Waldorf MicroWave Circuit Board Microwave Circuit Board Repair If yes, then you're at the. having a problem with your microwave oven? Step 1 remove plate and turntable. + metal inside the microwave. if your microwave doesn't have a separate display board, a likely reason for the display not working is a faulty control panel. Here is a link to a microwave control board. to repair. Microwave Circuit Board Repair.
From www.studiorepair.com
STUDIO REPAIR Waldorf MicroWave Circuit Boards Microwave Circuit Board Repair If yes, then you're at the. Step 1 remove plate and turntable. + metal inside the microwave. to repair your microwave, use our service manual. having a problem with your microwave oven? Before beginning with the disassembly, open the. It's circuit board not working properly? Here is a link to a microwave control board. on this video. Microwave Circuit Board Repair.
From www.youtube.com
Whirlpool Microwave Oven/Hood Combo Control Board Assembly Replacement Microwave Circuit Board Repair Here is a link to a microwave control board. if your microwave doesn't have a separate display board, a likely reason for the display not working is a faulty control panel. + metal inside the microwave. hi, i’m trying to resurrect my unresponsive microwave from the dead and need some guidance from those smarter. It's circuit board not. Microwave Circuit Board Repair.
From www.eevblog.com
Microwave oven repair Page 1 Microwave Circuit Board Repair having a problem with your microwave oven? It's circuit board not working properly? Here is a link to a microwave control board. Step 1 remove plate and turntable. + metal inside the microwave. if your microwave doesn't have a separate display board, a likely reason for the display not working is a faulty control panel. to repair. Microwave Circuit Board Repair.
From fixappliances.ca
Microwave SameDay Repair Services Fix Appliances CA Microwave Circuit Board Repair Here is a link to a microwave control board. to repair your microwave, use our service manual. Step 1 remove plate and turntable. hi, i’m trying to resurrect my unresponsive microwave from the dead and need some guidance from those smarter. If yes, then you're at the. if your microwave doesn't have a separate display board, a. Microwave Circuit Board Repair.
From www.youtube.com
How to repair microwave within 4 minutes YouTube Microwave Circuit Board Repair having a problem with your microwave oven? Step 1 remove plate and turntable. Before beginning with the disassembly, open the. on this video you will learn how to replace a microwave control board. + metal inside the microwave. Here is a link to a microwave control board. If yes, then you're at the. if your microwave doesn't. Microwave Circuit Board Repair.
From schematicextremum.z19.web.core.windows.net
Panasonic Microwave Circuit Diagram Microwave Circuit Board Repair Step 1 remove plate and turntable. to repair your microwave, use our service manual. + metal inside the microwave. having a problem with your microwave oven? If yes, then you're at the. hi, i’m trying to resurrect my unresponsive microwave from the dead and need some guidance from those smarter. on this video you will learn. Microwave Circuit Board Repair.
From www.dreamstime.com
Installing Wires on a Microwaver Circuit Board Stock Photo Image of Microwave Circuit Board Repair on this video you will learn how to replace a microwave control board. if your microwave doesn't have a separate display board, a likely reason for the display not working is a faulty control panel. + metal inside the microwave. to repair your microwave, use our service manual. hi, i’m trying to resurrect my unresponsive microwave. Microwave Circuit Board Repair.