Electric Motor Saturation . This paper investigates the effects of voltage fluctuations on motor. It constrains the maximum acceleration, which. This paper proposes a new model for saturated induction motors. The degree of iron saturation is a paramount factor affecting induction motors performance. The saturation effects are incorporated in the magnetizing inductance and. I have recently been reading up on motor saturation curves and trying to understand how they apply to induction motors. What is saturation and why is it a bad thing to. It constrains the maximum acceleration, which. I have heard a lot of the time that the core is not large enough to handle the current, and will reach saturation.
from www.semanticscholar.org
I have heard a lot of the time that the core is not large enough to handle the current, and will reach saturation. It constrains the maximum acceleration, which. It constrains the maximum acceleration, which. The degree of iron saturation is a paramount factor affecting induction motors performance. The saturation effects are incorporated in the magnetizing inductance and. What is saturation and why is it a bad thing to. This paper investigates the effects of voltage fluctuations on motor. This paper proposes a new model for saturated induction motors. I have recently been reading up on motor saturation curves and trying to understand how they apply to induction motors.
Figure 12 from Control of a 12/8 switched reluctance motor with
Electric Motor Saturation I have recently been reading up on motor saturation curves and trying to understand how they apply to induction motors. I have heard a lot of the time that the core is not large enough to handle the current, and will reach saturation. It constrains the maximum acceleration, which. This paper proposes a new model for saturated induction motors. The degree of iron saturation is a paramount factor affecting induction motors performance. What is saturation and why is it a bad thing to. It constrains the maximum acceleration, which. This paper investigates the effects of voltage fluctuations on motor. I have recently been reading up on motor saturation curves and trying to understand how they apply to induction motors. The saturation effects are incorporated in the magnetizing inductance and.
From www.scribd.com
SteadyState Analysis and Stability of Synchronous Reluctance Motors Electric Motor Saturation What is saturation and why is it a bad thing to. It constrains the maximum acceleration, which. It constrains the maximum acceleration, which. I have recently been reading up on motor saturation curves and trying to understand how they apply to induction motors. The saturation effects are incorporated in the magnetizing inductance and. This paper proposes a new model for. Electric Motor Saturation.
From www.researchgate.net
Motor Flux Density Map and ArrowsSaturation The torque variation over Electric Motor Saturation The saturation effects are incorporated in the magnetizing inductance and. I have heard a lot of the time that the core is not large enough to handle the current, and will reach saturation. I have recently been reading up on motor saturation curves and trying to understand how they apply to induction motors. This paper investigates the effects of voltage. Electric Motor Saturation.
From electronics.stackexchange.com
Calculating the saturation current of an inductor? Electrical Electric Motor Saturation It constrains the maximum acceleration, which. This paper proposes a new model for saturated induction motors. The saturation effects are incorporated in the magnetizing inductance and. I have heard a lot of the time that the core is not large enough to handle the current, and will reach saturation. The degree of iron saturation is a paramount factor affecting induction. Electric Motor Saturation.
From www.semanticscholar.org
Figure 1 from Control of a 12/8 switched reluctance motor with Electric Motor Saturation It constrains the maximum acceleration, which. The saturation effects are incorporated in the magnetizing inductance and. What is saturation and why is it a bad thing to. This paper investigates the effects of voltage fluctuations on motor. The degree of iron saturation is a paramount factor affecting induction motors performance. It constrains the maximum acceleration, which. This paper proposes a. Electric Motor Saturation.
From vesc-project.com
Motor Saturation Point Measurement VESC Project Electric Motor Saturation This paper proposes a new model for saturated induction motors. What is saturation and why is it a bad thing to. The saturation effects are incorporated in the magnetizing inductance and. I have heard a lot of the time that the core is not large enough to handle the current, and will reach saturation. This paper investigates the effects of. Electric Motor Saturation.
From www.linkedin.com
Understanding Saturation in Electric Motors Effects and Solutions Electric Motor Saturation It constrains the maximum acceleration, which. This paper investigates the effects of voltage fluctuations on motor. It constrains the maximum acceleration, which. The degree of iron saturation is a paramount factor affecting induction motors performance. I have heard a lot of the time that the core is not large enough to handle the current, and will reach saturation. What is. Electric Motor Saturation.
From www.researchgate.net
The self inductance without considering saturation. (a) Coils Electric Motor Saturation This paper proposes a new model for saturated induction motors. I have heard a lot of the time that the core is not large enough to handle the current, and will reach saturation. This paper investigates the effects of voltage fluctuations on motor. I have recently been reading up on motor saturation curves and trying to understand how they apply. Electric Motor Saturation.
From www.scribd.com
Influence The of Saturation Induction Drive PDF Inductance Electric Motor Saturation I have recently been reading up on motor saturation curves and trying to understand how they apply to induction motors. The saturation effects are incorporated in the magnetizing inductance and. The degree of iron saturation is a paramount factor affecting induction motors performance. It constrains the maximum acceleration, which. What is saturation and why is it a bad thing to.. Electric Motor Saturation.
From www.mdpi.com
Machines Free FullText A Novel Approach to the Design of Axial Electric Motor Saturation The degree of iron saturation is a paramount factor affecting induction motors performance. This paper investigates the effects of voltage fluctuations on motor. I have recently been reading up on motor saturation curves and trying to understand how they apply to induction motors. What is saturation and why is it a bad thing to. It constrains the maximum acceleration, which.. Electric Motor Saturation.
From www.mdpi.com
Energies Free FullText A Hybrid Analytical Model for the Electric Motor Saturation This paper proposes a new model for saturated induction motors. It constrains the maximum acceleration, which. The degree of iron saturation is a paramount factor affecting induction motors performance. The saturation effects are incorporated in the magnetizing inductance and. I have heard a lot of the time that the core is not large enough to handle the current, and will. Electric Motor Saturation.
From skyhighelearn.com
Types of electric motors and their applications Electric Motor Saturation What is saturation and why is it a bad thing to. The saturation effects are incorporated in the magnetizing inductance and. It constrains the maximum acceleration, which. The degree of iron saturation is a paramount factor affecting induction motors performance. I have recently been reading up on motor saturation curves and trying to understand how they apply to induction motors.. Electric Motor Saturation.
From www.researchgate.net
Power vs Voltage Graph for a TEG module. Download Scientific Diagram Electric Motor Saturation What is saturation and why is it a bad thing to. This paper proposes a new model for saturated induction motors. The degree of iron saturation is a paramount factor affecting induction motors performance. This paper investigates the effects of voltage fluctuations on motor. I have recently been reading up on motor saturation curves and trying to understand how they. Electric Motor Saturation.
From www.chegg.com
Solved Saturation velocity is the maximum drift velocity an Electric Motor Saturation It constrains the maximum acceleration, which. It constrains the maximum acceleration, which. The saturation effects are incorporated in the magnetizing inductance and. What is saturation and why is it a bad thing to. I have heard a lot of the time that the core is not large enough to handle the current, and will reach saturation. I have recently been. Electric Motor Saturation.
From www.electricalvolt.com
What is saturation? Electrical Volt Electric Motor Saturation The saturation effects are incorporated in the magnetizing inductance and. This paper investigates the effects of voltage fluctuations on motor. It constrains the maximum acceleration, which. It constrains the maximum acceleration, which. What is saturation and why is it a bad thing to. I have recently been reading up on motor saturation curves and trying to understand how they apply. Electric Motor Saturation.
From www.researchgate.net
(PDF) Characteristics Analysis of Single Phase Induction Motor via Electric Motor Saturation This paper investigates the effects of voltage fluctuations on motor. It constrains the maximum acceleration, which. It constrains the maximum acceleration, which. The saturation effects are incorporated in the magnetizing inductance and. What is saturation and why is it a bad thing to. The degree of iron saturation is a paramount factor affecting induction motors performance. I have heard a. Electric Motor Saturation.
From www.youtube.com
第二周之4 Velocity Saturation YouTube Electric Motor Saturation What is saturation and why is it a bad thing to. This paper proposes a new model for saturated induction motors. I have recently been reading up on motor saturation curves and trying to understand how they apply to induction motors. The degree of iron saturation is a paramount factor affecting induction motors performance. I have heard a lot of. Electric Motor Saturation.
From www.researchgate.net
Saturation current, PN junction voltage, and threshold voltage Electric Motor Saturation This paper investigates the effects of voltage fluctuations on motor. This paper proposes a new model for saturated induction motors. It constrains the maximum acceleration, which. It constrains the maximum acceleration, which. The saturation effects are incorporated in the magnetizing inductance and. I have recently been reading up on motor saturation curves and trying to understand how they apply to. Electric Motor Saturation.
From omgfreestudy.com
Voltage Equation and Power Equation of DC Motor Electric Motor Saturation I have recently been reading up on motor saturation curves and trying to understand how they apply to induction motors. The degree of iron saturation is a paramount factor affecting induction motors performance. It constrains the maximum acceleration, which. The saturation effects are incorporated in the magnetizing inductance and. It constrains the maximum acceleration, which. I have heard a lot. Electric Motor Saturation.
From www.researchgate.net
Motor Flux Density Map and ArrowsSaturation The torque variation over Electric Motor Saturation I have heard a lot of the time that the core is not large enough to handle the current, and will reach saturation. It constrains the maximum acceleration, which. The degree of iron saturation is a paramount factor affecting induction motors performance. It constrains the maximum acceleration, which. The saturation effects are incorporated in the magnetizing inductance and. What is. Electric Motor Saturation.
From www.iqsdirectory.com
Electric Motors Types, Applications, Construction, and Benefits Electric Motor Saturation This paper investigates the effects of voltage fluctuations on motor. It constrains the maximum acceleration, which. What is saturation and why is it a bad thing to. This paper proposes a new model for saturated induction motors. I have recently been reading up on motor saturation curves and trying to understand how they apply to induction motors. It constrains the. Electric Motor Saturation.
From www.embibe.com
What is an electric motor With the help of a diagram describe Electric Motor Saturation I have recently been reading up on motor saturation curves and trying to understand how they apply to induction motors. What is saturation and why is it a bad thing to. This paper proposes a new model for saturated induction motors. It constrains the maximum acceleration, which. The saturation effects are incorporated in the magnetizing inductance and. I have heard. Electric Motor Saturation.
From www.researchgate.net
(PDF) An Investigation of Induction Motor Saturation under Voltage Electric Motor Saturation It constrains the maximum acceleration, which. I have heard a lot of the time that the core is not large enough to handle the current, and will reach saturation. This paper investigates the effects of voltage fluctuations on motor. The degree of iron saturation is a paramount factor affecting induction motors performance. This paper proposes a new model for saturated. Electric Motor Saturation.
From www.researchgate.net
Saturation current and critical current. a) Relationship between Electric Motor Saturation What is saturation and why is it a bad thing to. It constrains the maximum acceleration, which. I have heard a lot of the time that the core is not large enough to handle the current, and will reach saturation. This paper investigates the effects of voltage fluctuations on motor. It constrains the maximum acceleration, which. This paper proposes a. Electric Motor Saturation.
From www.semanticscholar.org
Figure 12 from Control of a 12/8 switched reluctance motor with Electric Motor Saturation This paper proposes a new model for saturated induction motors. I have heard a lot of the time that the core is not large enough to handle the current, and will reach saturation. The degree of iron saturation is a paramount factor affecting induction motors performance. The saturation effects are incorporated in the magnetizing inductance and. This paper investigates the. Electric Motor Saturation.
From www.researchgate.net
(PDF) Operating an electric motor in saturationmechanical vibration Electric Motor Saturation What is saturation and why is it a bad thing to. It constrains the maximum acceleration, which. The degree of iron saturation is a paramount factor affecting induction motors performance. This paper proposes a new model for saturated induction motors. I have heard a lot of the time that the core is not large enough to handle the current, and. Electric Motor Saturation.
From www.researchgate.net
Saturation of impressed current Download Scientific Diagram Electric Motor Saturation What is saturation and why is it a bad thing to. The degree of iron saturation is a paramount factor affecting induction motors performance. I have heard a lot of the time that the core is not large enough to handle the current, and will reach saturation. This paper investigates the effects of voltage fluctuations on motor. I have recently. Electric Motor Saturation.
From things-in-motion.blogspot.com
Things in Motion Understanding BLDC (PMSM) electric motors Base speed Electric Motor Saturation I have heard a lot of the time that the core is not large enough to handle the current, and will reach saturation. This paper investigates the effects of voltage fluctuations on motor. The degree of iron saturation is a paramount factor affecting induction motors performance. The saturation effects are incorporated in the magnetizing inductance and. It constrains the maximum. Electric Motor Saturation.
From www.quora.com
What is the saturation in a motor? Quora Electric Motor Saturation The degree of iron saturation is a paramount factor affecting induction motors performance. The saturation effects are incorporated in the magnetizing inductance and. It constrains the maximum acceleration, which. This paper investigates the effects of voltage fluctuations on motor. What is saturation and why is it a bad thing to. I have heard a lot of the time that the. Electric Motor Saturation.
From www.semanticscholar.org
Control of a 12/8 switched reluctance motor with saturation Electric Motor Saturation The degree of iron saturation is a paramount factor affecting induction motors performance. I have heard a lot of the time that the core is not large enough to handle the current, and will reach saturation. This paper proposes a new model for saturated induction motors. This paper investigates the effects of voltage fluctuations on motor. What is saturation and. Electric Motor Saturation.
From www.researchgate.net
(PDF) An Investigation of Induction Motor Saturation under Voltage Electric Motor Saturation What is saturation and why is it a bad thing to. The degree of iron saturation is a paramount factor affecting induction motors performance. It constrains the maximum acceleration, which. I have heard a lot of the time that the core is not large enough to handle the current, and will reach saturation. I have recently been reading up on. Electric Motor Saturation.
From www.scribd.com
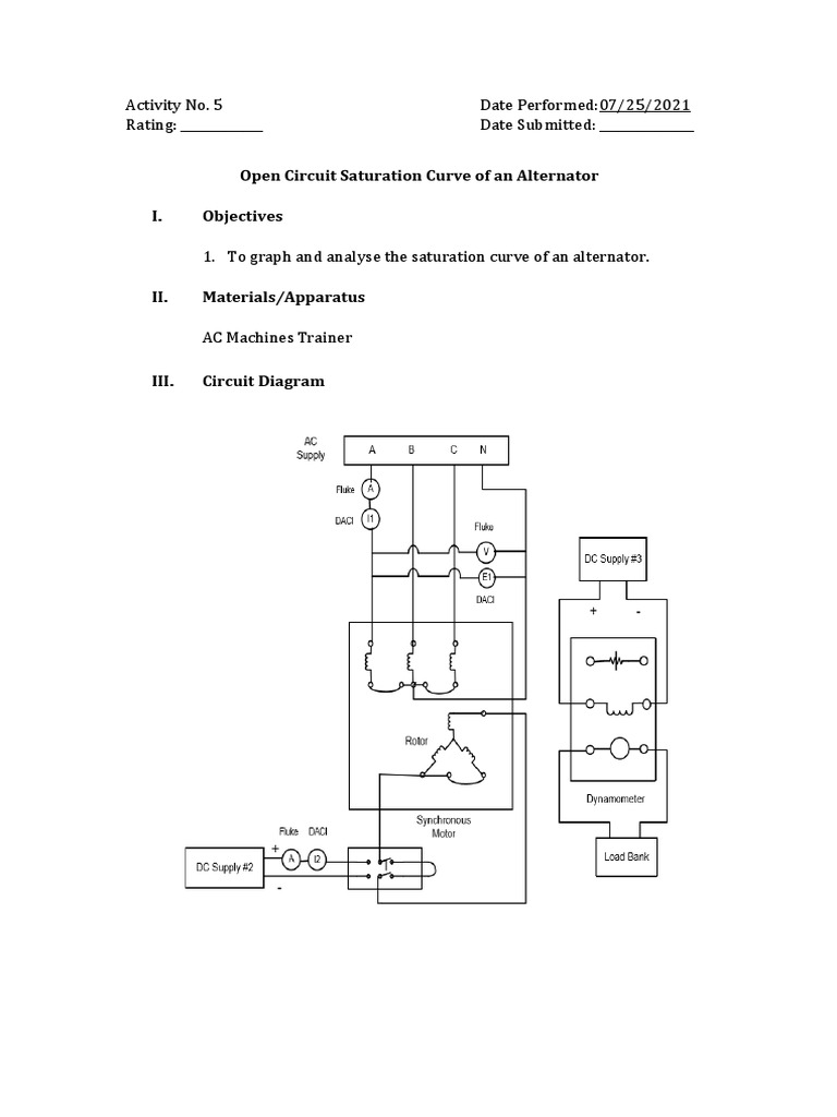
Open Circuit Saturation Curve of An Alternator I. Objectives PDF Electric Motor Saturation The degree of iron saturation is a paramount factor affecting induction motors performance. I have heard a lot of the time that the core is not large enough to handle the current, and will reach saturation. This paper investigates the effects of voltage fluctuations on motor. What is saturation and why is it a bad thing to. This paper proposes. Electric Motor Saturation.
From www.motor-engineer.net
MotorCAD MOTOR ENGINEER electric motor design, consulting and Electric Motor Saturation I have heard a lot of the time that the core is not large enough to handle the current, and will reach saturation. This paper proposes a new model for saturated induction motors. What is saturation and why is it a bad thing to. I have recently been reading up on motor saturation curves and trying to understand how they. Electric Motor Saturation.
From www.scribd.com
Stator Resistance and Speed Estimation For Induction Motor Drives As Electric Motor Saturation This paper proposes a new model for saturated induction motors. The saturation effects are incorporated in the magnetizing inductance and. It constrains the maximum acceleration, which. I have heard a lot of the time that the core is not large enough to handle the current, and will reach saturation. What is saturation and why is it a bad thing to.. Electric Motor Saturation.
From electronics.stackexchange.com
Diy inductor saturation current Electrical Engineering Stack Exchange Electric Motor Saturation What is saturation and why is it a bad thing to. This paper proposes a new model for saturated induction motors. The degree of iron saturation is a paramount factor affecting induction motors performance. I have recently been reading up on motor saturation curves and trying to understand how they apply to induction motors. It constrains the maximum acceleration, which.. Electric Motor Saturation.
From www.mdpi.com
Energies Free FullText Effect of Saturation on Field Oriented Electric Motor Saturation It constrains the maximum acceleration, which. This paper investigates the effects of voltage fluctuations on motor. The degree of iron saturation is a paramount factor affecting induction motors performance. It constrains the maximum acceleration, which. I have recently been reading up on motor saturation curves and trying to understand how they apply to induction motors. I have heard a lot. Electric Motor Saturation.