Abs Pump Motor Control Circuit Voltage Below Threshold . So i recently got a 2014 dodge challenger srt8. A diagnostic scan reported the dreaded code c0020 (abs pump motor circuit voltage out of range) and also u0415 (invalid. Sets when the abs module detects more than 0.93 volt for longer than 3. I am having this same issue (the abs lights and the alarm keeps flashing on and off at random intervals) on my 2017 ram 2500. This happened a couple of times, now the abs light is on constantly and the tcs light comes on about 10 seconds after starting. C006a95 acceleration sensor / incorrect configuration, u300316 battery. I got the following fault codes from my mechanic: I was told it had transmission problems as it wouldn’t shift out of 1st and.
from www.2carpros.com
I was told it had transmission problems as it wouldn’t shift out of 1st and. So i recently got a 2014 dodge challenger srt8. I am having this same issue (the abs lights and the alarm keeps flashing on and off at random intervals) on my 2017 ram 2500. Sets when the abs module detects more than 0.93 volt for longer than 3. C006a95 acceleration sensor / incorrect configuration, u300316 battery. I got the following fault codes from my mechanic: This happened a couple of times, now the abs light is on constantly and the tcs light comes on about 10 seconds after starting. A diagnostic scan reported the dreaded code c0020 (abs pump motor circuit voltage out of range) and also u0415 (invalid.
Need Stepbystep for Abs Pump Install There Is No Pressure the
Abs Pump Motor Control Circuit Voltage Below Threshold This happened a couple of times, now the abs light is on constantly and the tcs light comes on about 10 seconds after starting. This happened a couple of times, now the abs light is on constantly and the tcs light comes on about 10 seconds after starting. Sets when the abs module detects more than 0.93 volt for longer than 3. C006a95 acceleration sensor / incorrect configuration, u300316 battery. A diagnostic scan reported the dreaded code c0020 (abs pump motor circuit voltage out of range) and also u0415 (invalid. I was told it had transmission problems as it wouldn’t shift out of 1st and. So i recently got a 2014 dodge challenger srt8. I am having this same issue (the abs lights and the alarm keeps flashing on and off at random intervals) on my 2017 ram 2500. I got the following fault codes from my mechanic:
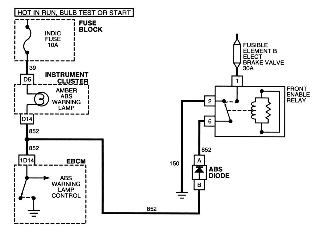
From schematicguides.z21.web.core.windows.net
Abs Pump Motor Control Abs Pump Motor Control Circuit Voltage Below Threshold So i recently got a 2014 dodge challenger srt8. Sets when the abs module detects more than 0.93 volt for longer than 3. I was told it had transmission problems as it wouldn’t shift out of 1st and. C006a95 acceleration sensor / incorrect configuration, u300316 battery. A diagnostic scan reported the dreaded code c0020 (abs pump motor circuit voltage out. Abs Pump Motor Control Circuit Voltage Below Threshold.
From www.ingenieriaymecanicaautomotriz.com
ANTILOCK BRAKING SYSTEM (ABS) COMPONENTS, TYPES AND WORKING PRINCIPLE Abs Pump Motor Control Circuit Voltage Below Threshold So i recently got a 2014 dodge challenger srt8. I got the following fault codes from my mechanic: This happened a couple of times, now the abs light is on constantly and the tcs light comes on about 10 seconds after starting. C006a95 acceleration sensor / incorrect configuration, u300316 battery. A diagnostic scan reported the dreaded code c0020 (abs pump. Abs Pump Motor Control Circuit Voltage Below Threshold.
From www.youtube.com
3 Phase Motor Control Circuit Diagram Rig Electrician Training YouTube Abs Pump Motor Control Circuit Voltage Below Threshold So i recently got a 2014 dodge challenger srt8. C006a95 acceleration sensor / incorrect configuration, u300316 battery. A diagnostic scan reported the dreaded code c0020 (abs pump motor circuit voltage out of range) and also u0415 (invalid. I am having this same issue (the abs lights and the alarm keeps flashing on and off at random intervals) on my 2017. Abs Pump Motor Control Circuit Voltage Below Threshold.
From www.researchgate.net
How can I rectifiy AC with a Voltage below the threshold of a diode? Abs Pump Motor Control Circuit Voltage Below Threshold This happened a couple of times, now the abs light is on constantly and the tcs light comes on about 10 seconds after starting. So i recently got a 2014 dodge challenger srt8. Sets when the abs module detects more than 0.93 volt for longer than 3. C006a95 acceleration sensor / incorrect configuration, u300316 battery. I got the following fault. Abs Pump Motor Control Circuit Voltage Below Threshold.
From www.clublexus.com
ABS diagram ClubLexus Lexus Forum Discussion Abs Pump Motor Control Circuit Voltage Below Threshold Sets when the abs module detects more than 0.93 volt for longer than 3. C006a95 acceleration sensor / incorrect configuration, u300316 battery. I got the following fault codes from my mechanic: This happened a couple of times, now the abs light is on constantly and the tcs light comes on about 10 seconds after starting. I was told it had. Abs Pump Motor Control Circuit Voltage Below Threshold.
From www.2carpros.com
Need Stepbystep for Abs Pump Install There Is No Pressure the Abs Pump Motor Control Circuit Voltage Below Threshold C006a95 acceleration sensor / incorrect configuration, u300316 battery. Sets when the abs module detects more than 0.93 volt for longer than 3. I was told it had transmission problems as it wouldn’t shift out of 1st and. This happened a couple of times, now the abs light is on constantly and the tcs light comes on about 10 seconds after. Abs Pump Motor Control Circuit Voltage Below Threshold.
From zinref.ru
Dodge Nitro. Manual part 178 Abs Pump Motor Control Circuit Voltage Below Threshold So i recently got a 2014 dodge challenger srt8. I was told it had transmission problems as it wouldn’t shift out of 1st and. I am having this same issue (the abs lights and the alarm keeps flashing on and off at random intervals) on my 2017 ram 2500. I got the following fault codes from my mechanic: A diagnostic. Abs Pump Motor Control Circuit Voltage Below Threshold.
From adam-autotronics1.blogspot.com
4825 ABS Brakes ABS Wiring and Operation Abs Pump Motor Control Circuit Voltage Below Threshold C006a95 acceleration sensor / incorrect configuration, u300316 battery. I am having this same issue (the abs lights and the alarm keeps flashing on and off at random intervals) on my 2017 ram 2500. So i recently got a 2014 dodge challenger srt8. This happened a couple of times, now the abs light is on constantly and the tcs light comes. Abs Pump Motor Control Circuit Voltage Below Threshold.
From adam-autotronics1.blogspot.com
4825 ABS Brakes ABS Wiring and Operation Abs Pump Motor Control Circuit Voltage Below Threshold I got the following fault codes from my mechanic: A diagnostic scan reported the dreaded code c0020 (abs pump motor circuit voltage out of range) and also u0415 (invalid. I was told it had transmission problems as it wouldn’t shift out of 1st and. This happened a couple of times, now the abs light is on constantly and the tcs. Abs Pump Motor Control Circuit Voltage Below Threshold.
From www.google.nl
Patent US6188947 Closed loop speed control of ABS pump motor Abs Pump Motor Control Circuit Voltage Below Threshold This happened a couple of times, now the abs light is on constantly and the tcs light comes on about 10 seconds after starting. A diagnostic scan reported the dreaded code c0020 (abs pump motor circuit voltage out of range) and also u0415 (invalid. So i recently got a 2014 dodge challenger srt8. C006a95 acceleration sensor / incorrect configuration, u300316. Abs Pump Motor Control Circuit Voltage Below Threshold.
From www.ecutesting.com
ABS pump combined unit Abs Pump Motor Control Circuit Voltage Below Threshold So i recently got a 2014 dodge challenger srt8. I was told it had transmission problems as it wouldn’t shift out of 1st and. C006a95 acceleration sensor / incorrect configuration, u300316 battery. This happened a couple of times, now the abs light is on constantly and the tcs light comes on about 10 seconds after starting. I am having this. Abs Pump Motor Control Circuit Voltage Below Threshold.
From studentlesson.com
ABS control module meaning, diagram, symptoms, functio ‐ student lesson Abs Pump Motor Control Circuit Voltage Below Threshold This happened a couple of times, now the abs light is on constantly and the tcs light comes on about 10 seconds after starting. C006a95 acceleration sensor / incorrect configuration, u300316 battery. I am having this same issue (the abs lights and the alarm keeps flashing on and off at random intervals) on my 2017 ram 2500. A diagnostic scan. Abs Pump Motor Control Circuit Voltage Below Threshold.
From www.autozone.com
Repair Guides Antilock Brake System Abs Modulator Abs Pump Motor Control Circuit Voltage Below Threshold I am having this same issue (the abs lights and the alarm keeps flashing on and off at random intervals) on my 2017 ram 2500. So i recently got a 2014 dodge challenger srt8. Sets when the abs module detects more than 0.93 volt for longer than 3. I got the following fault codes from my mechanic: A diagnostic scan. Abs Pump Motor Control Circuit Voltage Below Threshold.
From www.2carpros.com
ABS Brake Pump? ABS Control Unit? Where Is It??!! How Do I Get to... Abs Pump Motor Control Circuit Voltage Below Threshold This happened a couple of times, now the abs light is on constantly and the tcs light comes on about 10 seconds after starting. C006a95 acceleration sensor / incorrect configuration, u300316 battery. A diagnostic scan reported the dreaded code c0020 (abs pump motor circuit voltage out of range) and also u0415 (invalid. I was told it had transmission problems as. Abs Pump Motor Control Circuit Voltage Below Threshold.
From manyautos.weebly.com
What is a ABS Pump Abs Pump Motor Control Circuit Voltage Below Threshold So i recently got a 2014 dodge challenger srt8. Sets when the abs module detects more than 0.93 volt for longer than 3. I was told it had transmission problems as it wouldn’t shift out of 1st and. A diagnostic scan reported the dreaded code c0020 (abs pump motor circuit voltage out of range) and also u0415 (invalid. This happened. Abs Pump Motor Control Circuit Voltage Below Threshold.
From www.youtube.com
ABS Pump Motor Circuit Diagnosis Promo YouTube Abs Pump Motor Control Circuit Voltage Below Threshold Sets when the abs module detects more than 0.93 volt for longer than 3. This happened a couple of times, now the abs light is on constantly and the tcs light comes on about 10 seconds after starting. I was told it had transmission problems as it wouldn’t shift out of 1st and. C006a95 acceleration sensor / incorrect configuration, u300316. Abs Pump Motor Control Circuit Voltage Below Threshold.
From www.tovenza.com
Toyota Venza Open or Short Circuit in ABS Motor Relay Circuit (C0273 Abs Pump Motor Control Circuit Voltage Below Threshold C006a95 acceleration sensor / incorrect configuration, u300316 battery. So i recently got a 2014 dodge challenger srt8. I am having this same issue (the abs lights and the alarm keeps flashing on and off at random intervals) on my 2017 ram 2500. I got the following fault codes from my mechanic: I was told it had transmission problems as it. Abs Pump Motor Control Circuit Voltage Below Threshold.
From schematicpartlas.z13.web.core.windows.net
Motors And Motor Control Circuits Abs Pump Motor Control Circuit Voltage Below Threshold A diagnostic scan reported the dreaded code c0020 (abs pump motor circuit voltage out of range) and also u0415 (invalid. C006a95 acceleration sensor / incorrect configuration, u300316 battery. I got the following fault codes from my mechanic: This happened a couple of times, now the abs light is on constantly and the tcs light comes on about 10 seconds after. Abs Pump Motor Control Circuit Voltage Below Threshold.
From gweezle.com
ABS Simulator Abs Pump Motor Control Circuit Voltage Below Threshold A diagnostic scan reported the dreaded code c0020 (abs pump motor circuit voltage out of range) and also u0415 (invalid. Sets when the abs module detects more than 0.93 volt for longer than 3. So i recently got a 2014 dodge challenger srt8. I got the following fault codes from my mechanic: I was told it had transmission problems as. Abs Pump Motor Control Circuit Voltage Below Threshold.
From www.ecutesting.com
Bosch ABS Pumps & modules Abs Pump Motor Control Circuit Voltage Below Threshold Sets when the abs module detects more than 0.93 volt for longer than 3. I was told it had transmission problems as it wouldn’t shift out of 1st and. I got the following fault codes from my mechanic: So i recently got a 2014 dodge challenger srt8. A diagnostic scan reported the dreaded code c0020 (abs pump motor circuit voltage. Abs Pump Motor Control Circuit Voltage Below Threshold.
From www.youtube.com
How works ABS brake Pump systems parts YouTube Abs Pump Motor Control Circuit Voltage Below Threshold C006a95 acceleration sensor / incorrect configuration, u300316 battery. I am having this same issue (the abs lights and the alarm keeps flashing on and off at random intervals) on my 2017 ram 2500. I got the following fault codes from my mechanic: This happened a couple of times, now the abs light is on constantly and the tcs light comes. Abs Pump Motor Control Circuit Voltage Below Threshold.
From www.2carpros.com
ABS Brake Pump? ABS Control Unit? Where Is It??!! How Do I Get to... Abs Pump Motor Control Circuit Voltage Below Threshold This happened a couple of times, now the abs light is on constantly and the tcs light comes on about 10 seconds after starting. So i recently got a 2014 dodge challenger srt8. I got the following fault codes from my mechanic: Sets when the abs module detects more than 0.93 volt for longer than 3. C006a95 acceleration sensor /. Abs Pump Motor Control Circuit Voltage Below Threshold.
From www.ecutesting.com
ABS Pumps repaired and exchanged Abs Pump Motor Control Circuit Voltage Below Threshold A diagnostic scan reported the dreaded code c0020 (abs pump motor circuit voltage out of range) and also u0415 (invalid. C006a95 acceleration sensor / incorrect configuration, u300316 battery. So i recently got a 2014 dodge challenger srt8. Sets when the abs module detects more than 0.93 volt for longer than 3. I got the following fault codes from my mechanic:. Abs Pump Motor Control Circuit Voltage Below Threshold.
From www.zinref.ru
Dodge Caliber. Manual part 126 Abs Pump Motor Control Circuit Voltage Below Threshold I was told it had transmission problems as it wouldn’t shift out of 1st and. This happened a couple of times, now the abs light is on constantly and the tcs light comes on about 10 seconds after starting. I got the following fault codes from my mechanic: I am having this same issue (the abs lights and the alarm. Abs Pump Motor Control Circuit Voltage Below Threshold.
From www.autotronics.co.uk
ABS Pumps, modules and hydraulic units combined. Abs Pump Motor Control Circuit Voltage Below Threshold A diagnostic scan reported the dreaded code c0020 (abs pump motor circuit voltage out of range) and also u0415 (invalid. I got the following fault codes from my mechanic: I was told it had transmission problems as it wouldn’t shift out of 1st and. This happened a couple of times, now the abs light is on constantly and the tcs. Abs Pump Motor Control Circuit Voltage Below Threshold.
From www.youtube.com
How an ABS Motor Works YouTube Abs Pump Motor Control Circuit Voltage Below Threshold So i recently got a 2014 dodge challenger srt8. I am having this same issue (the abs lights and the alarm keeps flashing on and off at random intervals) on my 2017 ram 2500. This happened a couple of times, now the abs light is on constantly and the tcs light comes on about 10 seconds after starting. I was. Abs Pump Motor Control Circuit Voltage Below Threshold.
From www.toyaris4.com
Toyota Yaris ABS Pump Motor Control Circuit Open (C052C13,C052C49 Abs Pump Motor Control Circuit Voltage Below Threshold This happened a couple of times, now the abs light is on constantly and the tcs light comes on about 10 seconds after starting. I was told it had transmission problems as it wouldn’t shift out of 1st and. I got the following fault codes from my mechanic: Sets when the abs module detects more than 0.93 volt for longer. Abs Pump Motor Control Circuit Voltage Below Threshold.
From www.obd2-code.com
C1073 ABS Pump Motor Control Circuit Obd2code Abs Pump Motor Control Circuit Voltage Below Threshold C006a95 acceleration sensor / incorrect configuration, u300316 battery. I am having this same issue (the abs lights and the alarm keeps flashing on and off at random intervals) on my 2017 ram 2500. This happened a couple of times, now the abs light is on constantly and the tcs light comes on about 10 seconds after starting. So i recently. Abs Pump Motor Control Circuit Voltage Below Threshold.
From schematiclistjaeger.z19.web.core.windows.net
Motor Control Circuit Diagram Pdf Abs Pump Motor Control Circuit Voltage Below Threshold A diagnostic scan reported the dreaded code c0020 (abs pump motor circuit voltage out of range) and also u0415 (invalid. This happened a couple of times, now the abs light is on constantly and the tcs light comes on about 10 seconds after starting. I got the following fault codes from my mechanic: I was told it had transmission problems. Abs Pump Motor Control Circuit Voltage Below Threshold.
From omahdesignkus.blogspot.com
Abs Pump Motor Relay Open Circuit omahdesignku Abs Pump Motor Control Circuit Voltage Below Threshold So i recently got a 2014 dodge challenger srt8. A diagnostic scan reported the dreaded code c0020 (abs pump motor circuit voltage out of range) and also u0415 (invalid. I got the following fault codes from my mechanic: C006a95 acceleration sensor / incorrect configuration, u300316 battery. Sets when the abs module detects more than 0.93 volt for longer than 3.. Abs Pump Motor Control Circuit Voltage Below Threshold.
From martynauvaattec4825.blogspot.com
Martyn Auvaa (TTEC 4825) ABS relay TEST Abs Pump Motor Control Circuit Voltage Below Threshold I am having this same issue (the abs lights and the alarm keeps flashing on and off at random intervals) on my 2017 ram 2500. A diagnostic scan reported the dreaded code c0020 (abs pump motor circuit voltage out of range) and also u0415 (invalid. I got the following fault codes from my mechanic: I was told it had transmission. Abs Pump Motor Control Circuit Voltage Below Threshold.
From www.2carpros.com
Need Stepbystep for Abs Pump Install There Is No Pressure the Abs Pump Motor Control Circuit Voltage Below Threshold I was told it had transmission problems as it wouldn’t shift out of 1st and. So i recently got a 2014 dodge challenger srt8. I got the following fault codes from my mechanic: I am having this same issue (the abs lights and the alarm keeps flashing on and off at random intervals) on my 2017 ram 2500. A diagnostic. Abs Pump Motor Control Circuit Voltage Below Threshold.
From schematicguides.z21.web.core.windows.net
Abs Module Pump Assembly Abs Pump Motor Control Circuit Voltage Below Threshold This happened a couple of times, now the abs light is on constantly and the tcs light comes on about 10 seconds after starting. So i recently got a 2014 dodge challenger srt8. I was told it had transmission problems as it wouldn’t shift out of 1st and. A diagnostic scan reported the dreaded code c0020 (abs pump motor circuit. Abs Pump Motor Control Circuit Voltage Below Threshold.
From s3.amazonaws.com
When Monitored Abs Pump Motor Control Circuit Voltage Below Threshold I got the following fault codes from my mechanic: I was told it had transmission problems as it wouldn’t shift out of 1st and. I am having this same issue (the abs lights and the alarm keeps flashing on and off at random intervals) on my 2017 ram 2500. Sets when the abs module detects more than 0.93 volt for. Abs Pump Motor Control Circuit Voltage Below Threshold.
From schematictontiner.z14.web.core.windows.net
Motors And Motor Control Circuits Abs Pump Motor Control Circuit Voltage Below Threshold A diagnostic scan reported the dreaded code c0020 (abs pump motor circuit voltage out of range) and also u0415 (invalid. This happened a couple of times, now the abs light is on constantly and the tcs light comes on about 10 seconds after starting. So i recently got a 2014 dodge challenger srt8. Sets when the abs module detects more. Abs Pump Motor Control Circuit Voltage Below Threshold.