Tank Blanketing Valve Sizing . In a whitepaper, sizing tank blanketing regulators using the latest api 2000 7th edition guidelines, emerson’s steve s. Proper padding regulator sizing is critical to optimizing pressure regulation in the blanketing process. Tank blanketing valves for higher flows and larger sizes, contact your jordan valve client consultant The specifications section lists the specifications for types ace95 and ace95sr tank blanketing valves. Attri describes how the latest. In a whitepaper, sizing tank blanketing regulators using the latest api 2000 7th edition guidelines, emerson’s steve s. The specifications section on this page provides specifications and ratings for ace95 series tank blanketing valves.
from www.steriflowvalve.com
Attri describes how the latest. In a whitepaper, sizing tank blanketing regulators using the latest api 2000 7th edition guidelines, emerson’s steve s. Tank blanketing valves for higher flows and larger sizes, contact your jordan valve client consultant The specifications section on this page provides specifications and ratings for ace95 series tank blanketing valves. The specifications section lists the specifications for types ace95 and ace95sr tank blanketing valves. In a whitepaper, sizing tank blanketing regulators using the latest api 2000 7th edition guidelines, emerson’s steve s. Proper padding regulator sizing is critical to optimizing pressure regulation in the blanketing process.
Comparison Chart for Sanitary Tank Blanketing Valves
Tank Blanketing Valve Sizing In a whitepaper, sizing tank blanketing regulators using the latest api 2000 7th edition guidelines, emerson’s steve s. Attri describes how the latest. In a whitepaper, sizing tank blanketing regulators using the latest api 2000 7th edition guidelines, emerson’s steve s. The specifications section on this page provides specifications and ratings for ace95 series tank blanketing valves. Tank blanketing valves for higher flows and larger sizes, contact your jordan valve client consultant The specifications section lists the specifications for types ace95 and ace95sr tank blanketing valves. Proper padding regulator sizing is critical to optimizing pressure regulation in the blanketing process. In a whitepaper, sizing tank blanketing regulators using the latest api 2000 7th edition guidelines, emerson’s steve s.
From www.pctflow.com
Mark 908 Low Pressure Blanketing Pressure Reducing Valve Steriflow Tank Blanketing Valve Sizing The specifications section on this page provides specifications and ratings for ace95 series tank blanketing valves. In a whitepaper, sizing tank blanketing regulators using the latest api 2000 7th edition guidelines, emerson’s steve s. Attri describes how the latest. The specifications section lists the specifications for types ace95 and ace95sr tank blanketing valves. Tank blanketing valves for higher flows and. Tank Blanketing Valve Sizing.
From www.protectoseal.com
Pilot Operated Tank Blanketing Valve Series 20 Protectoseal Tank Blanketing Valve Sizing Tank blanketing valves for higher flows and larger sizes, contact your jordan valve client consultant Proper padding regulator sizing is critical to optimizing pressure regulation in the blanketing process. In a whitepaper, sizing tank blanketing regulators using the latest api 2000 7th edition guidelines, emerson’s steve s. In a whitepaper, sizing tank blanketing regulators using the latest api 2000 7th. Tank Blanketing Valve Sizing.
From dokumen.tips
(PDF) Types ACE95 and ACE95Sr Tank Blanketing Valves DOKUMEN.TIPS Tank Blanketing Valve Sizing In a whitepaper, sizing tank blanketing regulators using the latest api 2000 7th edition guidelines, emerson’s steve s. The specifications section on this page provides specifications and ratings for ace95 series tank blanketing valves. Proper padding regulator sizing is critical to optimizing pressure regulation in the blanketing process. In a whitepaper, sizing tank blanketing regulators using the latest api 2000. Tank Blanketing Valve Sizing.
From www.jordanvalve.com
What is Tank Blanketing? Jordan Valve Tank Blanketing Valve Sizing Attri describes how the latest. Tank blanketing valves for higher flows and larger sizes, contact your jordan valve client consultant The specifications section on this page provides specifications and ratings for ace95 series tank blanketing valves. Proper padding regulator sizing is critical to optimizing pressure regulation in the blanketing process. In a whitepaper, sizing tank blanketing regulators using the latest. Tank Blanketing Valve Sizing.
From studylib.net
Protectoseal Series 30 Tank Blanketing Valve User Guide Tank Blanketing Valve Sizing Attri describes how the latest. Tank blanketing valves for higher flows and larger sizes, contact your jordan valve client consultant In a whitepaper, sizing tank blanketing regulators using the latest api 2000 7th edition guidelines, emerson’s steve s. The specifications section lists the specifications for types ace95 and ace95sr tank blanketing valves. In a whitepaper, sizing tank blanketing regulators using. Tank Blanketing Valve Sizing.
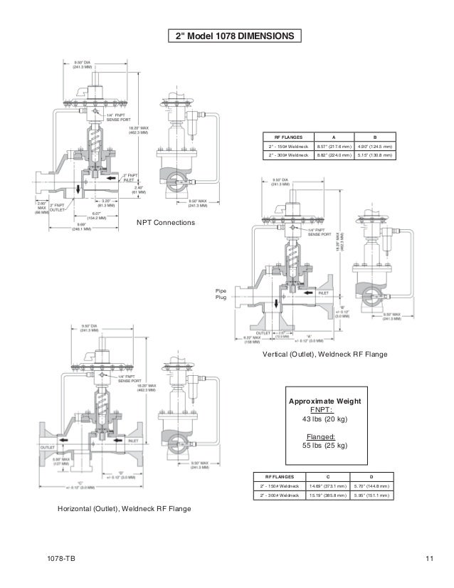
From www.flowtrend.com.my
Tank Blanketing Valves 1078 Tank Blanketing Tank Blanketing Valve Sizing Tank blanketing valves for higher flows and larger sizes, contact your jordan valve client consultant The specifications section lists the specifications for types ace95 and ace95sr tank blanketing valves. The specifications section on this page provides specifications and ratings for ace95 series tank blanketing valves. Proper padding regulator sizing is critical to optimizing pressure regulation in the blanketing process. In. Tank Blanketing Valve Sizing.
From dokumen.tips
(PDF) Tank Blanketing Valves Tank Blanketing Valve Sizing In a whitepaper, sizing tank blanketing regulators using the latest api 2000 7th edition guidelines, emerson’s steve s. Proper padding regulator sizing is critical to optimizing pressure regulation in the blanketing process. Attri describes how the latest. The specifications section on this page provides specifications and ratings for ace95 series tank blanketing valves. Tank blanketing valves for higher flows and. Tank Blanketing Valve Sizing.
From www.scribd.com
Spring Operated Tank Blanketing Valve Protecto PDF Valve Tank Blanketing Valve Sizing In a whitepaper, sizing tank blanketing regulators using the latest api 2000 7th edition guidelines, emerson’s steve s. The specifications section lists the specifications for types ace95 and ace95sr tank blanketing valves. In a whitepaper, sizing tank blanketing regulators using the latest api 2000 7th edition guidelines, emerson’s steve s. Proper padding regulator sizing is critical to optimizing pressure regulation. Tank Blanketing Valve Sizing.
From www.slevysurplus.com
Valve Concepts / Cashco 1" 150 CF3M Tank Blanketing Valve Tank Blanketing Valve Sizing In a whitepaper, sizing tank blanketing regulators using the latest api 2000 7th edition guidelines, emerson’s steve s. The specifications section on this page provides specifications and ratings for ace95 series tank blanketing valves. In a whitepaper, sizing tank blanketing regulators using the latest api 2000 7th edition guidelines, emerson’s steve s. Attri describes how the latest. The specifications section. Tank Blanketing Valve Sizing.
From www.steriflowvalve.com
Comparison Chart for Sanitary Tank Blanketing Valves Tank Blanketing Valve Sizing Tank blanketing valves for higher flows and larger sizes, contact your jordan valve client consultant The specifications section on this page provides specifications and ratings for ace95 series tank blanketing valves. Attri describes how the latest. The specifications section lists the specifications for types ace95 and ace95sr tank blanketing valves. In a whitepaper, sizing tank blanketing regulators using the latest. Tank Blanketing Valve Sizing.
From www.jordanvalve.com
Valve Application Stories Jordan Valve Tank Blanketing Valve Sizing Attri describes how the latest. In a whitepaper, sizing tank blanketing regulators using the latest api 2000 7th edition guidelines, emerson’s steve s. Tank blanketing valves for higher flows and larger sizes, contact your jordan valve client consultant Proper padding regulator sizing is critical to optimizing pressure regulation in the blanketing process. In a whitepaper, sizing tank blanketing regulators using. Tank Blanketing Valve Sizing.
From www.slevysurplus.com
Fisher ACE95SR Tank Blanketing Valve Tank Blanketing Valve Sizing Tank blanketing valves for higher flows and larger sizes, contact your jordan valve client consultant Attri describes how the latest. The specifications section lists the specifications for types ace95 and ace95sr tank blanketing valves. The specifications section on this page provides specifications and ratings for ace95 series tank blanketing valves. In a whitepaper, sizing tank blanketing regulators using the latest. Tank Blanketing Valve Sizing.
From www.slideshare.net
Process Tank Blanketing Valve Tank Blanketing Valve Sizing Proper padding regulator sizing is critical to optimizing pressure regulation in the blanketing process. Tank blanketing valves for higher flows and larger sizes, contact your jordan valve client consultant The specifications section on this page provides specifications and ratings for ace95 series tank blanketing valves. In a whitepaper, sizing tank blanketing regulators using the latest api 2000 7th edition guidelines,. Tank Blanketing Valve Sizing.
From www.duncanco.com
VCI MODEL 1078 TANK BLANKETING VALVE Duncan Company Tank Blanketing Valve Sizing Attri describes how the latest. Proper padding regulator sizing is critical to optimizing pressure regulation in the blanketing process. The specifications section on this page provides specifications and ratings for ace95 series tank blanketing valves. Tank blanketing valves for higher flows and larger sizes, contact your jordan valve client consultant In a whitepaper, sizing tank blanketing regulators using the latest. Tank Blanketing Valve Sizing.
From www.slideshare.net
Process Tank Blanketing Valve Tank Blanketing Valve Sizing The specifications section lists the specifications for types ace95 and ace95sr tank blanketing valves. Proper padding regulator sizing is critical to optimizing pressure regulation in the blanketing process. Attri describes how the latest. The specifications section on this page provides specifications and ratings for ace95 series tank blanketing valves. In a whitepaper, sizing tank blanketing regulators using the latest api. Tank Blanketing Valve Sizing.
From usermanual.wiki
Emerson Ace95 Vapor Saver Tank Blanketing Valve Instruction Manual Tank Blanketing Valve Sizing In a whitepaper, sizing tank blanketing regulators using the latest api 2000 7th edition guidelines, emerson’s steve s. Attri describes how the latest. Proper padding regulator sizing is critical to optimizing pressure regulation in the blanketing process. In a whitepaper, sizing tank blanketing regulators using the latest api 2000 7th edition guidelines, emerson’s steve s. The specifications section on this. Tank Blanketing Valve Sizing.
From www.jordanvalve.com
Reference Cards Archives Jordan Valve Tank Blanketing Valve Sizing Attri describes how the latest. The specifications section lists the specifications for types ace95 and ace95sr tank blanketing valves. Proper padding regulator sizing is critical to optimizing pressure regulation in the blanketing process. In a whitepaper, sizing tank blanketing regulators using the latest api 2000 7th edition guidelines, emerson’s steve s. Tank blanketing valves for higher flows and larger sizes,. Tank Blanketing Valve Sizing.
From studylib.net
Types ACE95 and ACE95Sr Tank Blanketing Valves Tank Blanketing Valve Sizing The specifications section on this page provides specifications and ratings for ace95 series tank blanketing valves. Proper padding regulator sizing is critical to optimizing pressure regulation in the blanketing process. In a whitepaper, sizing tank blanketing regulators using the latest api 2000 7th edition guidelines, emerson’s steve s. Attri describes how the latest. The specifications section lists the specifications for. Tank Blanketing Valve Sizing.
From www.indiamart.com
TANK BLANKETING VALVE at Rs 905/piece Pressure Limiting Valve in Tank Blanketing Valve Sizing The specifications section lists the specifications for types ace95 and ace95sr tank blanketing valves. The specifications section on this page provides specifications and ratings for ace95 series tank blanketing valves. Proper padding regulator sizing is critical to optimizing pressure regulation in the blanketing process. Tank blanketing valves for higher flows and larger sizes, contact your jordan valve client consultant In. Tank Blanketing Valve Sizing.
From www.scribd.com
Type ACE95jr Tank Blanketing Valve PDF Valve Pump Tank Blanketing Valve Sizing In a whitepaper, sizing tank blanketing regulators using the latest api 2000 7th edition guidelines, emerson’s steve s. The specifications section on this page provides specifications and ratings for ace95 series tank blanketing valves. Proper padding regulator sizing is critical to optimizing pressure regulation in the blanketing process. In a whitepaper, sizing tank blanketing regulators using the latest api 2000. Tank Blanketing Valve Sizing.
From www.jordanvalve.com
What is Tank Blanketing? Jordan Valve Tank Blanketing Valve Sizing In a whitepaper, sizing tank blanketing regulators using the latest api 2000 7th edition guidelines, emerson’s steve s. The specifications section on this page provides specifications and ratings for ace95 series tank blanketing valves. Proper padding regulator sizing is critical to optimizing pressure regulation in the blanketing process. The specifications section lists the specifications for types ace95 and ace95sr tank. Tank Blanketing Valve Sizing.
From www.ebay.com
Cashco Valve Concepts 1088 VacuGard Tank Blanketing Valve Size 1/2" 1. Tank Blanketing Valve Sizing Proper padding regulator sizing is critical to optimizing pressure regulation in the blanketing process. In a whitepaper, sizing tank blanketing regulators using the latest api 2000 7th edition guidelines, emerson’s steve s. The specifications section on this page provides specifications and ratings for ace95 series tank blanketing valves. In a whitepaper, sizing tank blanketing regulators using the latest api 2000. Tank Blanketing Valve Sizing.
From www.slideshare.net
Process Tank Blanketing Valve Tank Blanketing Valve Sizing The specifications section on this page provides specifications and ratings for ace95 series tank blanketing valves. In a whitepaper, sizing tank blanketing regulators using the latest api 2000 7th edition guidelines, emerson’s steve s. The specifications section lists the specifications for types ace95 and ace95sr tank blanketing valves. Attri describes how the latest. Proper padding regulator sizing is critical to. Tank Blanketing Valve Sizing.
From tankvent.com.au
Tank Blanketing Valve Tank Vent Tank Blanketing Valve Sizing In a whitepaper, sizing tank blanketing regulators using the latest api 2000 7th edition guidelines, emerson’s steve s. Proper padding regulator sizing is critical to optimizing pressure regulation in the blanketing process. In a whitepaper, sizing tank blanketing regulators using the latest api 2000 7th edition guidelines, emerson’s steve s. Tank blanketing valves for higher flows and larger sizes, contact. Tank Blanketing Valve Sizing.
From www.jordanvalve.com
What is Tank Blanketing? Jordan Valve Tank Blanketing Valve Sizing The specifications section lists the specifications for types ace95 and ace95sr tank blanketing valves. Attri describes how the latest. In a whitepaper, sizing tank blanketing regulators using the latest api 2000 7th edition guidelines, emerson’s steve s. Tank blanketing valves for higher flows and larger sizes, contact your jordan valve client consultant In a whitepaper, sizing tank blanketing regulators using. Tank Blanketing Valve Sizing.
From www.corsairvalveservices.co.uk
Tank Blanketing Corsair Valve Services (CVS) Ltd Bamber Bridge Tank Blanketing Valve Sizing In a whitepaper, sizing tank blanketing regulators using the latest api 2000 7th edition guidelines, emerson’s steve s. The specifications section on this page provides specifications and ratings for ace95 series tank blanketing valves. In a whitepaper, sizing tank blanketing regulators using the latest api 2000 7th edition guidelines, emerson’s steve s. Tank blanketing valves for higher flows and larger. Tank Blanketing Valve Sizing.
From studylib.net
Tank Blanketing System Pentair Valves and Controls Tank Blanketing Valve Sizing Tank blanketing valves for higher flows and larger sizes, contact your jordan valve client consultant The specifications section lists the specifications for types ace95 and ace95sr tank blanketing valves. Proper padding regulator sizing is critical to optimizing pressure regulation in the blanketing process. In a whitepaper, sizing tank blanketing regulators using the latest api 2000 7th edition guidelines, emerson’s steve. Tank Blanketing Valve Sizing.
From www.yumpu.com
Type ACE95jr Tank Blanketing Valve Control Southern Inc. Tank Blanketing Valve Sizing Proper padding regulator sizing is critical to optimizing pressure regulation in the blanketing process. The specifications section on this page provides specifications and ratings for ace95 series tank blanketing valves. Tank blanketing valves for higher flows and larger sizes, contact your jordan valve client consultant In a whitepaper, sizing tank blanketing regulators using the latest api 2000 7th edition guidelines,. Tank Blanketing Valve Sizing.
From sagemetering.com
Nitrogen Blanketing and Tank Blanketing Flow Meters Tank Blanketing Valve Sizing Tank blanketing valves for higher flows and larger sizes, contact your jordan valve client consultant Proper padding regulator sizing is critical to optimizing pressure regulation in the blanketing process. Attri describes how the latest. In a whitepaper, sizing tank blanketing regulators using the latest api 2000 7th edition guidelines, emerson’s steve s. In a whitepaper, sizing tank blanketing regulators using. Tank Blanketing Valve Sizing.
From cncontrolvalve.com
Valves and Regulators Used for Tank Blanketing System Tank Pressure Tank Blanketing Valve Sizing The specifications section on this page provides specifications and ratings for ace95 series tank blanketing valves. The specifications section lists the specifications for types ace95 and ace95sr tank blanketing valves. Attri describes how the latest. In a whitepaper, sizing tank blanketing regulators using the latest api 2000 7th edition guidelines, emerson’s steve s. Tank blanketing valves for higher flows and. Tank Blanketing Valve Sizing.
From usermanual.wiki
Emerson Ace95Jr Tank Blanketing Valve Drawings And Schematics EO205 Tank Blanketing Valve Sizing The specifications section lists the specifications for types ace95 and ace95sr tank blanketing valves. Attri describes how the latest. In a whitepaper, sizing tank blanketing regulators using the latest api 2000 7th edition guidelines, emerson’s steve s. The specifications section on this page provides specifications and ratings for ace95 series tank blanketing valves. In a whitepaper, sizing tank blanketing regulators. Tank Blanketing Valve Sizing.
From process-engineer-must-know.blogspot.com
Process Engineer Tank Blanketing or padding Tank Blanketing Valve Sizing Attri describes how the latest. Proper padding regulator sizing is critical to optimizing pressure regulation in the blanketing process. In a whitepaper, sizing tank blanketing regulators using the latest api 2000 7th edition guidelines, emerson’s steve s. The specifications section lists the specifications for types ace95 and ace95sr tank blanketing valves. In a whitepaper, sizing tank blanketing regulators using the. Tank Blanketing Valve Sizing.
From www.jordanvalve.com
Learning and Understanding Tank Blanketing Jordan Valve Tank Blanketing Valve Sizing Attri describes how the latest. In a whitepaper, sizing tank blanketing regulators using the latest api 2000 7th edition guidelines, emerson’s steve s. Proper padding regulator sizing is critical to optimizing pressure regulation in the blanketing process. In a whitepaper, sizing tank blanketing regulators using the latest api 2000 7th edition guidelines, emerson’s steve s. Tank blanketing valves for higher. Tank Blanketing Valve Sizing.
From www.valvulasnacional.com
Tank Blanketing Valves Valvulas Nacional Tank Blanketing Valve Sizing Attri describes how the latest. In a whitepaper, sizing tank blanketing regulators using the latest api 2000 7th edition guidelines, emerson’s steve s. Proper padding regulator sizing is critical to optimizing pressure regulation in the blanketing process. Tank blanketing valves for higher flows and larger sizes, contact your jordan valve client consultant The specifications section lists the specifications for types. Tank Blanketing Valve Sizing.
From products.ramenvalves.com
Tank blanketing valves for increased safety in storage tanks Ramén Valves Tank Blanketing Valve Sizing In a whitepaper, sizing tank blanketing regulators using the latest api 2000 7th edition guidelines, emerson’s steve s. Attri describes how the latest. Proper padding regulator sizing is critical to optimizing pressure regulation in the blanketing process. Tank blanketing valves for higher flows and larger sizes, contact your jordan valve client consultant The specifications section lists the specifications for types. Tank Blanketing Valve Sizing.