Power Measurement Ic . the ade family of energy metering ics is ideal for measuring active energy (kwh), apparent energy (kva), reactive energy (kvar), rms, and power. energy metering integrated circuits are designed for high accuracy electrical energy measurement in single, dual, and three. For power monitoring from 0 to 40v, our. The lm25056 combines high performance analog and digital technology with a pmbustm compliant smbustm. our power monitor ics measure power, voltage, current and energy accumulation.
from www.powersystemsdesign.com
the ade family of energy metering ics is ideal for measuring active energy (kwh), apparent energy (kva), reactive energy (kvar), rms, and power. For power monitoring from 0 to 40v, our. our power monitor ics measure power, voltage, current and energy accumulation. energy metering integrated circuits are designed for high accuracy electrical energy measurement in single, dual, and three. The lm25056 combines high performance analog and digital technology with a pmbustm compliant smbustm.
IC Offers High Accuracy for RealTime Power Measurement
Power Measurement Ic The lm25056 combines high performance analog and digital technology with a pmbustm compliant smbustm. energy metering integrated circuits are designed for high accuracy electrical energy measurement in single, dual, and three. the ade family of energy metering ics is ideal for measuring active energy (kwh), apparent energy (kva), reactive energy (kvar), rms, and power. The lm25056 combines high performance analog and digital technology with a pmbustm compliant smbustm. For power monitoring from 0 to 40v, our. our power monitor ics measure power, voltage, current and energy accumulation.
From microcontrollerslab.com
power factor measurement using microcontroller Power Measurement Ic The lm25056 combines high performance analog and digital technology with a pmbustm compliant smbustm. energy metering integrated circuits are designed for high accuracy electrical energy measurement in single, dual, and three. For power monitoring from 0 to 40v, our. the ade family of energy metering ics is ideal for measuring active energy (kwh), apparent energy (kva), reactive energy. Power Measurement Ic.
From lecturenotes.net
[Blog] REACTIVE POWER MEASUREMENTS Power Measurement Ic For power monitoring from 0 to 40v, our. the ade family of energy metering ics is ideal for measuring active energy (kwh), apparent energy (kva), reactive energy (kvar), rms, and power. our power monitor ics measure power, voltage, current and energy accumulation. The lm25056 combines high performance analog and digital technology with a pmbustm compliant smbustm. energy. Power Measurement Ic.
From www.flickr.com
All sizes Power Monitoring IC From Microchip Adds Advanced Features for HighAccuracy Power Power Measurement Ic our power monitor ics measure power, voltage, current and energy accumulation. the ade family of energy metering ics is ideal for measuring active energy (kwh), apparent energy (kva), reactive energy (kvar), rms, and power. For power monitoring from 0 to 40v, our. The lm25056 combines high performance analog and digital technology with a pmbustm compliant smbustm. energy. Power Measurement Ic.
From www.powersystemsdesign.com
IC Offers High Accuracy for RealTime Power Measurement Power Measurement Ic energy metering integrated circuits are designed for high accuracy electrical energy measurement in single, dual, and three. our power monitor ics measure power, voltage, current and energy accumulation. For power monitoring from 0 to 40v, our. the ade family of energy metering ics is ideal for measuring active energy (kwh), apparent energy (kva), reactive energy (kvar), rms,. Power Measurement Ic.
From circuitdigest.com
ESP32 power meter for measuring power conversion efficiency Power Measurement Ic For power monitoring from 0 to 40v, our. energy metering integrated circuits are designed for high accuracy electrical energy measurement in single, dual, and three. our power monitor ics measure power, voltage, current and energy accumulation. The lm25056 combines high performance analog and digital technology with a pmbustm compliant smbustm. the ade family of energy metering ics. Power Measurement Ic.
From innovatorsguru.com
AC Power Measurement Using Arduino Code Circuit PCB Module Power Measurement Ic For power monitoring from 0 to 40v, our. our power monitor ics measure power, voltage, current and energy accumulation. the ade family of energy metering ics is ideal for measuring active energy (kwh), apparent energy (kva), reactive energy (kvar), rms, and power. The lm25056 combines high performance analog and digital technology with a pmbustm compliant smbustm. energy. Power Measurement Ic.
From www.researchgate.net
End device power measurement circuit. Download Scientific Diagram Power Measurement Ic The lm25056 combines high performance analog and digital technology with a pmbustm compliant smbustm. energy metering integrated circuits are designed for high accuracy electrical energy measurement in single, dual, and three. For power monitoring from 0 to 40v, our. our power monitor ics measure power, voltage, current and energy accumulation. the ade family of energy metering ics. Power Measurement Ic.
From www.datasheets.com
LM25056EVAL/NOPB, Evaluation Board using LM25056 for System Power Measurement IC With PMBus Power Measurement Ic For power monitoring from 0 to 40v, our. energy metering integrated circuits are designed for high accuracy electrical energy measurement in single, dual, and three. The lm25056 combines high performance analog and digital technology with a pmbustm compliant smbustm. our power monitor ics measure power, voltage, current and energy accumulation. the ade family of energy metering ics. Power Measurement Ic.
From www.edn.com
AC power measurement uses PWM & PAM EDN Power Measurement Ic For power monitoring from 0 to 40v, our. the ade family of energy metering ics is ideal for measuring active energy (kwh), apparent energy (kva), reactive energy (kvar), rms, and power. our power monitor ics measure power, voltage, current and energy accumulation. energy metering integrated circuits are designed for high accuracy electrical energy measurement in single, dual,. Power Measurement Ic.
From microcontrollerslab.com
three phase watt meter using pic microcontroller ac power measurement Power Measurement Ic our power monitor ics measure power, voltage, current and energy accumulation. the ade family of energy metering ics is ideal for measuring active energy (kwh), apparent energy (kva), reactive energy (kvar), rms, and power. energy metering integrated circuits are designed for high accuracy electrical energy measurement in single, dual, and three. The lm25056 combines high performance analog. Power Measurement Ic.
From www.engineersgarage.com
How to measure current using Arduino and ACS712 current sensor Power Measurement Ic The lm25056 combines high performance analog and digital technology with a pmbustm compliant smbustm. our power monitor ics measure power, voltage, current and energy accumulation. the ade family of energy metering ics is ideal for measuring active energy (kwh), apparent energy (kva), reactive energy (kvar), rms, and power. energy metering integrated circuits are designed for high accuracy. Power Measurement Ic.
From www.researchgate.net
Simple neuron power measurement circuit Download Scientific Diagram Power Measurement Ic our power monitor ics measure power, voltage, current and energy accumulation. For power monitoring from 0 to 40v, our. energy metering integrated circuits are designed for high accuracy electrical energy measurement in single, dual, and three. The lm25056 combines high performance analog and digital technology with a pmbustm compliant smbustm. the ade family of energy metering ics. Power Measurement Ic.
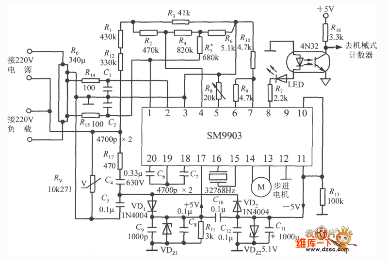
From www.seekic.com
Typical application circuit of the singlephase electric power measurement system SM9903 Power Measurement Ic the ade family of energy metering ics is ideal for measuring active energy (kwh), apparent energy (kva), reactive energy (kvar), rms, and power. energy metering integrated circuits are designed for high accuracy electrical energy measurement in single, dual, and three. The lm25056 combines high performance analog and digital technology with a pmbustm compliant smbustm. our power monitor. Power Measurement Ic.
From www.youtube.com
Electronics Checking CS5463 Power Measurement IC (2 Solutions!!) YouTube Power Measurement Ic energy metering integrated circuits are designed for high accuracy electrical energy measurement in single, dual, and three. our power monitor ics measure power, voltage, current and energy accumulation. the ade family of energy metering ics is ideal for measuring active energy (kwh), apparent energy (kva), reactive energy (kvar), rms, and power. For power monitoring from 0 to. Power Measurement Ic.
From itecnotes.com
Checking CS5463 Power Measurement IC Valuable Tech Notes Power Measurement Ic The lm25056 combines high performance analog and digital technology with a pmbustm compliant smbustm. our power monitor ics measure power, voltage, current and energy accumulation. the ade family of energy metering ics is ideal for measuring active energy (kwh), apparent energy (kva), reactive energy (kvar), rms, and power. energy metering integrated circuits are designed for high accuracy. Power Measurement Ic.
From www.researchgate.net
Power and measurement circuit of the high voltage unit. Download Scientific Diagram Power Measurement Ic the ade family of energy metering ics is ideal for measuring active energy (kwh), apparent energy (kva), reactive energy (kvar), rms, and power. our power monitor ics measure power, voltage, current and energy accumulation. For power monitoring from 0 to 40v, our. energy metering integrated circuits are designed for high accuracy electrical energy measurement in single, dual,. Power Measurement Ic.
From www.youtube.com
Make your own Power Meter/Logger YouTube Power Measurement Ic the ade family of energy metering ics is ideal for measuring active energy (kwh), apparent energy (kva), reactive energy (kvar), rms, and power. The lm25056 combines high performance analog and digital technology with a pmbustm compliant smbustm. our power monitor ics measure power, voltage, current and energy accumulation. energy metering integrated circuits are designed for high accuracy. Power Measurement Ic.
From vlabs.iitkgp.ernet.in
Three Phase Power Measurement Power Measurement Ic For power monitoring from 0 to 40v, our. the ade family of energy metering ics is ideal for measuring active energy (kwh), apparent energy (kva), reactive energy (kvar), rms, and power. energy metering integrated circuits are designed for high accuracy electrical energy measurement in single, dual, and three. The lm25056 combines high performance analog and digital technology with. Power Measurement Ic.
From www.researchgate.net
Power measurement circuit. Download Scientific Diagram Power Measurement Ic The lm25056 combines high performance analog and digital technology with a pmbustm compliant smbustm. For power monitoring from 0 to 40v, our. the ade family of energy metering ics is ideal for measuring active energy (kwh), apparent energy (kva), reactive energy (kvar), rms, and power. our power monitor ics measure power, voltage, current and energy accumulation. energy. Power Measurement Ic.
From www.youtube.com
AC power measurement circuit YouTube Power Measurement Ic our power monitor ics measure power, voltage, current and energy accumulation. energy metering integrated circuits are designed for high accuracy electrical energy measurement in single, dual, and three. For power monitoring from 0 to 40v, our. The lm25056 combines high performance analog and digital technology with a pmbustm compliant smbustm. the ade family of energy metering ics. Power Measurement Ic.
From www.engineersgarage.com
Electronic Power Monitor with Real Time Plotting Power Measurement Ic The lm25056 combines high performance analog and digital technology with a pmbustm compliant smbustm. energy metering integrated circuits are designed for high accuracy electrical energy measurement in single, dual, and three. our power monitor ics measure power, voltage, current and energy accumulation. the ade family of energy metering ics is ideal for measuring active energy (kwh), apparent. Power Measurement Ic.
From www.directindustry.com
Power measurement IC MCP1501 Microchip Technology Inc. Power Measurement Ic our power monitor ics measure power, voltage, current and energy accumulation. For power monitoring from 0 to 40v, our. The lm25056 combines high performance analog and digital technology with a pmbustm compliant smbustm. the ade family of energy metering ics is ideal for measuring active energy (kwh), apparent energy (kva), reactive energy (kvar), rms, and power. energy. Power Measurement Ic.
From www.youtube.com
Power measurement in single phase circuit YouTube Power Measurement Ic For power monitoring from 0 to 40v, our. energy metering integrated circuits are designed for high accuracy electrical energy measurement in single, dual, and three. The lm25056 combines high performance analog and digital technology with a pmbustm compliant smbustm. the ade family of energy metering ics is ideal for measuring active energy (kwh), apparent energy (kva), reactive energy. Power Measurement Ic.
From microcontrollerslab.com
power factor meter using Arduino How to measure power factor Power Measurement Ic The lm25056 combines high performance analog and digital technology with a pmbustm compliant smbustm. our power monitor ics measure power, voltage, current and energy accumulation. the ade family of energy metering ics is ideal for measuring active energy (kwh), apparent energy (kva), reactive energy (kvar), rms, and power. For power monitoring from 0 to 40v, our. energy. Power Measurement Ic.
From studylibdindling.z21.web.core.windows.net
Power Measured In Power Measurement Ic energy metering integrated circuits are designed for high accuracy electrical energy measurement in single, dual, and three. our power monitor ics measure power, voltage, current and energy accumulation. the ade family of energy metering ics is ideal for measuring active energy (kwh), apparent energy (kva), reactive energy (kvar), rms, and power. For power monitoring from 0 to. Power Measurement Ic.
From studylib.net
78M6613 SinglePhase AC Power Measurement IC Power Measurement Ic For power monitoring from 0 to 40v, our. the ade family of energy metering ics is ideal for measuring active energy (kwh), apparent energy (kva), reactive energy (kvar), rms, and power. our power monitor ics measure power, voltage, current and energy accumulation. The lm25056 combines high performance analog and digital technology with a pmbustm compliant smbustm. energy. Power Measurement Ic.
From circuitdigest.com
ESP32 power meter for measuring power conversion efficiency Power Measurement Ic energy metering integrated circuits are designed for high accuracy electrical energy measurement in single, dual, and three. the ade family of energy metering ics is ideal for measuring active energy (kwh), apparent energy (kva), reactive energy (kvar), rms, and power. our power monitor ics measure power, voltage, current and energy accumulation. The lm25056 combines high performance analog. Power Measurement Ic.
From datasheetspdf.com
LM25056A Datasheet System Power MeasurementIC Power Measurement Ic For power monitoring from 0 to 40v, our. The lm25056 combines high performance analog and digital technology with a pmbustm compliant smbustm. the ade family of energy metering ics is ideal for measuring active energy (kwh), apparent energy (kva), reactive energy (kvar), rms, and power. our power monitor ics measure power, voltage, current and energy accumulation. energy. Power Measurement Ic.
From www.pcbway.com
High Precision Digital AC Energy Meter Circuit VoltageCurrentPowerKWh Technology PCBway Power Measurement Ic For power monitoring from 0 to 40v, our. the ade family of energy metering ics is ideal for measuring active energy (kwh), apparent energy (kva), reactive energy (kvar), rms, and power. The lm25056 combines high performance analog and digital technology with a pmbustm compliant smbustm. energy metering integrated circuits are designed for high accuracy electrical energy measurement in. Power Measurement Ic.
From innovatorsguru.com
AC Power Measurement Using Arduino Code Circuit PCB Module Power Measurement Ic our power monitor ics measure power, voltage, current and energy accumulation. energy metering integrated circuits are designed for high accuracy electrical energy measurement in single, dual, and three. The lm25056 combines high performance analog and digital technology with a pmbustm compliant smbustm. the ade family of energy metering ics is ideal for measuring active energy (kwh), apparent. Power Measurement Ic.
From www.powerelectronictips.com
Power Management ICs, part 1 PMIC functions Power Measurement Ic energy metering integrated circuits are designed for high accuracy electrical energy measurement in single, dual, and three. The lm25056 combines high performance analog and digital technology with a pmbustm compliant smbustm. For power monitoring from 0 to 40v, our. the ade family of energy metering ics is ideal for measuring active energy (kwh), apparent energy (kva), reactive energy. Power Measurement Ic.
From circuitglobe.com
Two Wattmeter Method of Power Measurement In Star & Delta Connection Circuit Globe Power Measurement Ic the ade family of energy metering ics is ideal for measuring active energy (kwh), apparent energy (kva), reactive energy (kvar), rms, and power. The lm25056 combines high performance analog and digital technology with a pmbustm compliant smbustm. our power monitor ics measure power, voltage, current and energy accumulation. energy metering integrated circuits are designed for high accuracy. Power Measurement Ic.
From tcsas.in
Power Measurement IC’s Technocrat Solution And Services Power Measurement Ic The lm25056 combines high performance analog and digital technology with a pmbustm compliant smbustm. For power monitoring from 0 to 40v, our. energy metering integrated circuits are designed for high accuracy electrical energy measurement in single, dual, and three. the ade family of energy metering ics is ideal for measuring active energy (kwh), apparent energy (kva), reactive energy. Power Measurement Ic.
From electronics.stackexchange.com
current measurement Electricity Energy/Power measure with Different power factor Electrical Power Measurement Ic the ade family of energy metering ics is ideal for measuring active energy (kwh), apparent energy (kva), reactive energy (kvar), rms, and power. energy metering integrated circuits are designed for high accuracy electrical energy measurement in single, dual, and three. our power monitor ics measure power, voltage, current and energy accumulation. For power monitoring from 0 to. Power Measurement Ic.
From www.directindustry.com
Power measurement IC STPM series STMicroelectronics power / analog Power Measurement Ic energy metering integrated circuits are designed for high accuracy electrical energy measurement in single, dual, and three. For power monitoring from 0 to 40v, our. the ade family of energy metering ics is ideal for measuring active energy (kwh), apparent energy (kva), reactive energy (kvar), rms, and power. our power monitor ics measure power, voltage, current and. Power Measurement Ic.