Earth Electrode Resistance Measurement . This article will offer some help by explaining the two most common methods of measuring electrode resistance where there is a single earth electrode for the electrical. Most first approximation formulae are related to homogenous soil,. To ensure good earth any one of the following ground/earth resistance measurements conducted on existing systems: The resistance to earth of a given electrode depends upon the electrical resistivity of the soil. In a tt system where a connection to earth is not provided by the supply authority it is still necessary for an lv final. The calculation above clearly shows that the value depends on the rated current of the rcd controlling the installation. Adding salt or charcoal and using multiple or deeper electrodes can improve earth resistance. Resistance of the earth electrode must be less than 100 ω.
from www.researchgate.net
Resistance of the earth electrode must be less than 100 ω. The calculation above clearly shows that the value depends on the rated current of the rcd controlling the installation. The resistance to earth of a given electrode depends upon the electrical resistivity of the soil. To ensure good earth any one of the following ground/earth resistance measurements conducted on existing systems: Most first approximation formulae are related to homogenous soil,. This article will offer some help by explaining the two most common methods of measuring electrode resistance where there is a single earth electrode for the electrical. Adding salt or charcoal and using multiple or deeper electrodes can improve earth resistance. In a tt system where a connection to earth is not provided by the supply authority it is still necessary for an lv final.
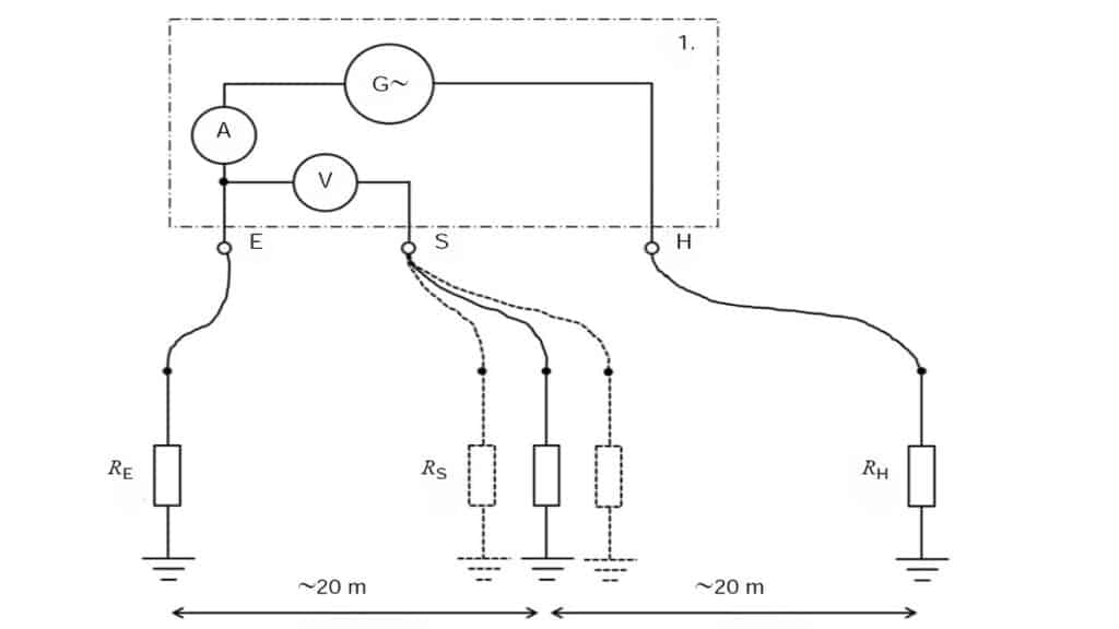
Grounding resistance measurements using fall of potential method
Earth Electrode Resistance Measurement To ensure good earth any one of the following ground/earth resistance measurements conducted on existing systems: The calculation above clearly shows that the value depends on the rated current of the rcd controlling the installation. Adding salt or charcoal and using multiple or deeper electrodes can improve earth resistance. The resistance to earth of a given electrode depends upon the electrical resistivity of the soil. Resistance of the earth electrode must be less than 100 ω. This article will offer some help by explaining the two most common methods of measuring electrode resistance where there is a single earth electrode for the electrical. To ensure good earth any one of the following ground/earth resistance measurements conducted on existing systems: In a tt system where a connection to earth is not provided by the supply authority it is still necessary for an lv final. Most first approximation formulae are related to homogenous soil,.
From blog.nvent.com
Calculating Ground Electrode Resistance Of A Single Rod Ground Earth Electrode Resistance Measurement The resistance to earth of a given electrode depends upon the electrical resistivity of the soil. Resistance of the earth electrode must be less than 100 ω. The calculation above clearly shows that the value depends on the rated current of the rcd controlling the installation. This article will offer some help by explaining the two most common methods of. Earth Electrode Resistance Measurement.
From www.asutpp.com
Measurement of Earth Electrode Resistance 3 Proven Methods Earth Electrode Resistance Measurement Adding salt or charcoal and using multiple or deeper electrodes can improve earth resistance. Resistance of the earth electrode must be less than 100 ω. This article will offer some help by explaining the two most common methods of measuring electrode resistance where there is a single earth electrode for the electrical. Most first approximation formulae are related to homogenous. Earth Electrode Resistance Measurement.
From wazipoint.blogspot.com
EARTH ELECTRODE RESISTANCE MEASUREMENT Earth Electrode Resistance Measurement The calculation above clearly shows that the value depends on the rated current of the rcd controlling the installation. To ensure good earth any one of the following ground/earth resistance measurements conducted on existing systems: In a tt system where a connection to earth is not provided by the supply authority it is still necessary for an lv final. Resistance. Earth Electrode Resistance Measurement.
From www.scribd.com
Measurement of Earth Electrode Resistance (22)(1) PDF Electrical Earth Electrode Resistance Measurement This article will offer some help by explaining the two most common methods of measuring electrode resistance where there is a single earth electrode for the electrical. Resistance of the earth electrode must be less than 100 ω. The resistance to earth of a given electrode depends upon the electrical resistivity of the soil. Adding salt or charcoal and using. Earth Electrode Resistance Measurement.
From www.fluke.com
Fluke 16232 GEO Earth Ground Resistance Meter Fluke Earth Electrode Resistance Measurement To ensure good earth any one of the following ground/earth resistance measurements conducted on existing systems: The calculation above clearly shows that the value depends on the rated current of the rcd controlling the installation. Resistance of the earth electrode must be less than 100 ω. This article will offer some help by explaining the two most common methods of. Earth Electrode Resistance Measurement.
From www.youtube.com
Earthing Resistance Measurement Methods Clampon ART Slope PART6 Earth Electrode Resistance Measurement Resistance of the earth electrode must be less than 100 ω. Most first approximation formulae are related to homogenous soil,. In a tt system where a connection to earth is not provided by the supply authority it is still necessary for an lv final. The calculation above clearly shows that the value depends on the rated current of the rcd. Earth Electrode Resistance Measurement.
From www.electricalengineeringinfo.com
Methods of Measurement of Earth Resistance Fall of Potential Method Earth Electrode Resistance Measurement This article will offer some help by explaining the two most common methods of measuring electrode resistance where there is a single earth electrode for the electrical. The resistance to earth of a given electrode depends upon the electrical resistivity of the soil. Adding salt or charcoal and using multiple or deeper electrodes can improve earth resistance. To ensure good. Earth Electrode Resistance Measurement.
From blog.nvent.com
Measurement Of Electrode Resistance Ground Electrode Design Earth Electrode Resistance Measurement Most first approximation formulae are related to homogenous soil,. The resistance to earth of a given electrode depends upon the electrical resistivity of the soil. This article will offer some help by explaining the two most common methods of measuring electrode resistance where there is a single earth electrode for the electrical. In a tt system where a connection to. Earth Electrode Resistance Measurement.
From www.3esolutions.in
Measurements and Calculations Of Earth Electrode Systems (BS 7430) Earth Electrode Resistance Measurement Resistance of the earth electrode must be less than 100 ω. Most first approximation formulae are related to homogenous soil,. This article will offer some help by explaining the two most common methods of measuring electrode resistance where there is a single earth electrode for the electrical. To ensure good earth any one of the following ground/earth resistance measurements conducted. Earth Electrode Resistance Measurement.
From manualdiagramsherman.z13.web.core.windows.net
Earth Ground Resistance Test Procedure Earth Electrode Resistance Measurement Resistance of the earth electrode must be less than 100 ω. In a tt system where a connection to earth is not provided by the supply authority it is still necessary for an lv final. Most first approximation formulae are related to homogenous soil,. To ensure good earth any one of the following ground/earth resistance measurements conducted on existing systems:. Earth Electrode Resistance Measurement.
From diagramlibraryova.z5.web.core.windows.net
Earth Electrode Resistance Test Earth Electrode Resistance Measurement Most first approximation formulae are related to homogenous soil,. The calculation above clearly shows that the value depends on the rated current of the rcd controlling the installation. Resistance of the earth electrode must be less than 100 ω. This article will offer some help by explaining the two most common methods of measuring electrode resistance where there is a. Earth Electrode Resistance Measurement.
From electrical-engineering-portal.com
Measurements and Calculations Of Earth Electrode Systems (BS 7430) EEP Earth Electrode Resistance Measurement Most first approximation formulae are related to homogenous soil,. The calculation above clearly shows that the value depends on the rated current of the rcd controlling the installation. Resistance of the earth electrode must be less than 100 ω. Adding salt or charcoal and using multiple or deeper electrodes can improve earth resistance. To ensure good earth any one of. Earth Electrode Resistance Measurement.
From megger.com
Electrical test equipment power station to plug Megger Earth Electrode Resistance Measurement In a tt system where a connection to earth is not provided by the supply authority it is still necessary for an lv final. This article will offer some help by explaining the two most common methods of measuring electrode resistance where there is a single earth electrode for the electrical. To ensure good earth any one of the following. Earth Electrode Resistance Measurement.
From www.youtube.com
Earth Resistance Measurement Where to place your measurement Earth Electrode Resistance Measurement Resistance of the earth electrode must be less than 100 ω. This article will offer some help by explaining the two most common methods of measuring electrode resistance where there is a single earth electrode for the electrical. Most first approximation formulae are related to homogenous soil,. The resistance to earth of a given electrode depends upon the electrical resistivity. Earth Electrode Resistance Measurement.
From ieeee.co.in
Principle of Earth Resistivity measurements Earth Express Earth Electrode Resistance Measurement Resistance of the earth electrode must be less than 100 ω. Most first approximation formulae are related to homogenous soil,. In a tt system where a connection to earth is not provided by the supply authority it is still necessary for an lv final. To ensure good earth any one of the following ground/earth resistance measurements conducted on existing systems:. Earth Electrode Resistance Measurement.
From professional-electrician.com
How to measure electrode resistance where there is a single earth Earth Electrode Resistance Measurement The calculation above clearly shows that the value depends on the rated current of the rcd controlling the installation. To ensure good earth any one of the following ground/earth resistance measurements conducted on existing systems: Resistance of the earth electrode must be less than 100 ω. Adding salt or charcoal and using multiple or deeper electrodes can improve earth resistance.. Earth Electrode Resistance Measurement.
From www.scribd.com
Earth Electrode Resistance Testing Compatibility Earth Electrode Resistance Measurement Most first approximation formulae are related to homogenous soil,. The calculation above clearly shows that the value depends on the rated current of the rcd controlling the installation. This article will offer some help by explaining the two most common methods of measuring electrode resistance where there is a single earth electrode for the electrical. To ensure good earth any. Earth Electrode Resistance Measurement.
From www.youtube.com
How to do earth electrode resistance test/ and reduce resistance to Earth Electrode Resistance Measurement Resistance of the earth electrode must be less than 100 ω. To ensure good earth any one of the following ground/earth resistance measurements conducted on existing systems: Adding salt or charcoal and using multiple or deeper electrodes can improve earth resistance. This article will offer some help by explaining the two most common methods of measuring electrode resistance where there. Earth Electrode Resistance Measurement.
From electrical-engineering-portal.com
Measuring Earth Resistance Earth Electrode Resistance Measurement Adding salt or charcoal and using multiple or deeper electrodes can improve earth resistance. In a tt system where a connection to earth is not provided by the supply authority it is still necessary for an lv final. The calculation above clearly shows that the value depends on the rated current of the rcd controlling the installation. The resistance to. Earth Electrode Resistance Measurement.
From electrical-engineering-portal.com
The most common methods of measuring the resistance of an earth Earth Electrode Resistance Measurement To ensure good earth any one of the following ground/earth resistance measurements conducted on existing systems: In a tt system where a connection to earth is not provided by the supply authority it is still necessary for an lv final. The calculation above clearly shows that the value depends on the rated current of the rcd controlling the installation. Adding. Earth Electrode Resistance Measurement.
From www.researchgate.net
Grounding resistance measurements using fall of potential method Earth Electrode Resistance Measurement The resistance to earth of a given electrode depends upon the electrical resistivity of the soil. Resistance of the earth electrode must be less than 100 ω. Most first approximation formulae are related to homogenous soil,. To ensure good earth any one of the following ground/earth resistance measurements conducted on existing systems: In a tt system where a connection to. Earth Electrode Resistance Measurement.
From www.youtube.com
Earth rod resistance practical testing YouTube Earth Electrode Resistance Measurement To ensure good earth any one of the following ground/earth resistance measurements conducted on existing systems: Adding salt or charcoal and using multiple or deeper electrodes can improve earth resistance. The calculation above clearly shows that the value depends on the rated current of the rcd controlling the installation. The resistance to earth of a given electrode depends upon the. Earth Electrode Resistance Measurement.
From cjm.cl
Medicion de la resistencia a la tierra CJM MYS Earth Electrode Resistance Measurement The calculation above clearly shows that the value depends on the rated current of the rcd controlling the installation. Most first approximation formulae are related to homogenous soil,. To ensure good earth any one of the following ground/earth resistance measurements conducted on existing systems: Resistance of the earth electrode must be less than 100 ω. Adding salt or charcoal and. Earth Electrode Resistance Measurement.
From www.asutpp.com
Measurement of Earth Electrode Resistance 3 Proven Methods Earth Electrode Resistance Measurement Resistance of the earth electrode must be less than 100 ω. In a tt system where a connection to earth is not provided by the supply authority it is still necessary for an lv final. Adding salt or charcoal and using multiple or deeper electrodes can improve earth resistance. To ensure good earth any one of the following ground/earth resistance. Earth Electrode Resistance Measurement.
From www.asutpp.com
Measurement of Earth Electrode Resistance 3 Proven Methods Earth Electrode Resistance Measurement This article will offer some help by explaining the two most common methods of measuring electrode resistance where there is a single earth electrode for the electrical. Adding salt or charcoal and using multiple or deeper electrodes can improve earth resistance. The resistance to earth of a given electrode depends upon the electrical resistivity of the soil. Most first approximation. Earth Electrode Resistance Measurement.
From www.youtube.com
HOW TO PREFORM EARTH RESISTANCE TEST YouTube Earth Electrode Resistance Measurement Adding salt or charcoal and using multiple or deeper electrodes can improve earth resistance. In a tt system where a connection to earth is not provided by the supply authority it is still necessary for an lv final. The calculation above clearly shows that the value depends on the rated current of the rcd controlling the installation. To ensure good. Earth Electrode Resistance Measurement.
From gltm.com.my
Measurement Of Electrode Resistance Ground Electrode Design Earth Electrode Resistance Measurement In a tt system where a connection to earth is not provided by the supply authority it is still necessary for an lv final. Resistance of the earth electrode must be less than 100 ω. This article will offer some help by explaining the two most common methods of measuring electrode resistance where there is a single earth electrode for. Earth Electrode Resistance Measurement.
From blog.nvent.com
Soil Resistivity & Measurement Ground Electrode Design Principles and Earth Electrode Resistance Measurement To ensure good earth any one of the following ground/earth resistance measurements conducted on existing systems: Adding salt or charcoal and using multiple or deeper electrodes can improve earth resistance. This article will offer some help by explaining the two most common methods of measuring electrode resistance where there is a single earth electrode for the electrical. In a tt. Earth Electrode Resistance Measurement.
From manualfixfeticide123.z21.web.core.windows.net
Earth Resistance Test Procedure Earth Electrode Resistance Measurement Adding salt or charcoal and using multiple or deeper electrodes can improve earth resistance. In a tt system where a connection to earth is not provided by the supply authority it is still necessary for an lv final. Resistance of the earth electrode must be less than 100 ω. The calculation above clearly shows that the value depends on the. Earth Electrode Resistance Measurement.
From electrikaltechnician.blogspot.com
Measuring the resistance of the earth electrode. Earth Electrode Resistance Measurement The resistance to earth of a given electrode depends upon the electrical resistivity of the soil. This article will offer some help by explaining the two most common methods of measuring electrode resistance where there is a single earth electrode for the electrical. To ensure good earth any one of the following ground/earth resistance measurements conducted on existing systems: In. Earth Electrode Resistance Measurement.
From onsite.news
How to measure electrode resistance where there is a single earth Earth Electrode Resistance Measurement To ensure good earth any one of the following ground/earth resistance measurements conducted on existing systems: Adding salt or charcoal and using multiple or deeper electrodes can improve earth resistance. This article will offer some help by explaining the two most common methods of measuring electrode resistance where there is a single earth electrode for the electrical. The resistance to. Earth Electrode Resistance Measurement.
From www.youtube.com
Measuring Resistance of Ground Electrodes FallofPotential test Earth Electrode Resistance Measurement This article will offer some help by explaining the two most common methods of measuring electrode resistance where there is a single earth electrode for the electrical. In a tt system where a connection to earth is not provided by the supply authority it is still necessary for an lv final. The calculation above clearly shows that the value depends. Earth Electrode Resistance Measurement.
From electricalreview.co.uk
Earth resistance testing Why and how? Earth Electrode Resistance Measurement Most first approximation formulae are related to homogenous soil,. Resistance of the earth electrode must be less than 100 ω. In a tt system where a connection to earth is not provided by the supply authority it is still necessary for an lv final. Adding salt or charcoal and using multiple or deeper electrodes can improve earth resistance. The calculation. Earth Electrode Resistance Measurement.
From kingsmillindustries.com
Resistance and Impedance of Earthing Systems Kingsmill Industries Earth Electrode Resistance Measurement The resistance to earth of a given electrode depends upon the electrical resistivity of the soil. Most first approximation formulae are related to homogenous soil,. This article will offer some help by explaining the two most common methods of measuring electrode resistance where there is a single earth electrode for the electrical. In a tt system where a connection to. Earth Electrode Resistance Measurement.
From electrical-engineering-portal.com
The most common methods of measuring the resistance of an earth Earth Electrode Resistance Measurement The resistance to earth of a given electrode depends upon the electrical resistivity of the soil. This article will offer some help by explaining the two most common methods of measuring electrode resistance where there is a single earth electrode for the electrical. Most first approximation formulae are related to homogenous soil,. Adding salt or charcoal and using multiple or. Earth Electrode Resistance Measurement.