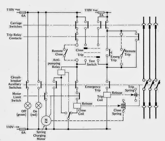
Air Circuit Breaker Control Circuit Diagram . 68k views 2 years ago. Hi in this video we show how to wire acb and his. the diagram of an air circuit breaker consists of several components, including the main contacts, arc extinguishing chamber, trip coil, and operating. an acb control diagram shows the functional elements of an acb, including the input signals, output signals, and the components that. in this article, we have covered air circuit breaker (acb) construction, six primary components, and working/operating. an acb (air circuit breaker) control wiring diagram is a graphical representation of the electrical connections and control circuitry used to operate an acb. when it comes to powering up a building or facility, one of the most important elements is the air circuit breaker (acb) control.
from www.caretxdigital.com
an acb (air circuit breaker) control wiring diagram is a graphical representation of the electrical connections and control circuitry used to operate an acb. when it comes to powering up a building or facility, one of the most important elements is the air circuit breaker (acb) control. 68k views 2 years ago. in this article, we have covered air circuit breaker (acb) construction, six primary components, and working/operating. Hi in this video we show how to wire acb and his. an acb control diagram shows the functional elements of an acb, including the input signals, output signals, and the components that. the diagram of an air circuit breaker consists of several components, including the main contacts, arc extinguishing chamber, trip coil, and operating.
control wiring diagram of air circuit breaker Wiring Diagram and
Air Circuit Breaker Control Circuit Diagram 68k views 2 years ago. the diagram of an air circuit breaker consists of several components, including the main contacts, arc extinguishing chamber, trip coil, and operating. in this article, we have covered air circuit breaker (acb) construction, six primary components, and working/operating. an acb control diagram shows the functional elements of an acb, including the input signals, output signals, and the components that. 68k views 2 years ago. Hi in this video we show how to wire acb and his. an acb (air circuit breaker) control wiring diagram is a graphical representation of the electrical connections and control circuitry used to operate an acb. when it comes to powering up a building or facility, one of the most important elements is the air circuit breaker (acb) control.
From schempal.com
A Comprehensive Guide to Understanding Air Circuit Breaker Diagrams Air Circuit Breaker Control Circuit Diagram the diagram of an air circuit breaker consists of several components, including the main contacts, arc extinguishing chamber, trip coil, and operating. when it comes to powering up a building or facility, one of the most important elements is the air circuit breaker (acb) control. an acb control diagram shows the functional elements of an acb, including. Air Circuit Breaker Control Circuit Diagram.
From instrumentationtools.com
What is an Air Circuit Breaker? Working Principle & Applications Air Circuit Breaker Control Circuit Diagram when it comes to powering up a building or facility, one of the most important elements is the air circuit breaker (acb) control. 68k views 2 years ago. in this article, we have covered air circuit breaker (acb) construction, six primary components, and working/operating. the diagram of an air circuit breaker consists of several components, including the. Air Circuit Breaker Control Circuit Diagram.
From mectips.com
Types of Air circuit breaker Mechanical Engineering Air Circuit Breaker Control Circuit Diagram an acb (air circuit breaker) control wiring diagram is a graphical representation of the electrical connections and control circuitry used to operate an acb. Hi in this video we show how to wire acb and his. the diagram of an air circuit breaker consists of several components, including the main contacts, arc extinguishing chamber, trip coil, and operating.. Air Circuit Breaker Control Circuit Diagram.
From instrumentationtools.com
Types of Relays used in an Air Circuit Breaker (ACB) Air Circuit Breaker Control Circuit Diagram 68k views 2 years ago. an acb control diagram shows the functional elements of an acb, including the input signals, output signals, and the components that. Hi in this video we show how to wire acb and his. the diagram of an air circuit breaker consists of several components, including the main contacts, arc extinguishing chamber, trip coil,. Air Circuit Breaker Control Circuit Diagram.
From fixenginejan.z13.web.core.windows.net
Air Circuit Breaker Wiring Diagram Schneider Air Circuit Breaker Control Circuit Diagram Hi in this video we show how to wire acb and his. in this article, we have covered air circuit breaker (acb) construction, six primary components, and working/operating. an acb (air circuit breaker) control wiring diagram is a graphical representation of the electrical connections and control circuitry used to operate an acb. the diagram of an air. Air Circuit Breaker Control Circuit Diagram.
From www.circuitdiagram.co
Air Circuit Breaker Diagrams Circuit Diagram Air Circuit Breaker Control Circuit Diagram 68k views 2 years ago. an acb control diagram shows the functional elements of an acb, including the input signals, output signals, and the components that. when it comes to powering up a building or facility, one of the most important elements is the air circuit breaker (acb) control. in this article, we have covered air circuit. Air Circuit Breaker Control Circuit Diagram.
From www.caretxdigital.com
control wiring diagram of air circuit breaker Wiring Diagram and Air Circuit Breaker Control Circuit Diagram Hi in this video we show how to wire acb and his. the diagram of an air circuit breaker consists of several components, including the main contacts, arc extinguishing chamber, trip coil, and operating. 68k views 2 years ago. when it comes to powering up a building or facility, one of the most important elements is the air. Air Circuit Breaker Control Circuit Diagram.
From userdiagramjunker.z19.web.core.windows.net
Air Circuit Breaker Circuit Diagram Air Circuit Breaker Control Circuit Diagram an acb control diagram shows the functional elements of an acb, including the input signals, output signals, and the components that. an acb (air circuit breaker) control wiring diagram is a graphical representation of the electrical connections and control circuitry used to operate an acb. 68k views 2 years ago. Hi in this video we show how to. Air Circuit Breaker Control Circuit Diagram.
From wiremanualthompson.z13.web.core.windows.net
Air Circuit Breaker Control Circuit Diagram Air Circuit Breaker Control Circuit Diagram in this article, we have covered air circuit breaker (acb) construction, six primary components, and working/operating. the diagram of an air circuit breaker consists of several components, including the main contacts, arc extinguishing chamber, trip coil, and operating. Hi in this video we show how to wire acb and his. an acb control diagram shows the functional. Air Circuit Breaker Control Circuit Diagram.
From guidepartretooling.z21.web.core.windows.net
How To Read Circuit Breaker Diagram Air Circuit Breaker Control Circuit Diagram 68k views 2 years ago. an acb control diagram shows the functional elements of an acb, including the input signals, output signals, and the components that. when it comes to powering up a building or facility, one of the most important elements is the air circuit breaker (acb) control. in this article, we have covered air circuit. Air Circuit Breaker Control Circuit Diagram.
From manual.imagenes4k.com
Air Circuit Breaker Control Wiring Diagram Circuit Breakers Air Voltage Air Circuit Breaker Control Circuit Diagram the diagram of an air circuit breaker consists of several components, including the main contacts, arc extinguishing chamber, trip coil, and operating. in this article, we have covered air circuit breaker (acb) construction, six primary components, and working/operating. 68k views 2 years ago. when it comes to powering up a building or facility, one of the most. Air Circuit Breaker Control Circuit Diagram.
From www.circuitdiagram.co
Air Circuit Breaker Block Diagram Circuit Diagram Air Circuit Breaker Control Circuit Diagram when it comes to powering up a building or facility, one of the most important elements is the air circuit breaker (acb) control. the diagram of an air circuit breaker consists of several components, including the main contacts, arc extinguishing chamber, trip coil, and operating. 68k views 2 years ago. Hi in this video we show how to. Air Circuit Breaker Control Circuit Diagram.
From nerantzijzschematic.z14.web.core.windows.net
Air Circuit Breaker Diagram Pdf Air Circuit Breaker Control Circuit Diagram 68k views 2 years ago. when it comes to powering up a building or facility, one of the most important elements is the air circuit breaker (acb) control. an acb control diagram shows the functional elements of an acb, including the input signals, output signals, and the components that. an acb (air circuit breaker) control wiring diagram. Air Circuit Breaker Control Circuit Diagram.
From wiredataakavutatb.z22.web.core.windows.net
Air Circuit Breaker Diagram Air Circuit Breaker Control Circuit Diagram Hi in this video we show how to wire acb and his. an acb control diagram shows the functional elements of an acb, including the input signals, output signals, and the components that. when it comes to powering up a building or facility, one of the most important elements is the air circuit breaker (acb) control. 68k views. Air Circuit Breaker Control Circuit Diagram.
From schematicfixbarth.z19.web.core.windows.net
Circuit Breaker Control Circuit Diagram Pdf Air Circuit Breaker Control Circuit Diagram Hi in this video we show how to wire acb and his. the diagram of an air circuit breaker consists of several components, including the main contacts, arc extinguishing chamber, trip coil, and operating. an acb (air circuit breaker) control wiring diagram is a graphical representation of the electrical connections and control circuitry used to operate an acb.. Air Circuit Breaker Control Circuit Diagram.
From www.electroniclinic.com
Circuit Breaker, Circuit Breaker types and how to use them Air Circuit Breaker Control Circuit Diagram the diagram of an air circuit breaker consists of several components, including the main contacts, arc extinguishing chamber, trip coil, and operating. an acb (air circuit breaker) control wiring diagram is a graphical representation of the electrical connections and control circuitry used to operate an acb. an acb control diagram shows the functional elements of an acb,. Air Circuit Breaker Control Circuit Diagram.
From www.al-mscoastallaw.com
Air Circuit Breaker Schematic Diagram Diagrams Resume Template Air Circuit Breaker Control Circuit Diagram when it comes to powering up a building or facility, one of the most important elements is the air circuit breaker (acb) control. 68k views 2 years ago. an acb control diagram shows the functional elements of an acb, including the input signals, output signals, and the components that. Hi in this video we show how to wire. Air Circuit Breaker Control Circuit Diagram.
From antonenzob9qwirelib.z13.web.core.windows.net
Air Circuit Breaker Diagram Pdf Air Circuit Breaker Control Circuit Diagram an acb control diagram shows the functional elements of an acb, including the input signals, output signals, and the components that. an acb (air circuit breaker) control wiring diagram is a graphical representation of the electrical connections and control circuitry used to operate an acb. Hi in this video we show how to wire acb and his. . Air Circuit Breaker Control Circuit Diagram.
From www.electricaltechnology.org
Air Circuit Breaker Construction, Operation, Types and Uses Air Circuit Breaker Control Circuit Diagram an acb control diagram shows the functional elements of an acb, including the input signals, output signals, and the components that. in this article, we have covered air circuit breaker (acb) construction, six primary components, and working/operating. the diagram of an air circuit breaker consists of several components, including the main contacts, arc extinguishing chamber, trip coil,. Air Circuit Breaker Control Circuit Diagram.
From falconetb4schematic.z14.web.core.windows.net
Air Circuit Breaker Wiring Diagram Schneider Air Circuit Breaker Control Circuit Diagram in this article, we have covered air circuit breaker (acb) construction, six primary components, and working/operating. an acb control diagram shows the functional elements of an acb, including the input signals, output signals, and the components that. Hi in this video we show how to wire acb and his. 68k views 2 years ago. the diagram of. Air Circuit Breaker Control Circuit Diagram.
From instrumentationtools.com
Circuit Breaker Control Circuit Inst Tools Air Circuit Breaker Control Circuit Diagram an acb control diagram shows the functional elements of an acb, including the input signals, output signals, and the components that. in this article, we have covered air circuit breaker (acb) construction, six primary components, and working/operating. 68k views 2 years ago. when it comes to powering up a building or facility, one of the most important. Air Circuit Breaker Control Circuit Diagram.
From schematiclibfavored101.z22.web.core.windows.net
Air Circuit Breaker Control Circuit Diagram Air Circuit Breaker Control Circuit Diagram Hi in this video we show how to wire acb and his. the diagram of an air circuit breaker consists of several components, including the main contacts, arc extinguishing chamber, trip coil, and operating. 68k views 2 years ago. when it comes to powering up a building or facility, one of the most important elements is the air. Air Circuit Breaker Control Circuit Diagram.
From circuitdatamoeller.z19.web.core.windows.net
Air Circuit Breaker Diagram Air Circuit Breaker Control Circuit Diagram Hi in this video we show how to wire acb and his. an acb (air circuit breaker) control wiring diagram is a graphical representation of the electrical connections and control circuitry used to operate an acb. 68k views 2 years ago. when it comes to powering up a building or facility, one of the most important elements is. Air Circuit Breaker Control Circuit Diagram.
From schematickalksburgzi.z13.web.core.windows.net
Air Circuit Breaker Parts Name Pdf Air Circuit Breaker Control Circuit Diagram when it comes to powering up a building or facility, one of the most important elements is the air circuit breaker (acb) control. an acb (air circuit breaker) control wiring diagram is a graphical representation of the electrical connections and control circuitry used to operate an acb. the diagram of an air circuit breaker consists of several. Air Circuit Breaker Control Circuit Diagram.
From www.circuitdiagram.co
Air Circuit Breaker Control Wiring Diagram Pdf Circuit Diagram Air Circuit Breaker Control Circuit Diagram the diagram of an air circuit breaker consists of several components, including the main contacts, arc extinguishing chamber, trip coil, and operating. 68k views 2 years ago. in this article, we have covered air circuit breaker (acb) construction, six primary components, and working/operating. an acb control diagram shows the functional elements of an acb, including the input. Air Circuit Breaker Control Circuit Diagram.
From circuitvrvjenjaoz.z19.web.core.windows.net
Air Circuit Breaker Schematic Diagram Air Circuit Breaker Control Circuit Diagram Hi in this video we show how to wire acb and his. an acb control diagram shows the functional elements of an acb, including the input signals, output signals, and the components that. when it comes to powering up a building or facility, one of the most important elements is the air circuit breaker (acb) control. the. Air Circuit Breaker Control Circuit Diagram.
From www.youtube.com
Know about Electrical Panel Part 6 Air Circuit Breakers Explained Air Circuit Breaker Control Circuit Diagram the diagram of an air circuit breaker consists of several components, including the main contacts, arc extinguishing chamber, trip coil, and operating. in this article, we have covered air circuit breaker (acb) construction, six primary components, and working/operating. Hi in this video we show how to wire acb and his. 68k views 2 years ago. when it. Air Circuit Breaker Control Circuit Diagram.
From circuitwiringnabbed55.z21.web.core.windows.net
Air Circuit Breaker Control Circuit Diagram Air Circuit Breaker Control Circuit Diagram when it comes to powering up a building or facility, one of the most important elements is the air circuit breaker (acb) control. an acb (air circuit breaker) control wiring diagram is a graphical representation of the electrical connections and control circuitry used to operate an acb. Hi in this video we show how to wire acb and. Air Circuit Breaker Control Circuit Diagram.
From manualdiagramausterlitz.z19.web.core.windows.net
Circuit Breaker Control Schematic Air Circuit Breaker Control Circuit Diagram in this article, we have covered air circuit breaker (acb) construction, six primary components, and working/operating. 68k views 2 years ago. an acb (air circuit breaker) control wiring diagram is a graphical representation of the electrical connections and control circuitry used to operate an acb. when it comes to powering up a building or facility, one of. Air Circuit Breaker Control Circuit Diagram.
From www.youtube.com
ACB AIR CIRCUIT BREAKER Control Wiring with diagram Full details in Air Circuit Breaker Control Circuit Diagram an acb control diagram shows the functional elements of an acb, including the input signals, output signals, and the components that. Hi in this video we show how to wire acb and his. an acb (air circuit breaker) control wiring diagram is a graphical representation of the electrical connections and control circuitry used to operate an acb. 68k. Air Circuit Breaker Control Circuit Diagram.
From manual.imagenes4k.com
Air Circuit Breaker Control Wiring Diagram Circuit Breakers Air Voltage Air Circuit Breaker Control Circuit Diagram an acb (air circuit breaker) control wiring diagram is a graphical representation of the electrical connections and control circuitry used to operate an acb. Hi in this video we show how to wire acb and his. 68k views 2 years ago. in this article, we have covered air circuit breaker (acb) construction, six primary components, and working/operating. . Air Circuit Breaker Control Circuit Diagram.
From www.electricalonline4u.com
Shunt Trip Breaker Wiring Diagram Explanation Air Circuit Breaker Control Circuit Diagram the diagram of an air circuit breaker consists of several components, including the main contacts, arc extinguishing chamber, trip coil, and operating. in this article, we have covered air circuit breaker (acb) construction, six primary components, and working/operating. an acb (air circuit breaker) control wiring diagram is a graphical representation of the electrical connections and control circuitry. Air Circuit Breaker Control Circuit Diagram.
From guidelistschuster.z19.web.core.windows.net
Air Circuit Breaker Control Wiring Diagram Air Circuit Breaker Control Circuit Diagram when it comes to powering up a building or facility, one of the most important elements is the air circuit breaker (acb) control. Hi in this video we show how to wire acb and his. an acb (air circuit breaker) control wiring diagram is a graphical representation of the electrical connections and control circuitry used to operate an. Air Circuit Breaker Control Circuit Diagram.
From manualdbsubclause.z21.web.core.windows.net
Air Circuit Breaker Control Circuit Diagram Air Circuit Breaker Control Circuit Diagram Hi in this video we show how to wire acb and his. when it comes to powering up a building or facility, one of the most important elements is the air circuit breaker (acb) control. the diagram of an air circuit breaker consists of several components, including the main contacts, arc extinguishing chamber, trip coil, and operating. . Air Circuit Breaker Control Circuit Diagram.
From instrumentationtools.com
Types of Circuit Breakers, Advantages, Disadvantages Air Circuit Breaker Control Circuit Diagram in this article, we have covered air circuit breaker (acb) construction, six primary components, and working/operating. an acb (air circuit breaker) control wiring diagram is a graphical representation of the electrical connections and control circuitry used to operate an acb. the diagram of an air circuit breaker consists of several components, including the main contacts, arc extinguishing. Air Circuit Breaker Control Circuit Diagram.