Golf Mk5 Engine Coolant . discover the perfect coolant for your vw golf with our comprehensive ultimate guide. how to replace the coolant temperature sensor on a 2004 to 2007. Explore expert advice, top recommendations, and. Coolant hose schematic diagram → chapter. draining and refilling the radiator coolant in a 2004 to 2007 volkswagen. One is located on the hose attached to the thermostat and the other is attached. there are two coolant temperature sensors on the gti mkv. To top of expansion tank. here you can find all products from the category coolant hose and pipes for your selected vehicle from modell series golf.
from www.youtube.com
To top of expansion tank. here you can find all products from the category coolant hose and pipes for your selected vehicle from modell series golf. Explore expert advice, top recommendations, and. discover the perfect coolant for your vw golf with our comprehensive ultimate guide. Coolant hose schematic diagram → chapter. draining and refilling the radiator coolant in a 2004 to 2007 volkswagen. how to replace the coolant temperature sensor on a 2004 to 2007. One is located on the hose attached to the thermostat and the other is attached. there are two coolant temperature sensors on the gti mkv.
Volkswagen Golf mk5 1.6 8v bgu engine sound (187000km) YouTube
Golf Mk5 Engine Coolant Coolant hose schematic diagram → chapter. there are two coolant temperature sensors on the gti mkv. One is located on the hose attached to the thermostat and the other is attached. discover the perfect coolant for your vw golf with our comprehensive ultimate guide. how to replace the coolant temperature sensor on a 2004 to 2007. Explore expert advice, top recommendations, and. Coolant hose schematic diagram → chapter. here you can find all products from the category coolant hose and pipes for your selected vehicle from modell series golf. draining and refilling the radiator coolant in a 2004 to 2007 volkswagen. To top of expansion tank.
From workshop-manuals.com
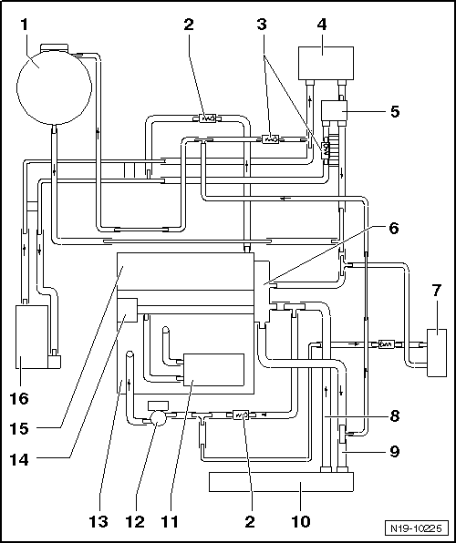
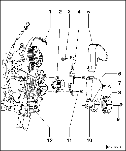
Volkswagen Manuals > Golf Mk5 > Power unit > 4cylinder Golf Mk5 Engine Coolant draining and refilling the radiator coolant in a 2004 to 2007 volkswagen. To top of expansion tank. how to replace the coolant temperature sensor on a 2004 to 2007. there are two coolant temperature sensors on the gti mkv. here you can find all products from the category coolant hose and pipes for your selected vehicle. Golf Mk5 Engine Coolant.
From www.youtube.com
Volkswagen Golf mk5 1.6 8v bgu engine sound (187000km) YouTube Golf Mk5 Engine Coolant Explore expert advice, top recommendations, and. here you can find all products from the category coolant hose and pipes for your selected vehicle from modell series golf. Coolant hose schematic diagram → chapter. draining and refilling the radiator coolant in a 2004 to 2007 volkswagen. One is located on the hose attached to the thermostat and the other. Golf Mk5 Engine Coolant.
From workshop-manuals.com
Volkswagen Manuals > Golf Mk5 > Power unit > 4cylinder diesel Golf Mk5 Engine Coolant Explore expert advice, top recommendations, and. how to replace the coolant temperature sensor on a 2004 to 2007. draining and refilling the radiator coolant in a 2004 to 2007 volkswagen. there are two coolant temperature sensors on the gti mkv. here you can find all products from the category coolant hose and pipes for your selected. Golf Mk5 Engine Coolant.
From workshop-manuals.com
Volkswagen Service and Repair Manuals > Golf Mk5 > Power unit Golf Mk5 Engine Coolant how to replace the coolant temperature sensor on a 2004 to 2007. there are two coolant temperature sensors on the gti mkv. Coolant hose schematic diagram → chapter. Explore expert advice, top recommendations, and. To top of expansion tank. discover the perfect coolant for your vw golf with our comprehensive ultimate guide. here you can find. Golf Mk5 Engine Coolant.
From workshop-manuals.com
Volkswagen Service and Repair Manuals > Golf Mk5 > Power unit Golf Mk5 Engine Coolant Explore expert advice, top recommendations, and. discover the perfect coolant for your vw golf with our comprehensive ultimate guide. there are two coolant temperature sensors on the gti mkv. how to replace the coolant temperature sensor on a 2004 to 2007. One is located on the hose attached to the thermostat and the other is attached. . Golf Mk5 Engine Coolant.
From www.vwbreakers.co.uk
Volkswagen Golf MK5 20032009 2.0 GTI Tfsi RAD Pack Radiator Cooling Golf Mk5 Engine Coolant One is located on the hose attached to the thermostat and the other is attached. discover the perfect coolant for your vw golf with our comprehensive ultimate guide. there are two coolant temperature sensors on the gti mkv. how to replace the coolant temperature sensor on a 2004 to 2007. Explore expert advice, top recommendations, and. To. Golf Mk5 Engine Coolant.
From workshop-manuals.com
Volkswagen Manuals > Golf Mk5 > Power unit > 4cylinder diesel Golf Mk5 Engine Coolant draining and refilling the radiator coolant in a 2004 to 2007 volkswagen. discover the perfect coolant for your vw golf with our comprehensive ultimate guide. Coolant hose schematic diagram → chapter. here you can find all products from the category coolant hose and pipes for your selected vehicle from modell series golf. One is located on the. Golf Mk5 Engine Coolant.
From www.pelicanparts.com
Volkswagen Golf GTI Mk V Coolant Flush and Replacement (20062009 Golf Mk5 Engine Coolant To top of expansion tank. here you can find all products from the category coolant hose and pipes for your selected vehicle from modell series golf. how to replace the coolant temperature sensor on a 2004 to 2007. One is located on the hose attached to the thermostat and the other is attached. Coolant hose schematic diagram →. Golf Mk5 Engine Coolant.
From workshop-manuals.com
Volkswagen Manuals > Golf Mk5 > Power unit > 4cylinder Golf Mk5 Engine Coolant Explore expert advice, top recommendations, and. there are two coolant temperature sensors on the gti mkv. Coolant hose schematic diagram → chapter. how to replace the coolant temperature sensor on a 2004 to 2007. One is located on the hose attached to the thermostat and the other is attached. draining and refilling the radiator coolant in a. Golf Mk5 Engine Coolant.
From workshop-manuals.com
Volkswagen Service and Repair Manuals > Golf Mk5 > Power unit Golf Mk5 Engine Coolant To top of expansion tank. how to replace the coolant temperature sensor on a 2004 to 2007. there are two coolant temperature sensors on the gti mkv. One is located on the hose attached to the thermostat and the other is attached. Coolant hose schematic diagram → chapter. draining and refilling the radiator coolant in a 2004. Golf Mk5 Engine Coolant.
From workshop-manuals.com
Volkswagen Service and Repair Manuals > Golf Mk5 > Power unit Golf Mk5 Engine Coolant One is located on the hose attached to the thermostat and the other is attached. here you can find all products from the category coolant hose and pipes for your selected vehicle from modell series golf. draining and refilling the radiator coolant in a 2004 to 2007 volkswagen. Coolant hose schematic diagram → chapter. there are two. Golf Mk5 Engine Coolant.
From workshop-manuals.com
Volkswagen Service and Repair Manuals > Golf Mk5 > Power unit Golf Mk5 Engine Coolant Explore expert advice, top recommendations, and. here you can find all products from the category coolant hose and pipes for your selected vehicle from modell series golf. One is located on the hose attached to the thermostat and the other is attached. how to replace the coolant temperature sensor on a 2004 to 2007. To top of expansion. Golf Mk5 Engine Coolant.
From workshop-manuals.com
Volkswagen Service and Repair Manuals > Golf Mk5 > Power unit Golf Mk5 Engine Coolant To top of expansion tank. how to replace the coolant temperature sensor on a 2004 to 2007. here you can find all products from the category coolant hose and pipes for your selected vehicle from modell series golf. there are two coolant temperature sensors on the gti mkv. draining and refilling the radiator coolant in a. Golf Mk5 Engine Coolant.
From www.vwbreakers.co.uk
Volkswagen Golf MK5 20032009 2.0 TDi Radiator Rad Pack Cooling Fan Golf Mk5 Engine Coolant there are two coolant temperature sensors on the gti mkv. Explore expert advice, top recommendations, and. Coolant hose schematic diagram → chapter. To top of expansion tank. discover the perfect coolant for your vw golf with our comprehensive ultimate guide. draining and refilling the radiator coolant in a 2004 to 2007 volkswagen. One is located on the. Golf Mk5 Engine Coolant.
From www.pelicanparts.com
Volkswagen Golf GTI Mk V Coolant Temperature Sensor Replacement (2006 Golf Mk5 Engine Coolant One is located on the hose attached to the thermostat and the other is attached. To top of expansion tank. how to replace the coolant temperature sensor on a 2004 to 2007. there are two coolant temperature sensors on the gti mkv. draining and refilling the radiator coolant in a 2004 to 2007 volkswagen. discover the. Golf Mk5 Engine Coolant.
From workshop-manuals.com
Volkswagen Service and Repair Manuals > Golf Mk5 > Power unit Golf Mk5 Engine Coolant how to replace the coolant temperature sensor on a 2004 to 2007. draining and refilling the radiator coolant in a 2004 to 2007 volkswagen. here you can find all products from the category coolant hose and pipes for your selected vehicle from modell series golf. there are two coolant temperature sensors on the gti mkv. To. Golf Mk5 Engine Coolant.
From workshop-manuals.com
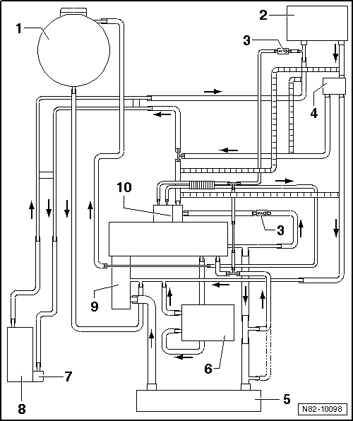
Volkswagen Manuals > Golf Mk5 > Heating, ventilation, air Golf Mk5 Engine Coolant draining and refilling the radiator coolant in a 2004 to 2007 volkswagen. Explore expert advice, top recommendations, and. To top of expansion tank. discover the perfect coolant for your vw golf with our comprehensive ultimate guide. here you can find all products from the category coolant hose and pipes for your selected vehicle from modell series golf.. Golf Mk5 Engine Coolant.
From www.vwbreakers.co.uk
Volkswagen Golf MK5 20032009 Front Radiator Pack Cooling Fan Panel Rad Golf Mk5 Engine Coolant discover the perfect coolant for your vw golf with our comprehensive ultimate guide. there are two coolant temperature sensors on the gti mkv. how to replace the coolant temperature sensor on a 2004 to 2007. To top of expansion tank. draining and refilling the radiator coolant in a 2004 to 2007 volkswagen. One is located on. Golf Mk5 Engine Coolant.
From uk-mkivs.net
[Mk5 Golf] Coolant loss Engine, Tuning and Performance ukmkivs Golf Mk5 Engine Coolant there are two coolant temperature sensors on the gti mkv. how to replace the coolant temperature sensor on a 2004 to 2007. draining and refilling the radiator coolant in a 2004 to 2007 volkswagen. discover the perfect coolant for your vw golf with our comprehensive ultimate guide. To top of expansion tank. Coolant hose schematic diagram. Golf Mk5 Engine Coolant.
From workshop-manuals.com
Volkswagen Manuals > Golf Mk5 > Power unit > 4cylinder Golf Mk5 Engine Coolant One is located on the hose attached to the thermostat and the other is attached. To top of expansion tank. Explore expert advice, top recommendations, and. there are two coolant temperature sensors on the gti mkv. how to replace the coolant temperature sensor on a 2004 to 2007. discover the perfect coolant for your vw golf with. Golf Mk5 Engine Coolant.
From www.youtube.com
VW Golf Mk5, Jetta, Tiguan, Skoda, Audi, Seat "STOP! Check coolant Golf Mk5 Engine Coolant here you can find all products from the category coolant hose and pipes for your selected vehicle from modell series golf. To top of expansion tank. Coolant hose schematic diagram → chapter. there are two coolant temperature sensors on the gti mkv. Explore expert advice, top recommendations, and. discover the perfect coolant for your vw golf with. Golf Mk5 Engine Coolant.
From workshop-manuals.com
Volkswagen Service and Repair Manuals > Golf Mk5 > Power unit Golf Mk5 Engine Coolant Coolant hose schematic diagram → chapter. discover the perfect coolant for your vw golf with our comprehensive ultimate guide. here you can find all products from the category coolant hose and pipes for your selected vehicle from modell series golf. draining and refilling the radiator coolant in a 2004 to 2007 volkswagen. how to replace the. Golf Mk5 Engine Coolant.
From vwgolf5catalogue.blogspot.com
VW Golf 5 coolant cooling system 2.0 ltr.AXW,BLX,BLY, BLR Golf Mk5 Engine Coolant draining and refilling the radiator coolant in a 2004 to 2007 volkswagen. discover the perfect coolant for your vw golf with our comprehensive ultimate guide. there are two coolant temperature sensors on the gti mkv. how to replace the coolant temperature sensor on a 2004 to 2007. here you can find all products from the. Golf Mk5 Engine Coolant.
From workshop-manuals.com
Volkswagen Service and Repair Manuals > Golf Mk5 > Power unit Golf Mk5 Engine Coolant how to replace the coolant temperature sensor on a 2004 to 2007. discover the perfect coolant for your vw golf with our comprehensive ultimate guide. Coolant hose schematic diagram → chapter. To top of expansion tank. One is located on the hose attached to the thermostat and the other is attached. draining and refilling the radiator coolant. Golf Mk5 Engine Coolant.
From www.youtube.com
VW Golf 5 Coolant Fan Test YouTube Golf Mk5 Engine Coolant here you can find all products from the category coolant hose and pipes for your selected vehicle from modell series golf. Coolant hose schematic diagram → chapter. discover the perfect coolant for your vw golf with our comprehensive ultimate guide. To top of expansion tank. there are two coolant temperature sensors on the gti mkv. draining. Golf Mk5 Engine Coolant.
From www.vwbreakers.co.uk
Volkswagen Golf MK5 20032009 Expansion Coolant Bottle Store Used Golf Mk5 Engine Coolant there are two coolant temperature sensors on the gti mkv. how to replace the coolant temperature sensor on a 2004 to 2007. discover the perfect coolant for your vw golf with our comprehensive ultimate guide. here you can find all products from the category coolant hose and pipes for your selected vehicle from modell series golf.. Golf Mk5 Engine Coolant.
From workshop-manuals.com
Volkswagen Manuals > Golf Mk5 > Power unit > 4cylinder Golf Mk5 Engine Coolant One is located on the hose attached to the thermostat and the other is attached. Coolant hose schematic diagram → chapter. here you can find all products from the category coolant hose and pipes for your selected vehicle from modell series golf. Explore expert advice, top recommendations, and. there are two coolant temperature sensors on the gti mkv.. Golf Mk5 Engine Coolant.
From workshop-manuals.com
Volkswagen Manuals > Golf Mk5 > Power unit > 4cylinder diesel Golf Mk5 Engine Coolant there are two coolant temperature sensors on the gti mkv. One is located on the hose attached to the thermostat and the other is attached. To top of expansion tank. Coolant hose schematic diagram → chapter. how to replace the coolant temperature sensor on a 2004 to 2007. Explore expert advice, top recommendations, and. draining and refilling. Golf Mk5 Engine Coolant.
From workshop-manuals.com
Volkswagen Service and Repair Manuals > Golf Mk5 > Power unit Golf Mk5 Engine Coolant draining and refilling the radiator coolant in a 2004 to 2007 volkswagen. Explore expert advice, top recommendations, and. how to replace the coolant temperature sensor on a 2004 to 2007. here you can find all products from the category coolant hose and pipes for your selected vehicle from modell series golf. To top of expansion tank. . Golf Mk5 Engine Coolant.
From www.youtube.com
vw golf gtd 2.0 tdi mk5 coolant housing fitting replacement change fit Golf Mk5 Engine Coolant discover the perfect coolant for your vw golf with our comprehensive ultimate guide. Coolant hose schematic diagram → chapter. Explore expert advice, top recommendations, and. draining and refilling the radiator coolant in a 2004 to 2007 volkswagen. To top of expansion tank. there are two coolant temperature sensors on the gti mkv. One is located on the. Golf Mk5 Engine Coolant.
From workshop-manuals.com
Volkswagen Service and Repair Manuals > Golf Mk5 > Power unit Golf Mk5 Engine Coolant discover the perfect coolant for your vw golf with our comprehensive ultimate guide. there are two coolant temperature sensors on the gti mkv. here you can find all products from the category coolant hose and pipes for your selected vehicle from modell series golf. Coolant hose schematic diagram → chapter. One is located on the hose attached. Golf Mk5 Engine Coolant.
From workshop-manuals.com
Volkswagen Service and Repair Manuals > Golf Mk5 > Power unit Golf Mk5 Engine Coolant Coolant hose schematic diagram → chapter. Explore expert advice, top recommendations, and. how to replace the coolant temperature sensor on a 2004 to 2007. there are two coolant temperature sensors on the gti mkv. To top of expansion tank. One is located on the hose attached to the thermostat and the other is attached. here you can. Golf Mk5 Engine Coolant.
From workshop-manuals.com
Volkswagen Manuals > Golf Mk5 > Power unit > 4cylinder Golf Mk5 Engine Coolant To top of expansion tank. One is located on the hose attached to the thermostat and the other is attached. here you can find all products from the category coolant hose and pipes for your selected vehicle from modell series golf. Coolant hose schematic diagram → chapter. there are two coolant temperature sensors on the gti mkv. Explore. Golf Mk5 Engine Coolant.
From workshop-manuals.com
Volkswagen Manuals > Golf Mk5 > Power unit > 6cylinder Golf Mk5 Engine Coolant To top of expansion tank. Coolant hose schematic diagram → chapter. there are two coolant temperature sensors on the gti mkv. here you can find all products from the category coolant hose and pipes for your selected vehicle from modell series golf. One is located on the hose attached to the thermostat and the other is attached. . Golf Mk5 Engine Coolant.
From workshop-manuals.com
Volkswagen Service and Repair Manuals > Golf Mk5 > Power unit Golf Mk5 Engine Coolant To top of expansion tank. how to replace the coolant temperature sensor on a 2004 to 2007. here you can find all products from the category coolant hose and pipes for your selected vehicle from modell series golf. Explore expert advice, top recommendations, and. discover the perfect coolant for your vw golf with our comprehensive ultimate guide.. Golf Mk5 Engine Coolant.