What Does An Ac Clutch Diode Do . the automotive ac clutch relay and how it funcions. It pays to test the ac clutch relay and. testing an ac clutch relay is a simple process helping you diagnose a problem with the ac system. The a/c clutch relay protects the control head while providing high current for the clutch. It does not appear to have any function in. this diode is usually taped inside the clutch coil connector. Refrigerant pressure switches high pressure: what is the purpose of this diode & resistor on the a/c clutch circuit? What is a clutch relay? that diode is in there to keep the voltage spike from being induced into the car's electrical system when the clutch is.
from www.slideshare.net
what is the purpose of this diode & resistor on the a/c clutch circuit? that diode is in there to keep the voltage spike from being induced into the car's electrical system when the clutch is. It pays to test the ac clutch relay and. It does not appear to have any function in. Refrigerant pressure switches high pressure: testing an ac clutch relay is a simple process helping you diagnose a problem with the ac system. What is a clutch relay? The a/c clutch relay protects the control head while providing high current for the clutch. this diode is usually taped inside the clutch coil connector. the automotive ac clutch relay and how it funcions.
Lecture25 ac circuits
What Does An Ac Clutch Diode Do this diode is usually taped inside the clutch coil connector. What is a clutch relay? testing an ac clutch relay is a simple process helping you diagnose a problem with the ac system. what is the purpose of this diode & resistor on the a/c clutch circuit? The a/c clutch relay protects the control head while providing high current for the clutch. It does not appear to have any function in. that diode is in there to keep the voltage spike from being induced into the car's electrical system when the clutch is. It pays to test the ac clutch relay and. Refrigerant pressure switches high pressure: this diode is usually taped inside the clutch coil connector. the automotive ac clutch relay and how it funcions.
From partdiagramtranainy6g.z22.web.core.windows.net
A/c Compressor Wiring What Does An Ac Clutch Diode Do the automotive ac clutch relay and how it funcions. testing an ac clutch relay is a simple process helping you diagnose a problem with the ac system. What is a clutch relay? The a/c clutch relay protects the control head while providing high current for the clutch. this diode is usually taped inside the clutch coil connector.. What Does An Ac Clutch Diode Do.
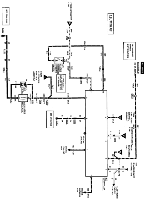
From schematiccrimines.z4.web.core.windows.net
Relay For Ac Clutch What Does An Ac Clutch Diode Do What is a clutch relay? It pays to test the ac clutch relay and. The a/c clutch relay protects the control head while providing high current for the clutch. It does not appear to have any function in. this diode is usually taped inside the clutch coil connector. the automotive ac clutch relay and how it funcions. . What Does An Ac Clutch Diode Do.
From www.justanswer.com
2004 f350 6.0 where is the ac clutch diode located? No, 189k, No What Does An Ac Clutch Diode Do Refrigerant pressure switches high pressure: It does not appear to have any function in. The a/c clutch relay protects the control head while providing high current for the clutch. What is a clutch relay? It pays to test the ac clutch relay and. this diode is usually taped inside the clutch coil connector. testing an ac clutch relay. What Does An Ac Clutch Diode Do.
From www.youtube.com
HOW TO REPLACE AIR CONDITIONER CLUTCH AC. A/C Clutch YouTube What Does An Ac Clutch Diode Do what is the purpose of this diode & resistor on the a/c clutch circuit? It does not appear to have any function in. the automotive ac clutch relay and how it funcions. It pays to test the ac clutch relay and. testing an ac clutch relay is a simple process helping you diagnose a problem with the. What Does An Ac Clutch Diode Do.
From www.alianzafrancesa.edu.co
Ac Compressor Clutch Diode Safe Shipping www.alianzafrancesa.edu.co What Does An Ac Clutch Diode Do the automotive ac clutch relay and how it funcions. It pays to test the ac clutch relay and. that diode is in there to keep the voltage spike from being induced into the car's electrical system when the clutch is. this diode is usually taped inside the clutch coil connector. What is a clutch relay? what. What Does An Ac Clutch Diode Do.
From www.youtube.com
A C Compressor Clutch Testing YouTube What Does An Ac Clutch Diode Do The a/c clutch relay protects the control head while providing high current for the clutch. It pays to test the ac clutch relay and. what is the purpose of this diode & resistor on the a/c clutch circuit? testing an ac clutch relay is a simple process helping you diagnose a problem with the ac system. the. What Does An Ac Clutch Diode Do.
From exyhvzcgt.blob.core.windows.net
How Do You Check Ac Clutch Diode at Benito Poling blog What Does An Ac Clutch Diode Do It pays to test the ac clutch relay and. that diode is in there to keep the voltage spike from being induced into the car's electrical system when the clutch is. It does not appear to have any function in. this diode is usually taped inside the clutch coil connector. What is a clutch relay? what is. What Does An Ac Clutch Diode Do.
From exyhvzcgt.blob.core.windows.net
How Do You Check Ac Clutch Diode at Benito Poling blog What Does An Ac Clutch Diode Do Refrigerant pressure switches high pressure: What is a clutch relay? that diode is in there to keep the voltage spike from being induced into the car's electrical system when the clutch is. The a/c clutch relay protects the control head while providing high current for the clutch. It does not appear to have any function in. testing an. What Does An Ac Clutch Diode Do.
From www.gadgetronicx.com
Diode tutorial construction and working Gadgetronicx What Does An Ac Clutch Diode Do It pays to test the ac clutch relay and. The a/c clutch relay protects the control head while providing high current for the clutch. Refrigerant pressure switches high pressure: what is the purpose of this diode & resistor on the a/c clutch circuit? What is a clutch relay? the automotive ac clutch relay and how it funcions. . What Does An Ac Clutch Diode Do.
From www.electronicsandyou.com
How to Convert AC to DC using Diode, Transformer, Capacitor What Does An Ac Clutch Diode Do what is the purpose of this diode & resistor on the a/c clutch circuit? What is a clutch relay? The a/c clutch relay protects the control head while providing high current for the clutch. the automotive ac clutch relay and how it funcions. It pays to test the ac clutch relay and. that diode is in there. What Does An Ac Clutch Diode Do.
From www.youtube.com
How does a Diode work YouTube What Does An Ac Clutch Diode Do It pays to test the ac clutch relay and. what is the purpose of this diode & resistor on the a/c clutch circuit? testing an ac clutch relay is a simple process helping you diagnose a problem with the ac system. The a/c clutch relay protects the control head while providing high current for the clutch. this. What Does An Ac Clutch Diode Do.
From www.walmart.com
Eckler's 25129470 Corvette Air Conditioning Compressor Clutch Diode What Does An Ac Clutch Diode Do that diode is in there to keep the voltage spike from being induced into the car's electrical system when the clutch is. Refrigerant pressure switches high pressure: testing an ac clutch relay is a simple process helping you diagnose a problem with the ac system. this diode is usually taped inside the clutch coil connector. what. What Does An Ac Clutch Diode Do.
From www.explorerforum.com
A/C clutch connector / diode? Ford Explorer Forums Serious Explorations What Does An Ac Clutch Diode Do Refrigerant pressure switches high pressure: It does not appear to have any function in. The a/c clutch relay protects the control head while providing high current for the clutch. the automotive ac clutch relay and how it funcions. testing an ac clutch relay is a simple process helping you diagnose a problem with the ac system. that. What Does An Ac Clutch Diode Do.
From mechanics.stackexchange.com
electrical Two A/C clutch diodes? Motor Vehicle Maintenance What Does An Ac Clutch Diode Do testing an ac clutch relay is a simple process helping you diagnose a problem with the ac system. what is the purpose of this diode & resistor on the a/c clutch circuit? It does not appear to have any function in. The a/c clutch relay protects the control head while providing high current for the clutch. the. What Does An Ac Clutch Diode Do.
From hxejmrqfe.blob.core.windows.net
How Does A Diode Work In An Ac Circuit at Tammy Diaz blog What Does An Ac Clutch Diode Do the automotive ac clutch relay and how it funcions. The a/c clutch relay protects the control head while providing high current for the clutch. Refrigerant pressure switches high pressure: It pays to test the ac clutch relay and. testing an ac clutch relay is a simple process helping you diagnose a problem with the ac system. that. What Does An Ac Clutch Diode Do.
From multidict.net
CLILstore unit 5187 2.2. Analogue electronics. Diodes What Does An Ac Clutch Diode Do testing an ac clutch relay is a simple process helping you diagnose a problem with the ac system. Refrigerant pressure switches high pressure: what is the purpose of this diode & resistor on the a/c clutch circuit? It does not appear to have any function in. this diode is usually taped inside the clutch coil connector. . What Does An Ac Clutch Diode Do.
From exyhvzcgt.blob.core.windows.net
How Do You Check Ac Clutch Diode at Benito Poling blog What Does An Ac Clutch Diode Do What is a clutch relay? this diode is usually taped inside the clutch coil connector. testing an ac clutch relay is a simple process helping you diagnose a problem with the ac system. It does not appear to have any function in. Refrigerant pressure switches high pressure: that diode is in there to keep the voltage spike. What Does An Ac Clutch Diode Do.
From www.2carpros.com
Can You Tell Me Exactly Where I Can Find the A/c Clutch Diode What Does An Ac Clutch Diode Do that diode is in there to keep the voltage spike from being induced into the car's electrical system when the clutch is. testing an ac clutch relay is a simple process helping you diagnose a problem with the ac system. what is the purpose of this diode & resistor on the a/c clutch circuit? this diode. What Does An Ac Clutch Diode Do.
From www.justanswer.com
Honda AC Diode Checks Good Q&A on 2008 Civic, Odyssey, and Accord AC What Does An Ac Clutch Diode Do testing an ac clutch relay is a simple process helping you diagnose a problem with the ac system. It does not appear to have any function in. Refrigerant pressure switches high pressure: the automotive ac clutch relay and how it funcions. What is a clutch relay? what is the purpose of this diode & resistor on the. What Does An Ac Clutch Diode Do.
From mechanics.stackexchange.com
electrical Two A/C clutch diodes? Motor Vehicle Maintenance What Does An Ac Clutch Diode Do that diode is in there to keep the voltage spike from being induced into the car's electrical system when the clutch is. this diode is usually taped inside the clutch coil connector. what is the purpose of this diode & resistor on the a/c clutch circuit? Refrigerant pressure switches high pressure: It pays to test the ac. What Does An Ac Clutch Diode Do.
From dodgeforum.com
Where is the AC clutch coil diode ? What Does An Ac Clutch Diode Do testing an ac clutch relay is a simple process helping you diagnose a problem with the ac system. the automotive ac clutch relay and how it funcions. Refrigerant pressure switches high pressure: this diode is usually taped inside the clutch coil connector. what is the purpose of this diode & resistor on the a/c clutch circuit?. What Does An Ac Clutch Diode Do.
From www.camaroz28.com
A/C clutch diode Message Board What Does An Ac Clutch Diode Do what is the purpose of this diode & resistor on the a/c clutch circuit? What is a clutch relay? The a/c clutch relay protects the control head while providing high current for the clutch. Refrigerant pressure switches high pressure: the automotive ac clutch relay and how it funcions. that diode is in there to keep the voltage. What Does An Ac Clutch Diode Do.
From rccrestauracao.blogspot.com
What Does Ac Diode Do What Does An Ac Clutch Diode Do the automotive ac clutch relay and how it funcions. It pays to test the ac clutch relay and. that diode is in there to keep the voltage spike from being induced into the car's electrical system when the clutch is. this diode is usually taped inside the clutch coil connector. The a/c clutch relay protects the control. What Does An Ac Clutch Diode Do.
From fyodogvia.blob.core.windows.net
How Do I Know If My Ac Clutch Is Engaging at Al Patterson blog What Does An Ac Clutch Diode Do that diode is in there to keep the voltage spike from being induced into the car's electrical system when the clutch is. testing an ac clutch relay is a simple process helping you diagnose a problem with the ac system. Refrigerant pressure switches high pressure: The a/c clutch relay protects the control head while providing high current for. What Does An Ac Clutch Diode Do.
From www.walmart.com
Eckler's 25129470 Corvette Air Conditioning Compressor Clutch Diode What Does An Ac Clutch Diode Do what is the purpose of this diode & resistor on the a/c clutch circuit? that diode is in there to keep the voltage spike from being induced into the car's electrical system when the clutch is. this diode is usually taped inside the clutch coil connector. testing an ac clutch relay is a simple process helping. What Does An Ac Clutch Diode Do.
From www.youtube.com
HOW TO TEST AC CLUTCH COIL. ANY CAR YouTube What Does An Ac Clutch Diode Do this diode is usually taped inside the clutch coil connector. It does not appear to have any function in. What is a clutch relay? what is the purpose of this diode & resistor on the a/c clutch circuit? that diode is in there to keep the voltage spike from being induced into the car's electrical system when. What Does An Ac Clutch Diode Do.
From www.explorerforum.com
A/C clutch connector / diode? Ford Explorer Forums Serious Explorations What Does An Ac Clutch Diode Do It does not appear to have any function in. What is a clutch relay? that diode is in there to keep the voltage spike from being induced into the car's electrical system when the clutch is. the automotive ac clutch relay and how it funcions. this diode is usually taped inside the clutch coil connector. It pays. What Does An Ac Clutch Diode Do.
From www.slideshare.net
Lecture25 ac circuits What Does An Ac Clutch Diode Do what is the purpose of this diode & resistor on the a/c clutch circuit? that diode is in there to keep the voltage spike from being induced into the car's electrical system when the clutch is. What is a clutch relay? It does not appear to have any function in. this diode is usually taped inside the. What Does An Ac Clutch Diode Do.
From www.alianzafrancesa.edu.co
Ac Compressor Clutch Diode Safe Shipping www.alianzafrancesa.edu.co What Does An Ac Clutch Diode Do this diode is usually taped inside the clutch coil connector. Refrigerant pressure switches high pressure: The a/c clutch relay protects the control head while providing high current for the clutch. the automotive ac clutch relay and how it funcions. what is the purpose of this diode & resistor on the a/c clutch circuit? testing an ac. What Does An Ac Clutch Diode Do.
From schematiclistpact101.z22.web.core.windows.net
Circuit Diagram With Diode What Does An Ac Clutch Diode Do It pays to test the ac clutch relay and. what is the purpose of this diode & resistor on the a/c clutch circuit? that diode is in there to keep the voltage spike from being induced into the car's electrical system when the clutch is. the automotive ac clutch relay and how it funcions. testing an. What Does An Ac Clutch Diode Do.
From www.corvettedepot.ca
Corvette Air Conditioning Compressor Clutch Diode, With Connector, 1963 What Does An Ac Clutch Diode Do what is the purpose of this diode & resistor on the a/c clutch circuit? the automotive ac clutch relay and how it funcions. that diode is in there to keep the voltage spike from being induced into the car's electrical system when the clutch is. The a/c clutch relay protects the control head while providing high current. What Does An Ac Clutch Diode Do.
From www.youtube.com
diode bridge rectifier ac to dc YouTube What Does An Ac Clutch Diode Do the automotive ac clutch relay and how it funcions. Refrigerant pressure switches high pressure: The a/c clutch relay protects the control head while providing high current for the clutch. what is the purpose of this diode & resistor on the a/c clutch circuit? It pays to test the ac clutch relay and. testing an ac clutch relay. What Does An Ac Clutch Diode Do.
From www.corvettedepot.ca
Corvette Air Conditioning Compressor Clutch Diode, With Connector, 1997 What Does An Ac Clutch Diode Do that diode is in there to keep the voltage spike from being induced into the car's electrical system when the clutch is. this diode is usually taped inside the clutch coil connector. the automotive ac clutch relay and how it funcions. testing an ac clutch relay is a simple process helping you diagnose a problem with. What Does An Ac Clutch Diode Do.
From exyhvzcgt.blob.core.windows.net
How Do You Check Ac Clutch Diode at Benito Poling blog What Does An Ac Clutch Diode Do What is a clutch relay? The a/c clutch relay protects the control head while providing high current for the clutch. Refrigerant pressure switches high pressure: what is the purpose of this diode & resistor on the a/c clutch circuit? this diode is usually taped inside the clutch coil connector. the automotive ac clutch relay and how it. What Does An Ac Clutch Diode Do.
From instrumentationtools.com
Diode Clampers Principle Inst Tools What Does An Ac Clutch Diode Do What is a clutch relay? testing an ac clutch relay is a simple process helping you diagnose a problem with the ac system. The a/c clutch relay protects the control head while providing high current for the clutch. Refrigerant pressure switches high pressure: It pays to test the ac clutch relay and. what is the purpose of this. What Does An Ac Clutch Diode Do.