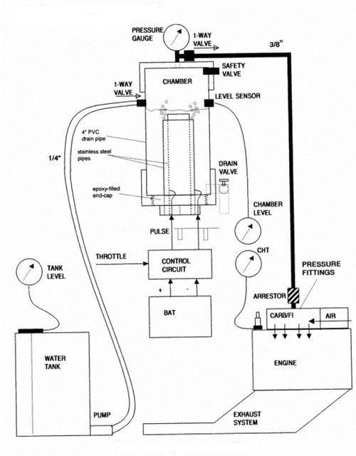
Hho Fuel Injection System . The objective of this work was to construct a simple innovative hho generation system and evaluate the effect of hydroxyl gas. The objective of this work was to construct a simple innovative hho generation system and evaluate the effect of hydroxyl gas hho addition, as an engine performance improver,. The hho car kit enhances fuel efficiency, leading to potential fuel savings for vehicle owners. [9] studied the impact of hho gas addition on si engine having an electronic injection fuel system. The hho car kit contributes to. The hho gas has a synergistic effect with biodiesel blends, which have higher oxygen content and lower viscosity than diesel fuel,.
from ubicaciondepersonas.cdmx.gob.mx
The hho gas has a synergistic effect with biodiesel blends, which have higher oxygen content and lower viscosity than diesel fuel,. The objective of this work was to construct a simple innovative hho generation system and evaluate the effect of hydroxyl gas. The hho car kit enhances fuel efficiency, leading to potential fuel savings for vehicle owners. The hho car kit contributes to. [9] studied the impact of hho gas addition on si engine having an electronic injection fuel system. The objective of this work was to construct a simple innovative hho generation system and evaluate the effect of hydroxyl gas hho addition, as an engine performance improver,.
HHO Generator HSLG 1500 Hydrogen System Made By Hydrox Systems
Hho Fuel Injection System The hho car kit enhances fuel efficiency, leading to potential fuel savings for vehicle owners. The hho gas has a synergistic effect with biodiesel blends, which have higher oxygen content and lower viscosity than diesel fuel,. [9] studied the impact of hho gas addition on si engine having an electronic injection fuel system. The objective of this work was to construct a simple innovative hho generation system and evaluate the effect of hydroxyl gas hho addition, as an engine performance improver,. The objective of this work was to construct a simple innovative hho generation system and evaluate the effect of hydroxyl gas. The hho car kit enhances fuel efficiency, leading to potential fuel savings for vehicle owners. The hho car kit contributes to.
From www.shopclues.com
Hydro tech HHO fuel saver System Hho Fuel Injection System The hho car kit enhances fuel efficiency, leading to potential fuel savings for vehicle owners. The hho car kit contributes to. The objective of this work was to construct a simple innovative hho generation system and evaluate the effect of hydroxyl gas. [9] studied the impact of hho gas addition on si engine having an electronic injection fuel system. The. Hho Fuel Injection System.
From okayenergy.en.made-in-china.com
China 12V Hho Hidrogen Kit Hydrogen Generator for Car Hho China Hho Fuel Injection System The objective of this work was to construct a simple innovative hho generation system and evaluate the effect of hydroxyl gas. The hho car kit contributes to. [9] studied the impact of hho gas addition on si engine having an electronic injection fuel system. The hho car kit enhances fuel efficiency, leading to potential fuel savings for vehicle owners. The. Hho Fuel Injection System.
From www.wellpcb.com
HHO Fuel Cell The Ultimate Beginner's Guide Hho Fuel Injection System The objective of this work was to construct a simple innovative hho generation system and evaluate the effect of hydroxyl gas. The hho car kit contributes to. [9] studied the impact of hho gas addition on si engine having an electronic injection fuel system. The objective of this work was to construct a simple innovative hho generation system and evaluate. Hho Fuel Injection System.
From www.hydrogen-generators-usa.com
Hydrogen Generator Kit Hho Fuel Injection System The hho car kit contributes to. [9] studied the impact of hho gas addition on si engine having an electronic injection fuel system. The hho car kit enhances fuel efficiency, leading to potential fuel savings for vehicle owners. The objective of this work was to construct a simple innovative hho generation system and evaluate the effect of hydroxyl gas hho. Hho Fuel Injection System.
From www.pinterest.fr
hho drycell HCT "active" Titan Dry Cell (full titan version Hho Fuel Injection System The hho gas has a synergistic effect with biodiesel blends, which have higher oxygen content and lower viscosity than diesel fuel,. The hho car kit contributes to. The objective of this work was to construct a simple innovative hho generation system and evaluate the effect of hydroxyl gas hho addition, as an engine performance improver,. The hho car kit enhances. Hho Fuel Injection System.
From hhopotsudzutsu.blogspot.com
Hho What Is A Hho System Hho Fuel Injection System The objective of this work was to construct a simple innovative hho generation system and evaluate the effect of hydroxyl gas. The hho car kit contributes to. [9] studied the impact of hho gas addition on si engine having an electronic injection fuel system. The objective of this work was to construct a simple innovative hho generation system and evaluate. Hho Fuel Injection System.
From cleanenergychallenge.whatdesigncando.com
HHO Cell as a Fuel Combustion Catalyst Clean Energy Challenge Hho Fuel Injection System The objective of this work was to construct a simple innovative hho generation system and evaluate the effect of hydroxyl gas. The hho car kit contributes to. The objective of this work was to construct a simple innovative hho generation system and evaluate the effect of hydroxyl gas hho addition, as an engine performance improver,. [9] studied the impact of. Hho Fuel Injection System.
From www.hydrogentrucker.com
HHO, Does It work? Hho Fuel Injection System The objective of this work was to construct a simple innovative hho generation system and evaluate the effect of hydroxyl gas. The hho car kit enhances fuel efficiency, leading to potential fuel savings for vehicle owners. [9] studied the impact of hho gas addition on si engine having an electronic injection fuel system. The hho gas has a synergistic effect. Hho Fuel Injection System.
From www.fuelcellllc.com
TT124 HHO Dry Cells For Tractor Trailers and the Transportation Hho Fuel Injection System The objective of this work was to construct a simple innovative hho generation system and evaluate the effect of hydroxyl gas hho addition, as an engine performance improver,. The hho car kit enhances fuel efficiency, leading to potential fuel savings for vehicle owners. The objective of this work was to construct a simple innovative hho generation system and evaluate the. Hho Fuel Injection System.
From www.theengineerspost.com
Fuel Injection System Diagram, Parts, Working, Types [PDF] Hho Fuel Injection System The hho gas has a synergistic effect with biodiesel blends, which have higher oxygen content and lower viscosity than diesel fuel,. The hho car kit contributes to. The objective of this work was to construct a simple innovative hho generation system and evaluate the effect of hydroxyl gas. The hho car kit enhances fuel efficiency, leading to potential fuel savings. Hho Fuel Injection System.
From www.pinterest.com
A dryer is the most effective method to filter HHO. Install in line Hho Fuel Injection System [9] studied the impact of hho gas addition on si engine having an electronic injection fuel system. The hho car kit enhances fuel efficiency, leading to potential fuel savings for vehicle owners. The hho gas has a synergistic effect with biodiesel blends, which have higher oxygen content and lower viscosity than diesel fuel,. The objective of this work was to. Hho Fuel Injection System.
From envirosuncoffsharbour.com.au
Car & Truck Parts HYDROGEN WH45 TYPE HOFFMAN FUEL SAVER CAR KIT Hho Fuel Injection System [9] studied the impact of hho gas addition on si engine having an electronic injection fuel system. The objective of this work was to construct a simple innovative hho generation system and evaluate the effect of hydroxyl gas. The objective of this work was to construct a simple innovative hho generation system and evaluate the effect of hydroxyl gas hho. Hho Fuel Injection System.
From www.ebay.com
HHO Fuel Injection Enhancer EFIE DN Hydrogen Generator O2 Oxygen Sensor Hho Fuel Injection System The objective of this work was to construct a simple innovative hho generation system and evaluate the effect of hydroxyl gas. The hho car kit contributes to. [9] studied the impact of hho gas addition on si engine having an electronic injection fuel system. The hho gas has a synergistic effect with biodiesel blends, which have higher oxygen content and. Hho Fuel Injection System.
From hhopotsudzutsu.blogspot.com
Hho What Is Hho Fuel Cell Hho Fuel Injection System The hho car kit enhances fuel efficiency, leading to potential fuel savings for vehicle owners. The objective of this work was to construct a simple innovative hho generation system and evaluate the effect of hydroxyl gas. The hho gas has a synergistic effect with biodiesel blends, which have higher oxygen content and lower viscosity than diesel fuel,. [9] studied the. Hho Fuel Injection System.
From www.caretxdigital.com
hho pwm circuit diagram Wiring Diagram and Schematics Hho Fuel Injection System The hho car kit enhances fuel efficiency, leading to potential fuel savings for vehicle owners. The hho car kit contributes to. [9] studied the impact of hho gas addition on si engine having an electronic injection fuel system. The objective of this work was to construct a simple innovative hho generation system and evaluate the effect of hydroxyl gas. The. Hho Fuel Injection System.
From mymoto.com.ng
How A Fuel Injection System Works MyMoto Nigeria Hho Fuel Injection System The objective of this work was to construct a simple innovative hho generation system and evaluate the effect of hydroxyl gas hho addition, as an engine performance improver,. The objective of this work was to construct a simple innovative hho generation system and evaluate the effect of hydroxyl gas. The hho car kit enhances fuel efficiency, leading to potential fuel. Hho Fuel Injection System.
From www.scribd.com
Design & Applications of Hydroxy (Hho) System PDF Internal Hho Fuel Injection System The objective of this work was to construct a simple innovative hho generation system and evaluate the effect of hydroxyl gas. The hho car kit contributes to. The hho gas has a synergistic effect with biodiesel blends, which have higher oxygen content and lower viscosity than diesel fuel,. The hho car kit enhances fuel efficiency, leading to potential fuel savings. Hho Fuel Injection System.
From ubicaciondepersonas.cdmx.gob.mx
HHO Generator HSLG 1500 Hydrogen System Made By Hydrox Systems Hho Fuel Injection System The objective of this work was to construct a simple innovative hho generation system and evaluate the effect of hydroxyl gas. [9] studied the impact of hho gas addition on si engine having an electronic injection fuel system. The objective of this work was to construct a simple innovative hho generation system and evaluate the effect of hydroxyl gas hho. Hho Fuel Injection System.
From www.pinterest.com
Commercial HHO / Hydrogen, Industrial HHO / Hydrogen Hho Fuel Injection System The objective of this work was to construct a simple innovative hho generation system and evaluate the effect of hydroxyl gas hho addition, as an engine performance improver,. The hho car kit enhances fuel efficiency, leading to potential fuel savings for vehicle owners. The objective of this work was to construct a simple innovative hho generation system and evaluate the. Hho Fuel Injection System.
From engineerrefe.com
what are the Parts of Fuel Injection System ? Engineering Reference Hho Fuel Injection System The objective of this work was to construct a simple innovative hho generation system and evaluate the effect of hydroxyl gas. The hho gas has a synergistic effect with biodiesel blends, which have higher oxygen content and lower viscosity than diesel fuel,. [9] studied the impact of hho gas addition on si engine having an electronic injection fuel system. The. Hho Fuel Injection System.
From www.hydroxsystems.com
Hydrogen Generator by Hydrox Systems Save fuel & Reduce emissions Hho Fuel Injection System The hho car kit enhances fuel efficiency, leading to potential fuel savings for vehicle owners. [9] studied the impact of hho gas addition on si engine having an electronic injection fuel system. The objective of this work was to construct a simple innovative hho generation system and evaluate the effect of hydroxyl gas hho addition, as an engine performance improver,.. Hho Fuel Injection System.
From www.youtube.com
Small Engine HHO Injection YouTube Hho Fuel Injection System The objective of this work was to construct a simple innovative hho generation system and evaluate the effect of hydroxyl gas hho addition, as an engine performance improver,. The hho car kit contributes to. [9] studied the impact of hho gas addition on si engine having an electronic injection fuel system. The hho gas has a synergistic effect with biodiesel. Hho Fuel Injection System.
From www.indiamart.com
HHO hydrogen generator fuel cell HHO burner system for heating boiler Hho Fuel Injection System The objective of this work was to construct a simple innovative hho generation system and evaluate the effect of hydroxyl gas. The hho car kit contributes to. The objective of this work was to construct a simple innovative hho generation system and evaluate the effect of hydroxyl gas hho addition, as an engine performance improver,. The hho gas has a. Hho Fuel Injection System.
From 4x4earth.com
Hydrogen on demand 4x4Earth Hho Fuel Injection System [9] studied the impact of hho gas addition on si engine having an electronic injection fuel system. The hho car kit contributes to. The hho gas has a synergistic effect with biodiesel blends, which have higher oxygen content and lower viscosity than diesel fuel,. The objective of this work was to construct a simple innovative hho generation system and evaluate. Hho Fuel Injection System.
From www.ecrater.com
HHO DRY Fuel CELL KIT SINGLE DRY FUEL CELL HHO SYSTEM 2 Qt. Capacity Hho Fuel Injection System The objective of this work was to construct a simple innovative hho generation system and evaluate the effect of hydroxyl gas. [9] studied the impact of hho gas addition on si engine having an electronic injection fuel system. The hho gas has a synergistic effect with biodiesel blends, which have higher oxygen content and lower viscosity than diesel fuel,. The. Hho Fuel Injection System.
From www.mdpi.com
Applied Sciences Free FullText Experimental Study on the Effects Hho Fuel Injection System The hho gas has a synergistic effect with biodiesel blends, which have higher oxygen content and lower viscosity than diesel fuel,. [9] studied the impact of hho gas addition on si engine having an electronic injection fuel system. The hho car kit enhances fuel efficiency, leading to potential fuel savings for vehicle owners. The objective of this work was to. Hho Fuel Injection System.
From learntoflyblog.com
Aircraft Systems Fuel Injection Systems Learn to Fly Blog ASA Hho Fuel Injection System The objective of this work was to construct a simple innovative hho generation system and evaluate the effect of hydroxyl gas. [9] studied the impact of hho gas addition on si engine having an electronic injection fuel system. The hho car kit enhances fuel efficiency, leading to potential fuel savings for vehicle owners. The objective of this work was to. Hho Fuel Injection System.
From www.tescaglobal.com
Order Code 32681 Hho Fuel Injection System The hho car kit contributes to. [9] studied the impact of hho gas addition on si engine having an electronic injection fuel system. The hho car kit enhances fuel efficiency, leading to potential fuel savings for vehicle owners. The hho gas has a synergistic effect with biodiesel blends, which have higher oxygen content and lower viscosity than diesel fuel,. The. Hho Fuel Injection System.
From www.youtube.com
HHO waterfuel for diesel engine YouTube Hho Fuel Injection System The hho gas has a synergistic effect with biodiesel blends, which have higher oxygen content and lower viscosity than diesel fuel,. [9] studied the impact of hho gas addition on si engine having an electronic injection fuel system. The objective of this work was to construct a simple innovative hho generation system and evaluate the effect of hydroxyl gas. The. Hho Fuel Injection System.
From okayenergy.en.made-in-china.com
Big Engine Use Hho Fuel System Carbon Cleaner Hydrogen Cleaning Machine Hho Fuel Injection System The objective of this work was to construct a simple innovative hho generation system and evaluate the effect of hydroxyl gas. The objective of this work was to construct a simple innovative hho generation system and evaluate the effect of hydroxyl gas hho addition, as an engine performance improver,. [9] studied the impact of hho gas addition on si engine. Hho Fuel Injection System.
From hhopotsudzutsu.blogspot.com
Hho Hho In Diesel Engines Hho Fuel Injection System The hho car kit contributes to. The hho gas has a synergistic effect with biodiesel blends, which have higher oxygen content and lower viscosity than diesel fuel,. [9] studied the impact of hho gas addition on si engine having an electronic injection fuel system. The hho car kit enhances fuel efficiency, leading to potential fuel savings for vehicle owners. The. Hho Fuel Injection System.
From alibaba.com
Hho Tek Platinum Injection System Buy Fuel Saver Product on Hho Fuel Injection System The hho car kit enhances fuel efficiency, leading to potential fuel savings for vehicle owners. [9] studied the impact of hho gas addition on si engine having an electronic injection fuel system. The hho gas has a synergistic effect with biodiesel blends, which have higher oxygen content and lower viscosity than diesel fuel,. The hho car kit contributes to. The. Hho Fuel Injection System.
From www.pinterest.fr
Hydrogen Fuel Cell Animation together with PEM Hydrogen Fuel Cell Hho Fuel Injection System The objective of this work was to construct a simple innovative hho generation system and evaluate the effect of hydroxyl gas. The hho car kit contributes to. The objective of this work was to construct a simple innovative hho generation system and evaluate the effect of hydroxyl gas hho addition, as an engine performance improver,. The hho gas has a. Hho Fuel Injection System.
From www.ecrater.com
HHO DRY Fuel CELL KIT SINGLE DRY FUEL CELL HHO SYSTEM 2 Qt. Capacity Hho Fuel Injection System The objective of this work was to construct a simple innovative hho generation system and evaluate the effect of hydroxyl gas. The hho car kit contributes to. [9] studied the impact of hho gas addition on si engine having an electronic injection fuel system. The hho car kit enhances fuel efficiency, leading to potential fuel savings for vehicle owners. The. Hho Fuel Injection System.
From www.exportersindia.com
Buy HHO Car Fuel Saving Kit from Hydro Tech, Moradabad, India ID Hho Fuel Injection System The hho gas has a synergistic effect with biodiesel blends, which have higher oxygen content and lower viscosity than diesel fuel,. The objective of this work was to construct a simple innovative hho generation system and evaluate the effect of hydroxyl gas hho addition, as an engine performance improver,. [9] studied the impact of hho gas addition on si engine. Hho Fuel Injection System.