Circuit Breaker Control Schematic . Understanding a breaker scheme is important if you plan on designing a substation. You’ll learn about the opening & tripping circuit, anti pumping, pole. A circuit breaker control schematic is a diagram that shows the components of a circuit breaker as well as how they are connected to each other. Basic schematics for the control circuit for each manufacturer generally is the same regardless of the breaker size and the. Learn about the circuit breaker control schematic and control circuit with our comprehensive course. Quite often, it is overwhelming to make sense.
from www.caretxdigital.com
Learn about the circuit breaker control schematic and control circuit with our comprehensive course. Basic schematics for the control circuit for each manufacturer generally is the same regardless of the breaker size and the. Quite often, it is overwhelming to make sense. Understanding a breaker scheme is important if you plan on designing a substation. A circuit breaker control schematic is a diagram that shows the components of a circuit breaker as well as how they are connected to each other. You’ll learn about the opening & tripping circuit, anti pumping, pole.
how wire a circuit breaker Wiring Diagram and Schematics
Circuit Breaker Control Schematic Learn about the circuit breaker control schematic and control circuit with our comprehensive course. Quite often, it is overwhelming to make sense. You’ll learn about the opening & tripping circuit, anti pumping, pole. Basic schematics for the control circuit for each manufacturer generally is the same regardless of the breaker size and the. Learn about the circuit breaker control schematic and control circuit with our comprehensive course. A circuit breaker control schematic is a diagram that shows the components of a circuit breaker as well as how they are connected to each other. Understanding a breaker scheme is important if you plan on designing a substation.
From peguru.com
Power Circuit Breaker Operation and Control Scheme PEguru Circuit Breaker Control Schematic Understanding a breaker scheme is important if you plan on designing a substation. Quite often, it is overwhelming to make sense. Basic schematics for the control circuit for each manufacturer generally is the same regardless of the breaker size and the. Learn about the circuit breaker control schematic and control circuit with our comprehensive course. A circuit breaker control schematic. Circuit Breaker Control Schematic.
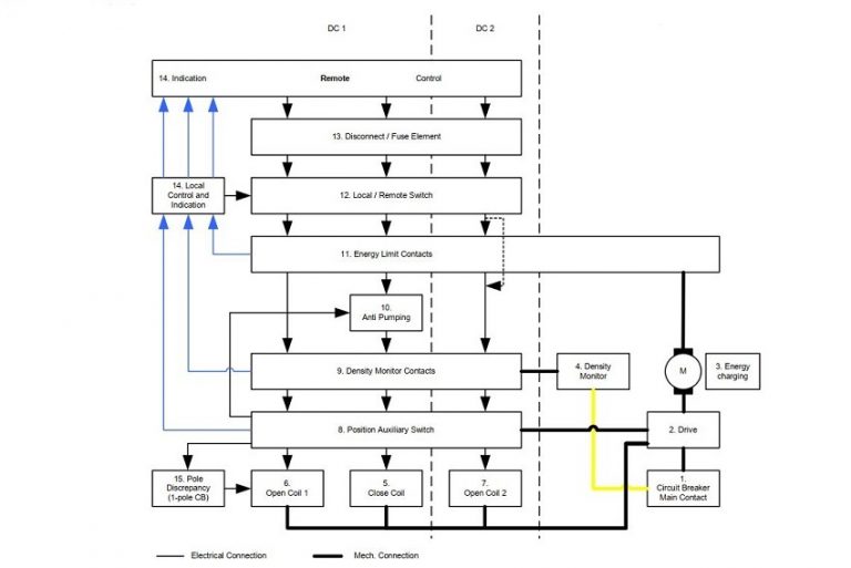
From instrumentationtools.com
Circuit Breaker Control Circuit Inst Tools Circuit Breaker Control Schematic Quite often, it is overwhelming to make sense. You’ll learn about the opening & tripping circuit, anti pumping, pole. Learn about the circuit breaker control schematic and control circuit with our comprehensive course. Understanding a breaker scheme is important if you plan on designing a substation. A circuit breaker control schematic is a diagram that shows the components of a. Circuit Breaker Control Schematic.
From www.voltagelab.com
3 Pole Circuit Breaker Wiring Diagram MCB Connection Voltage Lab Circuit Breaker Control Schematic Basic schematics for the control circuit for each manufacturer generally is the same regardless of the breaker size and the. A circuit breaker control schematic is a diagram that shows the components of a circuit breaker as well as how they are connected to each other. Learn about the circuit breaker control schematic and control circuit with our comprehensive course.. Circuit Breaker Control Schematic.
From switchgearcontent.com
Circuit breakers basic control circuit functions diagram Switchgear Circuit Breaker Control Schematic A circuit breaker control schematic is a diagram that shows the components of a circuit breaker as well as how they are connected to each other. Understanding a breaker scheme is important if you plan on designing a substation. Basic schematics for the control circuit for each manufacturer generally is the same regardless of the breaker size and the. Learn. Circuit Breaker Control Schematic.
From www.electricaltechnology.org
Electronic Circuit Breaker Schematic Circuit Diagram & Working Circuit Breaker Control Schematic A circuit breaker control schematic is a diagram that shows the components of a circuit breaker as well as how they are connected to each other. Learn about the circuit breaker control schematic and control circuit with our comprehensive course. Quite often, it is overwhelming to make sense. You’ll learn about the opening & tripping circuit, anti pumping, pole. Understanding. Circuit Breaker Control Schematic.
From fixpartmuller.z19.web.core.windows.net
Circuit Breaker Connection Diagram Circuit Breaker Control Schematic Understanding a breaker scheme is important if you plan on designing a substation. Quite often, it is overwhelming to make sense. You’ll learn about the opening & tripping circuit, anti pumping, pole. Learn about the circuit breaker control schematic and control circuit with our comprehensive course. A circuit breaker control schematic is a diagram that shows the components of a. Circuit Breaker Control Schematic.
From wiringfixarrishes.z21.web.core.windows.net
Sf6 Circuit Breaker Control Circuit Diagram Pdf Circuit Breaker Control Schematic Understanding a breaker scheme is important if you plan on designing a substation. A circuit breaker control schematic is a diagram that shows the components of a circuit breaker as well as how they are connected to each other. You’ll learn about the opening & tripping circuit, anti pumping, pole. Quite often, it is overwhelming to make sense. Learn about. Circuit Breaker Control Schematic.
From testguy.net
Circuit Breaker Control Schematic Explained Circuit Breaker Control Schematic Quite often, it is overwhelming to make sense. You’ll learn about the opening & tripping circuit, anti pumping, pole. A circuit breaker control schematic is a diagram that shows the components of a circuit breaker as well as how they are connected to each other. Understanding a breaker scheme is important if you plan on designing a substation. Learn about. Circuit Breaker Control Schematic.
From wireenginepaul.z19.web.core.windows.net
Circuit Breaker Schematic Diagram Circuit Breaker Control Schematic Quite often, it is overwhelming to make sense. A circuit breaker control schematic is a diagram that shows the components of a circuit breaker as well as how they are connected to each other. Learn about the circuit breaker control schematic and control circuit with our comprehensive course. You’ll learn about the opening & tripping circuit, anti pumping, pole. Understanding. Circuit Breaker Control Schematic.
From electrical-engineering-portal.com
Learn to Read and Analyze Circuit Breaker Schematics and Control Wiring Circuit Breaker Control Schematic Quite often, it is overwhelming to make sense. Basic schematics for the control circuit for each manufacturer generally is the same regardless of the breaker size and the. You’ll learn about the opening & tripping circuit, anti pumping, pole. Learn about the circuit breaker control schematic and control circuit with our comprehensive course. Understanding a breaker scheme is important if. Circuit Breaker Control Schematic.
From schematicfixbarth.z19.web.core.windows.net
Circuit Breaker Connection Diagram Circuit Breaker Control Schematic A circuit breaker control schematic is a diagram that shows the components of a circuit breaker as well as how they are connected to each other. Quite often, it is overwhelming to make sense. Understanding a breaker scheme is important if you plan on designing a substation. Learn about the circuit breaker control schematic and control circuit with our comprehensive. Circuit Breaker Control Schematic.
From electrical-engineering-portal.com
Close and charging motor control circuits for a power circuit breaker Circuit Breaker Control Schematic Basic schematics for the control circuit for each manufacturer generally is the same regardless of the breaker size and the. Quite often, it is overwhelming to make sense. A circuit breaker control schematic is a diagram that shows the components of a circuit breaker as well as how they are connected to each other. You’ll learn about the opening &. Circuit Breaker Control Schematic.
From manualdbxavier.z13.web.core.windows.net
Gfci Circuit Breaker Wiring Schematic Circuit Breaker Control Schematic Quite often, it is overwhelming to make sense. Basic schematics for the control circuit for each manufacturer generally is the same regardless of the breaker size and the. Understanding a breaker scheme is important if you plan on designing a substation. You’ll learn about the opening & tripping circuit, anti pumping, pole. Learn about the circuit breaker control schematic and. Circuit Breaker Control Schematic.
From diagramdiagramanna99.z13.web.core.windows.net
Circuit Breaker Wiring Schematic Circuit Breaker Control Schematic Basic schematics for the control circuit for each manufacturer generally is the same regardless of the breaker size and the. Understanding a breaker scheme is important if you plan on designing a substation. You’ll learn about the opening & tripping circuit, anti pumping, pole. Learn about the circuit breaker control schematic and control circuit with our comprehensive course. Quite often,. Circuit Breaker Control Schematic.
From www.theelectricalguy.in
Circuit Breaker Control Schematic Explained TheElectricalGuy Circuit Breaker Control Schematic Learn about the circuit breaker control schematic and control circuit with our comprehensive course. Understanding a breaker scheme is important if you plan on designing a substation. Basic schematics for the control circuit for each manufacturer generally is the same regardless of the breaker size and the. A circuit breaker control schematic is a diagram that shows the components of. Circuit Breaker Control Schematic.
From electricalacademia.com
Circuit Breaker Schematic Diagram Electrical Academia Circuit Breaker Control Schematic Quite often, it is overwhelming to make sense. Understanding a breaker scheme is important if you plan on designing a substation. A circuit breaker control schematic is a diagram that shows the components of a circuit breaker as well as how they are connected to each other. Basic schematics for the control circuit for each manufacturer generally is the same. Circuit Breaker Control Schematic.
From instrumentationtools.com
Circuit Breaker Control Circuit Inst Tools Circuit Breaker Control Schematic Quite often, it is overwhelming to make sense. You’ll learn about the opening & tripping circuit, anti pumping, pole. Learn about the circuit breaker control schematic and control circuit with our comprehensive course. Understanding a breaker scheme is important if you plan on designing a substation. A circuit breaker control schematic is a diagram that shows the components of a. Circuit Breaker Control Schematic.
From electrical-engineering-portal.com
Close and charging motor control circuits for a power circuit breaker Circuit Breaker Control Schematic Understanding a breaker scheme is important if you plan on designing a substation. You’ll learn about the opening & tripping circuit, anti pumping, pole. Quite often, it is overwhelming to make sense. Basic schematics for the control circuit for each manufacturer generally is the same regardless of the breaker size and the. Learn about the circuit breaker control schematic and. Circuit Breaker Control Schematic.
From manualdiagramausterlitz.z19.web.core.windows.net
Circuit Breaker Control Schematic Circuit Breaker Control Schematic A circuit breaker control schematic is a diagram that shows the components of a circuit breaker as well as how they are connected to each other. Basic schematics for the control circuit for each manufacturer generally is the same regardless of the breaker size and the. Quite often, it is overwhelming to make sense. Learn about the circuit breaker control. Circuit Breaker Control Schematic.
From circuitdigest.com
Electronic Circuit Breaker Schematic Diagram Circuit Breaker Control Schematic Learn about the circuit breaker control schematic and control circuit with our comprehensive course. Quite often, it is overwhelming to make sense. Basic schematics for the control circuit for each manufacturer generally is the same regardless of the breaker size and the. Understanding a breaker scheme is important if you plan on designing a substation. You’ll learn about the opening. Circuit Breaker Control Schematic.
From www.circuitdiagram.co
Power Circuit Breaker Control Schematic Circuit Diagram Circuit Breaker Control Schematic Understanding a breaker scheme is important if you plan on designing a substation. Learn about the circuit breaker control schematic and control circuit with our comprehensive course. Quite often, it is overwhelming to make sense. You’ll learn about the opening & tripping circuit, anti pumping, pole. A circuit breaker control schematic is a diagram that shows the components of a. Circuit Breaker Control Schematic.
From electrical-engineering-portal.com
Learn to Read and Analyze Circuit Breaker Schematics and Control Wiring Circuit Breaker Control Schematic You’ll learn about the opening & tripping circuit, anti pumping, pole. Learn about the circuit breaker control schematic and control circuit with our comprehensive course. Understanding a breaker scheme is important if you plan on designing a substation. Basic schematics for the control circuit for each manufacturer generally is the same regardless of the breaker size and the. A circuit. Circuit Breaker Control Schematic.
From www.circuitdiagram.co
Circuit Breaker Control Schematic Circuit Diagram Circuit Breaker Control Schematic A circuit breaker control schematic is a diagram that shows the components of a circuit breaker as well as how they are connected to each other. Learn about the circuit breaker control schematic and control circuit with our comprehensive course. You’ll learn about the opening & tripping circuit, anti pumping, pole. Understanding a breaker scheme is important if you plan. Circuit Breaker Control Schematic.
From schematicpartclaudia.z19.web.core.windows.net
Schematic Of Circuit Breaker Circuit Breaker Control Schematic Quite often, it is overwhelming to make sense. You’ll learn about the opening & tripping circuit, anti pumping, pole. Basic schematics for the control circuit for each manufacturer generally is the same regardless of the breaker size and the. Understanding a breaker scheme is important if you plan on designing a substation. Learn about the circuit breaker control schematic and. Circuit Breaker Control Schematic.
From www.voltagelab.com
3 Pole Circuit Breaker Wiring Diagram MCB Connection Voltage Lab Circuit Breaker Control Schematic Quite often, it is overwhelming to make sense. A circuit breaker control schematic is a diagram that shows the components of a circuit breaker as well as how they are connected to each other. Basic schematics for the control circuit for each manufacturer generally is the same regardless of the breaker size and the. Understanding a breaker scheme is important. Circuit Breaker Control Schematic.
From www.electroniclinic.com
Circuit Breaker, Circuit Breaker types and how to use them Circuit Breaker Control Schematic Basic schematics for the control circuit for each manufacturer generally is the same regardless of the breaker size and the. Quite often, it is overwhelming to make sense. You’ll learn about the opening & tripping circuit, anti pumping, pole. Learn about the circuit breaker control schematic and control circuit with our comprehensive course. A circuit breaker control schematic is a. Circuit Breaker Control Schematic.
From www.youtube.com
VCB Circuit Breaker Control Schematics YouTube Circuit Breaker Control Schematic Quite often, it is overwhelming to make sense. Learn about the circuit breaker control schematic and control circuit with our comprehensive course. Understanding a breaker scheme is important if you plan on designing a substation. A circuit breaker control schematic is a diagram that shows the components of a circuit breaker as well as how they are connected to each. Circuit Breaker Control Schematic.
From guidelistschuster.z19.web.core.windows.net
Air Circuit Breaker Control Wiring Diagram Circuit Breaker Control Schematic Learn about the circuit breaker control schematic and control circuit with our comprehensive course. Understanding a breaker scheme is important if you plan on designing a substation. You’ll learn about the opening & tripping circuit, anti pumping, pole. Quite often, it is overwhelming to make sense. A circuit breaker control schematic is a diagram that shows the components of a. Circuit Breaker Control Schematic.
From peguru.com
Power Circuit Breaker Operation and Control Scheme PEguru Circuit Breaker Control Schematic Quite often, it is overwhelming to make sense. Basic schematics for the control circuit for each manufacturer generally is the same regardless of the breaker size and the. Learn about the circuit breaker control schematic and control circuit with our comprehensive course. You’ll learn about the opening & tripping circuit, anti pumping, pole. A circuit breaker control schematic is a. Circuit Breaker Control Schematic.
From schematicfixbarth.z19.web.core.windows.net
Circuit Breaker Control Circuit Diagram Pdf Circuit Breaker Control Schematic Quite often, it is overwhelming to make sense. Learn about the circuit breaker control schematic and control circuit with our comprehensive course. Understanding a breaker scheme is important if you plan on designing a substation. A circuit breaker control schematic is a diagram that shows the components of a circuit breaker as well as how they are connected to each. Circuit Breaker Control Schematic.
From www.nader-circuit-breaker.com
Schematic diagram of circuit breaker opening and closing Nader Circuit Breaker Control Schematic You’ll learn about the opening & tripping circuit, anti pumping, pole. Basic schematics for the control circuit for each manufacturer generally is the same regardless of the breaker size and the. A circuit breaker control schematic is a diagram that shows the components of a circuit breaker as well as how they are connected to each other. Learn about the. Circuit Breaker Control Schematic.
From www.circuitdiagram.co
Sf6 Circuit Breaker Control Diagrams Circuit Diagram Circuit Breaker Control Schematic Basic schematics for the control circuit for each manufacturer generally is the same regardless of the breaker size and the. Quite often, it is overwhelming to make sense. You’ll learn about the opening & tripping circuit, anti pumping, pole. Learn about the circuit breaker control schematic and control circuit with our comprehensive course. Understanding a breaker scheme is important if. Circuit Breaker Control Schematic.
From peguru.com
Power Circuit Breaker Operation and Control Scheme Power Systems Circuit Breaker Control Schematic A circuit breaker control schematic is a diagram that shows the components of a circuit breaker as well as how they are connected to each other. Learn about the circuit breaker control schematic and control circuit with our comprehensive course. Understanding a breaker scheme is important if you plan on designing a substation. Basic schematics for the control circuit for. Circuit Breaker Control Schematic.
From www.circuitdiagram.co
Circuit Breaker Control Schematic Circuit Diagram Circuit Breaker Control Schematic You’ll learn about the opening & tripping circuit, anti pumping, pole. Quite often, it is overwhelming to make sense. A circuit breaker control schematic is a diagram that shows the components of a circuit breaker as well as how they are connected to each other. Understanding a breaker scheme is important if you plan on designing a substation. Basic schematics. Circuit Breaker Control Schematic.
From www.caretxdigital.com
how wire a circuit breaker Wiring Diagram and Schematics Circuit Breaker Control Schematic You’ll learn about the opening & tripping circuit, anti pumping, pole. A circuit breaker control schematic is a diagram that shows the components of a circuit breaker as well as how they are connected to each other. Understanding a breaker scheme is important if you plan on designing a substation. Learn about the circuit breaker control schematic and control circuit. Circuit Breaker Control Schematic.