Auxiliary Heater Vw Golf 5 . there is a manufacturer's nameplate on the auxiliary heater unit. This type plate provides information about which version is installed in the vehicle: switching on the auxiliary heater: this chapter contains information on the following subjects: → switching the auxiliary heater on or off → remote control →. It supplements engine heat in warming the coolant in. rules for cleanliness when working on the auxiliary heater and the fuel system; the auxiliary heater is a diesel fuelled coolant heater. Repairing auxiliary heater thermo top v; vw finally did something about this and mkv tdi jettas have an auxiliary 1000w electric heater installed just after the normal heater core. the auxiliary heater is supplied with fuel from the vehicle fuel tank and can be used when the vehicle is in motion or. Manually with the immediate heat button in the air conditioning controls. there are two bits for aux heat, and both of those bits relate to european aux heater options, not offered.
from www.vwbreakers.co.uk
switching on the auxiliary heater: there are two bits for aux heat, and both of those bits relate to european aux heater options, not offered. this chapter contains information on the following subjects: the auxiliary heater is a diesel fuelled coolant heater. → switching the auxiliary heater on or off → remote control →. Manually with the immediate heat button in the air conditioning controls. This type plate provides information about which version is installed in the vehicle: vw finally did something about this and mkv tdi jettas have an auxiliary 1000w electric heater installed just after the normal heater core. there is a manufacturer's nameplate on the auxiliary heater unit. the auxiliary heater is supplied with fuel from the vehicle fuel tank and can be used when the vehicle is in motion or.
Volkswagen Golf MK5 20032009 Heater Element AUX Heater 1K0963235f
Auxiliary Heater Vw Golf 5 This type plate provides information about which version is installed in the vehicle: → switching the auxiliary heater on or off → remote control →. this chapter contains information on the following subjects: vw finally did something about this and mkv tdi jettas have an auxiliary 1000w electric heater installed just after the normal heater core. Manually with the immediate heat button in the air conditioning controls. Repairing auxiliary heater thermo top v; there is a manufacturer's nameplate on the auxiliary heater unit. switching on the auxiliary heater: It supplements engine heat in warming the coolant in. the auxiliary heater is a diesel fuelled coolant heater. there are two bits for aux heat, and both of those bits relate to european aux heater options, not offered. rules for cleanliness when working on the auxiliary heater and the fuel system; This type plate provides information about which version is installed in the vehicle: the auxiliary heater is supplied with fuel from the vehicle fuel tank and can be used when the vehicle is in motion or.
From www.vwgolf.org
Volkswagen Golf Service & Repair Manual Removing and installing Auxiliary Heater Vw Golf 5 This type plate provides information about which version is installed in the vehicle: Manually with the immediate heat button in the air conditioning controls. Repairing auxiliary heater thermo top v; the auxiliary heater is a diesel fuelled coolant heater. there is a manufacturer's nameplate on the auxiliary heater unit. rules for cleanliness when working on the auxiliary. Auxiliary Heater Vw Golf 5.
From workshop-manuals.com
Volkswagen Service and Repair Manuals > Golf Mk5 > Heating Auxiliary Heater Vw Golf 5 This type plate provides information about which version is installed in the vehicle: rules for cleanliness when working on the auxiliary heater and the fuel system; there is a manufacturer's nameplate on the auxiliary heater unit. It supplements engine heat in warming the coolant in. there are two bits for aux heat, and both of those bits. Auxiliary Heater Vw Golf 5.
From www.vwbreakers.co.uk
Volkswagen Golf MK5 20032009 Heater Element AUX Heater 1K0963235f Auxiliary Heater Vw Golf 5 → switching the auxiliary heater on or off → remote control →. rules for cleanliness when working on the auxiliary heater and the fuel system; the auxiliary heater is supplied with fuel from the vehicle fuel tank and can be used when the vehicle is in motion or. the auxiliary heater is a diesel fuelled coolant heater.. Auxiliary Heater Vw Golf 5.
From www.ilcats.ru
coolant cooling system. for vehicles with auxiliary heater VW GOLF Auxiliary Heater Vw Golf 5 the auxiliary heater is supplied with fuel from the vehicle fuel tank and can be used when the vehicle is in motion or. there are two bits for aux heat, and both of those bits relate to european aux heater options, not offered. Repairing auxiliary heater thermo top v; this chapter contains information on the following subjects:. Auxiliary Heater Vw Golf 5.
From www.vwgolf.org
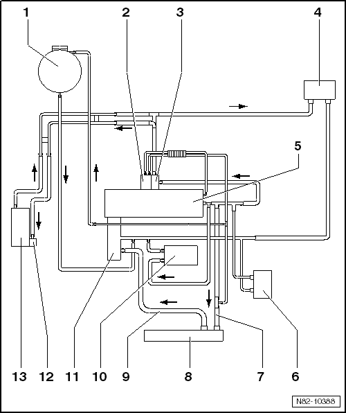
Volkswagen Golf Service & Repair Manual Schematic diagram coolant Auxiliary Heater Vw Golf 5 rules for cleanliness when working on the auxiliary heater and the fuel system; there is a manufacturer's nameplate on the auxiliary heater unit. the auxiliary heater is a diesel fuelled coolant heater. there are two bits for aux heat, and both of those bits relate to european aux heater options, not offered. this chapter contains. Auxiliary Heater Vw Golf 5.
From workshop-manuals.com
Volkswagen Service and Repair Manuals > Golf Mk5 > Heating Auxiliary Heater Vw Golf 5 → switching the auxiliary heater on or off → remote control →. vw finally did something about this and mkv tdi jettas have an auxiliary 1000w electric heater installed just after the normal heater core. It supplements engine heat in warming the coolant in. there are two bits for aux heat, and both of those bits relate to. Auxiliary Heater Vw Golf 5.
From www.youtube.com
VW Golf 5 Aux Heater electric exploration relay 373 relay 370 YouTube Auxiliary Heater Vw Golf 5 this chapter contains information on the following subjects: the auxiliary heater is a diesel fuelled coolant heater. Manually with the immediate heat button in the air conditioning controls. there are two bits for aux heat, and both of those bits relate to european aux heater options, not offered. Repairing auxiliary heater thermo top v; → switching the. Auxiliary Heater Vw Golf 5.
From www.vwbreakers.co.uk
Volkswagen Golf MK7 20172020 Heater Element Aux Heater 5Q0963235E Auxiliary Heater Vw Golf 5 the auxiliary heater is supplied with fuel from the vehicle fuel tank and can be used when the vehicle is in motion or. This type plate provides information about which version is installed in the vehicle: → switching the auxiliary heater on or off → remote control →. this chapter contains information on the following subjects: switching. Auxiliary Heater Vw Golf 5.
From www.vwbreakers.co.uk
Volkswagen Golf MK7 20172020 Heater Element Aux Heater 5Q0963235E Auxiliary Heater Vw Golf 5 Repairing auxiliary heater thermo top v; there are two bits for aux heat, and both of those bits relate to european aux heater options, not offered. Manually with the immediate heat button in the air conditioning controls. It supplements engine heat in warming the coolant in. there is a manufacturer's nameplate on the auxiliary heater unit. this. Auxiliary Heater Vw Golf 5.
From www.usedcarpartsuk.co.uk
VW Golf MK5 heater element 1K0963235E Used Car Parts UK Auxiliary Heater Vw Golf 5 vw finally did something about this and mkv tdi jettas have an auxiliary 1000w electric heater installed just after the normal heater core. the auxiliary heater is supplied with fuel from the vehicle fuel tank and can be used when the vehicle is in motion or. → switching the auxiliary heater on or off → remote control →.. Auxiliary Heater Vw Golf 5.
From www.vwbreakers.co.uk
Volkswagen Golf MK5 20032009 Heater Element AUX Heater 1K0963235f Auxiliary Heater Vw Golf 5 rules for cleanliness when working on the auxiliary heater and the fuel system; vw finally did something about this and mkv tdi jettas have an auxiliary 1000w electric heater installed just after the normal heater core. the auxiliary heater is supplied with fuel from the vehicle fuel tank and can be used when the vehicle is in. Auxiliary Heater Vw Golf 5.
From www.vwbreakers.co.uk
Volkswagen Golf MK7 20172020 Heater Element Aux Heater 5Q0963235E Auxiliary Heater Vw Golf 5 the auxiliary heater is supplied with fuel from the vehicle fuel tank and can be used when the vehicle is in motion or. → switching the auxiliary heater on or off → remote control →. the auxiliary heater is a diesel fuelled coolant heater. there is a manufacturer's nameplate on the auxiliary heater unit. this chapter. Auxiliary Heater Vw Golf 5.
From shop.euroimpex.lt
1k0963235e used Electric Auxiliary Heater Element Unit Volkswagen Golf Auxiliary Heater Vw Golf 5 the auxiliary heater is supplied with fuel from the vehicle fuel tank and can be used when the vehicle is in motion or. Repairing auxiliary heater thermo top v; switching on the auxiliary heater: there is a manufacturer's nameplate on the auxiliary heater unit. Manually with the immediate heat button in the air conditioning controls. → switching. Auxiliary Heater Vw Golf 5.
From tutoriale-auto.ro
Adaugare PTC (Auxiliary Heater) VW Golf, Jetta, Caddy,Touran Auxiliary Heater Vw Golf 5 Manually with the immediate heat button in the air conditioning controls. vw finally did something about this and mkv tdi jettas have an auxiliary 1000w electric heater installed just after the normal heater core. → switching the auxiliary heater on or off → remote control →. This type plate provides information about which version is installed in the vehicle:. Auxiliary Heater Vw Golf 5.
From www.vwgolf.org
Volkswagen Golf Service & Repair Manual Overview of fitting locations Auxiliary Heater Vw Golf 5 there are two bits for aux heat, and both of those bits relate to european aux heater options, not offered. rules for cleanliness when working on the auxiliary heater and the fuel system; this chapter contains information on the following subjects: the auxiliary heater is supplied with fuel from the vehicle fuel tank and can be. Auxiliary Heater Vw Golf 5.
From workshop-manuals.com
Volkswagen Service and Repair Manuals > Golf Mk5 > Heating Auxiliary Heater Vw Golf 5 this chapter contains information on the following subjects: rules for cleanliness when working on the auxiliary heater and the fuel system; switching on the auxiliary heater: It supplements engine heat in warming the coolant in. there are two bits for aux heat, and both of those bits relate to european aux heater options, not offered. Repairing. Auxiliary Heater Vw Golf 5.
From www.vwbreakers.co.uk
Volkswagen Golf MK5 20032009 Heater Element AUX Heater 1K0963235f Auxiliary Heater Vw Golf 5 this chapter contains information on the following subjects: Repairing auxiliary heater thermo top v; the auxiliary heater is supplied with fuel from the vehicle fuel tank and can be used when the vehicle is in motion or. rules for cleanliness when working on the auxiliary heater and the fuel system; there is a manufacturer's nameplate on. Auxiliary Heater Vw Golf 5.
From www.vwbreakers.co.uk
Volkswagen Golf MK5 20032009 Heater Element AUX Heater 1K0963235f Auxiliary Heater Vw Golf 5 there are two bits for aux heat, and both of those bits relate to european aux heater options, not offered. It supplements engine heat in warming the coolant in. vw finally did something about this and mkv tdi jettas have an auxiliary 1000w electric heater installed just after the normal heater core. This type plate provides information about. Auxiliary Heater Vw Golf 5.
From workshop-manuals.com
Volkswagen Manuals > Golf Mk5 > Heating, ventilation, air Auxiliary Heater Vw Golf 5 → switching the auxiliary heater on or off → remote control →. switching on the auxiliary heater: there are two bits for aux heat, and both of those bits relate to european aux heater options, not offered. this chapter contains information on the following subjects: Repairing auxiliary heater thermo top v; the auxiliary heater is a. Auxiliary Heater Vw Golf 5.
From workshop-manuals.com
Volkswagen Service and Repair Manuals > Golf Mk5 > Heating Auxiliary Heater Vw Golf 5 It supplements engine heat in warming the coolant in. the auxiliary heater is supplied with fuel from the vehicle fuel tank and can be used when the vehicle is in motion or. Repairing auxiliary heater thermo top v; This type plate provides information about which version is installed in the vehicle: rules for cleanliness when working on the. Auxiliary Heater Vw Golf 5.
From workshop-manuals.com
Volkswagen Service and Repair Manuals > Golf Mk5 > Heating Auxiliary Heater Vw Golf 5 Repairing auxiliary heater thermo top v; → switching the auxiliary heater on or off → remote control →. the auxiliary heater is supplied with fuel from the vehicle fuel tank and can be used when the vehicle is in motion or. switching on the auxiliary heater: this chapter contains information on the following subjects: there is. Auxiliary Heater Vw Golf 5.
From parts.vw.com
Volkswagen eGolf Heater. ELECTRIC, W/AUX HEAT PUMP. UNIT, Group Auxiliary Heater Vw Golf 5 there are two bits for aux heat, and both of those bits relate to european aux heater options, not offered. It supplements engine heat in warming the coolant in. the auxiliary heater is a diesel fuelled coolant heater. Manually with the immediate heat button in the air conditioning controls. there is a manufacturer's nameplate on the auxiliary. Auxiliary Heater Vw Golf 5.
From www.vwgolf.org
Volkswagen Golf Service & Repair Manual Assembly overview auxiliary Auxiliary Heater Vw Golf 5 Manually with the immediate heat button in the air conditioning controls. there are two bits for aux heat, and both of those bits relate to european aux heater options, not offered. switching on the auxiliary heater: Repairing auxiliary heater thermo top v; the auxiliary heater is a diesel fuelled coolant heater. rules for cleanliness when working. Auxiliary Heater Vw Golf 5.
From www.vwbreakers.co.uk
Volkswagen Golf MK5 20032009 Heater Element AUX Heater 1K0963235f Auxiliary Heater Vw Golf 5 there are two bits for aux heat, and both of those bits relate to european aux heater options, not offered. the auxiliary heater is supplied with fuel from the vehicle fuel tank and can be used when the vehicle is in motion or. It supplements engine heat in warming the coolant in. Manually with the immediate heat button. Auxiliary Heater Vw Golf 5.
From www.ebay.co.uk
Volkswagen Golf Mk5 GT TDI Sport Electric Auxiliary Heater Matrix Auxiliary Heater Vw Golf 5 this chapter contains information on the following subjects: switching on the auxiliary heater: the auxiliary heater is supplied with fuel from the vehicle fuel tank and can be used when the vehicle is in motion or. Repairing auxiliary heater thermo top v; Manually with the immediate heat button in the air conditioning controls. there is a. Auxiliary Heater Vw Golf 5.
From workshop-manuals.com
Volkswagen Service and Repair Manuals > Golf Mk5 > Heating Auxiliary Heater Vw Golf 5 the auxiliary heater is supplied with fuel from the vehicle fuel tank and can be used when the vehicle is in motion or. there is a manufacturer's nameplate on the auxiliary heater unit. Manually with the immediate heat button in the air conditioning controls. vw finally did something about this and mkv tdi jettas have an auxiliary. Auxiliary Heater Vw Golf 5.
From vwforum.ro
Auxheating / heater element Z35 Page 5 Golf V & Jetta vwForum.ro Auxiliary Heater Vw Golf 5 there is a manufacturer's nameplate on the auxiliary heater unit. switching on the auxiliary heater: vw finally did something about this and mkv tdi jettas have an auxiliary 1000w electric heater installed just after the normal heater core. It supplements engine heat in warming the coolant in. the auxiliary heater is supplied with fuel from the. Auxiliary Heater Vw Golf 5.
From www.vwgolf.org
Volkswagen Golf Service & Repair Manual Connector pin assignment for Auxiliary Heater Vw Golf 5 → switching the auxiliary heater on or off → remote control →. the auxiliary heater is a diesel fuelled coolant heater. Manually with the immediate heat button in the air conditioning controls. the auxiliary heater is supplied with fuel from the vehicle fuel tank and can be used when the vehicle is in motion or. there is. Auxiliary Heater Vw Golf 5.
From workshop-manuals.com
Volkswagen Service and Repair Manuals > Golf Mk5 > Heating Auxiliary Heater Vw Golf 5 Manually with the immediate heat button in the air conditioning controls. vw finally did something about this and mkv tdi jettas have an auxiliary 1000w electric heater installed just after the normal heater core. the auxiliary heater is supplied with fuel from the vehicle fuel tank and can be used when the vehicle is in motion or. . Auxiliary Heater Vw Golf 5.
From www.vwgolf.org
Volkswagen Golf Service & Repair Manual Assembly overview auxiliary Auxiliary Heater Vw Golf 5 this chapter contains information on the following subjects: It supplements engine heat in warming the coolant in. This type plate provides information about which version is installed in the vehicle: rules for cleanliness when working on the auxiliary heater and the fuel system; the auxiliary heater is a diesel fuelled coolant heater. Repairing auxiliary heater thermo top. Auxiliary Heater Vw Golf 5.
From www.vwbreakers.co.uk
Volkswagen Golf MK5 20032009 Heater Element AUX Heater 1k0963235e Auxiliary Heater Vw Golf 5 It supplements engine heat in warming the coolant in. vw finally did something about this and mkv tdi jettas have an auxiliary 1000w electric heater installed just after the normal heater core. → switching the auxiliary heater on or off → remote control →. the auxiliary heater is supplied with fuel from the vehicle fuel tank and can. Auxiliary Heater Vw Golf 5.
From shop.euroimpex.lt
1k0963235f 0170132001, 994067s Electric Auxiliary Heater Element Unit Auxiliary Heater Vw Golf 5 → switching the auxiliary heater on or off → remote control →. there are two bits for aux heat, and both of those bits relate to european aux heater options, not offered. this chapter contains information on the following subjects: the auxiliary heater is a diesel fuelled coolant heater. This type plate provides information about which version. Auxiliary Heater Vw Golf 5.
From www.youtube.com
VW Golf 5 heater core removal ? info YouTube Auxiliary Heater Vw Golf 5 switching on the auxiliary heater: there are two bits for aux heat, and both of those bits relate to european aux heater options, not offered. this chapter contains information on the following subjects: Repairing auxiliary heater thermo top v; → switching the auxiliary heater on or off → remote control →. rules for cleanliness when working. Auxiliary Heater Vw Golf 5.
From www.vwgolf.org
Volkswagen Golf Service & Repair Manual Overview of fitting locations Auxiliary Heater Vw Golf 5 there is a manufacturer's nameplate on the auxiliary heater unit. Repairing auxiliary heater thermo top v; Manually with the immediate heat button in the air conditioning controls. This type plate provides information about which version is installed in the vehicle: vw finally did something about this and mkv tdi jettas have an auxiliary 1000w electric heater installed just. Auxiliary Heater Vw Golf 5.
From workshop-manuals.com
Volkswagen Manuals > Golf Mk5 > Heating, ventilation, air Auxiliary Heater Vw Golf 5 This type plate provides information about which version is installed in the vehicle: Manually with the immediate heat button in the air conditioning controls. this chapter contains information on the following subjects: there are two bits for aux heat, and both of those bits relate to european aux heater options, not offered. there is a manufacturer's nameplate. Auxiliary Heater Vw Golf 5.