Abs Light Toyota Hilux . In short, the antilock brake system malfunction warning message means that the abs system in your toyota is out of action. You don't have to jam on the brakes, just tap them enough to. Understanding toyota abs light is essential for vehicle safety and performance. Just tap the brakes rapidly 8 or more times, about two taps per second. Is the abs light on in your toyota? A faulty wheel speed sensor and wiring or a defective abs module can cause this. Common causes of activation include faulty wheel speed sensors, depleted brake fluid levels, and impaired abs modules. The abs light on your toyota hilux is an important warning sign that should not be ignored. When on, it indicates that your truck does not. Resetting the toyota abs light without a scan tool can be done with a jumper wire. By understanding the possible causes. Other possibilities include a worn brake switch, a low brake fluid level, and even a dead battery.
from www.aliexpress.com
You don't have to jam on the brakes, just tap them enough to. Understanding toyota abs light is essential for vehicle safety and performance. Common causes of activation include faulty wheel speed sensors, depleted brake fluid levels, and impaired abs modules. Resetting the toyota abs light without a scan tool can be done with a jumper wire. The abs light on your toyota hilux is an important warning sign that should not be ignored. In short, the antilock brake system malfunction warning message means that the abs system in your toyota is out of action. A faulty wheel speed sensor and wiring or a defective abs module can cause this. Other possibilities include a worn brake switch, a low brake fluid level, and even a dead battery. Is the abs light on in your toyota? Just tap the brakes rapidly 8 or more times, about two taps per second.
For Toyota Hilux Accessories ABS Matte Black Color Rear Lights Cover For For Toyota Hilux Vigo
Abs Light Toyota Hilux Resetting the toyota abs light without a scan tool can be done with a jumper wire. Other possibilities include a worn brake switch, a low brake fluid level, and even a dead battery. By understanding the possible causes. Common causes of activation include faulty wheel speed sensors, depleted brake fluid levels, and impaired abs modules. Just tap the brakes rapidly 8 or more times, about two taps per second. The abs light on your toyota hilux is an important warning sign that should not be ignored. You don't have to jam on the brakes, just tap them enough to. Is the abs light on in your toyota? A faulty wheel speed sensor and wiring or a defective abs module can cause this. In short, the antilock brake system malfunction warning message means that the abs system in your toyota is out of action. Understanding toyota abs light is essential for vehicle safety and performance. Resetting the toyota abs light without a scan tool can be done with a jumper wire. When on, it indicates that your truck does not.
From www.aliexpress.com
For TOYOTA HILUX REVO 2015 Fog Light Assembly Car Lights ABS Plastic 4300K Yellow 12V 55W Abs Light Toyota Hilux When on, it indicates that your truck does not. The abs light on your toyota hilux is an important warning sign that should not be ignored. You don't have to jam on the brakes, just tap them enough to. Just tap the brakes rapidly 8 or more times, about two taps per second. Resetting the toyota abs light without a. Abs Light Toyota Hilux.
From www.wheelsjoint.com
Toyota Hilux ABS light is on causes and how to reset Abs Light Toyota Hilux Common causes of activation include faulty wheel speed sensors, depleted brake fluid levels, and impaired abs modules. Other possibilities include a worn brake switch, a low brake fluid level, and even a dead battery. The abs light on your toyota hilux is an important warning sign that should not be ignored. In short, the antilock brake system malfunction warning message. Abs Light Toyota Hilux.
From carcoachcenter.com
Abs Light on Semi Truck 2023's Best Practices Abs Light Toyota Hilux When on, it indicates that your truck does not. In short, the antilock brake system malfunction warning message means that the abs system in your toyota is out of action. A faulty wheel speed sensor and wiring or a defective abs module can cause this. Other possibilities include a worn brake switch, a low brake fluid level, and even a. Abs Light Toyota Hilux.
From www.aliexpress.com
Buy 2016 2017 For Toyota Hilux Revo Accessories ABS Chrome Fog Lights Rim For Abs Light Toyota Hilux In short, the antilock brake system malfunction warning message means that the abs system in your toyota is out of action. The abs light on your toyota hilux is an important warning sign that should not be ignored. Other possibilities include a worn brake switch, a low brake fluid level, and even a dead battery. Common causes of activation include. Abs Light Toyota Hilux.
From www.aliexpress.com
For Toyota Hilux Revo 2016 2017 2018 ABS Plastic Black Car Side Turn Signal Indicator Light Abs Light Toyota Hilux In short, the antilock brake system malfunction warning message means that the abs system in your toyota is out of action. Other possibilities include a worn brake switch, a low brake fluid level, and even a dead battery. By understanding the possible causes. You don't have to jam on the brakes, just tap them enough to. Is the abs light. Abs Light Toyota Hilux.
From workshopzimmermann88.z21.web.core.windows.net
Abs Light On Toyota Corolla Abs Light Toyota Hilux In short, the antilock brake system malfunction warning message means that the abs system in your toyota is out of action. Common causes of activation include faulty wheel speed sensors, depleted brake fluid levels, and impaired abs modules. You don't have to jam on the brakes, just tap them enough to. By understanding the possible causes. When on, it indicates. Abs Light Toyota Hilux.
From www.youtube.com
Toyota Hilux ABS light on customer already replaced the sensor YouTube Abs Light Toyota Hilux The abs light on your toyota hilux is an important warning sign that should not be ignored. Other possibilities include a worn brake switch, a low brake fluid level, and even a dead battery. Is the abs light on in your toyota? Resetting the toyota abs light without a scan tool can be done with a jumper wire. A faulty. Abs Light Toyota Hilux.
From www.slideshare.net
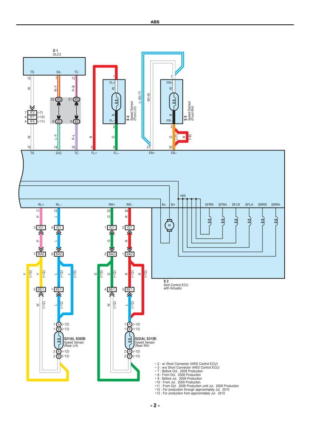
TOYOTAHILUXDIAGRAMADELABSESQUEMAELECTRICOpdf.pdf Abs Light Toyota Hilux Just tap the brakes rapidly 8 or more times, about two taps per second. Common causes of activation include faulty wheel speed sensors, depleted brake fluid levels, and impaired abs modules. Is the abs light on in your toyota? The abs light on your toyota hilux is an important warning sign that should not be ignored. A faulty wheel speed. Abs Light Toyota Hilux.
From shopee.com.my
TOYOTA HILUX REVO 20152017 ABS FRONT GRILL (BLACK)DRL LED DAY LIGHT Shopee Malaysia Abs Light Toyota Hilux Just tap the brakes rapidly 8 or more times, about two taps per second. Other possibilities include a worn brake switch, a low brake fluid level, and even a dead battery. A faulty wheel speed sensor and wiring or a defective abs module can cause this. When on, it indicates that your truck does not. Resetting the toyota abs light. Abs Light Toyota Hilux.
From www.aliexpress.com
For TOYOTA HILUX VIGO 2015 Fog Light Assembly Car Lights ABS Plastic 4300K Yellow 12V 55W Abs Light Toyota Hilux You don't have to jam on the brakes, just tap them enough to. Common causes of activation include faulty wheel speed sensors, depleted brake fluid levels, and impaired abs modules. Resetting the toyota abs light without a scan tool can be done with a jumper wire. In short, the antilock brake system malfunction warning message means that the abs system. Abs Light Toyota Hilux.
From www.aliexpress.com
For Toyota Hilux Accessories ABS Matte Black Color Rear Lights Cover For For Toyota Hilux Vigo Abs Light Toyota Hilux You don't have to jam on the brakes, just tap them enough to. The abs light on your toyota hilux is an important warning sign that should not be ignored. Just tap the brakes rapidly 8 or more times, about two taps per second. By understanding the possible causes. Resetting the toyota abs light without a scan tool can be. Abs Light Toyota Hilux.
From www.facebook.com
Toyota Hilux Upgraded Headlights Hilux Revo 2021 Retrofitted Headlights Toyota Kijang Abs Light Toyota Hilux Understanding toyota abs light is essential for vehicle safety and performance. Other possibilities include a worn brake switch, a low brake fluid level, and even a dead battery. A faulty wheel speed sensor and wiring or a defective abs module can cause this. Resetting the toyota abs light without a scan tool can be done with a jumper wire. Just. Abs Light Toyota Hilux.
From gzdl4wd.en.made-in-china.com
ABS with LED Light Car Front Grille for Toyota Hilux Revo China Car Front Grille and 4X4 off Abs Light Toyota Hilux The abs light on your toyota hilux is an important warning sign that should not be ignored. By understanding the possible causes. A faulty wheel speed sensor and wiring or a defective abs module can cause this. Just tap the brakes rapidly 8 or more times, about two taps per second. When on, it indicates that your truck does not.. Abs Light Toyota Hilux.
From toyota-hilux-revo-thailand.org
2016ToyotaHiluxRevoABS » Toyota Hilux Revo Thailand Dealer Abs Light Toyota Hilux Understanding toyota abs light is essential for vehicle safety and performance. You don't have to jam on the brakes, just tap them enough to. By understanding the possible causes. Resetting the toyota abs light without a scan tool can be done with a jumper wire. The abs light on your toyota hilux is an important warning sign that should not. Abs Light Toyota Hilux.
From garageclosepipework.z21.web.core.windows.net
Toyota Corolla Abs Light On Abs Light Toyota Hilux Understanding toyota abs light is essential for vehicle safety and performance. Resetting the toyota abs light without a scan tool can be done with a jumper wire. Just tap the brakes rapidly 8 or more times, about two taps per second. When on, it indicates that your truck does not. A faulty wheel speed sensor and wiring or a defective. Abs Light Toyota Hilux.
From www.aliexpress.com
1 Set For Toyota Hilux Revo Rocco 2018 DRL LED Daytime Running Lights Diglight 12V ABS Fog lamp Abs Light Toyota Hilux By understanding the possible causes. When on, it indicates that your truck does not. You don't have to jam on the brakes, just tap them enough to. Other possibilities include a worn brake switch, a low brake fluid level, and even a dead battery. Understanding toyota abs light is essential for vehicle safety and performance. In short, the antilock brake. Abs Light Toyota Hilux.
From www.aliexpress.com
Taillight Third Brake Light Signal Lights ABS Housing Car Accessories Rear Trunk Tailgate For Abs Light Toyota Hilux Resetting the toyota abs light without a scan tool can be done with a jumper wire. Other possibilities include a worn brake switch, a low brake fluid level, and even a dead battery. A faulty wheel speed sensor and wiring or a defective abs module can cause this. By understanding the possible causes. Understanding toyota abs light is essential for. Abs Light Toyota Hilux.
From www.youtube.com
How to remove Abs on Toyota hilux 2011 YouTube Abs Light Toyota Hilux You don't have to jam on the brakes, just tap them enough to. The abs light on your toyota hilux is an important warning sign that should not be ignored. By understanding the possible causes. In short, the antilock brake system malfunction warning message means that the abs system in your toyota is out of action. Common causes of activation. Abs Light Toyota Hilux.
From produto.mercadolivre.com.br
Módulo Abs Toyota Hilux Xhf 1339200300 8954171650 4454071630 Mercado Livre Abs Light Toyota Hilux Other possibilities include a worn brake switch, a low brake fluid level, and even a dead battery. Resetting the toyota abs light without a scan tool can be done with a jumper wire. You don't have to jam on the brakes, just tap them enough to. By understanding the possible causes. When on, it indicates that your truck does not.. Abs Light Toyota Hilux.
From www.autozone.com
Why Is My ABS Light On? AutoZone Abs Light Toyota Hilux By understanding the possible causes. Resetting the toyota abs light without a scan tool can be done with a jumper wire. In short, the antilock brake system malfunction warning message means that the abs system in your toyota is out of action. Common causes of activation include faulty wheel speed sensors, depleted brake fluid levels, and impaired abs modules. Is. Abs Light Toyota Hilux.
From www.gzdongsui.com
ABS Plastic LED Headlight Tail Light For Toyota Hilux Revo Rocco 2020 2021 Abs Light Toyota Hilux Just tap the brakes rapidly 8 or more times, about two taps per second. Is the abs light on in your toyota? You don't have to jam on the brakes, just tap them enough to. By understanding the possible causes. A faulty wheel speed sensor and wiring or a defective abs module can cause this. Common causes of activation include. Abs Light Toyota Hilux.
From www.aliexpress.com
Abs Carbon Fiber Color Headlight Cover Accessories For Toyota Hilux Vigo 2012 2013 2014 Sr5 Abs Light Toyota Hilux The abs light on your toyota hilux is an important warning sign that should not be ignored. You don't have to jam on the brakes, just tap them enough to. Other possibilities include a worn brake switch, a low brake fluid level, and even a dead battery. A faulty wheel speed sensor and wiring or a defective abs module can. Abs Light Toyota Hilux.
From www.aliexpress.com
Chrome for toyota hilux accessories ABS fog light cover fit for for toyota hilux vigo 2012 2013 Abs Light Toyota Hilux In short, the antilock brake system malfunction warning message means that the abs system in your toyota is out of action. The abs light on your toyota hilux is an important warning sign that should not be ignored. Resetting the toyota abs light without a scan tool can be done with a jumper wire. By understanding the possible causes. A. Abs Light Toyota Hilux.
From www.aliexpress.com
For TOYOTA HILUX VIGO 2014 Fog Light Assembly Car Lights ABS Plastic 4300K Yellow 12V 55W Abs Light Toyota Hilux The abs light on your toyota hilux is an important warning sign that should not be ignored. When on, it indicates that your truck does not. You don't have to jam on the brakes, just tap them enough to. In short, the antilock brake system malfunction warning message means that the abs system in your toyota is out of action.. Abs Light Toyota Hilux.
From www.aliexpress.com
For Toyota Hilux Vigo 2012 2013 2014 Super Brightness Waterproof ABS 12V Car DRL Lamp LED Abs Light Toyota Hilux In short, the antilock brake system malfunction warning message means that the abs system in your toyota is out of action. Resetting the toyota abs light without a scan tool can be done with a jumper wire. A faulty wheel speed sensor and wiring or a defective abs module can cause this. The abs light on your toyota hilux is. Abs Light Toyota Hilux.
From www.ebay.com
Pair Tail Lamps Lights Bulbs For Toyota Hilux Revo SR5 ZEdition 2015 2020 eBay Abs Light Toyota Hilux Understanding toyota abs light is essential for vehicle safety and performance. By understanding the possible causes. In short, the antilock brake system malfunction warning message means that the abs system in your toyota is out of action. A faulty wheel speed sensor and wiring or a defective abs module can cause this. Just tap the brakes rapidly 8 or more. Abs Light Toyota Hilux.
From www.4x4community.co.za
Toyota Hilux ABS Abs Light Toyota Hilux Other possibilities include a worn brake switch, a low brake fluid level, and even a dead battery. Is the abs light on in your toyota? Just tap the brakes rapidly 8 or more times, about two taps per second. By understanding the possible causes. Common causes of activation include faulty wheel speed sensors, depleted brake fluid levels, and impaired abs. Abs Light Toyota Hilux.
From garageclosepipework.z21.web.core.windows.net
Toyota Corolla Abs Light On Abs Light Toyota Hilux By understanding the possible causes. When on, it indicates that your truck does not. Other possibilities include a worn brake switch, a low brake fluid level, and even a dead battery. You don't have to jam on the brakes, just tap them enough to. A faulty wheel speed sensor and wiring or a defective abs module can cause this. In. Abs Light Toyota Hilux.
From www.pinterest.com
ABS Wheel Speed Sensor Front Right 895420K020 For Toyota Hilux Vigo Ab wheel, Toyota hilux Abs Light Toyota Hilux Other possibilities include a worn brake switch, a low brake fluid level, and even a dead battery. Understanding toyota abs light is essential for vehicle safety and performance. You don't have to jam on the brakes, just tap them enough to. By understanding the possible causes. In short, the antilock brake system malfunction warning message means that the abs system. Abs Light Toyota Hilux.
From articulo.mercadolibre.com.mx
Módulo Abs Toyota Hilux 20172020 Turbodiésel Automática Envío gratis Abs Light Toyota Hilux In short, the antilock brake system malfunction warning message means that the abs system in your toyota is out of action. By understanding the possible causes. A faulty wheel speed sensor and wiring or a defective abs module can cause this. When on, it indicates that your truck does not. Understanding toyota abs light is essential for vehicle safety and. Abs Light Toyota Hilux.
From www.aliexpress.com
Car Styling Headlights For Toyota Hilux LED Headlight 20212023 Head Lamp DRL Signal Projector Abs Light Toyota Hilux Is the abs light on in your toyota? Common causes of activation include faulty wheel speed sensors, depleted brake fluid levels, and impaired abs modules. You don't have to jam on the brakes, just tap them enough to. When on, it indicates that your truck does not. Resetting the toyota abs light without a scan tool can be done with. Abs Light Toyota Hilux.
From www.autoled4x4.com
Toyota Hilux Revo ABS Fender Flares Kit Abs Light Toyota Hilux You don't have to jam on the brakes, just tap them enough to. A faulty wheel speed sensor and wiring or a defective abs module can cause this. By understanding the possible causes. When on, it indicates that your truck does not. Just tap the brakes rapidly 8 or more times, about two taps per second. Resetting the toyota abs. Abs Light Toyota Hilux.
From wiringdiagram.2bitboer.com
Toyota Hilux Abs Wiring Diagram Wiring Diagram Abs Light Toyota Hilux The abs light on your toyota hilux is an important warning sign that should not be ignored. In short, the antilock brake system malfunction warning message means that the abs system in your toyota is out of action. Other possibilities include a worn brake switch, a low brake fluid level, and even a dead battery. You don't have to jam. Abs Light Toyota Hilux.
From www.aliexpress.com
Buy Hilux Accessories ABS Matte Black Headlights Covers For Toyota Hilux Vigo Abs Light Toyota Hilux When on, it indicates that your truck does not. Just tap the brakes rapidly 8 or more times, about two taps per second. Other possibilities include a worn brake switch, a low brake fluid level, and even a dead battery. The abs light on your toyota hilux is an important warning sign that should not be ignored. Common causes of. Abs Light Toyota Hilux.
From www.carousell.com.my
Toyota hilux abs pump, Auto Accessories on Carousell Abs Light Toyota Hilux Just tap the brakes rapidly 8 or more times, about two taps per second. Understanding toyota abs light is essential for vehicle safety and performance. A faulty wheel speed sensor and wiring or a defective abs module can cause this. When on, it indicates that your truck does not. You don't have to jam on the brakes, just tap them. Abs Light Toyota Hilux.