Ford Transit Cooling Fan Problems . Thought it might be fuses and relays but they are all ok. # 1 cool the engine coolant via radiator #2 cool the hvac refrigerant via. 8.5k views 2 years ago #diymechanic #autorepair #fordtransitconnect. However the hose to expansion tank was very hot. The top hose from radiator was stone cold and air behind fan cold. The transit custom also has problems that include an issue with the cooling fan system, and there are reports of damaged ford transit turbo actuator problems and transmission synchromesh failure. Repairpal will help you figure out whether it's your fan motor or clutch, fan relay or fuse, temp. I ordered one already because the one that works is noisy, but i'm not. At high speed fan request, only fan #2 was spinning at high speed. If i push on fan #1s blades it will start spinning up for a few. 2015 transit 250 with 3.7, having issue with cooling fans. The assessment from the technician was that the a/c compressor won't engage and give any cold air as the cooling fan.
from www.proxyparts.com
At high speed fan request, only fan #2 was spinning at high speed. The transit custom also has problems that include an issue with the cooling fan system, and there are reports of damaged ford transit turbo actuator problems and transmission synchromesh failure. # 1 cool the engine coolant via radiator #2 cool the hvac refrigerant via. If i push on fan #1s blades it will start spinning up for a few. 8.5k views 2 years ago #diymechanic #autorepair #fordtransitconnect. The assessment from the technician was that the a/c compressor won't engage and give any cold air as the cooling fan. 2015 transit 250 with 3.7, having issue with cooling fans. I ordered one already because the one that works is noisy, but i'm not. However the hose to expansion tank was very hot. Thought it might be fuses and relays but they are all ok.
Cooling fans Ford Transit 2.0 TDdi 16V 260S 4537734
Ford Transit Cooling Fan Problems The assessment from the technician was that the a/c compressor won't engage and give any cold air as the cooling fan. The transit custom also has problems that include an issue with the cooling fan system, and there are reports of damaged ford transit turbo actuator problems and transmission synchromesh failure. At high speed fan request, only fan #2 was spinning at high speed. The top hose from radiator was stone cold and air behind fan cold. Repairpal will help you figure out whether it's your fan motor or clutch, fan relay or fuse, temp. 2015 transit 250 with 3.7, having issue with cooling fans. 8.5k views 2 years ago #diymechanic #autorepair #fordtransitconnect. # 1 cool the engine coolant via radiator #2 cool the hvac refrigerant via. I ordered one already because the one that works is noisy, but i'm not. If i push on fan #1s blades it will start spinning up for a few. However the hose to expansion tank was very hot. The assessment from the technician was that the a/c compressor won't engage and give any cold air as the cooling fan. Thought it might be fuses and relays but they are all ok.
From www.fordtransitusaforum.com
Engine cooling fan operation question Ford Transit USA Forum Ford Transit Cooling Fan Problems The transit custom also has problems that include an issue with the cooling fan system, and there are reports of damaged ford transit turbo actuator problems and transmission synchromesh failure. The top hose from radiator was stone cold and air behind fan cold. # 1 cool the engine coolant via radiator #2 cool the hvac refrigerant via. I ordered one. Ford Transit Cooling Fan Problems.
From www.proxyparts.com
Ford Transit Cooling fan resistors stock Ford Transit Cooling Fan Problems If i push on fan #1s blades it will start spinning up for a few. I ordered one already because the one that works is noisy, but i'm not. Repairpal will help you figure out whether it's your fan motor or clutch, fan relay or fuse, temp. At high speed fan request, only fan #2 was spinning at high speed.. Ford Transit Cooling Fan Problems.
From www.carparts.com
2011 Ford Transit Connect Cooling Fan Assemblies from 107 Ford Transit Cooling Fan Problems 8.5k views 2 years ago #diymechanic #autorepair #fordtransitconnect. # 1 cool the engine coolant via radiator #2 cool the hvac refrigerant via. The top hose from radiator was stone cold and air behind fan cold. Thought it might be fuses and relays but they are all ok. Repairpal will help you figure out whether it's your fan motor or clutch,. Ford Transit Cooling Fan Problems.
From www.transitcenter.uk
Cooling fan Ford Transit 2.5 TD 19912000 Ford Transit Cooling Fan Problems The top hose from radiator was stone cold and air behind fan cold. I ordered one already because the one that works is noisy, but i'm not. 2015 transit 250 with 3.7, having issue with cooling fans. Repairpal will help you figure out whether it's your fan motor or clutch, fan relay or fuse, temp. However the hose to expansion. Ford Transit Cooling Fan Problems.
From www.transitcenter.uk
Cooling fan with clutch Ford Transit 20002013 Ford Transit Cooling Fan Problems If i push on fan #1s blades it will start spinning up for a few. At high speed fan request, only fan #2 was spinning at high speed. The top hose from radiator was stone cold and air behind fan cold. 2015 transit 250 with 3.7, having issue with cooling fans. Repairpal will help you figure out whether it's your. Ford Transit Cooling Fan Problems.
From www.youtube.com
How to service the cooling system on the Ford Transit Custom 2013 to Ford Transit Cooling Fan Problems I ordered one already because the one that works is noisy, but i'm not. Thought it might be fuses and relays but they are all ok. 2015 transit 250 with 3.7, having issue with cooling fans. At high speed fan request, only fan #2 was spinning at high speed. # 1 cool the engine coolant via radiator #2 cool the. Ford Transit Cooling Fan Problems.
From www.proxyparts.com
Cooling fans Ford Transit Connect 1.8 TDCi 75 4986737 Ford Transit Cooling Fan Problems Repairpal will help you figure out whether it's your fan motor or clutch, fan relay or fuse, temp. I ordered one already because the one that works is noisy, but i'm not. However the hose to expansion tank was very hot. If i push on fan #1s blades it will start spinning up for a few. 2015 transit 250 with. Ford Transit Cooling Fan Problems.
From www.ebay.com
Radiator Cooling Fan Assembly For Ford Transit Connect FO3115180 2010 Ford Transit Cooling Fan Problems 2015 transit 250 with 3.7, having issue with cooling fans. The assessment from the technician was that the a/c compressor won't engage and give any cold air as the cooling fan. Repairpal will help you figure out whether it's your fan motor or clutch, fan relay or fuse, temp. However the hose to expansion tank was very hot. I ordered. Ford Transit Cooling Fan Problems.
From rrr.lt
Ford Transit Electric radiator cooling fan, 54.10 € RRR Ford Transit Cooling Fan Problems The assessment from the technician was that the a/c compressor won't engage and give any cold air as the cooling fan. Thought it might be fuses and relays but they are all ok. The transit custom also has problems that include an issue with the cooling fan system, and there are reports of damaged ford transit turbo actuator problems and. Ford Transit Cooling Fan Problems.
From www.proxyparts.com
Cooling fans Ford Transit 2.2 TDCi 16V 000000 Ford Transit Cooling Fan Problems The transit custom also has problems that include an issue with the cooling fan system, and there are reports of damaged ford transit turbo actuator problems and transmission synchromesh failure. At high speed fan request, only fan #2 was spinning at high speed. 8.5k views 2 years ago #diymechanic #autorepair #fordtransitconnect. Thought it might be fuses and relays but they. Ford Transit Cooling Fan Problems.
From www.transitcenter.ie
Radiator fan Ford Transit Connect, without Air Conditioning used Ford Transit Cooling Fan Problems Thought it might be fuses and relays but they are all ok. The assessment from the technician was that the a/c compressor won't engage and give any cold air as the cooling fan. If i push on fan #1s blades it will start spinning up for a few. Repairpal will help you figure out whether it's your fan motor or. Ford Transit Cooling Fan Problems.
From www.carparts.com
2011 Ford Transit Connect Cooling Fan Assemblies from 107 Ford Transit Cooling Fan Problems Repairpal will help you figure out whether it's your fan motor or clutch, fan relay or fuse, temp. The transit custom also has problems that include an issue with the cooling fan system, and there are reports of damaged ford transit turbo actuator problems and transmission synchromesh failure. The top hose from radiator was stone cold and air behind fan. Ford Transit Cooling Fan Problems.
From parts.havreford.net
Ford Transit Connect Engine Cooling Fan Assembly. MOTOR AND FAN Ford Transit Cooling Fan Problems Thought it might be fuses and relays but they are all ok. I ordered one already because the one that works is noisy, but i'm not. Repairpal will help you figure out whether it's your fan motor or clutch, fan relay or fuse, temp. The transit custom also has problems that include an issue with the cooling fan system, and. Ford Transit Cooling Fan Problems.
From www.youtube.com
How to Replace Radiator Cooling Fans 20102013 Ford Transit Connect Ford Transit Cooling Fan Problems 8.5k views 2 years ago #diymechanic #autorepair #fordtransitconnect. The top hose from radiator was stone cold and air behind fan cold. At high speed fan request, only fan #2 was spinning at high speed. If i push on fan #1s blades it will start spinning up for a few. The assessment from the technician was that the a/c compressor won't. Ford Transit Cooling Fan Problems.
From www.youtube.com
How to change viscous fan Ford transit mk5 and others models YouTube Ford Transit Cooling Fan Problems However the hose to expansion tank was very hot. At high speed fan request, only fan #2 was spinning at high speed. The top hose from radiator was stone cold and air behind fan cold. 2015 transit 250 with 3.7, having issue with cooling fans. 8.5k views 2 years ago #diymechanic #autorepair #fordtransitconnect. Thought it might be fuses and relays. Ford Transit Cooling Fan Problems.
From www.transitcenter.uk
Cooling fan with clutch Ford Transit MK6 MK7 MK8 Ford Transit Cooling Fan Problems Thought it might be fuses and relays but they are all ok. The assessment from the technician was that the a/c compressor won't engage and give any cold air as the cooling fan. At high speed fan request, only fan #2 was spinning at high speed. However the hose to expansion tank was very hot. If i push on fan. Ford Transit Cooling Fan Problems.
From www.proxyparts.com
Cooling fans Ford Transit 2.0 TDdi 16V 260S 4537734 Ford Transit Cooling Fan Problems 8.5k views 2 years ago #diymechanic #autorepair #fordtransitconnect. If i push on fan #1s blades it will start spinning up for a few. Repairpal will help you figure out whether it's your fan motor or clutch, fan relay or fuse, temp. # 1 cool the engine coolant via radiator #2 cool the hvac refrigerant via. However the hose to expansion. Ford Transit Cooling Fan Problems.
From www.ebay.com
Radiator Cooling Fan Assy w/ Shroud for Ford Focus 1318 Transit Ford Transit Cooling Fan Problems 8.5k views 2 years ago #diymechanic #autorepair #fordtransitconnect. The transit custom also has problems that include an issue with the cooling fan system, and there are reports of damaged ford transit turbo actuator problems and transmission synchromesh failure. If i push on fan #1s blades it will start spinning up for a few. However the hose to expansion tank was. Ford Transit Cooling Fan Problems.
From www.youtube.com
How to Replace Coolant Reservoir 2010 2013 Ford Transit Connect YouTube Ford Transit Cooling Fan Problems Thought it might be fuses and relays but they are all ok. Repairpal will help you figure out whether it's your fan motor or clutch, fan relay or fuse, temp. At high speed fan request, only fan #2 was spinning at high speed. However the hose to expansion tank was very hot. The transit custom also has problems that include. Ford Transit Cooling Fan Problems.
From www.youtube.com
Ford Transit Cooling Fan Diagnostic. FANS NOT WORKING OVERHEATING Ford Transit Cooling Fan Problems The assessment from the technician was that the a/c compressor won't engage and give any cold air as the cooling fan. The transit custom also has problems that include an issue with the cooling fan system, and there are reports of damaged ford transit turbo actuator problems and transmission synchromesh failure. # 1 cool the engine coolant via radiator #2. Ford Transit Cooling Fan Problems.
From www.transitcenter.ie
Cooling fan Ford Transit 2.5d 19942000 new Ford Transit Cooling Fan Problems The transit custom also has problems that include an issue with the cooling fan system, and there are reports of damaged ford transit turbo actuator problems and transmission synchromesh failure. The assessment from the technician was that the a/c compressor won't engage and give any cold air as the cooling fan. 2015 transit 250 with 3.7, having issue with cooling. Ford Transit Cooling Fan Problems.
From parts.havreford.net
Ford Transit Connect Engine Cooling Fan Assembly 9T1Z8C607A Havre Ford Transit Cooling Fan Problems At high speed fan request, only fan #2 was spinning at high speed. If i push on fan #1s blades it will start spinning up for a few. 2015 transit 250 with 3.7, having issue with cooling fans. 8.5k views 2 years ago #diymechanic #autorepair #fordtransitconnect. The top hose from radiator was stone cold and air behind fan cold. The. Ford Transit Cooling Fan Problems.
From www.midtenntruckparts.com
Ford Transit Connect Engine Cooling Fan Assembly CV6Z8C607P Mid Ford Transit Cooling Fan Problems # 1 cool the engine coolant via radiator #2 cool the hvac refrigerant via. 2015 transit 250 with 3.7, having issue with cooling fans. At high speed fan request, only fan #2 was spinning at high speed. Repairpal will help you figure out whether it's your fan motor or clutch, fan relay or fuse, temp. The top hose from radiator. Ford Transit Cooling Fan Problems.
From omsautoparts.ie
Ford Transit Radiator Fan OMS Auto Parts Ford Transit Cooling Fan Problems 8.5k views 2 years ago #diymechanic #autorepair #fordtransitconnect. 2015 transit 250 with 3.7, having issue with cooling fans. # 1 cool the engine coolant via radiator #2 cool the hvac refrigerant via. At high speed fan request, only fan #2 was spinning at high speed. I ordered one already because the one that works is noisy, but i'm not. However. Ford Transit Cooling Fan Problems.
From www.scannerdanner.com
2012 ford transit no cooling fan speeds (underhood) ScannerDanner Ford Transit Cooling Fan Problems However the hose to expansion tank was very hot. Repairpal will help you figure out whether it's your fan motor or clutch, fan relay or fuse, temp. 2015 transit 250 with 3.7, having issue with cooling fans. At high speed fan request, only fan #2 was spinning at high speed. Thought it might be fuses and relays but they are. Ford Transit Cooling Fan Problems.
From www.transitcenter.uk
Radiator fan Ford Transit Connect, without Air Conditioning Ford Transit Cooling Fan Problems 8.5k views 2 years ago #diymechanic #autorepair #fordtransitconnect. The top hose from radiator was stone cold and air behind fan cold. The transit custom also has problems that include an issue with the cooling fan system, and there are reports of damaged ford transit turbo actuator problems and transmission synchromesh failure. The assessment from the technician was that the a/c. Ford Transit Cooling Fan Problems.
From vanbreakers.co.uk
Ford Transit COOLING FAN 2.2 Euro4 FWD 2008 P/N 6C118C607 Van Breakers Ford Transit Cooling Fan Problems The transit custom also has problems that include an issue with the cooling fan system, and there are reports of damaged ford transit turbo actuator problems and transmission synchromesh failure. 8.5k views 2 years ago #diymechanic #autorepair #fordtransitconnect. # 1 cool the engine coolant via radiator #2 cool the hvac refrigerant via. The top hose from radiator was stone cold. Ford Transit Cooling Fan Problems.
From www.proxyparts.com
Cooling fans Ford Transit Custom BK218C607BB Ford Transit Cooling Fan Problems If i push on fan #1s blades it will start spinning up for a few. I ordered one already because the one that works is noisy, but i'm not. Repairpal will help you figure out whether it's your fan motor or clutch, fan relay or fuse, temp. 2015 transit 250 with 3.7, having issue with cooling fans. Thought it might. Ford Transit Cooling Fan Problems.
From www.proxyparts.com
Cooling fans Ford Transit 2.0 TDdi 16V 260S 4537734 Ford Transit Cooling Fan Problems The transit custom also has problems that include an issue with the cooling fan system, and there are reports of damaged ford transit turbo actuator problems and transmission synchromesh failure. Thought it might be fuses and relays but they are all ok. The assessment from the technician was that the a/c compressor won't engage and give any cold air as. Ford Transit Cooling Fan Problems.
From www.youtube.com
Ford Transit 350 Diesel Cooling Fan Fuse Location YouTube Ford Transit Cooling Fan Problems If i push on fan #1s blades it will start spinning up for a few. 8.5k views 2 years ago #diymechanic #autorepair #fordtransitconnect. However the hose to expansion tank was very hot. Thought it might be fuses and relays but they are all ok. At high speed fan request, only fan #2 was spinning at high speed. 2015 transit 250. Ford Transit Cooling Fan Problems.
From www.youtube.com
Ford Transit Blower Fan & Resistor Removal YouTube Ford Transit Cooling Fan Problems 2015 transit 250 with 3.7, having issue with cooling fans. Repairpal will help you figure out whether it's your fan motor or clutch, fan relay or fuse, temp. The assessment from the technician was that the a/c compressor won't engage and give any cold air as the cooling fan. 8.5k views 2 years ago #diymechanic #autorepair #fordtransitconnect. At high speed. Ford Transit Cooling Fan Problems.
From www.transitcenter.uk
Cooling fan Ford Transit 2.5d 19942000 Ford Transit Cooling Fan Problems The assessment from the technician was that the a/c compressor won't engage and give any cold air as the cooling fan. At high speed fan request, only fan #2 was spinning at high speed. If i push on fan #1s blades it will start spinning up for a few. However the hose to expansion tank was very hot. 8.5k views. Ford Transit Cooling Fan Problems.
From omsautoparts.ie
Transit Radiator Fan Shroud OMS Auto Parts Ford Transit Cooling Fan Problems I ordered one already because the one that works is noisy, but i'm not. The assessment from the technician was that the a/c compressor won't engage and give any cold air as the cooling fan. However the hose to expansion tank was very hot. The top hose from radiator was stone cold and air behind fan cold. Repairpal will help. Ford Transit Cooling Fan Problems.
From fordtransit.org
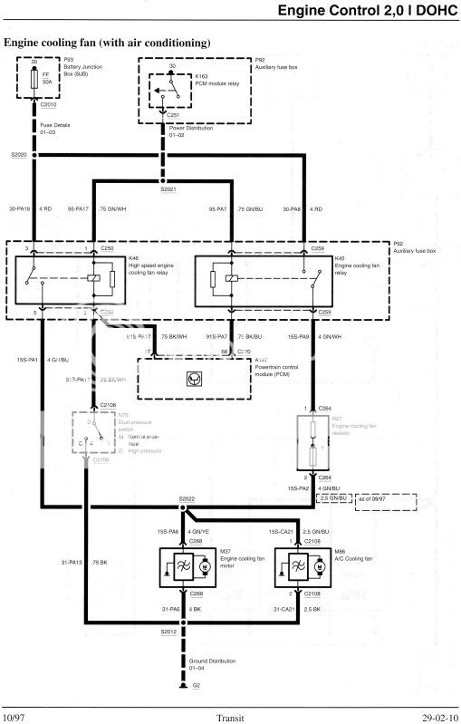
Ford Transit Forum • View topic 1997 Transit 2.0lt DOHC Radiator Fan Ford Transit Cooling Fan Problems # 1 cool the engine coolant via radiator #2 cool the hvac refrigerant via. Thought it might be fuses and relays but they are all ok. Repairpal will help you figure out whether it's your fan motor or clutch, fan relay or fuse, temp. 8.5k views 2 years ago #diymechanic #autorepair #fordtransitconnect. At high speed fan request, only fan #2. Ford Transit Cooling Fan Problems.
From www.transitcenter.uk
Radiator fan Ford Transit Connect, with Air Conditioning Ford Transit Cooling Fan Problems The transit custom also has problems that include an issue with the cooling fan system, and there are reports of damaged ford transit turbo actuator problems and transmission synchromesh failure. At high speed fan request, only fan #2 was spinning at high speed. However the hose to expansion tank was very hot. # 1 cool the engine coolant via radiator. Ford Transit Cooling Fan Problems.