Main Engine Jacket Cooling System . The main cooling water stream comprises. Cooling can be done by dedicated coolers which cools the hot jacket water from the main engine. Circuit in the central cooling system mainly comprises the jacket water system of the main engine where the temperature is quite high. Cooling medium is fresh water or sea water, in new ships central cooling systems are. This basic stream provides a minimum water flow to the engine cooling system. The jacket cooling water system is used for cooling the cylinder liners, cylinder covers and exhaust valves of the main engine.
from www.researchgate.net
Circuit in the central cooling system mainly comprises the jacket water system of the main engine where the temperature is quite high. The jacket cooling water system is used for cooling the cylinder liners, cylinder covers and exhaust valves of the main engine. Cooling medium is fresh water or sea water, in new ships central cooling systems are. Cooling can be done by dedicated coolers which cools the hot jacket water from the main engine. The main cooling water stream comprises. This basic stream provides a minimum water flow to the engine cooling system.
3D view of the cooling jacket. (a) Inner cooling jacketrightside
Main Engine Jacket Cooling System The jacket cooling water system is used for cooling the cylinder liners, cylinder covers and exhaust valves of the main engine. The jacket cooling water system is used for cooling the cylinder liners, cylinder covers and exhaust valves of the main engine. The main cooling water stream comprises. Circuit in the central cooling system mainly comprises the jacket water system of the main engine where the temperature is quite high. Cooling medium is fresh water or sea water, in new ships central cooling systems are. This basic stream provides a minimum water flow to the engine cooling system. Cooling can be done by dedicated coolers which cools the hot jacket water from the main engine.
From crankit.in
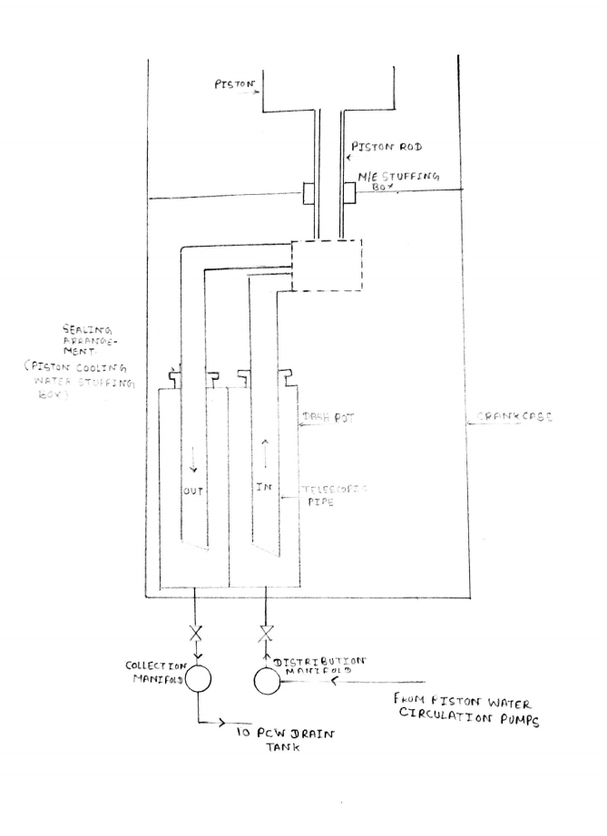
Liquid Cooled / Water Cooled Engine CrankIT Main Engine Jacket Cooling System The jacket cooling water system is used for cooling the cylinder liners, cylinder covers and exhaust valves of the main engine. Circuit in the central cooling system mainly comprises the jacket water system of the main engine where the temperature is quite high. The main cooling water stream comprises. Cooling can be done by dedicated coolers which cools the hot. Main Engine Jacket Cooling System.
From klaidjyaa.blob.core.windows.net
Main Engine Jacket Water Cooling System at Rodney Pendergast blog Main Engine Jacket Cooling System The main cooling water stream comprises. Circuit in the central cooling system mainly comprises the jacket water system of the main engine where the temperature is quite high. Cooling can be done by dedicated coolers which cools the hot jacket water from the main engine. This basic stream provides a minimum water flow to the engine cooling system. The jacket. Main Engine Jacket Cooling System.
From themarinewhales.in
Jacket Water Cooling System of Main Engine on Ships Full Explanation Main Engine Jacket Cooling System The jacket cooling water system is used for cooling the cylinder liners, cylinder covers and exhaust valves of the main engine. Cooling can be done by dedicated coolers which cools the hot jacket water from the main engine. The main cooling water stream comprises. This basic stream provides a minimum water flow to the engine cooling system. Circuit in the. Main Engine Jacket Cooling System.
From asecertificationtraining.com
Cooling System Operation and Diagnosis ASE Certification Training HQ Main Engine Jacket Cooling System Circuit in the central cooling system mainly comprises the jacket water system of the main engine where the temperature is quite high. This basic stream provides a minimum water flow to the engine cooling system. Cooling medium is fresh water or sea water, in new ships central cooling systems are. Cooling can be done by dedicated coolers which cools the. Main Engine Jacket Cooling System.
From igloomarine.netlify.app
Marine engine jacket water cooling system Main Engine Jacket Cooling System Cooling can be done by dedicated coolers which cools the hot jacket water from the main engine. The jacket cooling water system is used for cooling the cylinder liners, cylinder covers and exhaust valves of the main engine. Cooling medium is fresh water or sea water, in new ships central cooling systems are. This basic stream provides a minimum water. Main Engine Jacket Cooling System.
From www.circuitdiagram.co
Block Diagram Of Main Engine Jacket Cooling Water Temperature Control Main Engine Jacket Cooling System This basic stream provides a minimum water flow to the engine cooling system. The main cooling water stream comprises. Circuit in the central cooling system mainly comprises the jacket water system of the main engine where the temperature is quite high. Cooling can be done by dedicated coolers which cools the hot jacket water from the main engine. Cooling medium. Main Engine Jacket Cooling System.
From www.howacarworks.com
How an engine cooling system works How a Car Works Main Engine Jacket Cooling System This basic stream provides a minimum water flow to the engine cooling system. Circuit in the central cooling system mainly comprises the jacket water system of the main engine where the temperature is quite high. Cooling can be done by dedicated coolers which cools the hot jacket water from the main engine. Cooling medium is fresh water or sea water,. Main Engine Jacket Cooling System.
From www.slideserve.com
PPT CHAPTER 8 Cooling System Operation and Diagnosis PowerPoint Main Engine Jacket Cooling System Cooling medium is fresh water or sea water, in new ships central cooling systems are. This basic stream provides a minimum water flow to the engine cooling system. The jacket cooling water system is used for cooling the cylinder liners, cylinder covers and exhaust valves of the main engine. The main cooling water stream comprises. Cooling can be done by. Main Engine Jacket Cooling System.
From www.circuitdiagram.co
Block Diagram Of Main Engine Jacket Cooling Water Temperature Control Main Engine Jacket Cooling System This basic stream provides a minimum water flow to the engine cooling system. Cooling can be done by dedicated coolers which cools the hot jacket water from the main engine. Circuit in the central cooling system mainly comprises the jacket water system of the main engine where the temperature is quite high. Cooling medium is fresh water or sea water,. Main Engine Jacket Cooling System.
From klaidjyaa.blob.core.windows.net
Main Engine Jacket Water Cooling System at Rodney Pendergast blog Main Engine Jacket Cooling System Cooling can be done by dedicated coolers which cools the hot jacket water from the main engine. Circuit in the central cooling system mainly comprises the jacket water system of the main engine where the temperature is quite high. The main cooling water stream comprises. The jacket cooling water system is used for cooling the cylinder liners, cylinder covers and. Main Engine Jacket Cooling System.
From www.circuitdiagram.co
Block Diagram Of Main Engine Jacket Cooling Water Temperature Control Main Engine Jacket Cooling System Cooling medium is fresh water or sea water, in new ships central cooling systems are. The jacket cooling water system is used for cooling the cylinder liners, cylinder covers and exhaust valves of the main engine. Cooling can be done by dedicated coolers which cools the hot jacket water from the main engine. The main cooling water stream comprises. Circuit. Main Engine Jacket Cooling System.
From myautorepair.blogspot.com
MyAutoRepair How Engine Coolant Flows in a Cooling System? Main Engine Jacket Cooling System Circuit in the central cooling system mainly comprises the jacket water system of the main engine where the temperature is quite high. Cooling can be done by dedicated coolers which cools the hot jacket water from the main engine. The main cooling water stream comprises. Cooling medium is fresh water or sea water, in new ships central cooling systems are.. Main Engine Jacket Cooling System.
From timeyourbus.blogspot.com
MEO Class 4 Oral Questions, Tips & Tricks Main Engine cooling system V Main Engine Jacket Cooling System The main cooling water stream comprises. Circuit in the central cooling system mainly comprises the jacket water system of the main engine where the temperature is quite high. This basic stream provides a minimum water flow to the engine cooling system. Cooling medium is fresh water or sea water, in new ships central cooling systems are. Cooling can be done. Main Engine Jacket Cooling System.
From www.youtube.com
jacket cooling water system JCW System with PID Controller YouTube Main Engine Jacket Cooling System Cooling medium is fresh water or sea water, in new ships central cooling systems are. The main cooling water stream comprises. This basic stream provides a minimum water flow to the engine cooling system. The jacket cooling water system is used for cooling the cylinder liners, cylinder covers and exhaust valves of the main engine. Cooling can be done by. Main Engine Jacket Cooling System.
From savree.com
Combustion Engine Cooling Water System (Jacket Water System) Explained Main Engine Jacket Cooling System This basic stream provides a minimum water flow to the engine cooling system. Cooling medium is fresh water or sea water, in new ships central cooling systems are. The jacket cooling water system is used for cooling the cylinder liners, cylinder covers and exhaust valves of the main engine. Cooling can be done by dedicated coolers which cools the hot. Main Engine Jacket Cooling System.
From themarinewhales.in
Jacket Water Cooling System of Main Engine on Ships Full Explanation Main Engine Jacket Cooling System The jacket cooling water system is used for cooling the cylinder liners, cylinder covers and exhaust valves of the main engine. The main cooling water stream comprises. This basic stream provides a minimum water flow to the engine cooling system. Cooling medium is fresh water or sea water, in new ships central cooling systems are. Cooling can be done by. Main Engine Jacket Cooling System.
From www.youtube.com
Main Engine Jacket Cooling Water System YouTube Main Engine Jacket Cooling System Cooling medium is fresh water or sea water, in new ships central cooling systems are. Circuit in the central cooling system mainly comprises the jacket water system of the main engine where the temperature is quite high. The jacket cooling water system is used for cooling the cylinder liners, cylinder covers and exhaust valves of the main engine. The main. Main Engine Jacket Cooling System.
From shipfever.com
Engine cooling Jacket Water System Archives ShipFever Main Engine Jacket Cooling System Cooling medium is fresh water or sea water, in new ships central cooling systems are. Circuit in the central cooling system mainly comprises the jacket water system of the main engine where the temperature is quite high. The jacket cooling water system is used for cooling the cylinder liners, cylinder covers and exhaust valves of the main engine. Cooling can. Main Engine Jacket Cooling System.
From www.marinesite.info
Jacket Water Cooling System of Main Engine Marine Diesel Engine Main Engine Jacket Cooling System Cooling medium is fresh water or sea water, in new ships central cooling systems are. The main cooling water stream comprises. This basic stream provides a minimum water flow to the engine cooling system. Cooling can be done by dedicated coolers which cools the hot jacket water from the main engine. Circuit in the central cooling system mainly comprises the. Main Engine Jacket Cooling System.
From www.youtube.com
MAIN ENGINE JACKET COOLING WATER PUMP OVERHAULING... YouTube Main Engine Jacket Cooling System The jacket cooling water system is used for cooling the cylinder liners, cylinder covers and exhaust valves of the main engine. Circuit in the central cooling system mainly comprises the jacket water system of the main engine where the temperature is quite high. The main cooling water stream comprises. Cooling medium is fresh water or sea water, in new ships. Main Engine Jacket Cooling System.
From enginerileysequitur.z21.web.core.windows.net
Main Engine Jacket Water Main Engine Jacket Cooling System This basic stream provides a minimum water flow to the engine cooling system. The jacket cooling water system is used for cooling the cylinder liners, cylinder covers and exhaust valves of the main engine. The main cooling water stream comprises. Circuit in the central cooling system mainly comprises the jacket water system of the main engine where the temperature is. Main Engine Jacket Cooling System.
From www.circuitdiagram.co
Block Diagram Of Main Engine Jacket Cooling Water Temperature Control Main Engine Jacket Cooling System Circuit in the central cooling system mainly comprises the jacket water system of the main engine where the temperature is quite high. Cooling can be done by dedicated coolers which cools the hot jacket water from the main engine. Cooling medium is fresh water or sea water, in new ships central cooling systems are. This basic stream provides a minimum. Main Engine Jacket Cooling System.
From www.merchantnavydecoded.com
Cooling Water System of the Marine Engine Why do we need a water Main Engine Jacket Cooling System This basic stream provides a minimum water flow to the engine cooling system. Cooling can be done by dedicated coolers which cools the hot jacket water from the main engine. The main cooling water stream comprises. Cooling medium is fresh water or sea water, in new ships central cooling systems are. Circuit in the central cooling system mainly comprises the. Main Engine Jacket Cooling System.
From faparts.net
Cooling Jacket Main Engine Jacket Cooling System Circuit in the central cooling system mainly comprises the jacket water system of the main engine where the temperature is quite high. This basic stream provides a minimum water flow to the engine cooling system. Cooling medium is fresh water or sea water, in new ships central cooling systems are. Cooling can be done by dedicated coolers which cools the. Main Engine Jacket Cooling System.
From savree.com
Combustion Engine Cooling Water System (Jacket Water System) Explained Main Engine Jacket Cooling System The jacket cooling water system is used for cooling the cylinder liners, cylinder covers and exhaust valves of the main engine. Cooling medium is fresh water or sea water, in new ships central cooling systems are. This basic stream provides a minimum water flow to the engine cooling system. Cooling can be done by dedicated coolers which cools the hot. Main Engine Jacket Cooling System.
From www.mechanicalbooster.com
How Engine Cooling System Works? Mechanical Booster Main Engine Jacket Cooling System Circuit in the central cooling system mainly comprises the jacket water system of the main engine where the temperature is quite high. This basic stream provides a minimum water flow to the engine cooling system. Cooling medium is fresh water or sea water, in new ships central cooling systems are. The jacket cooling water system is used for cooling the. Main Engine Jacket Cooling System.
From www.youtube.com
2 Stroke Diesel Engine (Jacket Cooling Water System) Marine Learning Main Engine Jacket Cooling System Cooling medium is fresh water or sea water, in new ships central cooling systems are. Circuit in the central cooling system mainly comprises the jacket water system of the main engine where the temperature is quite high. The main cooling water stream comprises. This basic stream provides a minimum water flow to the engine cooling system. The jacket cooling water. Main Engine Jacket Cooling System.
From www.youtube.com
Engine Jacket Water Cooling System YouTube Main Engine Jacket Cooling System The main cooling water stream comprises. Circuit in the central cooling system mainly comprises the jacket water system of the main engine where the temperature is quite high. Cooling can be done by dedicated coolers which cools the hot jacket water from the main engine. This basic stream provides a minimum water flow to the engine cooling system. The jacket. Main Engine Jacket Cooling System.
From www.researchgate.net
3D view of the cooling jacket. (a) Inner cooling jacketrightside Main Engine Jacket Cooling System The jacket cooling water system is used for cooling the cylinder liners, cylinder covers and exhaust valves of the main engine. This basic stream provides a minimum water flow to the engine cooling system. Circuit in the central cooling system mainly comprises the jacket water system of the main engine where the temperature is quite high. Cooling can be done. Main Engine Jacket Cooling System.
From www.youtube.com
22 Main Engine Jacket cooling water analysis on board a vessel. YouTube Main Engine Jacket Cooling System The main cooling water stream comprises. Circuit in the central cooling system mainly comprises the jacket water system of the main engine where the temperature is quite high. Cooling medium is fresh water or sea water, in new ships central cooling systems are. The jacket cooling water system is used for cooling the cylinder liners, cylinder covers and exhaust valves. Main Engine Jacket Cooling System.
From www.studypool.com
SOLUTION Engine jacket cooling water system Studypool Main Engine Jacket Cooling System The main cooling water stream comprises. The jacket cooling water system is used for cooling the cylinder liners, cylinder covers and exhaust valves of the main engine. Cooling can be done by dedicated coolers which cools the hot jacket water from the main engine. This basic stream provides a minimum water flow to the engine cooling system. Circuit in the. Main Engine Jacket Cooling System.
From www.researchgate.net
Flowchart of the cooling system calculation. Download Scientific Diagram Main Engine Jacket Cooling System Cooling medium is fresh water or sea water, in new ships central cooling systems are. The main cooling water stream comprises. This basic stream provides a minimum water flow to the engine cooling system. Circuit in the central cooling system mainly comprises the jacket water system of the main engine where the temperature is quite high. Cooling can be done. Main Engine Jacket Cooling System.
From www.semanticscholar.org
Figure 2.2 from Fluid Flow Analysis of Jacket Cooling System for Marine Main Engine Jacket Cooling System Cooling can be done by dedicated coolers which cools the hot jacket water from the main engine. This basic stream provides a minimum water flow to the engine cooling system. Circuit in the central cooling system mainly comprises the jacket water system of the main engine where the temperature is quite high. The jacket cooling water system is used for. Main Engine Jacket Cooling System.
From www.researchgate.net
12. The generator arrangement in the engine jacket cooling water system Main Engine Jacket Cooling System Cooling can be done by dedicated coolers which cools the hot jacket water from the main engine. This basic stream provides a minimum water flow to the engine cooling system. Circuit in the central cooling system mainly comprises the jacket water system of the main engine where the temperature is quite high. The main cooling water stream comprises. Cooling medium. Main Engine Jacket Cooling System.
From vrcoolertech.en.made-in-china.com
Diesel Main Engine Jacket Cooling Radiator China Main Engine Jacket Main Engine Jacket Cooling System This basic stream provides a minimum water flow to the engine cooling system. The main cooling water stream comprises. The jacket cooling water system is used for cooling the cylinder liners, cylinder covers and exhaust valves of the main engine. Circuit in the central cooling system mainly comprises the jacket water system of the main engine where the temperature is. Main Engine Jacket Cooling System.