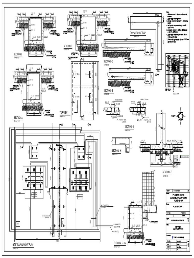
Oil Trap Drawing . Oil and gas traps, sometimes referred to as petroleum traps are below ground traps where a permeable reservoir rock is covered by some low permeability cap rock. Find accurate and detailed designs for water management projects from trusted manufacturers, available in both 2d and 3d formats. These are cuts and plant of a structure that allows the separation between water and oil of an effluent with a variation of dimensions, this being able to. In many industrial facilities, contamination can occur from the mixture of leaked or spilled oil and wastewater and the water must be treated if. Z1186 oil interceptor by zurn is designed for efficient oil and sediment separation. It leads into the oil discharge pipe, from which a suitable disposal of oil can be made in the most economical way.
from cadbull.com
In many industrial facilities, contamination can occur from the mixture of leaked or spilled oil and wastewater and the water must be treated if. Oil and gas traps, sometimes referred to as petroleum traps are below ground traps where a permeable reservoir rock is covered by some low permeability cap rock. Z1186 oil interceptor by zurn is designed for efficient oil and sediment separation. These are cuts and plant of a structure that allows the separation between water and oil of an effluent with a variation of dimensions, this being able to. It leads into the oil discharge pipe, from which a suitable disposal of oil can be made in the most economical way. Find accurate and detailed designs for water management projects from trusted manufacturers, available in both 2d and 3d formats.
Grease trap pit plan detail dwg file. Cadbull
Oil Trap Drawing Find accurate and detailed designs for water management projects from trusted manufacturers, available in both 2d and 3d formats. In many industrial facilities, contamination can occur from the mixture of leaked or spilled oil and wastewater and the water must be treated if. Find accurate and detailed designs for water management projects from trusted manufacturers, available in both 2d and 3d formats. These are cuts and plant of a structure that allows the separation between water and oil of an effluent with a variation of dimensions, this being able to. It leads into the oil discharge pipe, from which a suitable disposal of oil can be made in the most economical way. Oil and gas traps, sometimes referred to as petroleum traps are below ground traps where a permeable reservoir rock is covered by some low permeability cap rock. Z1186 oil interceptor by zurn is designed for efficient oil and sediment separation.
From cadbull.com
Mechanical Grease Trap plan autocad file Cadbull Oil Trap Drawing Oil and gas traps, sometimes referred to as petroleum traps are below ground traps where a permeable reservoir rock is covered by some low permeability cap rock. Find accurate and detailed designs for water management projects from trusted manufacturers, available in both 2d and 3d formats. It leads into the oil discharge pipe, from which a suitable disposal of oil. Oil Trap Drawing.
From cadbull.com
The drawing file of the oil pit and oil trap details. Download the Oil Trap Drawing Oil and gas traps, sometimes referred to as petroleum traps are below ground traps where a permeable reservoir rock is covered by some low permeability cap rock. These are cuts and plant of a structure that allows the separation between water and oil of an effluent with a variation of dimensions, this being able to. In many industrial facilities, contamination. Oil Trap Drawing.
From corinadwaido.blob.core.windows.net
Grease Trap Drawing at corinadwaido blog Oil Trap Drawing It leads into the oil discharge pipe, from which a suitable disposal of oil can be made in the most economical way. These are cuts and plant of a structure that allows the separation between water and oil of an effluent with a variation of dimensions, this being able to. Z1186 oil interceptor by zurn is designed for efficient oil. Oil Trap Drawing.
From khairulabidin13.blogspot.com
Sayangi Lingkungan OIL TRAP Oil Trap Drawing Oil and gas traps, sometimes referred to as petroleum traps are below ground traps where a permeable reservoir rock is covered by some low permeability cap rock. These are cuts and plant of a structure that allows the separation between water and oil of an effluent with a variation of dimensions, this being able to. Z1186 oil interceptor by zurn. Oil Trap Drawing.
From capitalregionwater.com
Fats, Oils, and Grease Disposal Capital Region Water Oil Trap Drawing In many industrial facilities, contamination can occur from the mixture of leaked or spilled oil and wastewater and the water must be treated if. Find accurate and detailed designs for water management projects from trusted manufacturers, available in both 2d and 3d formats. These are cuts and plant of a structure that allows the separation between water and oil of. Oil Trap Drawing.
From www.bibliocad.com
Oil traps (oils and diesels) in AutoCAD CAD (15.4 KB) Bibliocad Oil Trap Drawing In many industrial facilities, contamination can occur from the mixture of leaked or spilled oil and wastewater and the water must be treated if. Z1186 oil interceptor by zurn is designed for efficient oil and sediment separation. It leads into the oil discharge pipe, from which a suitable disposal of oil can be made in the most economical way. These. Oil Trap Drawing.
From energyeducation.ca
Oil and gas traps Energy Education Oil Trap Drawing It leads into the oil discharge pipe, from which a suitable disposal of oil can be made in the most economical way. In many industrial facilities, contamination can occur from the mixture of leaked or spilled oil and wastewater and the water must be treated if. Find accurate and detailed designs for water management projects from trusted manufacturers, available in. Oil Trap Drawing.
From www.researchgate.net
Fig. S1 Diagram of the grease trap in the experiment. Download Oil Trap Drawing Find accurate and detailed designs for water management projects from trusted manufacturers, available in both 2d and 3d formats. It leads into the oil discharge pipe, from which a suitable disposal of oil can be made in the most economical way. Z1186 oil interceptor by zurn is designed for efficient oil and sediment separation. In many industrial facilities, contamination can. Oil Trap Drawing.
From megamanual.geosyntec.com
Image of oil grit separators Oil Trap Drawing These are cuts and plant of a structure that allows the separation between water and oil of an effluent with a variation of dimensions, this being able to. It leads into the oil discharge pipe, from which a suitable disposal of oil can be made in the most economical way. Oil and gas traps, sometimes referred to as petroleum traps. Oil Trap Drawing.
From design.udlvirtual.edu.pe
Kitchen Grease Trap Design Drawings Design Talk Oil Trap Drawing Z1186 oil interceptor by zurn is designed for efficient oil and sediment separation. These are cuts and plant of a structure that allows the separation between water and oil of an effluent with a variation of dimensions, this being able to. In many industrial facilities, contamination can occur from the mixture of leaked or spilled oil and wastewater and the. Oil Trap Drawing.
From grabcad.com
Free CAD Designs, Files & 3D Models The GrabCAD Community Library Oil Trap Drawing These are cuts and plant of a structure that allows the separation between water and oil of an effluent with a variation of dimensions, this being able to. Oil and gas traps, sometimes referred to as petroleum traps are below ground traps where a permeable reservoir rock is covered by some low permeability cap rock. In many industrial facilities, contamination. Oil Trap Drawing.
From freecadfloorplans.com
Grease Trap Chamber Free CAD Drawings Oil Trap Drawing Find accurate and detailed designs for water management projects from trusted manufacturers, available in both 2d and 3d formats. It leads into the oil discharge pipe, from which a suitable disposal of oil can be made in the most economical way. Oil and gas traps, sometimes referred to as petroleum traps are below ground traps where a permeable reservoir rock. Oil Trap Drawing.
From vanlifetshirt.blogspot.com
grease trap autocad drawing vanlifetshirt Oil Trap Drawing These are cuts and plant of a structure that allows the separation between water and oil of an effluent with a variation of dimensions, this being able to. Find accurate and detailed designs for water management projects from trusted manufacturers, available in both 2d and 3d formats. Oil and gas traps, sometimes referred to as petroleum traps are below ground. Oil Trap Drawing.
From www.linecad.com
Grease Trap Free CAD Block And AutoCAD Drawing Oil Trap Drawing These are cuts and plant of a structure that allows the separation between water and oil of an effluent with a variation of dimensions, this being able to. Find accurate and detailed designs for water management projects from trusted manufacturers, available in both 2d and 3d formats. Oil and gas traps, sometimes referred to as petroleum traps are below ground. Oil Trap Drawing.
From www.democratandchronicle.com
Grease traps help protect pipes but have a dangerous side Oil Trap Drawing Find accurate and detailed designs for water management projects from trusted manufacturers, available in both 2d and 3d formats. Z1186 oil interceptor by zurn is designed for efficient oil and sediment separation. It leads into the oil discharge pipe, from which a suitable disposal of oil can be made in the most economical way. In many industrial facilities, contamination can. Oil Trap Drawing.
From babybearartdrawing.blogspot.com
grease trap autocad drawing babybearartdrawing Oil Trap Drawing It leads into the oil discharge pipe, from which a suitable disposal of oil can be made in the most economical way. Z1186 oil interceptor by zurn is designed for efficient oil and sediment separation. In many industrial facilities, contamination can occur from the mixture of leaked or spilled oil and wastewater and the water must be treated if. Find. Oil Trap Drawing.
From drawer-modern-gallery.netlify.app
Grease Trap Detail Drawing at Drawing Oil Trap Drawing Find accurate and detailed designs for water management projects from trusted manufacturers, available in both 2d and 3d formats. Z1186 oil interceptor by zurn is designed for efficient oil and sediment separation. Oil and gas traps, sometimes referred to as petroleum traps are below ground traps where a permeable reservoir rock is covered by some low permeability cap rock. In. Oil Trap Drawing.
From constructionhow.com
Sewer Appurtenances Complete Guide Construction How Oil Trap Drawing Find accurate and detailed designs for water management projects from trusted manufacturers, available in both 2d and 3d formats. It leads into the oil discharge pipe, from which a suitable disposal of oil can be made in the most economical way. Z1186 oil interceptor by zurn is designed for efficient oil and sediment separation. These are cuts and plant of. Oil Trap Drawing.
From sikat-arawul.blogspot.com
Grease Trap Design Drawings Grease Trap Dwg Detail For Autocad Oil Trap Drawing In many industrial facilities, contamination can occur from the mixture of leaked or spilled oil and wastewater and the water must be treated if. Oil and gas traps, sometimes referred to as petroleum traps are below ground traps where a permeable reservoir rock is covered by some low permeability cap rock. Z1186 oil interceptor by zurn is designed for efficient. Oil Trap Drawing.
From info.mechline.com
Grease Traps for Commercial Kitchens What you Need to Know Oil Trap Drawing Find accurate and detailed designs for water management projects from trusted manufacturers, available in both 2d and 3d formats. Oil and gas traps, sometimes referred to as petroleum traps are below ground traps where a permeable reservoir rock is covered by some low permeability cap rock. In many industrial facilities, contamination can occur from the mixture of leaked or spilled. Oil Trap Drawing.
From rehanmykenzie.blogspot.com
grease trap piping diagram RehanMykenzie Oil Trap Drawing These are cuts and plant of a structure that allows the separation between water and oil of an effluent with a variation of dimensions, this being able to. Find accurate and detailed designs for water management projects from trusted manufacturers, available in both 2d and 3d formats. Z1186 oil interceptor by zurn is designed for efficient oil and sediment separation.. Oil Trap Drawing.
From www.scribd.com
Dimensional Drawing of an Oil Trap with Key Measurements Labeled for Oil Trap Drawing In many industrial facilities, contamination can occur from the mixture of leaked or spilled oil and wastewater and the water must be treated if. Z1186 oil interceptor by zurn is designed for efficient oil and sediment separation. Find accurate and detailed designs for water management projects from trusted manufacturers, available in both 2d and 3d formats. It leads into the. Oil Trap Drawing.
From www.vrogue.co
Grease Trap Design In Autocad 2d Drawing Cad File Dwg vrogue.co Oil Trap Drawing It leads into the oil discharge pipe, from which a suitable disposal of oil can be made in the most economical way. Z1186 oil interceptor by zurn is designed for efficient oil and sediment separation. These are cuts and plant of a structure that allows the separation between water and oil of an effluent with a variation of dimensions, this. Oil Trap Drawing.
From corinadwaido.blob.core.windows.net
Grease Trap Drawing at corinadwaido blog Oil Trap Drawing Find accurate and detailed designs for water management projects from trusted manufacturers, available in both 2d and 3d formats. It leads into the oil discharge pipe, from which a suitable disposal of oil can be made in the most economical way. Oil and gas traps, sometimes referred to as petroleum traps are below ground traps where a permeable reservoir rock. Oil Trap Drawing.
From cadbull.com
Grease trap design in detail AutoCAD 2D drawing, dwg file, CAD file Oil Trap Drawing It leads into the oil discharge pipe, from which a suitable disposal of oil can be made in the most economical way. Z1186 oil interceptor by zurn is designed for efficient oil and sediment separation. In many industrial facilities, contamination can occur from the mixture of leaked or spilled oil and wastewater and the water must be treated if. Find. Oil Trap Drawing.
From design.udlvirtual.edu.pe
Kitchen Grease Trap Design Drawings Design Talk Oil Trap Drawing Oil and gas traps, sometimes referred to as petroleum traps are below ground traps where a permeable reservoir rock is covered by some low permeability cap rock. These are cuts and plant of a structure that allows the separation between water and oil of an effluent with a variation of dimensions, this being able to. Z1186 oil interceptor by zurn. Oil Trap Drawing.
From design.udlvirtual.edu.pe
Grease Trap Detail Dwg Design Talk Oil Trap Drawing Find accurate and detailed designs for water management projects from trusted manufacturers, available in both 2d and 3d formats. In many industrial facilities, contamination can occur from the mixture of leaked or spilled oil and wastewater and the water must be treated if. Oil and gas traps, sometimes referred to as petroleum traps are below ground traps where a permeable. Oil Trap Drawing.
From cadbull.com
Grease trap pit plan detail dwg file. Cadbull Oil Trap Drawing Find accurate and detailed designs for water management projects from trusted manufacturers, available in both 2d and 3d formats. In many industrial facilities, contamination can occur from the mixture of leaked or spilled oil and wastewater and the water must be treated if. Oil and gas traps, sometimes referred to as petroleum traps are below ground traps where a permeable. Oil Trap Drawing.
From www.youtube.com
Solid Works Commercial Kitchen Grease Trap Design YouTube Oil Trap Drawing These are cuts and plant of a structure that allows the separation between water and oil of an effluent with a variation of dimensions, this being able to. It leads into the oil discharge pipe, from which a suitable disposal of oil can be made in the most economical way. In many industrial facilities, contamination can occur from the mixture. Oil Trap Drawing.
From isf-dev.worldseed.org
Grease Trap Design Drawings Oil Trap Drawing Oil and gas traps, sometimes referred to as petroleum traps are below ground traps where a permeable reservoir rock is covered by some low permeability cap rock. These are cuts and plant of a structure that allows the separation between water and oil of an effluent with a variation of dimensions, this being able to. In many industrial facilities, contamination. Oil Trap Drawing.
From sikat-arawul.blogspot.com
Grease Trap Design Drawings Grease Trap Dwg Detail For Autocad Oil Trap Drawing These are cuts and plant of a structure that allows the separation between water and oil of an effluent with a variation of dimensions, this being able to. Find accurate and detailed designs for water management projects from trusted manufacturers, available in both 2d and 3d formats. It leads into the oil discharge pipe, from which a suitable disposal of. Oil Trap Drawing.
From www.mepengineerings.com
DRAWING DETAIL OF GREASE TRAP UNDER KITCHEN SINK Mepengineerings Oil Trap Drawing Z1186 oil interceptor by zurn is designed for efficient oil and sediment separation. Find accurate and detailed designs for water management projects from trusted manufacturers, available in both 2d and 3d formats. In many industrial facilities, contamination can occur from the mixture of leaked or spilled oil and wastewater and the water must be treated if. These are cuts and. Oil Trap Drawing.
From design.udlvirtual.edu.pe
Grease Trap Design Drawings Design Talk Oil Trap Drawing In many industrial facilities, contamination can occur from the mixture of leaked or spilled oil and wastewater and the water must be treated if. It leads into the oil discharge pipe, from which a suitable disposal of oil can be made in the most economical way. Oil and gas traps, sometimes referred to as petroleum traps are below ground traps. Oil Trap Drawing.
From www.linecad.com
Grease Trap Pit Free CAD Block And AutoCAD Drawing Oil Trap Drawing It leads into the oil discharge pipe, from which a suitable disposal of oil can be made in the most economical way. Oil and gas traps, sometimes referred to as petroleum traps are below ground traps where a permeable reservoir rock is covered by some low permeability cap rock. Z1186 oil interceptor by zurn is designed for efficient oil and. Oil Trap Drawing.
From cadbull.com
Grease interceptor plan detail dwg file Cadbull Oil Trap Drawing Find accurate and detailed designs for water management projects from trusted manufacturers, available in both 2d and 3d formats. In many industrial facilities, contamination can occur from the mixture of leaked or spilled oil and wastewater and the water must be treated if. These are cuts and plant of a structure that allows the separation between water and oil of. Oil Trap Drawing.