How To Split 12V Power Supply . You could reduce the power dissipation by dropping some of the voltage in a series resistor between 24 v and c1. A dual voltage power supply schematic is a circuit design that allows for the provision of two different voltage levels from a single power. If you want to connect our psu into. To drop 6 v at 100 ma, \$ r = \frac {v}{i} = \frac {6}{0.1} = 60 \ \mathrm. The mc34063 is found inside. I have an 18.5 vdc 3.5 amp power supply that i have that i'd like to divide up, in some way, to different components. If you want to run from a single dc supply, use a switching regulator to make negative voltage.
from cctvdirectonline.co.uk
A dual voltage power supply schematic is a circuit design that allows for the provision of two different voltage levels from a single power. I have an 18.5 vdc 3.5 amp power supply that i have that i'd like to divide up, in some way, to different components. If you want to connect our psu into. If you want to run from a single dc supply, use a switching regulator to make negative voltage. The mc34063 is found inside. You could reduce the power dissipation by dropping some of the voltage in a series resistor between 24 v and c1. To drop 6 v at 100 ma, \$ r = \frac {v}{i} = \frac {6}{0.1} = 60 \ \mathrm.
12V 5A 4 WAY SPLITTER ADAPTOR POWER SUPPLY UNIT PSU4W5AMP
How To Split 12V Power Supply To drop 6 v at 100 ma, \$ r = \frac {v}{i} = \frac {6}{0.1} = 60 \ \mathrm. To drop 6 v at 100 ma, \$ r = \frac {v}{i} = \frac {6}{0.1} = 60 \ \mathrm. A dual voltage power supply schematic is a circuit design that allows for the provision of two different voltage levels from a single power. I have an 18.5 vdc 3.5 amp power supply that i have that i'd like to divide up, in some way, to different components. The mc34063 is found inside. If you want to run from a single dc supply, use a switching regulator to make negative voltage. If you want to connect our psu into. You could reduce the power dissipation by dropping some of the voltage in a series resistor between 24 v and c1.
From www.t-molding.com
3 Way Power Supply Splitter How To Split 12V Power Supply I have an 18.5 vdc 3.5 amp power supply that i have that i'd like to divide up, in some way, to different components. You could reduce the power dissipation by dropping some of the voltage in a series resistor between 24 v and c1. To drop 6 v at 100 ma, \$ r = \frac {v}{i} = \frac {6}{0.1}. How To Split 12V Power Supply.
From www.cctv101.co.uk
5 Way 12VDC CCTV Power Splitter Cable CCTV101 How To Split 12V Power Supply A dual voltage power supply schematic is a circuit design that allows for the provision of two different voltage levels from a single power. To drop 6 v at 100 ma, \$ r = \frac {v}{i} = \frac {6}{0.1} = 60 \ \mathrm. If you want to connect our psu into. The mc34063 is found inside. You could reduce the. How To Split 12V Power Supply.
From electronics-diy.com
Split Laboratory Power Supply How To Split 12V Power Supply I have an 18.5 vdc 3.5 amp power supply that i have that i'd like to divide up, in some way, to different components. If you want to connect our psu into. If you want to run from a single dc supply, use a switching regulator to make negative voltage. To drop 6 v at 100 ma, \$ r =. How To Split 12V Power Supply.
From www.homedepot.com
ZOSI Power Supply Adapter and 4Way Power Splitter Cable for Security Camera/DVR AC100240Volt How To Split 12V Power Supply A dual voltage power supply schematic is a circuit design that allows for the provision of two different voltage levels from a single power. You could reduce the power dissipation by dropping some of the voltage in a series resistor between 24 v and c1. I have an 18.5 vdc 3.5 amp power supply that i have that i'd like. How To Split 12V Power Supply.
From itecnotes.com
Electronic Dual Supply from single 24v dc source and 12v regulator Valuable Tech Notes How To Split 12V Power Supply You could reduce the power dissipation by dropping some of the voltage in a series resistor between 24 v and c1. I have an 18.5 vdc 3.5 amp power supply that i have that i'd like to divide up, in some way, to different components. To drop 6 v at 100 ma, \$ r = \frac {v}{i} = \frac {6}{0.1}. How To Split 12V Power Supply.
From poweradapter.co
New OEM BIron BI18120150I AC/DC Adapter 12V 1.5A Switching Power Supply Connection Split How To Split 12V Power Supply If you want to connect our psu into. I have an 18.5 vdc 3.5 amp power supply that i have that i'd like to divide up, in some way, to different components. The mc34063 is found inside. If you want to run from a single dc supply, use a switching regulator to make negative voltage. To drop 6 v at. How To Split 12V Power Supply.
From www.ebay.com
4/5/8 Way Channel Power Supply Splitter Cable For LED 12V PSU Security Camera 0 eBay How To Split 12V Power Supply If you want to run from a single dc supply, use a switching regulator to make negative voltage. The mc34063 is found inside. You could reduce the power dissipation by dropping some of the voltage in a series resistor between 24 v and c1. To drop 6 v at 100 ma, \$ r = \frac {v}{i} = \frac {6}{0.1} =. How To Split 12V Power Supply.
From store.escaperoommaster.com
Power Supply With Splitter (12V2A) Escape Room Master How To Split 12V Power Supply If you want to connect our psu into. A dual voltage power supply schematic is a circuit design that allows for the provision of two different voltage levels from a single power. The mc34063 is found inside. To drop 6 v at 100 ma, \$ r = \frac {v}{i} = \frac {6}{0.1} = 60 \ \mathrm. I have an 18.5. How To Split 12V Power Supply.
From www.walmart.com
Passive Poe Splitter 12v Poe Splitter Poe Adapter Splitter Poe Splitter 12V Power Over How To Split 12V Power Supply A dual voltage power supply schematic is a circuit design that allows for the provision of two different voltage levels from a single power. I have an 18.5 vdc 3.5 amp power supply that i have that i'd like to divide up, in some way, to different components. You could reduce the power dissipation by dropping some of the voltage. How To Split 12V Power Supply.
From www.walmart.ca
Passive POE Splitter,12V Power Over POE Adapter Splitter POE Adapter Best in Class How To Split 12V Power Supply If you want to run from a single dc supply, use a switching regulator to make negative voltage. To drop 6 v at 100 ma, \$ r = \frac {v}{i} = \frac {6}{0.1} = 60 \ \mathrm. I have an 18.5 vdc 3.5 amp power supply that i have that i'd like to divide up, in some way, to different. How To Split 12V Power Supply.
From www.railwayscenics.com
Power Supply Splitter 12V DC 2.1mm Female 5 Way Lead Railwayscenics How To Split 12V Power Supply If you want to run from a single dc supply, use a switching regulator to make negative voltage. The mc34063 is found inside. I have an 18.5 vdc 3.5 amp power supply that i have that i'd like to divide up, in some way, to different components. A dual voltage power supply schematic is a circuit design that allows for. How To Split 12V Power Supply.
From www.walmart.com
12V DC Power Splitter Cable 1 Female to 2 Male Connectors 40cm 2.1mmx5.5mm Black How To Split 12V Power Supply The mc34063 is found inside. If you want to connect our psu into. If you want to run from a single dc supply, use a switching regulator to make negative voltage. I have an 18.5 vdc 3.5 amp power supply that i have that i'd like to divide up, in some way, to different components. To drop 6 v at. How To Split 12V Power Supply.
From www.adafruit.com
802.3af PoE Output Data & Power Splitter 12V 1A ID 3238 Adafruit Industries, Unique & fun How To Split 12V Power Supply A dual voltage power supply schematic is a circuit design that allows for the provision of two different voltage levels from a single power. You could reduce the power dissipation by dropping some of the voltage in a series resistor between 24 v and c1. If you want to run from a single dc supply, use a switching regulator to. How To Split 12V Power Supply.
From www.electronics-lab.com
+/12V Dual Power Supply How To Split 12V Power Supply A dual voltage power supply schematic is a circuit design that allows for the provision of two different voltage levels from a single power. If you want to connect our psu into. I have an 18.5 vdc 3.5 amp power supply that i have that i'd like to divide up, in some way, to different components. If you want to. How To Split 12V Power Supply.
From userdbtess55.s3-website-us-east-1.amazonaws.com
Wiring 12 Volt Batteries In Series How To Split 12V Power Supply To drop 6 v at 100 ma, \$ r = \frac {v}{i} = \frac {6}{0.1} = 60 \ \mathrm. If you want to connect our psu into. You could reduce the power dissipation by dropping some of the voltage in a series resistor between 24 v and c1. The mc34063 is found inside. A dual voltage power supply schematic is. How To Split 12V Power Supply.
From www.dccconcepts.com
12v SplitSupply PCB only. How To Split 12V Power Supply You could reduce the power dissipation by dropping some of the voltage in a series resistor between 24 v and c1. If you want to connect our psu into. To drop 6 v at 100 ma, \$ r = \frac {v}{i} = \frac {6}{0.1} = 60 \ \mathrm. I have an 18.5 vdc 3.5 amp power supply that i have. How To Split 12V Power Supply.
From cctvdirectonline.co.uk
12V 5A 4 WAY SPLITTER ADAPTOR POWER SUPPLY UNIT PSU4W5AMP How To Split 12V Power Supply If you want to connect our psu into. The mc34063 is found inside. To drop 6 v at 100 ma, \$ r = \frac {v}{i} = \frac {6}{0.1} = 60 \ \mathrm. I have an 18.5 vdc 3.5 amp power supply that i have that i'd like to divide up, in some way, to different components. You could reduce the. How To Split 12V Power Supply.
From www.youtube.com
Split power supply made from single supply using 741 op amp virtual ground rail splitter circuit How To Split 12V Power Supply If you want to run from a single dc supply, use a switching regulator to make negative voltage. A dual voltage power supply schematic is a circuit design that allows for the provision of two different voltage levels from a single power. You could reduce the power dissipation by dropping some of the voltage in a series resistor between 24. How To Split 12V Power Supply.
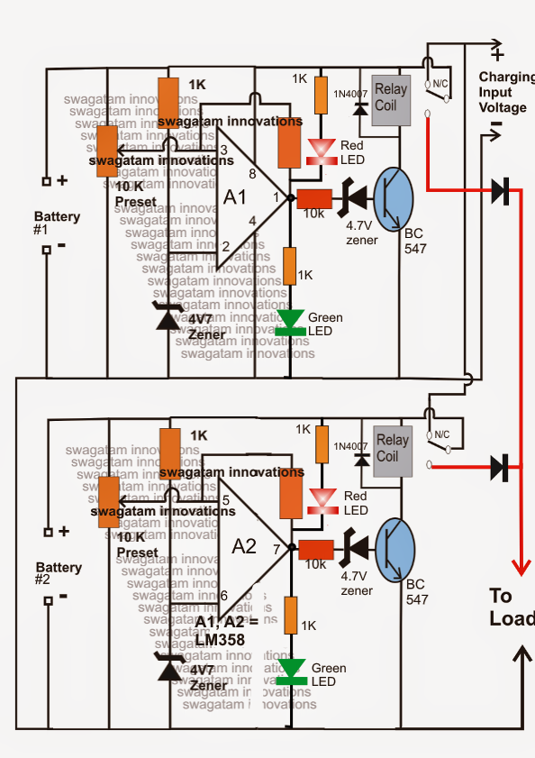
From www.homemade-circuits.com
Twin or Split 12V Battery Charger Circuit with AutoChangeover Electronic Circuit Projects How To Split 12V Power Supply A dual voltage power supply schematic is a circuit design that allows for the provision of two different voltage levels from a single power. I have an 18.5 vdc 3.5 amp power supply that i have that i'd like to divide up, in some way, to different components. The mc34063 is found inside. To drop 6 v at 100 ma,. How To Split 12V Power Supply.
From dynamix.co.nz
. DYNAMIX 12V DC 5A CCTV Power Supply with 4Way splitter. How To Split 12V Power Supply I have an 18.5 vdc 3.5 amp power supply that i have that i'd like to divide up, in some way, to different components. If you want to connect our psu into. You could reduce the power dissipation by dropping some of the voltage in a series resistor between 24 v and c1. If you want to run from a. How To Split 12V Power Supply.
From www.railwayscenics.com
Power Supply Splitter 12V DC 2.1mm Female 3 Way Lead Railwayscenics How To Split 12V Power Supply You could reduce the power dissipation by dropping some of the voltage in a series resistor between 24 v and c1. The mc34063 is found inside. If you want to connect our psu into. If you want to run from a single dc supply, use a switching regulator to make negative voltage. A dual voltage power supply schematic is a. How To Split 12V Power Supply.
From robhosking.com
14+ 12 Volt 5 Amp Power Supply Circuit Diagram Robhosking Diagram How To Split 12V Power Supply I have an 18.5 vdc 3.5 amp power supply that i have that i'd like to divide up, in some way, to different components. If you want to run from a single dc supply, use a switching regulator to make negative voltage. If you want to connect our psu into. To drop 6 v at 100 ma, \$ r =. How To Split 12V Power Supply.
From www.electronics-lab.com
Create +/12V Split Rail From A 5V Bias How To Split 12V Power Supply I have an 18.5 vdc 3.5 amp power supply that i have that i'd like to divide up, in some way, to different components. A dual voltage power supply schematic is a circuit design that allows for the provision of two different voltage levels from a single power. If you want to connect our psu into. The mc34063 is found. How To Split 12V Power Supply.
From www.dero-security.com
POE Splitter Power Supply 12V, 25.5W and LAN DERO Security Products B.V. How To Split 12V Power Supply The mc34063 is found inside. If you want to run from a single dc supply, use a switching regulator to make negative voltage. To drop 6 v at 100 ma, \$ r = \frac {v}{i} = \frac {6}{0.1} = 60 \ \mathrm. You could reduce the power dissipation by dropping some of the voltage in a series resistor between 24. How To Split 12V Power Supply.
From poweradapter.co
JFEC JF005WR120005UH Power Supply Adapter Unit 12V 0.5A 6W Type Adapter Connection Split How To Split 12V Power Supply You could reduce the power dissipation by dropping some of the voltage in a series resistor between 24 v and c1. The mc34063 is found inside. If you want to run from a single dc supply, use a switching regulator to make negative voltage. If you want to connect our psu into. A dual voltage power supply schematic is a. How To Split 12V Power Supply.
From www.walmart.com
TPower ( TM ) for CCTV Surveillance Power adapter Charger (12V 6A) + 1 to 8 Power Splitter for How To Split 12V Power Supply The mc34063 is found inside. If you want to run from a single dc supply, use a switching regulator to make negative voltage. If you want to connect our psu into. You could reduce the power dissipation by dropping some of the voltage in a series resistor between 24 v and c1. I have an 18.5 vdc 3.5 amp power. How To Split 12V Power Supply.
From www.ebay.com
CCTV Camera Power Supply Splitter 12V DC 2.1mm Female to 2/3/4/5/6/8 Male Cable eBay How To Split 12V Power Supply If you want to connect our psu into. I have an 18.5 vdc 3.5 amp power supply that i have that i'd like to divide up, in some way, to different components. If you want to run from a single dc supply, use a switching regulator to make negative voltage. To drop 6 v at 100 ma, \$ r =. How To Split 12V Power Supply.
From www.aliexpress.com
CPU 4Pin Female to 2 ways Male Port Power supply Cable Desktop ATX 12V P4 1 to 2 Extension How To Split 12V Power Supply You could reduce the power dissipation by dropping some of the voltage in a series resistor between 24 v and c1. If you want to connect our psu into. A dual voltage power supply schematic is a circuit design that allows for the provision of two different voltage levels from a single power. If you want to run from a. How To Split 12V Power Supply.
From www.amazon.com
Gonine 12V 5A Security CCTV Camera Power Supply with 8 Way Power Splitter Cable, 110 How To Split 12V Power Supply If you want to connect our psu into. You could reduce the power dissipation by dropping some of the voltage in a series resistor between 24 v and c1. A dual voltage power supply schematic is a circuit design that allows for the provision of two different voltage levels from a single power. I have an 18.5 vdc 3.5 amp. How To Split 12V Power Supply.
From poweradapter.co
Jentec Technology Co. AH1212B Adapter Battery Charger Power Supply (+12V) Connection Split How To Split 12V Power Supply I have an 18.5 vdc 3.5 amp power supply that i have that i'd like to divide up, in some way, to different components. If you want to run from a single dc supply, use a switching regulator to make negative voltage. The mc34063 is found inside. To drop 6 v at 100 ma, \$ r = \frac {v}{i} =. How To Split 12V Power Supply.
From www.sparksdirect.co.uk
4 Way Splitter 12V 5A Four Outlet Power Supply Unit with How To Split 12V Power Supply The mc34063 is found inside. To drop 6 v at 100 ma, \$ r = \frac {v}{i} = \frac {6}{0.1} = 60 \ \mathrm. A dual voltage power supply schematic is a circuit design that allows for the provision of two different voltage levels from a single power. You could reduce the power dissipation by dropping some of the voltage. How To Split 12V Power Supply.
From www.walmart.com
UPBRIGHT 8to1 Power Cable Splitter + 12V DC 2A AC Adapter For Swann SWDVKHDHOMK84 SWDVK How To Split 12V Power Supply The mc34063 is found inside. You could reduce the power dissipation by dropping some of the voltage in a series resistor between 24 v and c1. If you want to run from a single dc supply, use a switching regulator to make negative voltage. To drop 6 v at 100 ma, \$ r = \frac {v}{i} = \frac {6}{0.1} =. How To Split 12V Power Supply.
From www.dccconcepts.com
12v DC Split Power Supply Kit. (inc PCB and 2x Universal Wall Plugs) How To Split 12V Power Supply You could reduce the power dissipation by dropping some of the voltage in a series resistor between 24 v and c1. If you want to connect our psu into. The mc34063 is found inside. If you want to run from a single dc supply, use a switching regulator to make negative voltage. To drop 6 v at 100 ma, \$. How To Split 12V Power Supply.
From ipvm.com
Power Distribution Box Vs Power Supply With Splitter How To Split 12V Power Supply The mc34063 is found inside. To drop 6 v at 100 ma, \$ r = \frac {v}{i} = \frac {6}{0.1} = 60 \ \mathrm. You could reduce the power dissipation by dropping some of the voltage in a series resistor between 24 v and c1. If you want to connect our psu into. If you want to run from a. How To Split 12V Power Supply.
From www.aliexpress.com
12V 9 CH 12V Switch Power Splitter Plate / PCB Shunt Current Board with fuse for 5A 10A 15A 20A How To Split 12V Power Supply If you want to run from a single dc supply, use a switching regulator to make negative voltage. To drop 6 v at 100 ma, \$ r = \frac {v}{i} = \frac {6}{0.1} = 60 \ \mathrm. A dual voltage power supply schematic is a circuit design that allows for the provision of two different voltage levels from a single. How To Split 12V Power Supply.