Sanitary System In Building . Public and private sewage disposal;. Plumbing system in buildings consists of underground tank which is supplied water via municipal or water department supply lines,. Soil pipes and waste pipes. The basics of sanitary drainage systems include, but are not limited to, the following: This is meant to be an effective and safe extraction of contaminated wastewater. A drainage system consists of piping that conveys sewage, rainwater, or other liquid waste to a point of disposal, either in the sewer system or septic tank. Sanitary drainage, stormwater drainage, and potable. These pipes remove sewage and greywater from building and are connected to the common drainage system. Understanding your building’s sanitary drainage system. What is a sanitary drainage system? A sanitary drainage system generally consists of: To gain a deeper understanding, let’s delve into the 3 main types of plumbing systems: A building drain inside the building, and 30 inches.
from www.oas.org
These pipes remove sewage and greywater from building and are connected to the common drainage system. Public and private sewage disposal;. Plumbing system in buildings consists of underground tank which is supplied water via municipal or water department supply lines,. A sanitary drainage system generally consists of: Sanitary drainage, stormwater drainage, and potable. The basics of sanitary drainage systems include, but are not limited to, the following: What is a sanitary drainage system? A drainage system consists of piping that conveys sewage, rainwater, or other liquid waste to a point of disposal, either in the sewer system or septic tank. Soil pipes and waste pipes. A building drain inside the building, and 30 inches.
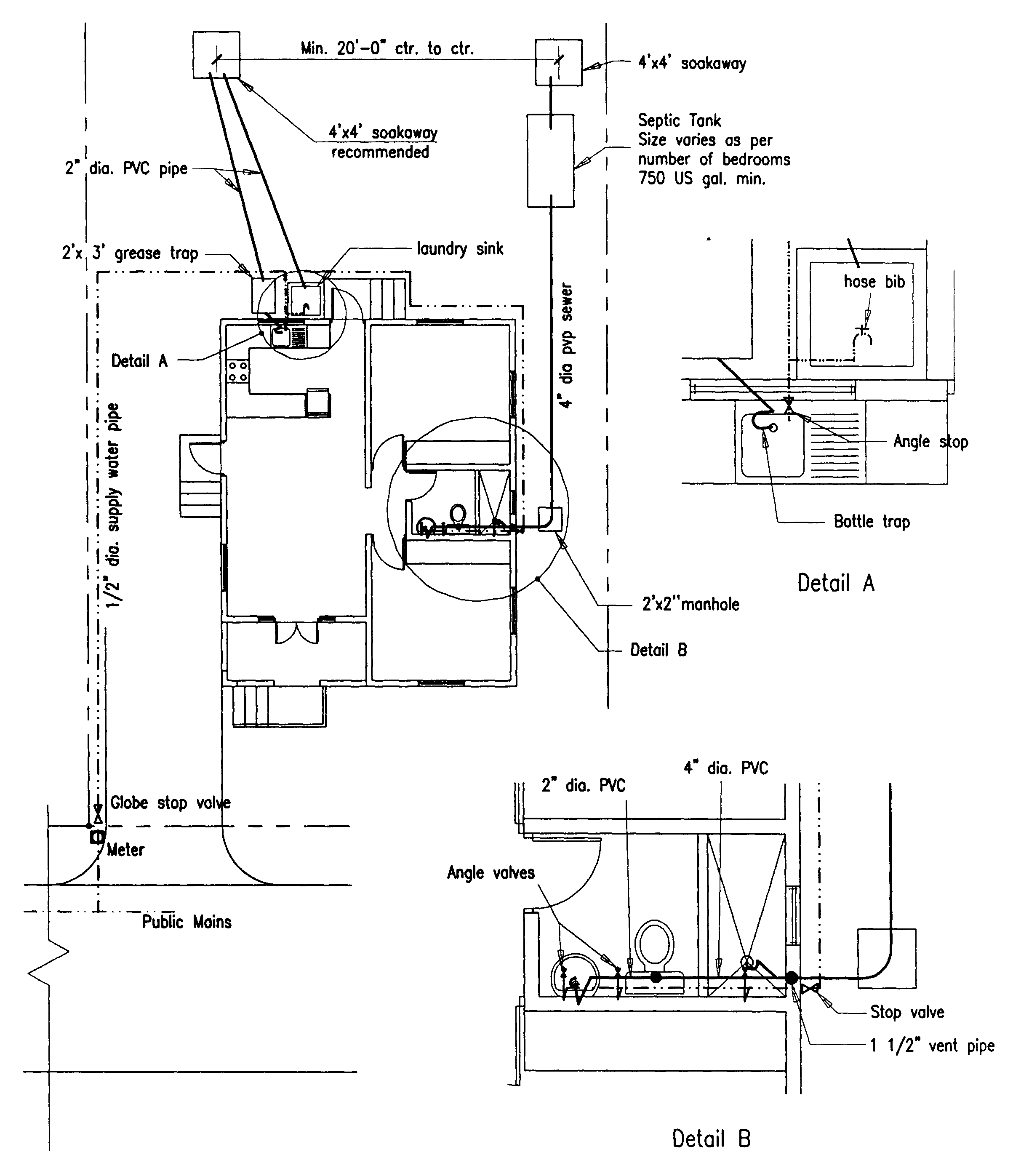
Building Guidelines Drawings. Section F Plumbing, Sanitation, Water Supply and Gas Installations
Sanitary System In Building What is a sanitary drainage system? What is a sanitary drainage system? Public and private sewage disposal;. Soil pipes and waste pipes. A drainage system consists of piping that conveys sewage, rainwater, or other liquid waste to a point of disposal, either in the sewer system or septic tank. Plumbing system in buildings consists of underground tank which is supplied water via municipal or water department supply lines,. Sanitary drainage, stormwater drainage, and potable. The basics of sanitary drainage systems include, but are not limited to, the following: A building drain inside the building, and 30 inches. Understanding your building’s sanitary drainage system. This is meant to be an effective and safe extraction of contaminated wastewater. These pipes remove sewage and greywater from building and are connected to the common drainage system. A sanitary drainage system generally consists of: To gain a deeper understanding, let’s delve into the 3 main types of plumbing systems:
From dailyengineering.com
Understanding The Plumbing Systems In Your Home Daily Engineering Sanitary System In Building This is meant to be an effective and safe extraction of contaminated wastewater. The basics of sanitary drainage systems include, but are not limited to, the following: Understanding your building’s sanitary drainage system. Soil pipes and waste pipes. These pipes remove sewage and greywater from building and are connected to the common drainage system. Public and private sewage disposal;. Plumbing. Sanitary System In Building.
From layakarchitect.com
What is Drainage System? (Types & Design Guide) Layak Architect Sanitary System In Building Sanitary drainage, stormwater drainage, and potable. A building drain inside the building, and 30 inches. This is meant to be an effective and safe extraction of contaminated wastewater. A drainage system consists of piping that conveys sewage, rainwater, or other liquid waste to a point of disposal, either in the sewer system or septic tank. What is a sanitary drainage. Sanitary System In Building.
From guidedehartsmitheries.z21.web.core.windows.net
House Drain Plumbing Diagram Sanitary System In Building A sanitary drainage system generally consists of: These pipes remove sewage and greywater from building and are connected to the common drainage system. Soil pipes and waste pipes. This is meant to be an effective and safe extraction of contaminated wastewater. Public and private sewage disposal;. The basics of sanitary drainage systems include, but are not limited to, the following:. Sanitary System In Building.
From harrisplumbing.ca
How Your Plumbing System Works Harris Plumbing Sanitary System In Building Understanding your building’s sanitary drainage system. A building drain inside the building, and 30 inches. What is a sanitary drainage system? Plumbing system in buildings consists of underground tank which is supplied water via municipal or water department supply lines,. The basics of sanitary drainage systems include, but are not limited to, the following: To gain a deeper understanding, let’s. Sanitary System In Building.
From dailyengineering.com
Understanding The Plumbing Systems In Your Home Daily Engineering Sanitary System In Building A building drain inside the building, and 30 inches. This is meant to be an effective and safe extraction of contaminated wastewater. Sanitary drainage, stormwater drainage, and potable. A sanitary drainage system generally consists of: Public and private sewage disposal;. These pipes remove sewage and greywater from building and are connected to the common drainage system. The basics of sanitary. Sanitary System In Building.
From www.slideshare.net
Topik 3 sanitary pipework Sanitary System In Building A sanitary drainage system generally consists of: Plumbing system in buildings consists of underground tank which is supplied water via municipal or water department supply lines,. A building drain inside the building, and 30 inches. The basics of sanitary drainage systems include, but are not limited to, the following: These pipes remove sewage and greywater from building and are connected. Sanitary System In Building.
From engineeringdiscoveries.com
Useful Information About House Drainage System Engineering Discoveries Sanitary System In Building Plumbing system in buildings consists of underground tank which is supplied water via municipal or water department supply lines,. These pipes remove sewage and greywater from building and are connected to the common drainage system. A sanitary drainage system generally consists of: Understanding your building’s sanitary drainage system. What is a sanitary drainage system? Public and private sewage disposal;. Soil. Sanitary System In Building.
From easily-bruno-major-ukulele-tutorial.blogspot.com
basic principles of sanitary plumbing design easilybrunomajorukuleletutorial Sanitary System In Building A sanitary drainage system generally consists of: This is meant to be an effective and safe extraction of contaminated wastewater. A drainage system consists of piping that conveys sewage, rainwater, or other liquid waste to a point of disposal, either in the sewer system or septic tank. Public and private sewage disposal;. A building drain inside the building, and 30. Sanitary System In Building.
From dkna.my
Types of Residential Drainage Systems You Need To Know Dkna Abza Sanitary System In Building What is a sanitary drainage system? A drainage system consists of piping that conveys sewage, rainwater, or other liquid waste to a point of disposal, either in the sewer system or septic tank. These pipes remove sewage and greywater from building and are connected to the common drainage system. Plumbing system in buildings consists of underground tank which is supplied. Sanitary System In Building.
From stock.adobe.com
Home drainage system with waste water and sewer pipeline outline diagram. Labeled educational Sanitary System In Building To gain a deeper understanding, let’s delve into the 3 main types of plumbing systems: Soil pipes and waste pipes. Plumbing system in buildings consists of underground tank which is supplied water via municipal or water department supply lines,. These pipes remove sewage and greywater from building and are connected to the common drainage system. What is a sanitary drainage. Sanitary System In Building.
From www.thespruce.com
House Drain System Parts and Diagram Sanitary System In Building Public and private sewage disposal;. This is meant to be an effective and safe extraction of contaminated wastewater. These pipes remove sewage and greywater from building and are connected to the common drainage system. What is a sanitary drainage system? To gain a deeper understanding, let’s delve into the 3 main types of plumbing systems: Soil pipes and waste pipes.. Sanitary System In Building.
From engineeringdiscoveries.com
System Of Plumbing In Building (Sanitary Engineering) Engineering Discoveries Sanitary System In Building The basics of sanitary drainage systems include, but are not limited to, the following: Understanding your building’s sanitary drainage system. A sanitary drainage system generally consists of: Public and private sewage disposal;. A drainage system consists of piping that conveys sewage, rainwater, or other liquid waste to a point of disposal, either in the sewer system or septic tank. Soil. Sanitary System In Building.
From design.udlvirtual.edu.pe
Types Of Sanitary Drainage Systems Design Talk Sanitary System In Building This is meant to be an effective and safe extraction of contaminated wastewater. Understanding your building’s sanitary drainage system. Soil pipes and waste pipes. Public and private sewage disposal;. To gain a deeper understanding, let’s delve into the 3 main types of plumbing systems: Plumbing system in buildings consists of underground tank which is supplied water via municipal or water. Sanitary System In Building.
From civiljungle.com
Basic Plumbing System Drainage System Supply and Drainage Subsystems Sanitary System In Building The basics of sanitary drainage systems include, but are not limited to, the following: A sanitary drainage system generally consists of: Public and private sewage disposal;. Sanitary drainage, stormwater drainage, and potable. A building drain inside the building, and 30 inches. A drainage system consists of piping that conveys sewage, rainwater, or other liquid waste to a point of disposal,. Sanitary System In Building.
From civiljungle.com
Basic Plumbing System Drainage System Supply and Drainage Subsystems Sanitary System In Building Understanding your building’s sanitary drainage system. The basics of sanitary drainage systems include, but are not limited to, the following: Public and private sewage disposal;. A building drain inside the building, and 30 inches. A sanitary drainage system generally consists of: This is meant to be an effective and safe extraction of contaminated wastewater. Sanitary drainage, stormwater drainage, and potable.. Sanitary System In Building.
From www.dailycivil.com
System Of Plumbing In Building Sanitary System In Building Sanitary drainage, stormwater drainage, and potable. A sanitary drainage system generally consists of: What is a sanitary drainage system? Understanding your building’s sanitary drainage system. Plumbing system in buildings consists of underground tank which is supplied water via municipal or water department supply lines,. The basics of sanitary drainage systems include, but are not limited to, the following: To gain. Sanitary System In Building.
From mazeofbuilding.blogspot.com
Figure 2 Sanitary Sewer System in a building (Source DS Plumbing) Sanitary System In Building Sanitary drainage, stormwater drainage, and potable. Plumbing system in buildings consists of underground tank which is supplied water via municipal or water department supply lines,. What is a sanitary drainage system? These pipes remove sewage and greywater from building and are connected to the common drainage system. A building drain inside the building, and 30 inches. Public and private sewage. Sanitary System In Building.
From guidedehartsmitheries.z21.web.core.windows.net
Plumbing System For Sewer Diagram Sanitary System In Building Public and private sewage disposal;. Soil pipes and waste pipes. A sanitary drainage system generally consists of: What is a sanitary drainage system? Plumbing system in buildings consists of underground tank which is supplied water via municipal or water department supply lines,. Understanding your building’s sanitary drainage system. A building drain inside the building, and 30 inches. A drainage system. Sanitary System In Building.
From galleryr.org
Parts of a Home Sewer System [INFOGRAPHIC] Sanitary System In Building These pipes remove sewage and greywater from building and are connected to the common drainage system. What is a sanitary drainage system? Understanding your building’s sanitary drainage system. Public and private sewage disposal;. This is meant to be an effective and safe extraction of contaminated wastewater. Plumbing system in buildings consists of underground tank which is supplied water via municipal. Sanitary System In Building.
From theownerbuildernetwork.co
Easy Guide To Underground Drainage Systems Sanitary System In Building What is a sanitary drainage system? These pipes remove sewage and greywater from building and are connected to the common drainage system. Understanding your building’s sanitary drainage system. A sanitary drainage system generally consists of: To gain a deeper understanding, let’s delve into the 3 main types of plumbing systems: Soil pipes and waste pipes. Sanitary drainage, stormwater drainage, and. Sanitary System In Building.
From www.balkandraincleaning.com
Know Your House Drain Hardware A Useful Tutorial For Homeowners Balkan Drain Cleaning Sanitary System In Building Understanding your building’s sanitary drainage system. A drainage system consists of piping that conveys sewage, rainwater, or other liquid waste to a point of disposal, either in the sewer system or septic tank. A sanitary drainage system generally consists of: Plumbing system in buildings consists of underground tank which is supplied water via municipal or water department supply lines,. Soil. Sanitary System In Building.
From www.oas.org
Building Guidelines Drawings. Section F Plumbing, Sanitation, Water Supply and Gas Installations Sanitary System In Building Sanitary drainage, stormwater drainage, and potable. Public and private sewage disposal;. A sanitary drainage system generally consists of: Soil pipes and waste pipes. A building drain inside the building, and 30 inches. What is a sanitary drainage system? These pipes remove sewage and greywater from building and are connected to the common drainage system. A drainage system consists of piping. Sanitary System In Building.
From civilengineerspk.com
Design of Sewer System Civil Engineers PK Sanitary System In Building The basics of sanitary drainage systems include, but are not limited to, the following: Understanding your building’s sanitary drainage system. A drainage system consists of piping that conveys sewage, rainwater, or other liquid waste to a point of disposal, either in the sewer system or septic tank. A sanitary drainage system generally consists of: Soil pipes and waste pipes. These. Sanitary System In Building.
From dailyengineering.com
Understanding The Plumbing Systems In Your Home Daily Engineering Sanitary System In Building This is meant to be an effective and safe extraction of contaminated wastewater. To gain a deeper understanding, let’s delve into the 3 main types of plumbing systems: The basics of sanitary drainage systems include, but are not limited to, the following: Public and private sewage disposal;. Soil pipes and waste pipes. Plumbing system in buildings consists of underground tank. Sanitary System In Building.
From andres-yersblogrivas.blogspot.com
Plumbing and Sanitary System Sanitary System In Building Public and private sewage disposal;. A drainage system consists of piping that conveys sewage, rainwater, or other liquid waste to a point of disposal, either in the sewer system or septic tank. A building drain inside the building, and 30 inches. Plumbing system in buildings consists of underground tank which is supplied water via municipal or water department supply lines,.. Sanitary System In Building.
From www.cibsejournal.com
Module 150 Ensuring effective foul water drainage in highrise buildings CIBSE Journal Sanitary System In Building A sanitary drainage system generally consists of: A drainage system consists of piping that conveys sewage, rainwater, or other liquid waste to a point of disposal, either in the sewer system or septic tank. This is meant to be an effective and safe extraction of contaminated wastewater. Understanding your building’s sanitary drainage system. These pipes remove sewage and greywater from. Sanitary System In Building.
From www.pinterest.com
Sanitary Installation Details You May Find It Helpful Installation, Sanitary, Diagram architecture Sanitary System In Building This is meant to be an effective and safe extraction of contaminated wastewater. What is a sanitary drainage system? Understanding your building’s sanitary drainage system. Soil pipes and waste pipes. To gain a deeper understanding, let’s delve into the 3 main types of plumbing systems: These pipes remove sewage and greywater from building and are connected to the common drainage. Sanitary System In Building.
From www.dreamstime.com
Sewer Pipes for Laying an External Sewage System at a Construction Site. Sanitary Drainage Sanitary System In Building What is a sanitary drainage system? This is meant to be an effective and safe extraction of contaminated wastewater. Understanding your building’s sanitary drainage system. Soil pipes and waste pipes. A sanitary drainage system generally consists of: A building drain inside the building, and 30 inches. The basics of sanitary drainage systems include, but are not limited to, the following:. Sanitary System In Building.
From www.hidrasoftware.com
Sanitary Drainage Design in BuildingsBuilding (House) Drains HidraSoftware Sanitary System In Building Plumbing system in buildings consists of underground tank which is supplied water via municipal or water department supply lines,. What is a sanitary drainage system? Soil pipes and waste pipes. Sanitary drainage, stormwater drainage, and potable. This is meant to be an effective and safe extraction of contaminated wastewater. A drainage system consists of piping that conveys sewage, rainwater, or. Sanitary System In Building.
From www.hidrasoftware.com
How to design Drains, Stacks and Building Sewers with DESAGÜES (DRAINS)? HidraSoftware Sanitary System In Building Plumbing system in buildings consists of underground tank which is supplied water via municipal or water department supply lines,. What is a sanitary drainage system? A sanitary drainage system generally consists of: A drainage system consists of piping that conveys sewage, rainwater, or other liquid waste to a point of disposal, either in the sewer system or septic tank. This. Sanitary System In Building.
From www.dreamstime.com
Building Drainage System for Services Construction of High Rise Residential Modern Stock Photo Sanitary System In Building Soil pipes and waste pipes. These pipes remove sewage and greywater from building and are connected to the common drainage system. A building drain inside the building, and 30 inches. What is a sanitary drainage system? This is meant to be an effective and safe extraction of contaminated wastewater. To gain a deeper understanding, let’s delve into the 3 main. Sanitary System In Building.
From www.dmmwra.org
How the Sewer Works DMMWRA, IA Sanitary System In Building Understanding your building’s sanitary drainage system. What is a sanitary drainage system? To gain a deeper understanding, let’s delve into the 3 main types of plumbing systems: Public and private sewage disposal;. A drainage system consists of piping that conveys sewage, rainwater, or other liquid waste to a point of disposal, either in the sewer system or septic tank. Soil. Sanitary System In Building.
From www.oas.org
Building Guidelines Drawings. Section F Plumbing, Sanitation, Water Supply and Gas Installations Sanitary System In Building To gain a deeper understanding, let’s delve into the 3 main types of plumbing systems: The basics of sanitary drainage systems include, but are not limited to, the following: Understanding your building’s sanitary drainage system. A sanitary drainage system generally consists of: A drainage system consists of piping that conveys sewage, rainwater, or other liquid waste to a point of. Sanitary System In Building.
From www.hidrasoftware.com
Sanitary Drainage Design in Buildings with DESAGUES The Sanitary Network HidraSoftware Sanitary System In Building A building drain inside the building, and 30 inches. What is a sanitary drainage system? Public and private sewage disposal;. Soil pipes and waste pipes. The basics of sanitary drainage systems include, but are not limited to, the following: Sanitary drainage, stormwater drainage, and potable. To gain a deeper understanding, let’s delve into the 3 main types of plumbing systems:. Sanitary System In Building.
From www.slideshare.net
House Drainage System Sanitary System In Building A drainage system consists of piping that conveys sewage, rainwater, or other liquid waste to a point of disposal, either in the sewer system or septic tank. This is meant to be an effective and safe extraction of contaminated wastewater. Public and private sewage disposal;. Understanding your building’s sanitary drainage system. These pipes remove sewage and greywater from building and. Sanitary System In Building.