Rear Defrost Not Working 2010 Impala . A user shares their experience of fixing a rear defroster that was inoperative on a 2012 impala lt. You probably have it repaired by now, but if anybody else should find it such as i did, there is a module on the rear window very top, not in the. Common wiring problem for the rear defrostupdate: The rear defrost on my 2011 chevy impala has not been working. They tried various solutions, including. After disconnecting the connector you. If your defroster isnt working and you dont have 12v at the rear window, your problem is most likely that this white connector burned out. The rear window defogger on my 2008 impala is not working. This is a simple ten minute way to repair your rear window defrost on a gm vehicle.amazon. The problem is in the passenger side kick panel where the main power for the rear defroster goes through a wiring harness plug. When you press the button to turn it on, it lights up, but nothing happens. 2008 chevy impala rear window defrost easy fix!
from www.2carpros.com
A user shares their experience of fixing a rear defroster that was inoperative on a 2012 impala lt. This is a simple ten minute way to repair your rear window defrost on a gm vehicle.amazon. The rear defrost on my 2011 chevy impala has not been working. When you press the button to turn it on, it lights up, but nothing happens. You probably have it repaired by now, but if anybody else should find it such as i did, there is a module on the rear window very top, not in the. If your defroster isnt working and you dont have 12v at the rear window, your problem is most likely that this white connector burned out. The problem is in the passenger side kick panel where the main power for the rear defroster goes through a wiring harness plug. After disconnecting the connector you. Common wiring problem for the rear defrostupdate: They tried various solutions, including.
Rear Defroster Not Working? One if the Contacts on the Back Glass...
Rear Defrost Not Working 2010 Impala The problem is in the passenger side kick panel where the main power for the rear defroster goes through a wiring harness plug. When you press the button to turn it on, it lights up, but nothing happens. They tried various solutions, including. After disconnecting the connector you. You probably have it repaired by now, but if anybody else should find it such as i did, there is a module on the rear window very top, not in the. The rear window defogger on my 2008 impala is not working. If your defroster isnt working and you dont have 12v at the rear window, your problem is most likely that this white connector burned out. 2008 chevy impala rear window defrost easy fix! The rear defrost on my 2011 chevy impala has not been working. Common wiring problem for the rear defrostupdate: The problem is in the passenger side kick panel where the main power for the rear defroster goes through a wiring harness plug. A user shares their experience of fixing a rear defroster that was inoperative on a 2012 impala lt. This is a simple ten minute way to repair your rear window defrost on a gm vehicle.amazon.
From www.2carpros.com
Rear Window Defroster My Rear Window Defroster Is Not Working Rear Defrost Not Working 2010 Impala The problem is in the passenger side kick panel where the main power for the rear defroster goes through a wiring harness plug. You probably have it repaired by now, but if anybody else should find it such as i did, there is a module on the rear window very top, not in the. If your defroster isnt working and. Rear Defrost Not Working 2010 Impala.
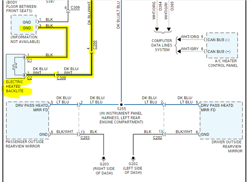
From sparkys-answers.com
Sparky's Answers 2006 Chevrolet Impala, Rear Window Defroster Does Rear Defrost Not Working 2010 Impala When you press the button to turn it on, it lights up, but nothing happens. You probably have it repaired by now, but if anybody else should find it such as i did, there is a module on the rear window very top, not in the. This is a simple ten minute way to repair your rear window defrost on. Rear Defrost Not Working 2010 Impala.
From www.youtube.com
How To Fix Rear Defrost Grid Connector YouTube Rear Defrost Not Working 2010 Impala Common wiring problem for the rear defrostupdate: They tried various solutions, including. After disconnecting the connector you. The rear defrost on my 2011 chevy impala has not been working. 2008 chevy impala rear window defrost easy fix! You probably have it repaired by now, but if anybody else should find it such as i did, there is a module on. Rear Defrost Not Working 2010 Impala.
From www.2carpros.com
Rear Defroster Not Working? One if the Contacts on the Back Glass... Rear Defrost Not Working 2010 Impala A user shares their experience of fixing a rear defroster that was inoperative on a 2012 impala lt. 2008 chevy impala rear window defrost easy fix! Common wiring problem for the rear defrostupdate: The rear defrost on my 2011 chevy impala has not been working. The problem is in the passenger side kick panel where the main power for the. Rear Defrost Not Working 2010 Impala.
From www.impalaforums.com
Rear Defroster Burnt Wire Fix Write Up Impala Forums Rear Defrost Not Working 2010 Impala The rear window defogger on my 2008 impala is not working. When you press the button to turn it on, it lights up, but nothing happens. This is a simple ten minute way to repair your rear window defrost on a gm vehicle.amazon. If your defroster isnt working and you dont have 12v at the rear window, your problem is. Rear Defrost Not Working 2010 Impala.
From www.youtube.com
Good possible reason your Chevy impala rear defroster is not working Rear Defrost Not Working 2010 Impala After disconnecting the connector you. This is a simple ten minute way to repair your rear window defrost on a gm vehicle.amazon. The rear defrost on my 2011 chevy impala has not been working. If your defroster isnt working and you dont have 12v at the rear window, your problem is most likely that this white connector burned out. The. Rear Defrost Not Working 2010 Impala.
From sparkys-answers.com
Sparky's Answers 2006 Chevrolet Impala, Rear Window Defroster Does Rear Defrost Not Working 2010 Impala The rear window defogger on my 2008 impala is not working. They tried various solutions, including. After disconnecting the connector you. This is a simple ten minute way to repair your rear window defrost on a gm vehicle.amazon. A user shares their experience of fixing a rear defroster that was inoperative on a 2012 impala lt. You probably have it. Rear Defrost Not Working 2010 Impala.
From www.2carpros.com
Rear Defroster Not Working? the Heating Element on the Rear Rear Defrost Not Working 2010 Impala The problem is in the passenger side kick panel where the main power for the rear defroster goes through a wiring harness plug. When you press the button to turn it on, it lights up, but nothing happens. If your defroster isnt working and you dont have 12v at the rear window, your problem is most likely that this white. Rear Defrost Not Working 2010 Impala.
From www.waca.msf.org
How Does a Car Defroster Work?, Defroster For Car Windshield Rear Defrost Not Working 2010 Impala This is a simple ten minute way to repair your rear window defrost on a gm vehicle.amazon. The rear window defogger on my 2008 impala is not working. The rear defrost on my 2011 chevy impala has not been working. They tried various solutions, including. If your defroster isnt working and you dont have 12v at the rear window, your. Rear Defrost Not Working 2010 Impala.
From www.2carpros.com
Rear Window Defroster My Rear Window Defroster Is Not Working Rear Defrost Not Working 2010 Impala They tried various solutions, including. This is a simple ten minute way to repair your rear window defrost on a gm vehicle.amazon. When you press the button to turn it on, it lights up, but nothing happens. Common wiring problem for the rear defrostupdate: If your defroster isnt working and you dont have 12v at the rear window, your problem. Rear Defrost Not Working 2010 Impala.
From acurazine.com
Rear defrost not working AcuraZine Acura Enthusiast Community Rear Defrost Not Working 2010 Impala Common wiring problem for the rear defrostupdate: After disconnecting the connector you. You probably have it repaired by now, but if anybody else should find it such as i did, there is a module on the rear window very top, not in the. If your defroster isnt working and you dont have 12v at the rear window, your problem is. Rear Defrost Not Working 2010 Impala.
From arianeelina.blogspot.com
rear window defroster wiring diagram ArianeElina Rear Defrost Not Working 2010 Impala 2008 chevy impala rear window defrost easy fix! You probably have it repaired by now, but if anybody else should find it such as i did, there is a module on the rear window very top, not in the. The rear defrost on my 2011 chevy impala has not been working. The problem is in the passenger side kick panel. Rear Defrost Not Working 2010 Impala.
From www.youtube.com
Rear defrost Defogger problem rear window doesn't work chevy impala Rear Defrost Not Working 2010 Impala You probably have it repaired by now, but if anybody else should find it such as i did, there is a module on the rear window very top, not in the. The problem is in the passenger side kick panel where the main power for the rear defroster goes through a wiring harness plug. When you press the button to. Rear Defrost Not Working 2010 Impala.
From www.yourmechanic.com
What Does the Defrost Indicator (Front and Rear) Warning Light Mean Rear Defrost Not Working 2010 Impala They tried various solutions, including. The rear defrost on my 2011 chevy impala has not been working. The problem is in the passenger side kick panel where the main power for the rear defroster goes through a wiring harness plug. If your defroster isnt working and you dont have 12v at the rear window, your problem is most likely that. Rear Defrost Not Working 2010 Impala.
From www.2carpros.com
Rear Defroster Not Working? the Heating Element on the Rear Rear Defrost Not Working 2010 Impala A user shares their experience of fixing a rear defroster that was inoperative on a 2012 impala lt. The problem is in the passenger side kick panel where the main power for the rear defroster goes through a wiring harness plug. This is a simple ten minute way to repair your rear window defrost on a gm vehicle.amazon. If your. Rear Defrost Not Working 2010 Impala.
From www.2carpros.com
Rear Defroster and Heated Mirrors Do Not Work? Rear Defrost Not Working 2010 Impala After disconnecting the connector you. A user shares their experience of fixing a rear defroster that was inoperative on a 2012 impala lt. The rear window defogger on my 2008 impala is not working. When you press the button to turn it on, it lights up, but nothing happens. They tried various solutions, including. 2008 chevy impala rear window defrost. Rear Defrost Not Working 2010 Impala.
From www.liveabout.com
What to Do If Your Rear Defroster Doesn't Work Rear Defrost Not Working 2010 Impala You probably have it repaired by now, but if anybody else should find it such as i did, there is a module on the rear window very top, not in the. The problem is in the passenger side kick panel where the main power for the rear defroster goes through a wiring harness plug. If your defroster isnt working and. Rear Defrost Not Working 2010 Impala.
From www.pinterest.com
20062010 chev impala rear defrost fix 2011 impala 20062007 monte Rear Defrost Not Working 2010 Impala The problem is in the passenger side kick panel where the main power for the rear defroster goes through a wiring harness plug. The rear defrost on my 2011 chevy impala has not been working. If your defroster isnt working and you dont have 12v at the rear window, your problem is most likely that this white connector burned out.. Rear Defrost Not Working 2010 Impala.
From www.flowschema.com
2010f150 Rear Window Defroster Wiring Flow Schema Rear Defrost Not Working 2010 Impala They tried various solutions, including. 2008 chevy impala rear window defrost easy fix! You probably have it repaired by now, but if anybody else should find it such as i did, there is a module on the rear window very top, not in the. When you press the button to turn it on, it lights up, but nothing happens. After. Rear Defrost Not Working 2010 Impala.
From www.nissanforums.com
Rear defrost not working Nissan Forum Rear Defrost Not Working 2010 Impala This is a simple ten minute way to repair your rear window defrost on a gm vehicle.amazon. After disconnecting the connector you. Common wiring problem for the rear defrostupdate: The rear window defogger on my 2008 impala is not working. The problem is in the passenger side kick panel where the main power for the rear defroster goes through a. Rear Defrost Not Working 2010 Impala.
From www.2carpros.com
Rear Defroster Not Working? One if the Contacts on the Back Glass... Rear Defrost Not Working 2010 Impala After disconnecting the connector you. A user shares their experience of fixing a rear defroster that was inoperative on a 2012 impala lt. The rear defrost on my 2011 chevy impala has not been working. They tried various solutions, including. If your defroster isnt working and you dont have 12v at the rear window, your problem is most likely that. Rear Defrost Not Working 2010 Impala.
From www.nissanforums.com
Rear defrost not working Nissan Forum Rear Defrost Not Working 2010 Impala This is a simple ten minute way to repair your rear window defrost on a gm vehicle.amazon. They tried various solutions, including. After disconnecting the connector you. A user shares their experience of fixing a rear defroster that was inoperative on a 2012 impala lt. You probably have it repaired by now, but if anybody else should find it such. Rear Defrost Not Working 2010 Impala.
From workshopboehm99.z19.web.core.windows.net
Rear Defrost Not Working Rear Defrost Not Working 2010 Impala 2008 chevy impala rear window defrost easy fix! The problem is in the passenger side kick panel where the main power for the rear defroster goes through a wiring harness plug. The rear defrost on my 2011 chevy impala has not been working. This is a simple ten minute way to repair your rear window defrost on a gm vehicle.amazon.. Rear Defrost Not Working 2010 Impala.
From www.2carpros.com
Rear Window Defroster My Rear Window Defroster Is Not Working Rear Defrost Not Working 2010 Impala When you press the button to turn it on, it lights up, but nothing happens. If your defroster isnt working and you dont have 12v at the rear window, your problem is most likely that this white connector burned out. You probably have it repaired by now, but if anybody else should find it such as i did, there is. Rear Defrost Not Working 2010 Impala.
From workshopboehm99.z19.web.core.windows.net
Rear Defrost Not Working Rear Defrost Not Working 2010 Impala 2008 chevy impala rear window defrost easy fix! Common wiring problem for the rear defrostupdate: When you press the button to turn it on, it lights up, but nothing happens. After disconnecting the connector you. The problem is in the passenger side kick panel where the main power for the rear defroster goes through a wiring harness plug. The rear. Rear Defrost Not Working 2010 Impala.
From loeohzyyt.blob.core.windows.net
Car Defroster Not Working Well at Scott Swann blog Rear Defrost Not Working 2010 Impala The problem is in the passenger side kick panel where the main power for the rear defroster goes through a wiring harness plug. The rear defrost on my 2011 chevy impala has not been working. 2008 chevy impala rear window defrost easy fix! If your defroster isnt working and you dont have 12v at the rear window, your problem is. Rear Defrost Not Working 2010 Impala.
From www.justanswer.com
Q&A 2003 Impala Rear Window Defroster Not Working Fuse Box Location Rear Defrost Not Working 2010 Impala If your defroster isnt working and you dont have 12v at the rear window, your problem is most likely that this white connector burned out. Common wiring problem for the rear defrostupdate: This is a simple ten minute way to repair your rear window defrost on a gm vehicle.amazon. They tried various solutions, including. You probably have it repaired by. Rear Defrost Not Working 2010 Impala.
From www.justanswer.com
Common Causes of Rear Defroster Not Working Expert Q&A Rear Defrost Not Working 2010 Impala You probably have it repaired by now, but if anybody else should find it such as i did, there is a module on the rear window very top, not in the. When you press the button to turn it on, it lights up, but nothing happens. This is a simple ten minute way to repair your rear window defrost on. Rear Defrost Not Working 2010 Impala.
From www.youtube.com
2011 Chevrolet Impala rear defogger repair YouTube Rear Defrost Not Working 2010 Impala The rear defrost on my 2011 chevy impala has not been working. 2008 chevy impala rear window defrost easy fix! If your defroster isnt working and you dont have 12v at the rear window, your problem is most likely that this white connector burned out. A user shares their experience of fixing a rear defroster that was inoperative on a. Rear Defrost Not Working 2010 Impala.
From www.justanswer.com
Chevy Impala Q&A Rear Defogger Not Working JustAnswer Rear Defrost Not Working 2010 Impala 2008 chevy impala rear window defrost easy fix! A user shares their experience of fixing a rear defroster that was inoperative on a 2012 impala lt. Common wiring problem for the rear defrostupdate: The rear window defogger on my 2008 impala is not working. When you press the button to turn it on, it lights up, but nothing happens. They. Rear Defrost Not Working 2010 Impala.
From www.2carpros.com
Rear Window Defroster Not Working After Hitting Lower Dash Rear Defrost Not Working 2010 Impala They tried various solutions, including. Common wiring problem for the rear defrostupdate: You probably have it repaired by now, but if anybody else should find it such as i did, there is a module on the rear window very top, not in the. The rear window defogger on my 2008 impala is not working. After disconnecting the connector you. The. Rear Defrost Not Working 2010 Impala.
From www.2carpros.com
Rear Defroster Not Working? the Heating Element on the Rear Rear Defrost Not Working 2010 Impala When you press the button to turn it on, it lights up, but nothing happens. The rear window defogger on my 2008 impala is not working. The problem is in the passenger side kick panel where the main power for the rear defroster goes through a wiring harness plug. This is a simple ten minute way to repair your rear. Rear Defrost Not Working 2010 Impala.
From www.impalassforum.com
Rear defogger not working 94 9c1 Chevy Impala SS Forum Rear Defrost Not Working 2010 Impala The problem is in the passenger side kick panel where the main power for the rear defroster goes through a wiring harness plug. If your defroster isnt working and you dont have 12v at the rear window, your problem is most likely that this white connector burned out. When you press the button to turn it on, it lights up,. Rear Defrost Not Working 2010 Impala.
From www.youtube.com
Rear Defrost not working on 20062011 Chevy Impala. 10 minute Cheap Fix Rear Defrost Not Working 2010 Impala They tried various solutions, including. The rear window defogger on my 2008 impala is not working. This is a simple ten minute way to repair your rear window defrost on a gm vehicle.amazon. The rear defrost on my 2011 chevy impala has not been working. When you press the button to turn it on, it lights up, but nothing happens.. Rear Defrost Not Working 2010 Impala.
From www.youtube.com
Rear Defroster Fuse Replacement YouTube Rear Defrost Not Working 2010 Impala This is a simple ten minute way to repair your rear window defrost on a gm vehicle.amazon. The rear window defogger on my 2008 impala is not working. You probably have it repaired by now, but if anybody else should find it such as i did, there is a module on the rear window very top, not in the. A. Rear Defrost Not Working 2010 Impala.