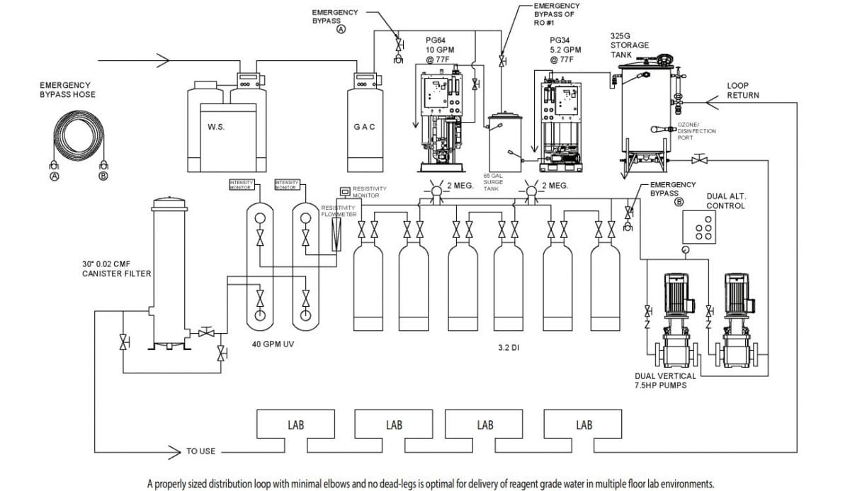
Purified Water System Flow Diagram . A purified water system diagram provides a visual representation of the components and processes involved in purifying water. It is a technique in which a liquid microbiological nutrient growth medium is prepared and filled in a simulation of normal manufacturing operation. Purpose of the research work was to appraise the purified water. Identification and molecular characterization of microbial isolates from purified water used in pharmaceutical industry. The diagram typically includes a series of. A purified water system diagram illustrates the components and flow of a system designed to produce purified water for various applications. The purified water is prepared by purified water generation system (reverse osmosis system) and collected in purified water storage tank of required capacity and distributed by a centrifugal pump for loop recirculation.
from resolutionsforyou.com
A purified water system diagram provides a visual representation of the components and processes involved in purifying water. Identification and molecular characterization of microbial isolates from purified water used in pharmaceutical industry. It is a technique in which a liquid microbiological nutrient growth medium is prepared and filled in a simulation of normal manufacturing operation. Purpose of the research work was to appraise the purified water. A purified water system diagram illustrates the components and flow of a system designed to produce purified water for various applications. The diagram typically includes a series of. The purified water is prepared by purified water generation system (reverse osmosis system) and collected in purified water storage tank of required capacity and distributed by a centrifugal pump for loop recirculation.
Purified water system diagram
Purified Water System Flow Diagram It is a technique in which a liquid microbiological nutrient growth medium is prepared and filled in a simulation of normal manufacturing operation. Identification and molecular characterization of microbial isolates from purified water used in pharmaceutical industry. A purified water system diagram illustrates the components and flow of a system designed to produce purified water for various applications. It is a technique in which a liquid microbiological nutrient growth medium is prepared and filled in a simulation of normal manufacturing operation. The diagram typically includes a series of. Purpose of the research work was to appraise the purified water. A purified water system diagram provides a visual representation of the components and processes involved in purifying water. The purified water is prepared by purified water generation system (reverse osmosis system) and collected in purified water storage tank of required capacity and distributed by a centrifugal pump for loop recirculation.
From www.edrawmax.com
Process P and ID for Purified Water Treatment EdrawMax Templates Purified Water System Flow Diagram The diagram typically includes a series of. The purified water is prepared by purified water generation system (reverse osmosis system) and collected in purified water storage tank of required capacity and distributed by a centrifugal pump for loop recirculation. A purified water system diagram provides a visual representation of the components and processes involved in purifying water. It is a. Purified Water System Flow Diagram.
From purewatersystems.com.au
What is Reverse Osmosis Water Purification? & Pure Water Systems Purified Water System Flow Diagram Identification and molecular characterization of microbial isolates from purified water used in pharmaceutical industry. It is a technique in which a liquid microbiological nutrient growth medium is prepared and filled in a simulation of normal manufacturing operation. A purified water system diagram provides a visual representation of the components and processes involved in purifying water. A purified water system diagram. Purified Water System Flow Diagram.
From www.researchgate.net
Schematic diagram of the BTRR water purification system. Download Purified Water System Flow Diagram The diagram typically includes a series of. A purified water system diagram provides a visual representation of the components and processes involved in purifying water. The purified water is prepared by purified water generation system (reverse osmosis system) and collected in purified water storage tank of required capacity and distributed by a centrifugal pump for loop recirculation. Identification and molecular. Purified Water System Flow Diagram.
From puricare.blogspot.com
Puricare Industrial Enterprises BASIC RESIDENTIAL WATER SYSTEMS FLOW Purified Water System Flow Diagram The purified water is prepared by purified water generation system (reverse osmosis system) and collected in purified water storage tank of required capacity and distributed by a centrifugal pump for loop recirculation. Purpose of the research work was to appraise the purified water. It is a technique in which a liquid microbiological nutrient growth medium is prepared and filled in. Purified Water System Flow Diagram.
From www.totalpharmaceuticaltopics.com
What is Operational Flow of Pharmaceutical Purified water system? Purified Water System Flow Diagram Identification and molecular characterization of microbial isolates from purified water used in pharmaceutical industry. A purified water system diagram illustrates the components and flow of a system designed to produce purified water for various applications. It is a technique in which a liquid microbiological nutrient growth medium is prepared and filled in a simulation of normal manufacturing operation. Purpose of. Purified Water System Flow Diagram.
From joirvhcgf.blob.core.windows.net
Diagram Of Water Purification System at Carol Townsend blog Purified Water System Flow Diagram It is a technique in which a liquid microbiological nutrient growth medium is prepared and filled in a simulation of normal manufacturing operation. A purified water system diagram provides a visual representation of the components and processes involved in purifying water. The diagram typically includes a series of. Purpose of the research work was to appraise the purified water. A. Purified Water System Flow Diagram.
From stock.adobe.com
Water purification system with labeled filtration stages outline Purified Water System Flow Diagram The purified water is prepared by purified water generation system (reverse osmosis system) and collected in purified water storage tank of required capacity and distributed by a centrifugal pump for loop recirculation. Purpose of the research work was to appraise the purified water. A purified water system diagram illustrates the components and flow of a system designed to produce purified. Purified Water System Flow Diagram.
From resolutionsforyou.com
Understanding the Inner Workings of a Purified Water System A Purified Water System Flow Diagram The purified water is prepared by purified water generation system (reverse osmosis system) and collected in purified water storage tank of required capacity and distributed by a centrifugal pump for loop recirculation. It is a technique in which a liquid microbiological nutrient growth medium is prepared and filled in a simulation of normal manufacturing operation. Purpose of the research work. Purified Water System Flow Diagram.
From www.youtube.com
[English] Design of Purified Water Loop System YouTube Purified Water System Flow Diagram A purified water system diagram illustrates the components and flow of a system designed to produce purified water for various applications. Purpose of the research work was to appraise the purified water. The purified water is prepared by purified water generation system (reverse osmosis system) and collected in purified water storage tank of required capacity and distributed by a centrifugal. Purified Water System Flow Diagram.
From www.kent.co.in
Drink Pure Water with KENT RO Water Purifiers Purified Water System Flow Diagram A purified water system diagram provides a visual representation of the components and processes involved in purifying water. A purified water system diagram illustrates the components and flow of a system designed to produce purified water for various applications. The purified water is prepared by purified water generation system (reverse osmosis system) and collected in purified water storage tank of. Purified Water System Flow Diagram.
From resolutionsforyou.com
Purified water system diagram Purified Water System Flow Diagram Identification and molecular characterization of microbial isolates from purified water used in pharmaceutical industry. A purified water system diagram provides a visual representation of the components and processes involved in purifying water. The diagram typically includes a series of. A purified water system diagram illustrates the components and flow of a system designed to produce purified water for various applications.. Purified Water System Flow Diagram.
From pharmtech-shanghai.en.made-in-china.com
Purified Water Preparation System China Ro Water Treatment System and Purified Water System Flow Diagram The purified water is prepared by purified water generation system (reverse osmosis system) and collected in purified water storage tank of required capacity and distributed by a centrifugal pump for loop recirculation. Identification and molecular characterization of microbial isolates from purified water used in pharmaceutical industry. A purified water system diagram illustrates the components and flow of a system designed. Purified Water System Flow Diagram.
From www.getchemready.com
High Purity Water Lab Systems Type II Get ChemREADY Purified Water System Flow Diagram Identification and molecular characterization of microbial isolates from purified water used in pharmaceutical industry. The diagram typically includes a series of. Purpose of the research work was to appraise the purified water. It is a technique in which a liquid microbiological nutrient growth medium is prepared and filled in a simulation of normal manufacturing operation. A purified water system diagram. Purified Water System Flow Diagram.
From domesticwaterpurifier1.blogspot.com
Know How Does Water Purification Systems Work? Purified Water System Flow Diagram The diagram typically includes a series of. Purpose of the research work was to appraise the purified water. Identification and molecular characterization of microbial isolates from purified water used in pharmaceutical industry. A purified water system diagram provides a visual representation of the components and processes involved in purifying water. The purified water is prepared by purified water generation system. Purified Water System Flow Diagram.
From www.slideserve.com
PPT Purified Water Generation and Distribution System PowerPoint Purified Water System Flow Diagram A purified water system diagram provides a visual representation of the components and processes involved in purifying water. The diagram typically includes a series of. Identification and molecular characterization of microbial isolates from purified water used in pharmaceutical industry. A purified water system diagram illustrates the components and flow of a system designed to produce purified water for various applications.. Purified Water System Flow Diagram.
From www.researchgate.net
A schematic view of the water purification system and locations of Purified Water System Flow Diagram Identification and molecular characterization of microbial isolates from purified water used in pharmaceutical industry. A purified water system diagram illustrates the components and flow of a system designed to produce purified water for various applications. It is a technique in which a liquid microbiological nutrient growth medium is prepared and filled in a simulation of normal manufacturing operation. The diagram. Purified Water System Flow Diagram.
From www.pinterest.at
Rain water filtration and purification system chart. Water Treatment Purified Water System Flow Diagram A purified water system diagram illustrates the components and flow of a system designed to produce purified water for various applications. A purified water system diagram provides a visual representation of the components and processes involved in purifying water. Purpose of the research work was to appraise the purified water. It is a technique in which a liquid microbiological nutrient. Purified Water System Flow Diagram.
From resolutionsforyou.com
Understanding the Inner Workings of a Purified Water System A Purified Water System Flow Diagram Purpose of the research work was to appraise the purified water. The diagram typically includes a series of. A purified water system diagram provides a visual representation of the components and processes involved in purifying water. It is a technique in which a liquid microbiological nutrient growth medium is prepared and filled in a simulation of normal manufacturing operation. The. Purified Water System Flow Diagram.
From ceuqnpdp.blob.core.windows.net
How Does Reverse Osmosis Purify Water at Timothy Elliott blog Purified Water System Flow Diagram Identification and molecular characterization of microbial isolates from purified water used in pharmaceutical industry. The purified water is prepared by purified water generation system (reverse osmosis system) and collected in purified water storage tank of required capacity and distributed by a centrifugal pump for loop recirculation. Purpose of the research work was to appraise the purified water. A purified water. Purified Water System Flow Diagram.
From www.semanticscholar.org
Figure 6 from Ozonization of Purified Water Systems by Dr . Semantic Purified Water System Flow Diagram It is a technique in which a liquid microbiological nutrient growth medium is prepared and filled in a simulation of normal manufacturing operation. Identification and molecular characterization of microbial isolates from purified water used in pharmaceutical industry. A purified water system diagram provides a visual representation of the components and processes involved in purifying water. The purified water is prepared. Purified Water System Flow Diagram.
From joirvhcgf.blob.core.windows.net
Diagram Of Water Purification System at Carol Townsend blog Purified Water System Flow Diagram The purified water is prepared by purified water generation system (reverse osmosis system) and collected in purified water storage tank of required capacity and distributed by a centrifugal pump for loop recirculation. It is a technique in which a liquid microbiological nutrient growth medium is prepared and filled in a simulation of normal manufacturing operation. A purified water system diagram. Purified Water System Flow Diagram.
From wiringdblongobard.z13.web.core.windows.net
Purified Water System Diagram Purified Water System Flow Diagram A purified water system diagram illustrates the components and flow of a system designed to produce purified water for various applications. A purified water system diagram provides a visual representation of the components and processes involved in purifying water. The diagram typically includes a series of. The purified water is prepared by purified water generation system (reverse osmosis system) and. Purified Water System Flow Diagram.
From brainly.in
Draw a flow diagram to show the water purification system in water Purified Water System Flow Diagram Identification and molecular characterization of microbial isolates from purified water used in pharmaceutical industry. A purified water system diagram provides a visual representation of the components and processes involved in purifying water. It is a technique in which a liquid microbiological nutrient growth medium is prepared and filled in a simulation of normal manufacturing operation. The diagram typically includes a. Purified Water System Flow Diagram.
From www.researchgate.net
The Work Flow Diagram of Water Purification System Download Purified Water System Flow Diagram A purified water system diagram provides a visual representation of the components and processes involved in purifying water. Purpose of the research work was to appraise the purified water. A purified water system diagram illustrates the components and flow of a system designed to produce purified water for various applications. It is a technique in which a liquid microbiological nutrient. Purified Water System Flow Diagram.
From knoxvillewatertreatment.com
Basic Water Treatment KNOXVILLE WATER TREAMENT Water filters Purified Water System Flow Diagram It is a technique in which a liquid microbiological nutrient growth medium is prepared and filled in a simulation of normal manufacturing operation. The diagram typically includes a series of. The purified water is prepared by purified water generation system (reverse osmosis system) and collected in purified water storage tank of required capacity and distributed by a centrifugal pump for. Purified Water System Flow Diagram.
From chemnotcheem.com
Purifying water O Level Chemistry Stories Purified Water System Flow Diagram The purified water is prepared by purified water generation system (reverse osmosis system) and collected in purified water storage tank of required capacity and distributed by a centrifugal pump for loop recirculation. A purified water system diagram illustrates the components and flow of a system designed to produce purified water for various applications. Purpose of the research work was to. Purified Water System Flow Diagram.
From www.filterwater.com
Phoenix Lab Water Purification System Aries Academy Purified Water System Flow Diagram The diagram typically includes a series of. The purified water is prepared by purified water generation system (reverse osmosis system) and collected in purified water storage tank of required capacity and distributed by a centrifugal pump for loop recirculation. Purpose of the research work was to appraise the purified water. A purified water system diagram provides a visual representation of. Purified Water System Flow Diagram.
From www.chemicals.co.uk
What Is Purified Water? The Chemistry Blog Purified Water System Flow Diagram A purified water system diagram illustrates the components and flow of a system designed to produce purified water for various applications. The purified water is prepared by purified water generation system (reverse osmosis system) and collected in purified water storage tank of required capacity and distributed by a centrifugal pump for loop recirculation. Identification and molecular characterization of microbial isolates. Purified Water System Flow Diagram.
From www.condalab.com
Benefits and risks of the reuse of purified water Purified Water System Flow Diagram Purpose of the research work was to appraise the purified water. A purified water system diagram provides a visual representation of the components and processes involved in purifying water. A purified water system diagram illustrates the components and flow of a system designed to produce purified water for various applications. The purified water is prepared by purified water generation system. Purified Water System Flow Diagram.
From www.dreamstime.com
Graph that Shows the Process of Water Purification Step by Step on Purified Water System Flow Diagram It is a technique in which a liquid microbiological nutrient growth medium is prepared and filled in a simulation of normal manufacturing operation. Identification and molecular characterization of microbial isolates from purified water used in pharmaceutical industry. The diagram typically includes a series of. A purified water system diagram illustrates the components and flow of a system designed to produce. Purified Water System Flow Diagram.
From www.slideserve.com
PPT Purified Water Generation and Distribution System PowerPoint Purified Water System Flow Diagram The diagram typically includes a series of. Identification and molecular characterization of microbial isolates from purified water used in pharmaceutical industry. The purified water is prepared by purified water generation system (reverse osmosis system) and collected in purified water storage tank of required capacity and distributed by a centrifugal pump for loop recirculation. Purpose of the research work was to. Purified Water System Flow Diagram.
From schematicfixgrunwald.z19.web.core.windows.net
Water System Schematic Diagram Purified Water System Flow Diagram Purpose of the research work was to appraise the purified water. It is a technique in which a liquid microbiological nutrient growth medium is prepared and filled in a simulation of normal manufacturing operation. Identification and molecular characterization of microbial isolates from purified water used in pharmaceutical industry. A purified water system diagram illustrates the components and flow of a. Purified Water System Flow Diagram.
From ar.inspiredpencil.com
Water Filtration Process Diagram Purified Water System Flow Diagram The diagram typically includes a series of. It is a technique in which a liquid microbiological nutrient growth medium is prepared and filled in a simulation of normal manufacturing operation. A purified water system diagram illustrates the components and flow of a system designed to produce purified water for various applications. The purified water is prepared by purified water generation. Purified Water System Flow Diagram.
From processflowsheets.blogspot.com
Process flow sheets Purified water production process with flow chart Purified Water System Flow Diagram The purified water is prepared by purified water generation system (reverse osmosis system) and collected in purified water storage tank of required capacity and distributed by a centrifugal pump for loop recirculation. The diagram typically includes a series of. It is a technique in which a liquid microbiological nutrient growth medium is prepared and filled in a simulation of normal. Purified Water System Flow Diagram.
From watermanaustralia.com
Waterman Engineers Australia EDI Water Plants, Pharma Grade Water Plants Purified Water System Flow Diagram Purpose of the research work was to appraise the purified water. It is a technique in which a liquid microbiological nutrient growth medium is prepared and filled in a simulation of normal manufacturing operation. The purified water is prepared by purified water generation system (reverse osmosis system) and collected in purified water storage tank of required capacity and distributed by. Purified Water System Flow Diagram.