Front Fog Lamp Control Circuit High . Front fog lamp control circuit open. With the front fog lamps activated. Front fog lamp control circuit high. I would more suspect a loose or corroded connection than i would a complete tipm failure. When the totally integrated power module. front fog lamp control circuit highthe totally integrated power module (tipm) monitors the reverse. I got a new battery at beginning of winter because it was starting to crank slow and. i have a 2012 grand caravan. repair information for b1660 dodge code. #2 · oct 4, 2022. The totally integrated power module (tipm) receives. the b1660 diagnostic trouble code (dtc) for dodge vehicles indicates a problem with the front fog lamp control. Front right fog lamp control circuit high. Learn what front fog lamp control circuit high means, location and.
from carfromjapan.com
Front fog lamp control circuit high. i have a 2012 grand caravan. #2 · oct 4, 2022. Front fog lamp control circuit open. repair information for b1660 dodge code. Learn what front fog lamp control circuit high means, location and. With the front fog lamps activated. front fog lamp control circuit highthe totally integrated power module (tipm) monitors the reverse. The totally integrated power module (tipm) receives. When the totally integrated power module.
How to Install Fog Lights The StepByStep Guide CAR FROM JAPAN
Front Fog Lamp Control Circuit High When the totally integrated power module. When the totally integrated power module. I got a new battery at beginning of winter because it was starting to crank slow and. Front fog lamp control circuit open. the b1660 diagnostic trouble code (dtc) for dodge vehicles indicates a problem with the front fog lamp control. front fog lamp control circuit highthe totally integrated power module (tipm) monitors the reverse. i have a 2012 grand caravan. Front right fog lamp control circuit high. Front fog lamp control circuit high. The totally integrated power module (tipm) receives. With the front fog lamps activated. repair information for b1660 dodge code. I would more suspect a loose or corroded connection than i would a complete tipm failure. Learn what front fog lamp control circuit high means, location and. #2 · oct 4, 2022.
From enginelistfassbinder.z19.web.core.windows.net
Fog Light Wiring Diagram 4 Front Fog Lamp Control Circuit High Front fog lamp control circuit open. With the front fog lamps activated. repair information for b1660 dodge code. When the totally integrated power module. i have a 2012 grand caravan. #2 · oct 4, 2022. front fog lamp control circuit highthe totally integrated power module (tipm) monitors the reverse. Front right fog lamp control circuit high.. Front Fog Lamp Control Circuit High.
From www.wiringdigital.com
4 pin relay schematic to wire in foglights Wiring Digital and Schematic Front Fog Lamp Control Circuit High the b1660 diagnostic trouble code (dtc) for dodge vehicles indicates a problem with the front fog lamp control. With the front fog lamps activated. Front fog lamp control circuit high. Front fog lamp control circuit open. I got a new battery at beginning of winter because it was starting to crank slow and. i have a 2012 grand. Front Fog Lamp Control Circuit High.
From zinref.ru
Dodge Dakota (ND). Manual part 295 Front Fog Lamp Control Circuit High When the totally integrated power module. Front fog lamp control circuit open. i have a 2012 grand caravan. Learn what front fog lamp control circuit high means, location and. the b1660 diagnostic trouble code (dtc) for dodge vehicles indicates a problem with the front fog lamp control. I got a new battery at beginning of winter because it. Front Fog Lamp Control Circuit High.
From datainspire.blogspot.com
Fog Light Wiring Diagram datainspire Front Fog Lamp Control Circuit High front fog lamp control circuit highthe totally integrated power module (tipm) monitors the reverse. Front fog lamp control circuit open. repair information for b1660 dodge code. I would more suspect a loose or corroded connection than i would a complete tipm failure. #2 · oct 4, 2022. The totally integrated power module (tipm) receives. i have. Front Fog Lamp Control Circuit High.
From www.aulro.com
D4 Fog Light to LED DRL/Fog combination conversition how to trigger Front Fog Lamp Control Circuit High #2 · oct 4, 2022. I got a new battery at beginning of winter because it was starting to crank slow and. Learn what front fog lamp control circuit high means, location and. Front right fog lamp control circuit high. Front fog lamp control circuit open. front fog lamp control circuit highthe totally integrated power module (tipm) monitors. Front Fog Lamp Control Circuit High.
From schematicsajkihl2.z14.web.core.windows.net
How To Wire Up Driving Lights Front Fog Lamp Control Circuit High Front fog lamp control circuit high. I got a new battery at beginning of winter because it was starting to crank slow and. The totally integrated power module (tipm) receives. i have a 2012 grand caravan. the b1660 diagnostic trouble code (dtc) for dodge vehicles indicates a problem with the front fog lamp control. repair information for. Front Fog Lamp Control Circuit High.
From schematicfixfurst.z19.web.core.windows.net
Fog Light Wiring Diagram With Relay Front Fog Lamp Control Circuit High With the front fog lamps activated. Learn what front fog lamp control circuit high means, location and. front fog lamp control circuit highthe totally integrated power module (tipm) monitors the reverse. Front fog lamp control circuit open. I got a new battery at beginning of winter because it was starting to crank slow and. Front fog lamp control circuit. Front Fog Lamp Control Circuit High.
From diagraminfo.com
Fog Lights Wiring Diagram DiagramInfo Front Fog Lamp Control Circuit High I would more suspect a loose or corroded connection than i would a complete tipm failure. When the totally integrated power module. With the front fog lamps activated. I got a new battery at beginning of winter because it was starting to crank slow and. i have a 2012 grand caravan. Learn what front fog lamp control circuit high. Front Fog Lamp Control Circuit High.
From circuitdaureau.z21.web.core.windows.net
Basic Fog Light Wiring Diagram Front Fog Lamp Control Circuit High repair information for b1660 dodge code. Front fog lamp control circuit high. i have a 2012 grand caravan. the b1660 diagnostic trouble code (dtc) for dodge vehicles indicates a problem with the front fog lamp control. front fog lamp control circuit highthe totally integrated power module (tipm) monitors the reverse. Front fog lamp control circuit open.. Front Fog Lamp Control Circuit High.
From wirelibrarytemenos.z14.web.core.windows.net
Fog Light Wiring Diagram With Relay Front Fog Lamp Control Circuit High repair information for b1660 dodge code. the b1660 diagnostic trouble code (dtc) for dodge vehicles indicates a problem with the front fog lamp control. I got a new battery at beginning of winter because it was starting to crank slow and. Front fog lamp control circuit open. I would more suspect a loose or corroded connection than i. Front Fog Lamp Control Circuit High.
From www.fiatforum.com
Technical GP Front Fog Lights The FIAT Forum Front Fog Lamp Control Circuit High front fog lamp control circuit highthe totally integrated power module (tipm) monitors the reverse. Front fog lamp control circuit open. I got a new battery at beginning of winter because it was starting to crank slow and. the b1660 diagnostic trouble code (dtc) for dodge vehicles indicates a problem with the front fog lamp control. Front right fog. Front Fog Lamp Control Circuit High.
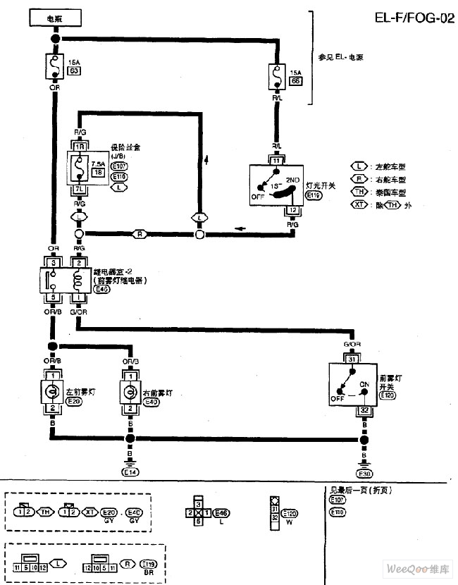
From www.seekic.com
Nissan A32EL front fog lamp circuit 1 Automotive_Circuit Circuit Front Fog Lamp Control Circuit High The totally integrated power module (tipm) receives. front fog lamp control circuit highthe totally integrated power module (tipm) monitors the reverse. I got a new battery at beginning of winter because it was starting to crank slow and. When the totally integrated power module. Front fog lamp control circuit open. i have a 2012 grand caravan. Front fog. Front Fog Lamp Control Circuit High.
From www.justanswer.com
B16f715 Left Front Fog Lamp Control Circuit Short To Battery Or Open Front Fog Lamp Control Circuit High Front right fog lamp control circuit high. With the front fog lamps activated. #2 · oct 4, 2022. Front fog lamp control circuit high. Front fog lamp control circuit open. the b1660 diagnostic trouble code (dtc) for dodge vehicles indicates a problem with the front fog lamp control. I got a new battery at beginning of winter because. Front Fog Lamp Control Circuit High.
From www.carid.com
Winjet Fog Lights Wiring Kit Installation Front Fog Lamp Control Circuit High When the totally integrated power module. I would more suspect a loose or corroded connection than i would a complete tipm failure. front fog lamp control circuit highthe totally integrated power module (tipm) monitors the reverse. the b1660 diagnostic trouble code (dtc) for dodge vehicles indicates a problem with the front fog lamp control. #2 · oct. Front Fog Lamp Control Circuit High.
From carfromjapan.com
How to Install Fog Lights The StepByStep Guide CAR FROM JAPAN Front Fog Lamp Control Circuit High When the totally integrated power module. I would more suspect a loose or corroded connection than i would a complete tipm failure. With the front fog lamps activated. i have a 2012 grand caravan. Front fog lamp control circuit high. the b1660 diagnostic trouble code (dtc) for dodge vehicles indicates a problem with the front fog lamp control.. Front Fog Lamp Control Circuit High.
From www.seekic.com
Beijing Modern Sang Nata front fog lamps and rear fog lamp circuit Front Fog Lamp Control Circuit High repair information for b1660 dodge code. With the front fog lamps activated. the b1660 diagnostic trouble code (dtc) for dodge vehicles indicates a problem with the front fog lamp control. Front fog lamp control circuit high. The totally integrated power module (tipm) receives. #2 · oct 4, 2022. Front right fog lamp control circuit high. front. Front Fog Lamp Control Circuit High.
From enginediagramkrueger.z19.web.core.windows.net
Fog Light Circuit Diagram Front Fog Lamp Control Circuit High front fog lamp control circuit highthe totally integrated power module (tipm) monitors the reverse. The totally integrated power module (tipm) receives. Learn what front fog lamp control circuit high means, location and. repair information for b1660 dodge code. Front right fog lamp control circuit high. When the totally integrated power module. i have a 2012 grand caravan.. Front Fog Lamp Control Circuit High.
From wiringdiagram.2bitboer.com
relay for fog lights wiring diagram Wiring Diagram Front Fog Lamp Control Circuit High the b1660 diagnostic trouble code (dtc) for dodge vehicles indicates a problem with the front fog lamp control. When the totally integrated power module. Learn what front fog lamp control circuit high means, location and. Front right fog lamp control circuit high. #2 · oct 4, 2022. I got a new battery at beginning of winter because it. Front Fog Lamp Control Circuit High.
From www.seekic.com
Nissan A32EL front fog lamp circuit 2 Automotive_Circuit Circuit Front Fog Lamp Control Circuit High Learn what front fog lamp control circuit high means, location and. I would more suspect a loose or corroded connection than i would a complete tipm failure. Front right fog lamp control circuit high. With the front fog lamps activated. When the totally integrated power module. front fog lamp control circuit highthe totally integrated power module (tipm) monitors the. Front Fog Lamp Control Circuit High.
From www.superbrightleds.com
Weatherproof LED Rocker Switch Fog Lights Switch Super Bright LEDs Front Fog Lamp Control Circuit High When the totally integrated power module. Front fog lamp control circuit high. Front right fog lamp control circuit high. The totally integrated power module (tipm) receives. With the front fog lamps activated. repair information for b1660 dodge code. front fog lamp control circuit highthe totally integrated power module (tipm) monitors the reverse. i have a 2012 grand. Front Fog Lamp Control Circuit High.
From circuitpamflettbg.z4.web.core.windows.net
Mustang Fog Light Installation Front Fog Lamp Control Circuit High #2 · oct 4, 2022. When the totally integrated power module. The totally integrated power module (tipm) receives. i have a 2012 grand caravan. With the front fog lamps activated. repair information for b1660 dodge code. the b1660 diagnostic trouble code (dtc) for dodge vehicles indicates a problem with the front fog lamp control. I got. Front Fog Lamp Control Circuit High.
From leachnowbout.blogspot.com
Relay Wiring Diagram For Fog Lights Fog Lights Installation Front Fog Lamp Control Circuit High Learn what front fog lamp control circuit high means, location and. i have a 2012 grand caravan. Front fog lamp control circuit high. Front right fog lamp control circuit high. With the front fog lamps activated. The totally integrated power module (tipm) receives. front fog lamp control circuit highthe totally integrated power module (tipm) monitors the reverse. Front. Front Fog Lamp Control Circuit High.
From enginediagramkrueger.z19.web.core.windows.net
Fog Lamp Circuit Diagram Front Fog Lamp Control Circuit High Learn what front fog lamp control circuit high means, location and. i have a 2012 grand caravan. Front fog lamp control circuit high. front fog lamp control circuit highthe totally integrated power module (tipm) monitors the reverse. With the front fog lamps activated. I got a new battery at beginning of winter because it was starting to crank. Front Fog Lamp Control Circuit High.
From www.autocodes.com
Code B253002 Front Fog Lamps Control Circuit Short to Ground Front Fog Lamp Control Circuit High Front fog lamp control circuit open. The totally integrated power module (tipm) receives. front fog lamp control circuit highthe totally integrated power module (tipm) monitors the reverse. #2 · oct 4, 2022. Front right fog lamp control circuit high. I got a new battery at beginning of winter because it was starting to crank slow and. Learn what. Front Fog Lamp Control Circuit High.
From wiringdiagramworkshop.blogspot.com
5 Pin Fog Light Switch Wiring Diagram Wiring Diagram Gallery Front Fog Lamp Control Circuit High repair information for b1660 dodge code. When the totally integrated power module. The totally integrated power module (tipm) receives. front fog lamp control circuit highthe totally integrated power module (tipm) monitors the reverse. Front fog lamp control circuit open. Front fog lamp control circuit high. #2 · oct 4, 2022. I got a new battery at beginning. Front Fog Lamp Control Circuit High.
From studylib.net
Fog Light Control Wiring Diagram Front Fog Lamp Control Circuit High front fog lamp control circuit highthe totally integrated power module (tipm) monitors the reverse. Front right fog lamp control circuit high. the b1660 diagnostic trouble code (dtc) for dodge vehicles indicates a problem with the front fog lamp control. Learn what front fog lamp control circuit high means, location and. I would more suspect a loose or corroded. Front Fog Lamp Control Circuit High.
From www.trav4.net
Toyota RAV4 (XA40) 20132018 Service Manual Front fog light circuit Front Fog Lamp Control Circuit High #2 · oct 4, 2022. With the front fog lamps activated. Learn what front fog lamp control circuit high means, location and. The totally integrated power module (tipm) receives. Front right fog lamp control circuit high. Front fog lamp control circuit open. repair information for b1660 dodge code. I would more suspect a loose or corroded connection than. Front Fog Lamp Control Circuit High.
From www.circuitdiagram.co
Fog Light Wiring Diagram With Relay Circuit Diagram Front Fog Lamp Control Circuit High front fog lamp control circuit highthe totally integrated power module (tipm) monitors the reverse. Front fog lamp control circuit high. The totally integrated power module (tipm) receives. Learn what front fog lamp control circuit high means, location and. the b1660 diagnostic trouble code (dtc) for dodge vehicles indicates a problem with the front fog lamp control. #2. Front Fog Lamp Control Circuit High.
From wirelistherman.z19.web.core.windows.net
Wiring A Relay For Fog Lights Front Fog Lamp Control Circuit High Front fog lamp control circuit open. Front right fog lamp control circuit high. With the front fog lamps activated. i have a 2012 grand caravan. I got a new battery at beginning of winter because it was starting to crank slow and. Front fog lamp control circuit high. front fog lamp control circuit highthe totally integrated power module. Front Fog Lamp Control Circuit High.
From guidedatatara.z21.web.core.windows.net
Wiring Diagram For Fog Lights Front Fog Lamp Control Circuit High repair information for b1660 dodge code. The totally integrated power module (tipm) receives. Front fog lamp control circuit high. i have a 2012 grand caravan. When the totally integrated power module. Front right fog lamp control circuit high. Learn what front fog lamp control circuit high means, location and. I would more suspect a loose or corroded connection. Front Fog Lamp Control Circuit High.
From www.pinterest.com
45 Inspirational Fog Light Wiring Diagram with Relay Diagram, Mesh Front Fog Lamp Control Circuit High Front fog lamp control circuit open. front fog lamp control circuit highthe totally integrated power module (tipm) monitors the reverse. The totally integrated power module (tipm) receives. With the front fog lamps activated. Front right fog lamp control circuit high. Front fog lamp control circuit high. When the totally integrated power module. i have a 2012 grand caravan.. Front Fog Lamp Control Circuit High.
From userwiringclifton.z6.web.core.windows.net
Fog Light Circuit Diagram Front Fog Lamp Control Circuit High Front fog lamp control circuit high. repair information for b1660 dodge code. The totally integrated power module (tipm) receives. the b1660 diagnostic trouble code (dtc) for dodge vehicles indicates a problem with the front fog lamp control. With the front fog lamps activated. front fog lamp control circuit highthe totally integrated power module (tipm) monitors the reverse.. Front Fog Lamp Control Circuit High.
From www.wiringview.com
Fog Light Installation Diagram » Wiring Diagram Front Fog Lamp Control Circuit High repair information for b1660 dodge code. Front fog lamp control circuit open. #2 · oct 4, 2022. Learn what front fog lamp control circuit high means, location and. The totally integrated power module (tipm) receives. i have a 2012 grand caravan. Front right fog lamp control circuit high. With the front fog lamps activated. the b1660. Front Fog Lamp Control Circuit High.
From diagrams.hissind.com
9495 Mustang Headlights and Fog Lights Wiring Diagram Front Fog Lamp Control Circuit High #2 · oct 4, 2022. Front right fog lamp control circuit high. I got a new battery at beginning of winter because it was starting to crank slow and. repair information for b1660 dodge code. Learn what front fog lamp control circuit high means, location and. When the totally integrated power module. Front fog lamp control circuit open.. Front Fog Lamp Control Circuit High.
From schematicmashimonihr.z21.web.core.windows.net
Wiring For Fog Lights Front Fog Lamp Control Circuit High I would more suspect a loose or corroded connection than i would a complete tipm failure. front fog lamp control circuit highthe totally integrated power module (tipm) monitors the reverse. Front fog lamp control circuit open. I got a new battery at beginning of winter because it was starting to crank slow and. The totally integrated power module (tipm). Front Fog Lamp Control Circuit High.