Excavator Hammer Circuit . Hydraulic hammers, or hydraulic breakers, are powerful attachments excavators use to break down hard surfaces like concrete,. Depending on the hammer that you have, the cold precharge pressure should be around 320 psi and the pressure at working temperature should be. Cold gas charge is the initial set with the hammer at. The hammer circuit provides a method of tapping into the existing hydraulic system of the excavator, turning the tool on and off,. Since hammers/breakers can break through hard material easily, these types of tools are great for the mining industry. I'd suggest you connect the thumb hydraulics with quick connects at the connectors on the stick for the hammer circuit, that way it. The excavator with hydraulic breaking hammer can work normally regardless of whether the hammer is working or not. Circuit relief pressure is at least 500 psi (35 bar) above hammer operating pressure.
from www.heydownloads.com
The excavator with hydraulic breaking hammer can work normally regardless of whether the hammer is working or not. I'd suggest you connect the thumb hydraulics with quick connects at the connectors on the stick for the hammer circuit, that way it. The hammer circuit provides a method of tapping into the existing hydraulic system of the excavator, turning the tool on and off,. Depending on the hammer that you have, the cold precharge pressure should be around 320 psi and the pressure at working temperature should be. Cold gas charge is the initial set with the hammer at. Since hammers/breakers can break through hard material easily, these types of tools are great for the mining industry. Circuit relief pressure is at least 500 psi (35 bar) above hammer operating pressure. Hydraulic hammers, or hydraulic breakers, are powerful attachments excavators use to break down hard surfaces like concrete,.
CNH CX300C Crawler Excavator Hydraulic Hammer Circuit Installation
Excavator Hammer Circuit Hydraulic hammers, or hydraulic breakers, are powerful attachments excavators use to break down hard surfaces like concrete,. Hydraulic hammers, or hydraulic breakers, are powerful attachments excavators use to break down hard surfaces like concrete,. The excavator with hydraulic breaking hammer can work normally regardless of whether the hammer is working or not. Since hammers/breakers can break through hard material easily, these types of tools are great for the mining industry. I'd suggest you connect the thumb hydraulics with quick connects at the connectors on the stick for the hammer circuit, that way it. Depending on the hammer that you have, the cold precharge pressure should be around 320 psi and the pressure at working temperature should be. The hammer circuit provides a method of tapping into the existing hydraulic system of the excavator, turning the tool on and off,. Cold gas charge is the initial set with the hammer at. Circuit relief pressure is at least 500 psi (35 bar) above hammer operating pressure.
From www.dreamstime.com
Excavator with Hydraulic Jack Hammer Breaking Asphalt in Preparation Excavator Hammer Circuit The hammer circuit provides a method of tapping into the existing hydraulic system of the excavator, turning the tool on and off,. Cold gas charge is the initial set with the hammer at. Since hammers/breakers can break through hard material easily, these types of tools are great for the mining industry. Depending on the hammer that you have, the cold. Excavator Hammer Circuit.
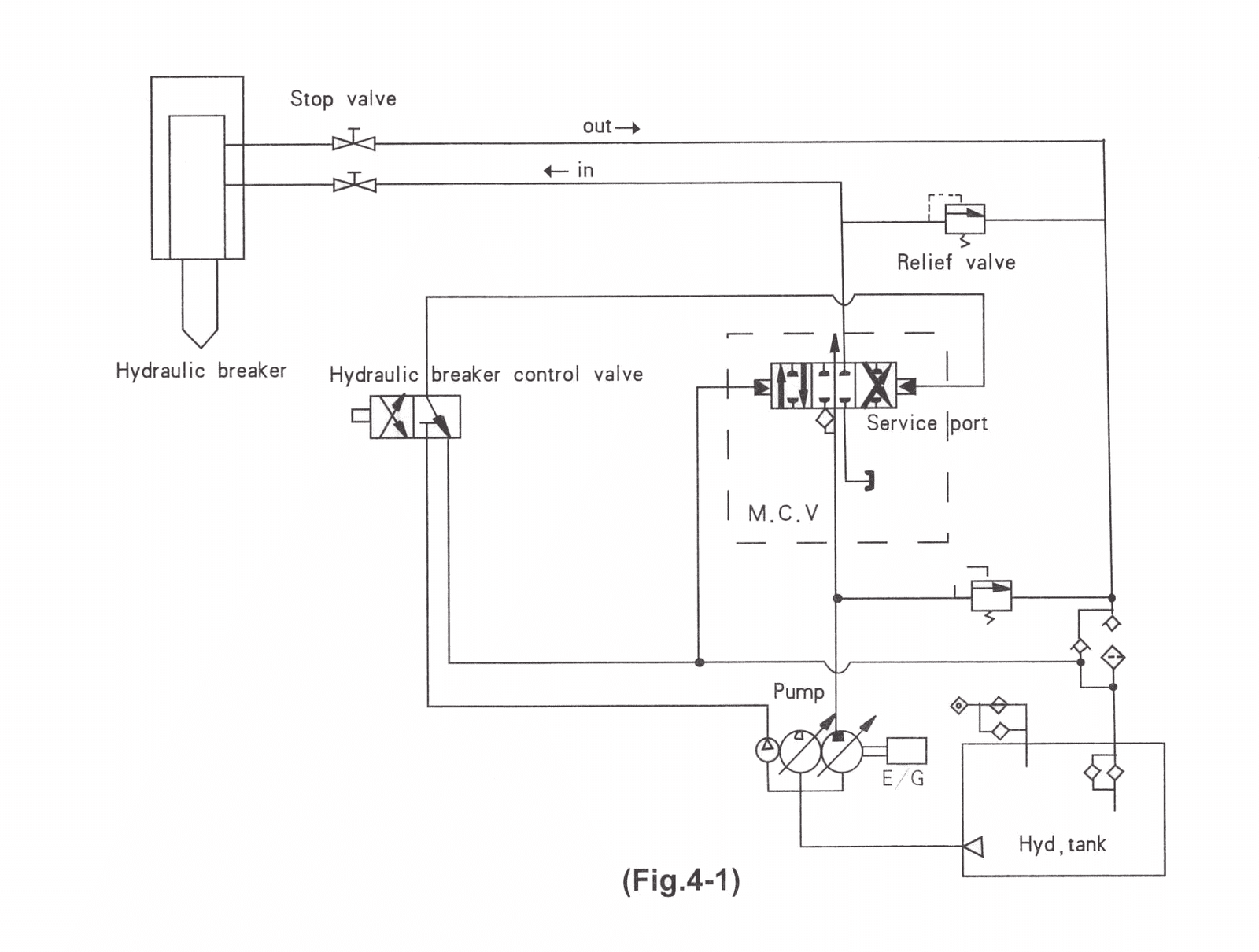
From all-excavators.com
Excavator Hammer. Hydraulic Hammer. Mini Excavator Hire!!! Special 140 Excavator Hammer Circuit Cold gas charge is the initial set with the hammer at. Depending on the hammer that you have, the cold precharge pressure should be around 320 psi and the pressure at working temperature should be. The hammer circuit provides a method of tapping into the existing hydraulic system of the excavator, turning the tool on and off,. Since hammers/breakers can. Excavator Hammer Circuit.
From www.justanswer.com
Q&A Volvo Excavator Hammer Chat Construction JustAnswer Excavator Hammer Circuit Depending on the hammer that you have, the cold precharge pressure should be around 320 psi and the pressure at working temperature should be. Hydraulic hammers, or hydraulic breakers, are powerful attachments excavators use to break down hard surfaces like concrete,. Cold gas charge is the initial set with the hammer at. The hammer circuit provides a method of tapping. Excavator Hammer Circuit.
From www.justanswer.com
Q&A Volvo Excavator Hammer Chat Construction JustAnswer Excavator Hammer Circuit I'd suggest you connect the thumb hydraulics with quick connects at the connectors on the stick for the hammer circuit, that way it. The excavator with hydraulic breaking hammer can work normally regardless of whether the hammer is working or not. Depending on the hammer that you have, the cold precharge pressure should be around 320 psi and the pressure. Excavator Hammer Circuit.
From www.youtube.com
Setting Proper Auxiliary Flow for a Hammer on a Cat® E2 Mini Excavator Excavator Hammer Circuit I'd suggest you connect the thumb hydraulics with quick connects at the connectors on the stick for the hammer circuit, that way it. Circuit relief pressure is at least 500 psi (35 bar) above hammer operating pressure. Cold gas charge is the initial set with the hammer at. Depending on the hammer that you have, the cold precharge pressure should. Excavator Hammer Circuit.
From labadiengineering.com.au
What Is An Excavator Hammer? Unleashing the Power of Excavator Hammers Excavator Hammer Circuit The excavator with hydraulic breaking hammer can work normally regardless of whether the hammer is working or not. Circuit relief pressure is at least 500 psi (35 bar) above hammer operating pressure. Cold gas charge is the initial set with the hammer at. The hammer circuit provides a method of tapping into the existing hydraulic system of the excavator, turning. Excavator Hammer Circuit.
From manual.imagenes4k.com
Hydraulic Circuit Diagram Of Excavator Excavator Hydraulic Controlled Excavator Hammer Circuit The excavator with hydraulic breaking hammer can work normally regardless of whether the hammer is working or not. Hydraulic hammers, or hydraulic breakers, are powerful attachments excavators use to break down hard surfaces like concrete,. Since hammers/breakers can break through hard material easily, these types of tools are great for the mining industry. Circuit relief pressure is at least 500. Excavator Hammer Circuit.
From jnchanghao.en.made-in-china.com
Excavator Hammer Lines Auxiliary Circuit Piping Kits Pipe Fitting Excavator Hammer Circuit Since hammers/breakers can break through hard material easily, these types of tools are great for the mining industry. Circuit relief pressure is at least 500 psi (35 bar) above hammer operating pressure. Cold gas charge is the initial set with the hammer at. The excavator with hydraulic breaking hammer can work normally regardless of whether the hammer is working or. Excavator Hammer Circuit.
From wiringdiagram.2bitboer.com
wiring diagram for hydraulic hammer Wiring Diagram Excavator Hammer Circuit Circuit relief pressure is at least 500 psi (35 bar) above hammer operating pressure. Hydraulic hammers, or hydraulic breakers, are powerful attachments excavators use to break down hard surfaces like concrete,. Since hammers/breakers can break through hard material easily, these types of tools are great for the mining industry. The hammer circuit provides a method of tapping into the existing. Excavator Hammer Circuit.
From www.gochinaht.com
How to maintain and operate the excavator hammer Part Two Excavator Hammer Circuit Circuit relief pressure is at least 500 psi (35 bar) above hammer operating pressure. The excavator with hydraulic breaking hammer can work normally regardless of whether the hammer is working or not. The hammer circuit provides a method of tapping into the existing hydraulic system of the excavator, turning the tool on and off,. I'd suggest you connect the thumb. Excavator Hammer Circuit.
From www.heydownloads.com
CNH Hydraulic Hammer Circuit 2.4M (7.8 FT) CX210C CX220C CX220C Heavy Excavator Hammer Circuit Hydraulic hammers, or hydraulic breakers, are powerful attachments excavators use to break down hard surfaces like concrete,. The hammer circuit provides a method of tapping into the existing hydraulic system of the excavator, turning the tool on and off,. I'd suggest you connect the thumb hydraulics with quick connects at the connectors on the stick for the hammer circuit, that. Excavator Hammer Circuit.
From manual.imagenes4k.com
Hydraulic Circuit Diagram Of Excavator Excavator Hydraulic Controlled Excavator Hammer Circuit Hydraulic hammers, or hydraulic breakers, are powerful attachments excavators use to break down hard surfaces like concrete,. Circuit relief pressure is at least 500 psi (35 bar) above hammer operating pressure. Cold gas charge is the initial set with the hammer at. Since hammers/breakers can break through hard material easily, these types of tools are great for the mining industry.. Excavator Hammer Circuit.
From jtexcavator.com
How to Install and Remove Hydraulic Breaker for Mini Excavator JIANGTU Excavator Hammer Circuit Depending on the hammer that you have, the cold precharge pressure should be around 320 psi and the pressure at working temperature should be. Hydraulic hammers, or hydraulic breakers, are powerful attachments excavators use to break down hard surfaces like concrete,. I'd suggest you connect the thumb hydraulics with quick connects at the connectors on the stick for the hammer. Excavator Hammer Circuit.
From 777parts.net
CIRCUIT, AUXILIARY, HAMMER, TAB BOOM CONSTRUCTION JCB JS130 AUTO Excavator Hammer Circuit The excavator with hydraulic breaking hammer can work normally regardless of whether the hammer is working or not. Depending on the hammer that you have, the cold precharge pressure should be around 320 psi and the pressure at working temperature should be. Hydraulic hammers, or hydraulic breakers, are powerful attachments excavators use to break down hard surfaces like concrete,. Cold. Excavator Hammer Circuit.
From www.justanswer.com
Q&A Volvo Excavator Hammer Chat Construction JustAnswer Excavator Hammer Circuit Circuit relief pressure is at least 500 psi (35 bar) above hammer operating pressure. Since hammers/breakers can break through hard material easily, these types of tools are great for the mining industry. Hydraulic hammers, or hydraulic breakers, are powerful attachments excavators use to break down hard surfaces like concrete,. Cold gas charge is the initial set with the hammer at.. Excavator Hammer Circuit.
From cpnonline.co.uk
Piletec adds new piling hammers to its hire fleet Construction Plant News Excavator Hammer Circuit Depending on the hammer that you have, the cold precharge pressure should be around 320 psi and the pressure at working temperature should be. The excavator with hydraulic breaking hammer can work normally regardless of whether the hammer is working or not. I'd suggest you connect the thumb hydraulics with quick connects at the connectors on the stick for the. Excavator Hammer Circuit.
From www.pinterest.com.au
Excavator Part Diagram ConEquip Parts Excavator Hammer Circuit Circuit relief pressure is at least 500 psi (35 bar) above hammer operating pressure. The hammer circuit provides a method of tapping into the existing hydraulic system of the excavator, turning the tool on and off,. Depending on the hammer that you have, the cold precharge pressure should be around 320 psi and the pressure at working temperature should be.. Excavator Hammer Circuit.
From manual.imagenes4k.com
Hydraulic Circuit Diagram Of Excavator Excavator Hydraulic Controlled Excavator Hammer Circuit I'd suggest you connect the thumb hydraulics with quick connects at the connectors on the stick for the hammer circuit, that way it. Hydraulic hammers, or hydraulic breakers, are powerful attachments excavators use to break down hard surfaces like concrete,. Depending on the hammer that you have, the cold precharge pressure should be around 320 psi and the pressure at. Excavator Hammer Circuit.
From www.pilingrigmachine.com
TYSIM VS400 Excavator Hammer Mounted Pile Driver / Pile Driving Hammer Excavator Hammer Circuit Cold gas charge is the initial set with the hammer at. Hydraulic hammers, or hydraulic breakers, are powerful attachments excavators use to break down hard surfaces like concrete,. Depending on the hammer that you have, the cold precharge pressure should be around 320 psi and the pressure at working temperature should be. The excavator with hydraulic breaking hammer can work. Excavator Hammer Circuit.
From www.heydownloads.com
CNH Crawler excavator CX210C CX230C HYDRAULIC HAMMER CIRCUIT Excavator Hammer Circuit Circuit relief pressure is at least 500 psi (35 bar) above hammer operating pressure. The excavator with hydraulic breaking hammer can work normally regardless of whether the hammer is working or not. Cold gas charge is the initial set with the hammer at. Since hammers/breakers can break through hard material easily, these types of tools are great for the mining. Excavator Hammer Circuit.
From manual.imagenes4k.com
Hydraulic Circuit Diagram Of Excavator Excavator Hydraulic Controlled Excavator Hammer Circuit Depending on the hammer that you have, the cold precharge pressure should be around 320 psi and the pressure at working temperature should be. Since hammers/breakers can break through hard material easily, these types of tools are great for the mining industry. Cold gas charge is the initial set with the hammer at. Circuit relief pressure is at least 500. Excavator Hammer Circuit.
From www.justanswer.com
Q&A Volvo Excavator Hammer Chat Construction JustAnswer Excavator Hammer Circuit Cold gas charge is the initial set with the hammer at. Hydraulic hammers, or hydraulic breakers, are powerful attachments excavators use to break down hard surfaces like concrete,. Depending on the hammer that you have, the cold precharge pressure should be around 320 psi and the pressure at working temperature should be. Circuit relief pressure is at least 500 psi. Excavator Hammer Circuit.
From www.justanswer.com
Q&A Volvo Excavator Hammer Chat Construction JustAnswer Excavator Hammer Circuit Since hammers/breakers can break through hard material easily, these types of tools are great for the mining industry. Hydraulic hammers, or hydraulic breakers, are powerful attachments excavators use to break down hard surfaces like concrete,. I'd suggest you connect the thumb hydraulics with quick connects at the connectors on the stick for the hammer circuit, that way it. The hammer. Excavator Hammer Circuit.
From www.youtube.com
330GC Excavator using hammer YouTube Excavator Hammer Circuit Depending on the hammer that you have, the cold precharge pressure should be around 320 psi and the pressure at working temperature should be. Circuit relief pressure is at least 500 psi (35 bar) above hammer operating pressure. The hammer circuit provides a method of tapping into the existing hydraulic system of the excavator, turning the tool on and off,.. Excavator Hammer Circuit.
From www.heydownloads.com
CNH HYDRAULIC HAMMER CIRCUIT CX145CSR Crawler Excavator INSTALLATION Excavator Hammer Circuit The excavator with hydraulic breaking hammer can work normally regardless of whether the hammer is working or not. Circuit relief pressure is at least 500 psi (35 bar) above hammer operating pressure. Hydraulic hammers, or hydraulic breakers, are powerful attachments excavators use to break down hard surfaces like concrete,. Cold gas charge is the initial set with the hammer at.. Excavator Hammer Circuit.
From manual.imagenes4k.com
Hydraulic Circuit Diagram Of Excavator Excavator Hydraulic Controlled Excavator Hammer Circuit Cold gas charge is the initial set with the hammer at. I'd suggest you connect the thumb hydraulics with quick connects at the connectors on the stick for the hammer circuit, that way it. The excavator with hydraulic breaking hammer can work normally regardless of whether the hammer is working or not. The hammer circuit provides a method of tapping. Excavator Hammer Circuit.
From www.justanswer.com
Q&A Volvo Excavator Hammer Chat Construction JustAnswer Excavator Hammer Circuit Circuit relief pressure is at least 500 psi (35 bar) above hammer operating pressure. Since hammers/breakers can break through hard material easily, these types of tools are great for the mining industry. Hydraulic hammers, or hydraulic breakers, are powerful attachments excavators use to break down hard surfaces like concrete,. Cold gas charge is the initial set with the hammer at.. Excavator Hammer Circuit.
From issuu.com
CAT 304C & 305C CR Mini Excavator Hydraulic System Schematic Manual Excavator Hammer Circuit The excavator with hydraulic breaking hammer can work normally regardless of whether the hammer is working or not. Since hammers/breakers can break through hard material easily, these types of tools are great for the mining industry. Hydraulic hammers, or hydraulic breakers, are powerful attachments excavators use to break down hard surfaces like concrete,. I'd suggest you connect the thumb hydraulics. Excavator Hammer Circuit.
From www.justanswer.com
Q&A Volvo Excavator Hammer Chat Construction JustAnswer Excavator Hammer Circuit Cold gas charge is the initial set with the hammer at. Hydraulic hammers, or hydraulic breakers, are powerful attachments excavators use to break down hard surfaces like concrete,. Circuit relief pressure is at least 500 psi (35 bar) above hammer operating pressure. Since hammers/breakers can break through hard material easily, these types of tools are great for the mining industry.. Excavator Hammer Circuit.
From www.made-in-china.com
PC300 PC3006 PC400 PC450 PC200 Cat320 Excavator Hammer Breaker Lines Excavator Hammer Circuit Cold gas charge is the initial set with the hammer at. Hydraulic hammers, or hydraulic breakers, are powerful attachments excavators use to break down hard surfaces like concrete,. The hammer circuit provides a method of tapping into the existing hydraulic system of the excavator, turning the tool on and off,. Depending on the hammer that you have, the cold precharge. Excavator Hammer Circuit.
From www.justanswer.com
Q&A Volvo Excavator Hammer Chat Construction JustAnswer Excavator Hammer Circuit Depending on the hammer that you have, the cold precharge pressure should be around 320 psi and the pressure at working temperature should be. Circuit relief pressure is at least 500 psi (35 bar) above hammer operating pressure. Cold gas charge is the initial set with the hammer at. The hammer circuit provides a method of tapping into the existing. Excavator Hammer Circuit.
From jtattach.com
Top Type Hydraulic breakers hammers for sale JIANGTU Excavator Excavator Hammer Circuit Depending on the hammer that you have, the cold precharge pressure should be around 320 psi and the pressure at working temperature should be. Since hammers/breakers can break through hard material easily, these types of tools are great for the mining industry. The excavator with hydraulic breaking hammer can work normally regardless of whether the hammer is working or not.. Excavator Hammer Circuit.
From www.alamy.com
Excavator demolition hammer. excavator hydraulic hammer. hydraulic Jack Excavator Hammer Circuit I'd suggest you connect the thumb hydraulics with quick connects at the connectors on the stick for the hammer circuit, that way it. The excavator with hydraulic breaking hammer can work normally regardless of whether the hammer is working or not. Circuit relief pressure is at least 500 psi (35 bar) above hammer operating pressure. The hammer circuit provides a. Excavator Hammer Circuit.
From www.justanswer.com
Q&A Volvo Excavator Hammer Chat Construction JustAnswer Excavator Hammer Circuit Cold gas charge is the initial set with the hammer at. Hydraulic hammers, or hydraulic breakers, are powerful attachments excavators use to break down hard surfaces like concrete,. Since hammers/breakers can break through hard material easily, these types of tools are great for the mining industry. I'd suggest you connect the thumb hydraulics with quick connects at the connectors on. Excavator Hammer Circuit.
From www.heydownloads.com
CNH CX300C Crawler Excavator Hydraulic Hammer Circuit Installation Excavator Hammer Circuit The hammer circuit provides a method of tapping into the existing hydraulic system of the excavator, turning the tool on and off,. Circuit relief pressure is at least 500 psi (35 bar) above hammer operating pressure. Hydraulic hammers, or hydraulic breakers, are powerful attachments excavators use to break down hard surfaces like concrete,. Since hammers/breakers can break through hard material. Excavator Hammer Circuit.