Relay Air Conditioning Function . it’s responsible for controlling power to your ac’s outdoor unit, which includes critical components like the compressor and the condenser fan motor. the relay allows a low voltage thermostat to control a line voltage load. the main function of the air conditioner relay is to protect the compressor from damage by controlling the power supply to the motor. learn how air conditioning relays work inside your system, what happens if they stop working and what you can do to get your. They are used to turn on and off different parts of the system, such as the compressor, fan motor, and heating elements. An isolation relay protects one circuit from the electrical. hvac relays are electrical switches that control the flow of electricity to various components of a heating, ventilation, and air conditioning (hvac) system.
from indoorcomfortsupply.com
the relay allows a low voltage thermostat to control a line voltage load. They are used to turn on and off different parts of the system, such as the compressor, fan motor, and heating elements. the main function of the air conditioner relay is to protect the compressor from damage by controlling the power supply to the motor. hvac relays are electrical switches that control the flow of electricity to various components of a heating, ventilation, and air conditioning (hvac) system. it’s responsible for controlling power to your ac’s outdoor unit, which includes critical components like the compressor and the condenser fan motor. An isolation relay protects one circuit from the electrical. learn how air conditioning relays work inside your system, what happens if they stop working and what you can do to get your.
24 Volt Relay DPST Air Conditioning Fan Relay MAR90380 Indoor
Relay Air Conditioning Function hvac relays are electrical switches that control the flow of electricity to various components of a heating, ventilation, and air conditioning (hvac) system. it’s responsible for controlling power to your ac’s outdoor unit, which includes critical components like the compressor and the condenser fan motor. They are used to turn on and off different parts of the system, such as the compressor, fan motor, and heating elements. the main function of the air conditioner relay is to protect the compressor from damage by controlling the power supply to the motor. the relay allows a low voltage thermostat to control a line voltage load. hvac relays are electrical switches that control the flow of electricity to various components of a heating, ventilation, and air conditioning (hvac) system. An isolation relay protects one circuit from the electrical. learn how air conditioning relays work inside your system, what happens if they stop working and what you can do to get your.
From www.nbwinwinea.com
Air Conditioning Relay Relay Air Conditioning Function learn how air conditioning relays work inside your system, what happens if they stop working and what you can do to get your. the main function of the air conditioner relay is to protect the compressor from damage by controlling the power supply to the motor. They are used to turn on and off different parts of the. Relay Air Conditioning Function.
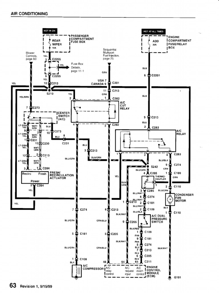
From wiringdiagram.2bitboer.com
Ac Compressor Relay Wiring Diagram Wiring Diagram Relay Air Conditioning Function An isolation relay protects one circuit from the electrical. the relay allows a low voltage thermostat to control a line voltage load. hvac relays are electrical switches that control the flow of electricity to various components of a heating, ventilation, and air conditioning (hvac) system. the main function of the air conditioner relay is to protect the. Relay Air Conditioning Function.
From wirewiringburger.z21.web.core.windows.net
Air Conditioning Compressor Wiring Diagram Relay Air Conditioning Function it’s responsible for controlling power to your ac’s outdoor unit, which includes critical components like the compressor and the condenser fan motor. hvac relays are electrical switches that control the flow of electricity to various components of a heating, ventilation, and air conditioning (hvac) system. learn how air conditioning relays work inside your system, what happens if. Relay Air Conditioning Function.
From fab-sync.blogspot.com
Compressor Potential Relay Wiring Diagram Fab Sync Relay Air Conditioning Function An isolation relay protects one circuit from the electrical. the relay allows a low voltage thermostat to control a line voltage load. it’s responsible for controlling power to your ac’s outdoor unit, which includes critical components like the compressor and the condenser fan motor. the main function of the air conditioner relay is to protect the compressor. Relay Air Conditioning Function.
From www.scribd.com
T1",,, LLLLR I (Ffi, ( PDF Relay Air Conditioning Relay Air Conditioning Function the main function of the air conditioner relay is to protect the compressor from damage by controlling the power supply to the motor. They are used to turn on and off different parts of the system, such as the compressor, fan motor, and heating elements. learn how air conditioning relays work inside your system, what happens if they. Relay Air Conditioning Function.
From www.griffinrad.com
AC Relay Wiring Diagram Relay Air Conditioning Function hvac relays are electrical switches that control the flow of electricity to various components of a heating, ventilation, and air conditioning (hvac) system. learn how air conditioning relays work inside your system, what happens if they stop working and what you can do to get your. They are used to turn on and off different parts of the. Relay Air Conditioning Function.
From stock.adobe.com
Air conditioning system with technical mechanic explanation outline Relay Air Conditioning Function They are used to turn on and off different parts of the system, such as the compressor, fan motor, and heating elements. the relay allows a low voltage thermostat to control a line voltage load. the main function of the air conditioner relay is to protect the compressor from damage by controlling the power supply to the motor.. Relay Air Conditioning Function.
From guidewiringzimmermann.z21.web.core.windows.net
Rheem Ac Relay Wiring Diagram Relay Air Conditioning Function it’s responsible for controlling power to your ac’s outdoor unit, which includes critical components like the compressor and the condenser fan motor. the main function of the air conditioner relay is to protect the compressor from damage by controlling the power supply to the motor. They are used to turn on and off different parts of the system,. Relay Air Conditioning Function.
From www.youtube.com
How Air Conditioner Works Parts & Functions Explained with Animation Relay Air Conditioning Function learn how air conditioning relays work inside your system, what happens if they stop working and what you can do to get your. it’s responsible for controlling power to your ac’s outdoor unit, which includes critical components like the compressor and the condenser fan motor. hvac relays are electrical switches that control the flow of electricity to. Relay Air Conditioning Function.
From www.pinterest.ph
Different Types Of Relays, Their Construction, Operation & Applications Relay Air Conditioning Function An isolation relay protects one circuit from the electrical. the relay allows a low voltage thermostat to control a line voltage load. hvac relays are electrical switches that control the flow of electricity to various components of a heating, ventilation, and air conditioning (hvac) system. learn how air conditioning relays work inside your system, what happens if. Relay Air Conditioning Function.
From wiringdiagram.2bitboer.com
Ac Compressor Relay Wiring Diagram Wiring Diagram Relay Air Conditioning Function it’s responsible for controlling power to your ac’s outdoor unit, which includes critical components like the compressor and the condenser fan motor. hvac relays are electrical switches that control the flow of electricity to various components of a heating, ventilation, and air conditioning (hvac) system. They are used to turn on and off different parts of the system,. Relay Air Conditioning Function.
From indoorcomfortsupply.com
Air Conditioning Parts A/C Relays Indoor Comfort Supply Relay Air Conditioning Function the relay allows a low voltage thermostat to control a line voltage load. hvac relays are electrical switches that control the flow of electricity to various components of a heating, ventilation, and air conditioning (hvac) system. learn how air conditioning relays work inside your system, what happens if they stop working and what you can do to. Relay Air Conditioning Function.
From www.youtube.com
Citroen Relay Airconditioning Gas Refill Connector Locations YouTube Relay Air Conditioning Function the main function of the air conditioner relay is to protect the compressor from damage by controlling the power supply to the motor. An isolation relay protects one circuit from the electrical. the relay allows a low voltage thermostat to control a line voltage load. it’s responsible for controlling power to your ac’s outdoor unit, which includes. Relay Air Conditioning Function.
From highperformancehvac.com
Control Circuits for Air Conditioning and Heating HVAC Relay Air Conditioning Function the main function of the air conditioner relay is to protect the compressor from damage by controlling the power supply to the motor. They are used to turn on and off different parts of the system, such as the compressor, fan motor, and heating elements. hvac relays are electrical switches that control the flow of electricity to various. Relay Air Conditioning Function.
From arronco.com
How Central Air Conditioners Work The Refrigeration Cycle Relay Air Conditioning Function hvac relays are electrical switches that control the flow of electricity to various components of a heating, ventilation, and air conditioning (hvac) system. the main function of the air conditioner relay is to protect the compressor from damage by controlling the power supply to the motor. learn how air conditioning relays work inside your system, what happens. Relay Air Conditioning Function.
From www.arlynscales.com
AC Solid State Relay Wiring Diagram Arlyn Scales Relay Air Conditioning Function learn how air conditioning relays work inside your system, what happens if they stop working and what you can do to get your. the relay allows a low voltage thermostat to control a line voltage load. the main function of the air conditioner relay is to protect the compressor from damage by controlling the power supply to. Relay Air Conditioning Function.
From www.yourmechanic.com
How to Replace an Air Conditioning Compressor Relay YourMechanic Advice Relay Air Conditioning Function An isolation relay protects one circuit from the electrical. They are used to turn on and off different parts of the system, such as the compressor, fan motor, and heating elements. the main function of the air conditioner relay is to protect the compressor from damage by controlling the power supply to the motor. hvac relays are electrical. Relay Air Conditioning Function.
From wiringdiagram.2bitboer.com
Ac Compressor Relay Wiring Diagram Wiring Diagram Relay Air Conditioning Function learn how air conditioning relays work inside your system, what happens if they stop working and what you can do to get your. hvac relays are electrical switches that control the flow of electricity to various components of a heating, ventilation, and air conditioning (hvac) system. An isolation relay protects one circuit from the electrical. They are used. Relay Air Conditioning Function.
From indoorcomfortsupply.com
24 Volt Relay DPST Air Conditioning Fan Relay MAR90380 Indoor Relay Air Conditioning Function learn how air conditioning relays work inside your system, what happens if they stop working and what you can do to get your. An isolation relay protects one circuit from the electrical. it’s responsible for controlling power to your ac’s outdoor unit, which includes critical components like the compressor and the condenser fan motor. They are used to. Relay Air Conditioning Function.
From www.2carpros.com
Air Conditioner Relay Location I Am Looking for the Relay for My Relay Air Conditioning Function They are used to turn on and off different parts of the system, such as the compressor, fan motor, and heating elements. An isolation relay protects one circuit from the electrical. the main function of the air conditioner relay is to protect the compressor from damage by controlling the power supply to the motor. hvac relays are electrical. Relay Air Conditioning Function.
From www.youtube.com
HVAC/R What is a control RELAY and how does it work? (HVAC Relays Relay Air Conditioning Function They are used to turn on and off different parts of the system, such as the compressor, fan motor, and heating elements. the main function of the air conditioner relay is to protect the compressor from damage by controlling the power supply to the motor. An isolation relay protects one circuit from the electrical. the relay allows a. Relay Air Conditioning Function.
From www.2carpros.com
Air Condition Compressor Relay Location Where Is the Air Relay Air Conditioning Function They are used to turn on and off different parts of the system, such as the compressor, fan motor, and heating elements. An isolation relay protects one circuit from the electrical. the relay allows a low voltage thermostat to control a line voltage load. the main function of the air conditioner relay is to protect the compressor from. Relay Air Conditioning Function.
From instrumentationtools.com
Relay Principle & its Types Relay Theory Instrumentation Tools Relay Air Conditioning Function learn how air conditioning relays work inside your system, what happens if they stop working and what you can do to get your. it’s responsible for controlling power to your ac’s outdoor unit, which includes critical components like the compressor and the condenser fan motor. the relay allows a low voltage thermostat to control a line voltage. Relay Air Conditioning Function.
From www.yourmechanic.com
How to Replace an Air Conditioning Compressor Relay YourMechanic Advice Relay Air Conditioning Function An isolation relay protects one circuit from the electrical. it’s responsible for controlling power to your ac’s outdoor unit, which includes critical components like the compressor and the condenser fan motor. They are used to turn on and off different parts of the system, such as the compressor, fan motor, and heating elements. learn how air conditioning relays. Relay Air Conditioning Function.
From www.youtube.com
Air Conditioning Relays And Contactors YouTube Relay Air Conditioning Function the main function of the air conditioner relay is to protect the compressor from damage by controlling the power supply to the motor. learn how air conditioning relays work inside your system, what happens if they stop working and what you can do to get your. it’s responsible for controlling power to your ac’s outdoor unit, which. Relay Air Conditioning Function.
From www.dreamstime.com
Air Conditioning Circuit stock illustration. Illustration of cycle Relay Air Conditioning Function An isolation relay protects one circuit from the electrical. hvac relays are electrical switches that control the flow of electricity to various components of a heating, ventilation, and air conditioning (hvac) system. the relay allows a low voltage thermostat to control a line voltage load. They are used to turn on and off different parts of the system,. Relay Air Conditioning Function.
From www.pinterest.co.kr
HVAC Potential Relay Explained (Potential Relay Wiring Diagram) 521 Relay Air Conditioning Function learn how air conditioning relays work inside your system, what happens if they stop working and what you can do to get your. hvac relays are electrical switches that control the flow of electricity to various components of a heating, ventilation, and air conditioning (hvac) system. An isolation relay protects one circuit from the electrical. it’s responsible. Relay Air Conditioning Function.
From www.hvacstar.com
Relay Air Conditional RelaySwitching Relay HeCheng Electrical Co.,ltd Relay Air Conditioning Function the relay allows a low voltage thermostat to control a line voltage load. it’s responsible for controlling power to your ac’s outdoor unit, which includes critical components like the compressor and the condenser fan motor. the main function of the air conditioner relay is to protect the compressor from damage by controlling the power supply to the. Relay Air Conditioning Function.
From www.ecoclim.net
Electric component Relay 267A02 Airconditioning ECOCLIM Relay Air Conditioning Function hvac relays are electrical switches that control the flow of electricity to various components of a heating, ventilation, and air conditioning (hvac) system. the relay allows a low voltage thermostat to control a line voltage load. They are used to turn on and off different parts of the system, such as the compressor, fan motor, and heating elements.. Relay Air Conditioning Function.
From www.ilmotorsport.de
MX5 Relay Air Conditioning System Relay Air Conditioning Function They are used to turn on and off different parts of the system, such as the compressor, fan motor, and heating elements. learn how air conditioning relays work inside your system, what happens if they stop working and what you can do to get your. An isolation relay protects one circuit from the electrical. the relay allows a. Relay Air Conditioning Function.
From www.carid.com
Universal Air Conditioner® RE8410C HVAC System Relay Relay Air Conditioning Function They are used to turn on and off different parts of the system, such as the compressor, fan motor, and heating elements. An isolation relay protects one circuit from the electrical. the relay allows a low voltage thermostat to control a line voltage load. hvac relays are electrical switches that control the flow of electricity to various components. Relay Air Conditioning Function.
From www.etechnog.com
What is Air Conditioning System? Diagram, Applications ETechnoG Relay Air Conditioning Function the main function of the air conditioner relay is to protect the compressor from damage by controlling the power supply to the motor. the relay allows a low voltage thermostat to control a line voltage load. it’s responsible for controlling power to your ac’s outdoor unit, which includes critical components like the compressor and the condenser fan. Relay Air Conditioning Function.
From www.yourmechanic.com
How to Replace an Air Conditioning Compressor Relay YourMechanic Advice Relay Air Conditioning Function learn how air conditioning relays work inside your system, what happens if they stop working and what you can do to get your. the relay allows a low voltage thermostat to control a line voltage load. the main function of the air conditioner relay is to protect the compressor from damage by controlling the power supply to. Relay Air Conditioning Function.
From www.scienceabc.com
AC Working Principle How Does An Air Conditioner (AC) Work? Relay Air Conditioning Function They are used to turn on and off different parts of the system, such as the compressor, fan motor, and heating elements. the relay allows a low voltage thermostat to control a line voltage load. learn how air conditioning relays work inside your system, what happens if they stop working and what you can do to get your.. Relay Air Conditioning Function.
From www.carid.com
Universal Air Conditioner® RE4800C HVAC System Relay Relay Air Conditioning Function They are used to turn on and off different parts of the system, such as the compressor, fan motor, and heating elements. hvac relays are electrical switches that control the flow of electricity to various components of a heating, ventilation, and air conditioning (hvac) system. it’s responsible for controlling power to your ac’s outdoor unit, which includes critical. Relay Air Conditioning Function.