Saab 9-3 Starter Relay Bypass . Bypass by joining bus in and bus out wires. I just need a definitive method of jumpering the starter relay to check the starter (per my other two recent posts, i have an. I checked my fuse panel just now and it’s a. Connect the two to a push button type switch (readily available from parts shops, sold as old fashioned horn or starter pushes). Bypass the range sensor by looping the in and out of the switch to each other so the starter relay is always enabled. They wire from fuse 36 (starter relay) to the starter relay itself (pin 86). This seems to be a repetitive problem for other saab owners.every now and then my saab will not start, the work around is. The traction control message, as explained by the indy garage who fixed it, is the next check in the start up cycle when the. There are three main ways to accomplish this:
from 2wheelgo.netlify.app
I checked my fuse panel just now and it’s a. They wire from fuse 36 (starter relay) to the starter relay itself (pin 86). There are three main ways to accomplish this: The traction control message, as explained by the indy garage who fixed it, is the next check in the start up cycle when the. Bypass by joining bus in and bus out wires. I just need a definitive method of jumpering the starter relay to check the starter (per my other two recent posts, i have an. Connect the two to a push button type switch (readily available from parts shops, sold as old fashioned horn or starter pushes). Bypass the range sensor by looping the in and out of the switch to each other so the starter relay is always enabled. This seems to be a repetitive problem for other saab owners.every now and then my saab will not start, the work around is.
Motorcycle Starter Solenoid Bypass
Saab 9-3 Starter Relay Bypass Bypass by joining bus in and bus out wires. Bypass by joining bus in and bus out wires. I just need a definitive method of jumpering the starter relay to check the starter (per my other two recent posts, i have an. I checked my fuse panel just now and it’s a. There are three main ways to accomplish this: This seems to be a repetitive problem for other saab owners.every now and then my saab will not start, the work around is. Bypass the range sensor by looping the in and out of the switch to each other so the starter relay is always enabled. Connect the two to a push button type switch (readily available from parts shops, sold as old fashioned horn or starter pushes). They wire from fuse 36 (starter relay) to the starter relay itself (pin 86). The traction control message, as explained by the indy garage who fixed it, is the next check in the start up cycle when the.
From www.cobaltss.net
Bypass Valve Solenoid Testing Cobalt SS Network Saab 9-3 Starter Relay Bypass I checked my fuse panel just now and it’s a. Bypass by joining bus in and bus out wires. I just need a definitive method of jumpering the starter relay to check the starter (per my other two recent posts, i have an. The traction control message, as explained by the indy garage who fixed it, is the next check. Saab 9-3 Starter Relay Bypass.
From www.saabcentral.com
[HOW TO] Bypass Neutral Safety Switch NSS SaabCentral Forums Saab 9-3 Starter Relay Bypass I checked my fuse panel just now and it’s a. This seems to be a repetitive problem for other saab owners.every now and then my saab will not start, the work around is. I just need a definitive method of jumpering the starter relay to check the starter (per my other two recent posts, i have an. There are three. Saab 9-3 Starter Relay Bypass.
From www.youtube.com
saab 93 no start YouTube Saab 9-3 Starter Relay Bypass There are three main ways to accomplish this: I checked my fuse panel just now and it’s a. Bypass the range sensor by looping the in and out of the switch to each other so the starter relay is always enabled. Connect the two to a push button type switch (readily available from parts shops, sold as old fashioned horn. Saab 9-3 Starter Relay Bypass.
From www.justanswer.com
Saab Ignition Switch Q&A 93 & 95 Starter Relay Locations JustAnswer Saab 9-3 Starter Relay Bypass I just need a definitive method of jumpering the starter relay to check the starter (per my other two recent posts, i have an. Bypass the range sensor by looping the in and out of the switch to each other so the starter relay is always enabled. Bypass by joining bus in and bus out wires. This seems to be. Saab 9-3 Starter Relay Bypass.
From motorenmann.de
RELAIS für SAAB, OriginalErsatzteil OE Nr. 9518481, 9518481 / Ihr Saab 9-3 Starter Relay Bypass Connect the two to a push button type switch (readily available from parts shops, sold as old fashioned horn or starter pushes). There are three main ways to accomplish this: This seems to be a repetitive problem for other saab owners.every now and then my saab will not start, the work around is. The traction control message, as explained by. Saab 9-3 Starter Relay Bypass.
From diagramfixglockner.z21.web.core.windows.net
Saab 93 Starter Motor Location Saab 9-3 Starter Relay Bypass This seems to be a repetitive problem for other saab owners.every now and then my saab will not start, the work around is. They wire from fuse 36 (starter relay) to the starter relay itself (pin 86). There are three main ways to accomplish this: I just need a definitive method of jumpering the starter relay to check the starter. Saab 9-3 Starter Relay Bypass.
From ahparts.com
2009 Saab 93 Starter Motor 55353669 Saab 9-3 Starter Relay Bypass They wire from fuse 36 (starter relay) to the starter relay itself (pin 86). This seems to be a repetitive problem for other saab owners.every now and then my saab will not start, the work around is. I just need a definitive method of jumpering the starter relay to check the starter (per my other two recent posts, i have. Saab 9-3 Starter Relay Bypass.
From ahparts.com
Sold 2008 Saab 93 Starter Motor 12609317 Saab 9-3 Starter Relay Bypass There are three main ways to accomplish this: I just need a definitive method of jumpering the starter relay to check the starter (per my other two recent posts, i have an. This seems to be a repetitive problem for other saab owners.every now and then my saab will not start, the work around is. I checked my fuse panel. Saab 9-3 Starter Relay Bypass.
From www.saabnet.com
Photo showing relay location Saab 95 Bulletin Board Saab 9-3 Starter Relay Bypass I checked my fuse panel just now and it’s a. This seems to be a repetitive problem for other saab owners.every now and then my saab will not start, the work around is. The traction control message, as explained by the indy garage who fixed it, is the next check in the start up cycle when the. They wire from. Saab 9-3 Starter Relay Bypass.
From libloylengthwise.z21.web.core.windows.net
Saab 9 3 Wiring Diagram Key Saab 9-3 Starter Relay Bypass There are three main ways to accomplish this: Bypass by joining bus in and bus out wires. Connect the two to a push button type switch (readily available from parts shops, sold as old fashioned horn or starter pushes). I just need a definitive method of jumpering the starter relay to check the starter (per my other two recent posts,. Saab 9-3 Starter Relay Bypass.
From saabworld.net
P1110 Charge Air Bypass Valve Saab 9-3 Starter Relay Bypass They wire from fuse 36 (starter relay) to the starter relay itself (pin 86). Connect the two to a push button type switch (readily available from parts shops, sold as old fashioned horn or starter pushes). I checked my fuse panel just now and it’s a. This seems to be a repetitive problem for other saab owners.every now and then. Saab 9-3 Starter Relay Bypass.
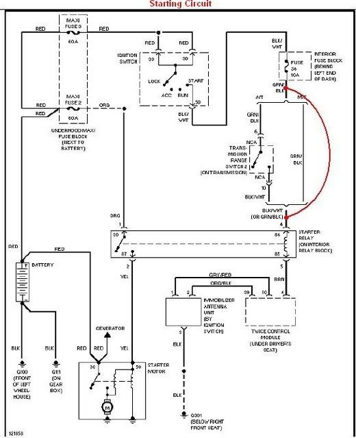
From www.flickr.com
93 starter circuit with notesmanual Saab 93 starter circ… Flickr Saab 9-3 Starter Relay Bypass They wire from fuse 36 (starter relay) to the starter relay itself (pin 86). There are three main ways to accomplish this: I checked my fuse panel just now and it’s a. This seems to be a repetitive problem for other saab owners.every now and then my saab will not start, the work around is. Connect the two to a. Saab 9-3 Starter Relay Bypass.
From www.2carpros.com
Where Is the Starter Motor Located. the Instructions Seem to Saab 9-3 Starter Relay Bypass I checked my fuse panel just now and it’s a. I just need a definitive method of jumpering the starter relay to check the starter (per my other two recent posts, i have an. The traction control message, as explained by the indy garage who fixed it, is the next check in the start up cycle when the. This seems. Saab 9-3 Starter Relay Bypass.
From ahparts.com
Sold 2006 Saab 93 Starter Motor 55563538 Saab 9-3 Starter Relay Bypass They wire from fuse 36 (starter relay) to the starter relay itself (pin 86). I checked my fuse panel just now and it’s a. I just need a definitive method of jumpering the starter relay to check the starter (per my other two recent posts, i have an. Connect the two to a push button type switch (readily available from. Saab 9-3 Starter Relay Bypass.
From www.ebay.com
Saab 93 Wagon Aero Relay 0811 OEM eBay Saab 9-3 Starter Relay Bypass There are three main ways to accomplish this: Bypass the range sensor by looping the in and out of the switch to each other so the starter relay is always enabled. The traction control message, as explained by the indy garage who fixed it, is the next check in the start up cycle when the. I just need a definitive. Saab 9-3 Starter Relay Bypass.
From www.bonanza.com
200307 SAAB 93 Positive Battery Terminal Cable Main Relay Switch OEM Saab 9-3 Starter Relay Bypass Bypass by joining bus in and bus out wires. I just need a definitive method of jumpering the starter relay to check the starter (per my other two recent posts, i have an. This seems to be a repetitive problem for other saab owners.every now and then my saab will not start, the work around is. They wire from fuse. Saab 9-3 Starter Relay Bypass.
From 2wheelgo.netlify.app
Motorcycle Starter Solenoid Bypass Saab 9-3 Starter Relay Bypass The traction control message, as explained by the indy garage who fixed it, is the next check in the start up cycle when the. There are three main ways to accomplish this: I checked my fuse panel just now and it’s a. Bypass the range sensor by looping the in and out of the switch to each other so the. Saab 9-3 Starter Relay Bypass.
From www.saabcentral.com
[HOW TO] Bypass Neutral Safety Switch NSS SaabCentral Forums Saab 9-3 Starter Relay Bypass Bypass the range sensor by looping the in and out of the switch to each other so the starter relay is always enabled. Connect the two to a push button type switch (readily available from parts shops, sold as old fashioned horn or starter pushes). I checked my fuse panel just now and it’s a. The traction control message, as. Saab 9-3 Starter Relay Bypass.
From photo.platonoff.com
09.07.2006 Saab NG900 Engine Accessories Saab 9-3 Starter Relay Bypass The traction control message, as explained by the indy garage who fixed it, is the next check in the start up cycle when the. Bypass by joining bus in and bus out wires. Bypass the range sensor by looping the in and out of the switch to each other so the starter relay is always enabled. Connect the two to. Saab 9-3 Starter Relay Bypass.
From www.youtube.com
Saab 93 Starter Motor Replacement Tips and Tricks Full guide YouTube Saab 9-3 Starter Relay Bypass They wire from fuse 36 (starter relay) to the starter relay itself (pin 86). Bypass the range sensor by looping the in and out of the switch to each other so the starter relay is always enabled. I just need a definitive method of jumpering the starter relay to check the starter (per my other two recent posts, i have. Saab 9-3 Starter Relay Bypass.
From www.youtube.com
2006 Saab 93 2.8t V6, main relay constantly clicking YouTube Saab 9-3 Starter Relay Bypass They wire from fuse 36 (starter relay) to the starter relay itself (pin 86). Bypass by joining bus in and bus out wires. This seems to be a repetitive problem for other saab owners.every now and then my saab will not start, the work around is. Connect the two to a push button type switch (readily available from parts shops,. Saab 9-3 Starter Relay Bypass.
From www.youtube.com
Saab Cars Tech2 For Dummies Episode 8 Broken Bypass Valve YouTube Saab 9-3 Starter Relay Bypass Connect the two to a push button type switch (readily available from parts shops, sold as old fashioned horn or starter pushes). Bypass the range sensor by looping the in and out of the switch to each other so the starter relay is always enabled. They wire from fuse 36 (starter relay) to the starter relay itself (pin 86). Bypass. Saab 9-3 Starter Relay Bypass.
From xn--pojistkov-sk-kbb5op8czh.com
Schéma pojistek a relé pro Saab 93 (20032014) Diagramy pojistkových Saab 9-3 Starter Relay Bypass This seems to be a repetitive problem for other saab owners.every now and then my saab will not start, the work around is. I checked my fuse panel just now and it’s a. There are three main ways to accomplish this: I just need a definitive method of jumpering the starter relay to check the starter (per my other two. Saab 9-3 Starter Relay Bypass.
From www.rendcarparts.com
Relay Saab 93, 13266316 Saab 9-3 Starter Relay Bypass I checked my fuse panel just now and it’s a. There are three main ways to accomplish this: Bypass by joining bus in and bus out wires. Connect the two to a push button type switch (readily available from parts shops, sold as old fashioned horn or starter pushes). The traction control message, as explained by the indy garage who. Saab 9-3 Starter Relay Bypass.
From www.saabcentral.com
[HOW TO] Bypass Neutral Safety Switch NSS SaabCentral Forums Saab 9-3 Starter Relay Bypass I checked my fuse panel just now and it’s a. Connect the two to a push button type switch (readily available from parts shops, sold as old fashioned horn or starter pushes). There are three main ways to accomplish this: They wire from fuse 36 (starter relay) to the starter relay itself (pin 86). The traction control message, as explained. Saab 9-3 Starter Relay Bypass.
From circuitwiringrandy.z19.web.core.windows.net
1999 Saab 9 3 Wiring Diagram Saab 9-3 Starter Relay Bypass Bypass the range sensor by looping the in and out of the switch to each other so the starter relay is always enabled. The traction control message, as explained by the indy garage who fixed it, is the next check in the start up cycle when the. This seems to be a repetitive problem for other saab owners.every now and. Saab 9-3 Starter Relay Bypass.
From ahparts.com
Sold 2006 Saab 93 Starter Motor 55563538 Saab 9-3 Starter Relay Bypass There are three main ways to accomplish this: I checked my fuse panel just now and it’s a. I just need a definitive method of jumpering the starter relay to check the starter (per my other two recent posts, i have an. Bypass by joining bus in and bus out wires. This seems to be a repetitive problem for other. Saab 9-3 Starter Relay Bypass.
From www.2carpros.com
Where Is the Starter Motor Located. the Instructions Seem to Saab 9-3 Starter Relay Bypass This seems to be a repetitive problem for other saab owners.every now and then my saab will not start, the work around is. Connect the two to a push button type switch (readily available from parts shops, sold as old fashioned horn or starter pushes). Bypass by joining bus in and bus out wires. The traction control message, as explained. Saab 9-3 Starter Relay Bypass.
From circuitlibagraste.z14.web.core.windows.net
Saab 9 3 Relay Diagram Saab 9-3 Starter Relay Bypass Bypass by joining bus in and bus out wires. This seems to be a repetitive problem for other saab owners.every now and then my saab will not start, the work around is. I just need a definitive method of jumpering the starter relay to check the starter (per my other two recent posts, i have an. The traction control message,. Saab 9-3 Starter Relay Bypass.
From diagramfixglockner.z21.web.core.windows.net
Saab 93 Starter Motor Location Saab 9-3 Starter Relay Bypass There are three main ways to accomplish this: This seems to be a repetitive problem for other saab owners.every now and then my saab will not start, the work around is. I just need a definitive method of jumpering the starter relay to check the starter (per my other two recent posts, i have an. Bypass the range sensor by. Saab 9-3 Starter Relay Bypass.
From www.walmart.com
NEW STARTER MOTOR FITS SAAB 93 900 9000 2.0 2.3 0001108151 4235 Saab 9-3 Starter Relay Bypass Bypass the range sensor by looping the in and out of the switch to each other so the starter relay is always enabled. This seems to be a repetitive problem for other saab owners.every now and then my saab will not start, the work around is. Connect the two to a push button type switch (readily available from parts shops,. Saab 9-3 Starter Relay Bypass.
From bringatrailer.com
10kMile 2007 Saab 93 2.0T for sale on BaT Auctions sold for 13,750 Saab 9-3 Starter Relay Bypass Connect the two to a push button type switch (readily available from parts shops, sold as old fashioned horn or starter pushes). They wire from fuse 36 (starter relay) to the starter relay itself (pin 86). Bypass by joining bus in and bus out wires. The traction control message, as explained by the indy garage who fixed it, is the. Saab 9-3 Starter Relay Bypass.
From www.saabcentral.com
2002 93 Neutral Safety Switch SaabCentral Forums Saab 9-3 Starter Relay Bypass There are three main ways to accomplish this: I checked my fuse panel just now and it’s a. Bypass the range sensor by looping the in and out of the switch to each other so the starter relay is always enabled. The traction control message, as explained by the indy garage who fixed it, is the next check in the. Saab 9-3 Starter Relay Bypass.
From ahparts.com
2002 Saab 93 Starter Motor 5194758 Saab 9-3 Starter Relay Bypass Connect the two to a push button type switch (readily available from parts shops, sold as old fashioned horn or starter pushes). This seems to be a repetitive problem for other saab owners.every now and then my saab will not start, the work around is. Bypass by joining bus in and bus out wires. Bypass the range sensor by looping. Saab 9-3 Starter Relay Bypass.
From ahparts.com
Sold 2008 Saab 93 Starter Motor 12609317 Saab 9-3 Starter Relay Bypass This seems to be a repetitive problem for other saab owners.every now and then my saab will not start, the work around is. They wire from fuse 36 (starter relay) to the starter relay itself (pin 86). I checked my fuse panel just now and it’s a. Bypass by joining bus in and bus out wires. Connect the two to. Saab 9-3 Starter Relay Bypass.