No Power To Distributor . If one or more of those are. When the distributor starts going bad, the engine may misfire or backfire. First up, test the ignition coil. Take a look at the symptoms closer to see which ones you are dealing with. To help you diagnose and repair your 12 volts to coil but no spark issue, we've compiled a list of the six most common causes and solutions. Before you decide whether to check your distributor, you must know all the foolproof methods of checking if something is truly wrong with it. A faulty coil may fail to create the necessary voltage for spark generation. You may also get a check engine light on the dashboard or deal with a shaking engine. The idle can be rough, acceleration more difficult and the car may fail an emissions test. If it’s defective, it’s time for a. You'll need to find a pinout of the coil or a wiring diagram for the car to work out which pin is which.
from honda-tech.com
If one or more of those are. You'll need to find a pinout of the coil or a wiring diagram for the car to work out which pin is which. To help you diagnose and repair your 12 volts to coil but no spark issue, we've compiled a list of the six most common causes and solutions. Take a look at the symptoms closer to see which ones you are dealing with. A faulty coil may fail to create the necessary voltage for spark generation. The idle can be rough, acceleration more difficult and the car may fail an emissions test. First up, test the ignition coil. You may also get a check engine light on the dashboard or deal with a shaking engine. Before you decide whether to check your distributor, you must know all the foolproof methods of checking if something is truly wrong with it. When the distributor starts going bad, the engine may misfire or backfire.
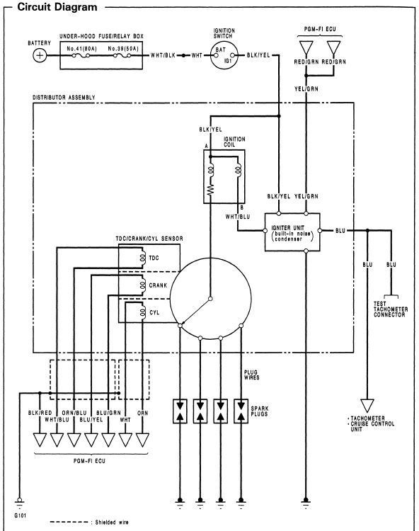
00 civic wont start no power to distributor Page 2 HondaTech
No Power To Distributor First up, test the ignition coil. First up, test the ignition coil. A faulty coil may fail to create the necessary voltage for spark generation. Take a look at the symptoms closer to see which ones you are dealing with. To help you diagnose and repair your 12 volts to coil but no spark issue, we've compiled a list of the six most common causes and solutions. You may also get a check engine light on the dashboard or deal with a shaking engine. The idle can be rough, acceleration more difficult and the car may fail an emissions test. If it’s defective, it’s time for a. If one or more of those are. You'll need to find a pinout of the coil or a wiring diagram for the car to work out which pin is which. When the distributor starts going bad, the engine may misfire or backfire. Before you decide whether to check your distributor, you must know all the foolproof methods of checking if something is truly wrong with it.
From www.bmw2002faq.com
No power to distributor BMW 2002 and other '02 No Power To Distributor The idle can be rough, acceleration more difficult and the car may fail an emissions test. First up, test the ignition coil. You'll need to find a pinout of the coil or a wiring diagram for the car to work out which pin is which. If it’s defective, it’s time for a. Before you decide whether to check your distributor,. No Power To Distributor.
From www.justanswer.com
Troubleshooting Toyota Celica GT No Power to Distributor JustAnswer No Power To Distributor You'll need to find a pinout of the coil or a wiring diagram for the car to work out which pin is which. You may also get a check engine light on the dashboard or deal with a shaking engine. When the distributor starts going bad, the engine may misfire or backfire. To help you diagnose and repair your 12. No Power To Distributor.
From enginetrobitr96.z19.web.core.windows.net
How To Wire A Coil And Distributor No Power To Distributor You'll need to find a pinout of the coil or a wiring diagram for the car to work out which pin is which. First up, test the ignition coil. When the distributor starts going bad, the engine may misfire or backfire. Take a look at the symptoms closer to see which ones you are dealing with. The idle can be. No Power To Distributor.
From www.justanswer.com
Troubleshooting Toyota Celica GT No Power to Distributor JustAnswer No Power To Distributor The idle can be rough, acceleration more difficult and the car may fail an emissions test. To help you diagnose and repair your 12 volts to coil but no spark issue, we've compiled a list of the six most common causes and solutions. You'll need to find a pinout of the coil or a wiring diagram for the car to. No Power To Distributor.
From www.2carpros.com
No Power to Distributor Electrical Problem 6 Cyl Front Wheel No Power To Distributor Before you decide whether to check your distributor, you must know all the foolproof methods of checking if something is truly wrong with it. To help you diagnose and repair your 12 volts to coil but no spark issue, we've compiled a list of the six most common causes and solutions. If it’s defective, it’s time for a. First up,. No Power To Distributor.
From www.justanswer.com
Troubleshooting Toyota Celica GT No Power to Distributor JustAnswer No Power To Distributor To help you diagnose and repair your 12 volts to coil but no spark issue, we've compiled a list of the six most common causes and solutions. Before you decide whether to check your distributor, you must know all the foolproof methods of checking if something is truly wrong with it. The idle can be rough, acceleration more difficult and. No Power To Distributor.
From www.youtube.com
Part 3! No Power to Distributor 9600 Honda Civic shorts honda civic No Power To Distributor You'll need to find a pinout of the coil or a wiring diagram for the car to work out which pin is which. When the distributor starts going bad, the engine may misfire or backfire. A faulty coil may fail to create the necessary voltage for spark generation. If one or more of those are. Take a look at the. No Power To Distributor.
From www.justanswer.com
Troubleshooting Toyota Celica GT No Power to Distributor JustAnswer No Power To Distributor First up, test the ignition coil. A faulty coil may fail to create the necessary voltage for spark generation. The idle can be rough, acceleration more difficult and the car may fail an emissions test. Take a look at the symptoms closer to see which ones you are dealing with. If it’s defective, it’s time for a. When the distributor. No Power To Distributor.
From www.2carpros.com
No Power to Distributor Electrical Problem 6 Cyl Front Wheel No Power To Distributor Before you decide whether to check your distributor, you must know all the foolproof methods of checking if something is truly wrong with it. You may also get a check engine light on the dashboard or deal with a shaking engine. If it’s defective, it’s time for a. To help you diagnose and repair your 12 volts to coil but. No Power To Distributor.
From www.pakwheels.com
[HELP] No power to distributor (civic 95) Civic PakWheels Forums No Power To Distributor You may also get a check engine light on the dashboard or deal with a shaking engine. The idle can be rough, acceleration more difficult and the car may fail an emissions test. When the distributor starts going bad, the engine may misfire or backfire. Before you decide whether to check your distributor, you must know all the foolproof methods. No Power To Distributor.
From www.corvetteforum.com
New Distributor help please Page 3 CorvetteForum Chevrolet No Power To Distributor First up, test the ignition coil. If it’s defective, it’s time for a. Take a look at the symptoms closer to see which ones you are dealing with. The idle can be rough, acceleration more difficult and the car may fail an emissions test. A faulty coil may fail to create the necessary voltage for spark generation. To help you. No Power To Distributor.
From www.bmw2002faq.com
No power to distributor BMW 2002 and other '02 No Power To Distributor When the distributor starts going bad, the engine may misfire or backfire. A faulty coil may fail to create the necessary voltage for spark generation. You'll need to find a pinout of the coil or a wiring diagram for the car to work out which pin is which. If one or more of those are. If it’s defective, it’s time. No Power To Distributor.
From www.justanswer.com
Troubleshooting Toyota Celica GT No Power to Distributor JustAnswer No Power To Distributor A faulty coil may fail to create the necessary voltage for spark generation. If one or more of those are. The idle can be rough, acceleration more difficult and the car may fail an emissions test. First up, test the ignition coil. Take a look at the symptoms closer to see which ones you are dealing with. To help you. No Power To Distributor.
From userdatabombasines.z21.web.core.windows.net
Points Distributor Wiring Diagram No Power To Distributor A faulty coil may fail to create the necessary voltage for spark generation. First up, test the ignition coil. If one or more of those are. If it’s defective, it’s time for a. Before you decide whether to check your distributor, you must know all the foolproof methods of checking if something is truly wrong with it. Take a look. No Power To Distributor.
From www.justanswer.com
Troubleshooting Toyota Celica GT No Power to Distributor JustAnswer No Power To Distributor You'll need to find a pinout of the coil or a wiring diagram for the car to work out which pin is which. To help you diagnose and repair your 12 volts to coil but no spark issue, we've compiled a list of the six most common causes and solutions. Take a look at the symptoms closer to see which. No Power To Distributor.
From www.guidingtech.com
How to Fix 'There Are Currently No Power Options Available' Error in No Power To Distributor To help you diagnose and repair your 12 volts to coil but no spark issue, we've compiled a list of the six most common causes and solutions. First up, test the ignition coil. If one or more of those are. The idle can be rough, acceleration more difficult and the car may fail an emissions test. If it’s defective, it’s. No Power To Distributor.
From forums.jag-lovers.com
No power to distributor EType Jaglovers Forums No Power To Distributor First up, test the ignition coil. Take a look at the symptoms closer to see which ones you are dealing with. Before you decide whether to check your distributor, you must know all the foolproof methods of checking if something is truly wrong with it. You'll need to find a pinout of the coil or a wiring diagram for the. No Power To Distributor.
From honda-tech.com
Crank no start No power to distributor HondaTech Honda Forum No Power To Distributor The idle can be rough, acceleration more difficult and the car may fail an emissions test. If one or more of those are. Take a look at the symptoms closer to see which ones you are dealing with. When the distributor starts going bad, the engine may misfire or backfire. Before you decide whether to check your distributor, you must. No Power To Distributor.
From honda-tech.com
Crank no start No power to distributor HondaTech Honda Forum No Power To Distributor To help you diagnose and repair your 12 volts to coil but no spark issue, we've compiled a list of the six most common causes and solutions. You may also get a check engine light on the dashboard or deal with a shaking engine. The idle can be rough, acceleration more difficult and the car may fail an emissions test.. No Power To Distributor.
From www.2carpros.com
No Power to Distributor Electrical Problem 6 Cyl Front Wheel No Power To Distributor The idle can be rough, acceleration more difficult and the car may fail an emissions test. Before you decide whether to check your distributor, you must know all the foolproof methods of checking if something is truly wrong with it. To help you diagnose and repair your 12 volts to coil but no spark issue, we've compiled a list of. No Power To Distributor.
From honda-tech.com
00 civic wont start no power to distributor Page 2 HondaTech No Power To Distributor A faulty coil may fail to create the necessary voltage for spark generation. You'll need to find a pinout of the coil or a wiring diagram for the car to work out which pin is which. Take a look at the symptoms closer to see which ones you are dealing with. First up, test the ignition coil. Before you decide. No Power To Distributor.
From forums.jag-lovers.com
No power to distributor EType Jaglovers Forums No Power To Distributor If it’s defective, it’s time for a. When the distributor starts going bad, the engine may misfire or backfire. You'll need to find a pinout of the coil or a wiring diagram for the car to work out which pin is which. Before you decide whether to check your distributor, you must know all the foolproof methods of checking if. No Power To Distributor.
From www.youtube.com
SOLVED! No Power to Distributor 9600 Honda Civic shorts honda civic No Power To Distributor Before you decide whether to check your distributor, you must know all the foolproof methods of checking if something is truly wrong with it. To help you diagnose and repair your 12 volts to coil but no spark issue, we've compiled a list of the six most common causes and solutions. If it’s defective, it’s time for a. A faulty. No Power To Distributor.
From www.justanswer.com
Troubleshooting Toyota Celica GT No Power to Distributor JustAnswer No Power To Distributor First up, test the ignition coil. You'll need to find a pinout of the coil or a wiring diagram for the car to work out which pin is which. If it’s defective, it’s time for a. Before you decide whether to check your distributor, you must know all the foolproof methods of checking if something is truly wrong with it.. No Power To Distributor.
From www.electricrate.com
Common Causes of Power not Working in Certain Rooms No Power To Distributor If one or more of those are. To help you diagnose and repair your 12 volts to coil but no spark issue, we've compiled a list of the six most common causes and solutions. If it’s defective, it’s time for a. First up, test the ignition coil. You may also get a check engine light on the dashboard or deal. No Power To Distributor.
From helpdeskgeekaw.pages.dev
How To Fix There Are Currently No Power Options Available In Windows No Power To Distributor You'll need to find a pinout of the coil or a wiring diagram for the car to work out which pin is which. To help you diagnose and repair your 12 volts to coil but no spark issue, we've compiled a list of the six most common causes and solutions. Take a look at the symptoms closer to see which. No Power To Distributor.
From www.justanswer.com
Troubleshooting Toyota Celica GT No Power to Distributor JustAnswer No Power To Distributor Before you decide whether to check your distributor, you must know all the foolproof methods of checking if something is truly wrong with it. Take a look at the symptoms closer to see which ones you are dealing with. You may also get a check engine light on the dashboard or deal with a shaking engine. The idle can be. No Power To Distributor.
From forum.73-87chevytrucks.com
no power to distributor No Power To Distributor If it’s defective, it’s time for a. When the distributor starts going bad, the engine may misfire or backfire. A faulty coil may fail to create the necessary voltage for spark generation. First up, test the ignition coil. You may also get a check engine light on the dashboard or deal with a shaking engine. The idle can be rough,. No Power To Distributor.
From www.justanswer.com
1992 chrysler lebaron, 3.0 l, no power to distributor, cant find No Power To Distributor If it’s defective, it’s time for a. If one or more of those are. When the distributor starts going bad, the engine may misfire or backfire. Before you decide whether to check your distributor, you must know all the foolproof methods of checking if something is truly wrong with it. Take a look at the symptoms closer to see which. No Power To Distributor.
From www.youtube.com
SOLVED! No Power to Distributor 9600 Honda Civic shorts honda civic No Power To Distributor First up, test the ignition coil. You'll need to find a pinout of the coil or a wiring diagram for the car to work out which pin is which. If it’s defective, it’s time for a. When the distributor starts going bad, the engine may misfire or backfire. To help you diagnose and repair your 12 volts to coil but. No Power To Distributor.
From www.justanswer.com
1992 chrysler lebaron, 3.0 l, no power to distributor, cant find No Power To Distributor You'll need to find a pinout of the coil or a wiring diagram for the car to work out which pin is which. First up, test the ignition coil. Before you decide whether to check your distributor, you must know all the foolproof methods of checking if something is truly wrong with it. You may also get a check engine. No Power To Distributor.
From www.justanswer.com
Troubleshooting Toyota Celica GT No Power to Distributor JustAnswer No Power To Distributor Before you decide whether to check your distributor, you must know all the foolproof methods of checking if something is truly wrong with it. When the distributor starts going bad, the engine may misfire or backfire. Take a look at the symptoms closer to see which ones you are dealing with. The idle can be rough, acceleration more difficult and. No Power To Distributor.
From www.youtube.com
Part 2! No Power to Distributor 9600 Honda Civic shorts honda civic No Power To Distributor Before you decide whether to check your distributor, you must know all the foolproof methods of checking if something is truly wrong with it. A faulty coil may fail to create the necessary voltage for spark generation. Take a look at the symptoms closer to see which ones you are dealing with. You'll need to find a pinout of the. No Power To Distributor.
From www.guidingtech.com
How to Fix 'There Are Currently No Power Options Available' Error in No Power To Distributor To help you diagnose and repair your 12 volts to coil but no spark issue, we've compiled a list of the six most common causes and solutions. If one or more of those are. If it’s defective, it’s time for a. The idle can be rough, acceleration more difficult and the car may fail an emissions test. Take a look. No Power To Distributor.
From www.justanswer.com
1992 chrysler lebaron, 3.0 l, no power to distributor, cant find No Power To Distributor Take a look at the symptoms closer to see which ones you are dealing with. If one or more of those are. If it’s defective, it’s time for a. The idle can be rough, acceleration more difficult and the car may fail an emissions test. When the distributor starts going bad, the engine may misfire or backfire. You may also. No Power To Distributor.